Материал: Конструкция общая корнеев

Внимание! Если размещение файла нарушает Ваши авторские права, то обязательно сообщите нам

Конструкция и эксплуатация

10. Системы кондиционирования

воздушных судов для пилотов и

воздуха и автоматического

бортинженеров

регулирования давления

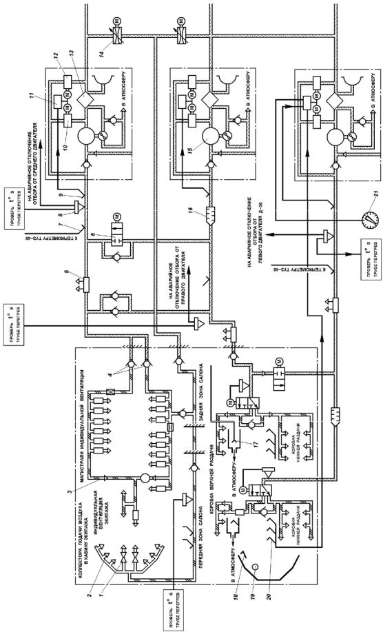
Рис. 10.4. Схема узла охлаждения и регулирования температуры и узла распределения воздуха: 1 − кран обдува ног; 2 − коллектора подачи воздуха в кабину экипажа; 3 − магистрали индивидуальной вентиляции; 4 − обратный клапан; 5 − трубка Вентури; 6 − заслонка; 7, 9 − приемник температуры; 8 − термореле; 10, 12 − регулятор подачи воздуха; 11 − усилительно-преобразовательное устройство;13 − блок воздуховоздушных радиаторов; 14 − заслонка; 15 − турбохолодильник; 16 − глушитель шума; 17, 18 − датчик температуры; 19 −указательтемпературывкабинеэкипажа; 20 −приемниктемпературы; 21 − задатчиктемпературы

© НИЛ НОТ НИО УВАУ ГА(и), 2009 г

Составитель: В.М. Корнеев

111

 

Разработчик: С. П. Пугин.

 

Конструкция и эксплуатация

10. Системы кондиционирования

воздушных судов для пилотов и

воздуха и автоматического

бортинженеров

регулирования давления

Из узла регулирования расхода воздух попадает в блок воздуховоздушных радиаторов (ВВР). Воздухо-воздушный радиатор продувается забортным воздухом, поступающим в радиатор через заборник, установленный на наружной обшивке самолета в хвостовой части фюзеляжа.

Дальнейшее охлаждение воздуха происходит в турбохолодильнике

(рис. 10.5).

Рис. 10.5. Схема турбохолодильника:

1 – турбина; 2 – сопловой аппарат; 3 – вентилятор; 4 – корпус; 5 – блок игольчатых подшипников

Принцип работы турбохолодильника заключается в преобразовании потенциальной энергии сжатого воздуха в кинетическую энергию струи, которая с большой скоростью поступает на лопатки турбины. Это сопровождается понижением температуры в результате соответствующего профилирования межлопаточных каналов

турбины.

В магистрали за турбохолодильником температура воздуха регулируется агрегатами системы автоматического регулирования температуры.

Горячий воздух, отбираемый перед ВВР, проходит по обводной линии через регулятор подачи воздуха, смешивается с частично охлажденным воздухом, отбираемым за блоком ВВР и проходящим через другой регулятор подачи, и с холодным воздухом за турбохолодильником и поступает в узел распределения воздуха. Регуляторы подачи воздуха могут управляться как автоматически (автоматическим регулятором температуры), так и вручную.

Комплект автоматического регулятора температуры обеспечивает поддержание в соответствующей зоне салона температуры, установленной на

© НИЛ НОТ НИО УВАУ ГА(и), 2009 г

Составитель: В.М. Корнеев

112

 

Разработчик: С. П. Пугин.

 

Конструкция и эксплуатация

10. Системы кондиционирования

воздушных судов для пилотов и

воздуха и автоматического

бортинженеров

регулирования давления

задатчике с точностью 2°, и ограничивает температуру воздуха, поступающего в узел распределения.

Система автоматического регулирования температуры воздуха в кабине экипажа работает следующим образом: холодный воздух, отбираемый от трубопровода индивидуальной вентиляции, проходит через обратный клапан, смешивается с горячим воздухом, идущим через заслонку, и поступает в узел распределения воздуха.

10.3.Система автоматического регулирования давления

10.3.1.Закон регулирования давления

САРД предназначена для:

автоматического регулирования давления в кабинах (с автоматическим и ручным дублированием);

автоматического ограничения скорости изменения давления;

автоматического ограничения избыточного давления в кабинах;

автоматического предохранения кабин от повышения давления свыше допустимого;

предотвращения отрицательного перепада давлений;

аварийной разгерметизации кабин.

Избыточное давление является расчетной величиной системы автоматического регулирования давления воздуха в гермокабине (рис. 10.6) и эксплуатационной нагрузкой для конструкции гермокабины фюзеляжа. Величина избыточного давления (перепада давления) определяется требованиями комфорта, прочности гермокабины и максимальной высоты полёта.

Требование комфорта определяется не только избыточным давлением, но и скоростью изменения давления. Иными словами, самочувствие пассажиров зависит от программы изменения давления воздуха в салоне.

© НИЛ НОТ НИО УВАУ ГА(и), 2009 г

Составитель: В.М. Корнеев

113

 

Разработчик: С. П. Пугин.

 

Конструкция и эксплуатация

10. Системы кондиционирования

воздушных судов для пилотов и

воздуха и автоматического

бортинженеров

регулирования давления

Рис. 10.6. Программы изменения давления воздуха в кабине

Обычно программа изменения давления на низких высотах (примерно до 2,4 км) повторяет изменение атмосферного давления (отрезок АБ). При этом гермокабина сообщается с атмосферой (разгерметизирована): избыточное давление равно нулю, а градиент давления равен атмосферному.

С увеличением высоты полёта более 2,4 км гермокабина изолируется от атмосферы и в ней поддерживается заданное абсолютное давление (отрезок кривой БВ).

При достижении максимального перепада давления в гермокабине обеспечивается постоянство избыточного давления, а градиент давления равен атмосферному.

В полете при этом приходится ограничивать вертикальную скорость самолета до 6 м/с, чтобы не допустить появления декомпрессионной болезни у физически слабых пассажиров.

Снижение при вертикальной скорости до 6 м/с соответствует кривой ДГА. Интенсивное снижение с вертикальной скоростью более 10 м/с

© НИЛ НОТ НИО УВАУ ГА(и), 2009 г

Составитель: В.М. Корнеев

114

 

Разработчик: С. П. Пугин.

 

Конструкция и эксплуатация

10. Системы кондиционирования

воздушных судов для пилотов и

воздуха и автоматического

бортинженеров

регулирования давления

(кривая ДВА) недопусти мо вследствие ранней разгерметизации (точка Е) и больш ого градиента давления вблизи земли (отрезок ЕА). Снижение с вертикальной скоростью равной 10 м/с соответствует прямой ДА и является идеальным.

Поддержание заданной программы изменения давлен ия воздуха в гермокабин е обеспечивается регулятором давления. Этот регулятор под действием датчика давления автоматически изменяет положение вы пускного клапана, через который воздух сбрасывается в атмосферу. Регулятор можно наст раивать н а земле и корректировать его работу в полете.

10 .3.2. Принцип работы пневматическ ой САРД

Основными элементами пневматической системы авт оматического регулирования да вления являются выпускной клапан и командный прибор

(рис. 10.7).

Рис. 10. 7. Принципиальная схема основной системы регулирования давления воздуха в гидроотсек е:

1 – трехпозиционный кран; 2 – манометриче ский сильф он с клапаном регулятора р = соnst и задатчиком 7; 3 и 8 – вакуумированны й сильфон с клапаном регулятор а р = const и РТТ = С ОП51 и задатчиком 6 и 9; 4 – демпфер с мембраной и клапаном регулятора dр/dt = const и задатчиком 5; 10 и 11 – малая и большая мембраны ВК; 12 – повторитель (усилитель) упра вляющего сигнала агрегата 20 77; 13 – ог раничител перенаддува ДРПМХ

© НИЛ НОТ НИО УВАУ ГА(и), 2009 г

Составитель: В.М. Корнеев

115

 

Разработчик: С. П. Пугин.