Материал: fomin-n-v-sistemy-upravlenija-elekt-437151079-unlocked

Внимание! Если размещение файла нарушает Ваши авторские права, то обязательно сообщите нам

Ia = UН +Ea = UН +ω ,

R R

где R = R ПВ + RП + Ra, причем величиной сопротивления Ra можно пренебречь ввиду его малости по сравнению с сопротивлением

RП + RПВ, тогда RПВ = RП.

На основании вышеприведенных уравнений можно получить зависимость напряжения на катушке реле противовключения от скорости вращения двигателя:

uKV = UН (UН +ω)Rx / R

= UН (1Rx / R) ωRx / R

Семейство характеристик uKV = f (ω) для различных точек присоединения реле KV (для разных значений Rx) приведено на рис.1.10 (штрих – пунктирные линии). При Rx = 0 uKV = UН и не зависит от

скорости вращения. При другом крайнем положении точки подключения реле KV (Rx = R) uKV = −ω и характеристика проходит через начало

координат. Все остальные характеристики будут располагаться между этими граничными характеристиками.

31

Рис. 1.10. Скоростные характеристики и зависимости uKV = f(ω) для схем рис.1.8,1.9.

Характеристики сходятся в одной точке (точке c на рис.1.10) - точке идеального холостого хода, т.к. при этой скорости напряжение и ЭДС двигателя равны, ток в цепи якоря равен нулю, и, следовательно, нет падения напряжения в сопротивлении, поэтому величина Rx не

влияет на величину напряжения на катушке KV (uKV = UН ).

Для надежной работы реле противовключения полагают, что в

начале торможения (при максимальной скорости) напряжение на катушке реле, должно быть равно нулю. Возможность отсутствия напряжения на катушке KV можно наглядно объяснить, воспользовавшись схемой замещения на рис.1.11, на котором сеть представлена в виде источника напряжения Uc.

32

Рис. 1.11. Эквивалентная схема для режима противовключения

Катушка реле KV включена в диагональ моста ab и, следовательно, при заданных значениях напряжения сети и ЭДС двигателя всегда можно выбрать такую точку присоединения реле KV, чтобы напряжение на катушке было равно нулю (при равенстве токов Ic и Ie разность

потенциалов между точкам a и b равна нулю).

Тогда

uKV = UН IдопRx = 0 , отсюда и определяется величина Rx:

 

Rx =

UН

=

 

 

UН

 

R

 

Iдоп

 

UН

+ Emax

 

 

Если принять, что Emax ≈ UН, то Rx 0,5R . В этом случае при

неподвижном двигателе (ω = 0)

напряжение на катушке KV будет равно

uKVω=0 = 0,5UН (точка

a на

 

рис.1.10). На практике напряжение

втягивания

реле

KV

uвтKV

принимают на (10…20)% меньше

напряжения uKVω=0 , что необходимо для надежного втягивания реле при пуске двигателя с учетом возможного снижения напряжения

33

питающей сети, изменения сопротивления главной цепи из-за нагрева и конечного времени срабатывания аппаратов схемы, тогда:

uвтKV = 0,8uKVω=0 = 0,8*0,5UН = 0,4UН .

Изменение напряжения на реле противовключения при реверсе показано на рис. 1.10. В исходном состоянии двигатель работает на естественной характеристике в т. 1, определяемой величиной статического тока Ic. При изменении полярности напряжения на якоре двигателя и включенных резисторах пусковом и противовключения двигатель переходит на характеристику противовключения (т. 2 на рис. 1.10) и начинает тормозиться, при этой скорости напряжение на катушке реле противовключения KV близко к нулю и реле не втягивается. По мере снижения скорости напряжение на реле KV увеличивается и при скорости близкой к нулю (т.3 и т. b на рис. 1.10) реле втягивается, что приводит к шунтированию резистора противовключения и переходу на реостатную характеристику в т.4. Затем происходит пуск двигателя в противоположном направлении (т. 5 – т. 6 – т. 7 – т.8 – т.9 на рис. 1.10) до скорости, определяемой величиной статического тока -Ic.

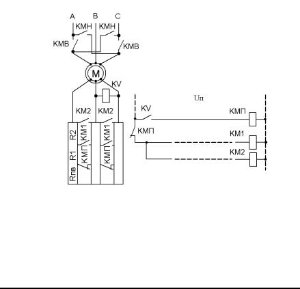
Включение реле противовключения KV в схемах управления асинхронными двигателями показано на рис. 1.12. Катушка реле включена в роторную цепь АД и напряжение на ней будет определяться величиной скольжения (скорости вращения) АД:

uKV = sE2ω=0 ,

где E2ω=0 - ЭДС неподвижного ротора (при S=1), В; s - скольжение.

При неподвижном роторе напряжение на катушке реле KV меньше напряжения втягивания этого реле. В режиме противовключения (изменение чередования фаз на статоре после отключения контактора KMВ и включения контактора KMН) величина скольжения возрастает (S ≈ 2), что приводит к втягиванию реле KV и включению ступени резистора противовключения. При торможении двигателя скольжение уменьшается и при скорости двигателя близкой к нулю реле отпадает, что приводит к шунтированию резистора противовключения Rпв.

34

Рис. 1.12. Узел торможения противовключением асинхронного двигателя

В режиме торможения противовключением размыкающий контакт контактора противовключения KMП предотвращает подачу напряжения на контакторы KM1 и KM2.

Контрольные вопросы:

1.Почему в режиме противовключения дополнительно вводится резистор противовключения?

2.Как правильно рассчитать величину резистора противовключения?

3.Какие параметры определяют величину напряжения на реле противовключения?

4.Как выбирают точку подключения реле противовключения?

5.Объясните вид характеристик зависимости напряжения на реле противовключения от скорости вращения двигателя.

6.Как выбирается величина напряжения срабатывания реле противовключения?

35