Материал: fomin-n-v-sistemy-upravlenija-elekt-437151079-unlocked

Внимание! Если размещение файла нарушает Ваши авторские права, то обязательно сообщите нам

Рассмотрим принцип работы двукратноинтегрирующей системы регулирования на примере характеристик рис.5.40.

Предположим, что электродвигатель работает в режиме идеального холостого хода Iс = 0, когда на вход РС подано

максимальное напряжение задания скорости вращения uзсmax =10В, поэтому в установившемся режиме работы электродвигатель будет работать в т. d характеристики на рис.5.40. При этом в цепи обратной связи по скорости напряжение будет равно: uос = kосω0 max =10В, поэтому ошибка регулирования на входе РС будет равна нулю ( uс = uзсmax uос =0), напряжение на выходе РС также будет равно

нулю ( uзт =0) и ток якоря будет равен нулю.

Если на валу электродвигателя появится момент нагрузки Мс1 , то скорость электродвигателя начнет уменьшаться. На входе РС появится положительная ошибка uс = uзсmax uос > 0 , поэтому выходное

напряжение РС начнет увеличиваться, вследствие чего начнет увеличиваться якорный ток и момент электродвигателя, под действием которого скорость вращения электродвигателя восстановится до

заданной ω = ω0 max , при этом на входе РС ошибка регулирования

скорости опять станет равной нулю uс = uзсmax uос =0, однако

выходное напряжение РС будет отлично от нуля. На выходе РС будет напряжение, которое он «наинтегрировал», пока на его входе

существовала

ошибка

регулирования

uс

= uзсmax uос

> 0 ,

причем

величина этого напряжения uзт = kотIс1

будет соответствовать величине

статического

тока Iс1 , создающего

электромагнитный

момент

электродвигателя,

уравновешивающий

момент

нагрузки

Ma = нIс1 = Mс1 .

Поэтому электродвигатель будет

работать в

установившемся режиме в т. c характеристики на рис.5.40.

Работе на участке ограничения выходного напряжения РС соответствует абсолютно мягкая электромеханическая (механическая)

характеристика электродвигателя (участок a h на рис.5.40).

Следовательно, двукратноинтегрирующая система регулирования скорости электродвигателя является астатической как по заданию, так и по возмущению.

186

Рассмотрим динамические свойства двукратноинтегрирующей системы регулирования скорости электродвигателя по задающему и возмущающему воздействиям.

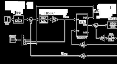
Выполним моделирование реакции линейной системы регулирования (без ограничения выходного напряжения РС) с ПИ-РС на

скачкообразное задание uзсmax =10В. Для схемы модели системы

регулирования с П-РС добавим звено ПИ –РС и добавочный фильтр ДФ на входе РС, в результате чего схема модели примет вид, представленный на рис.5.41.

Рис.5.41. Схема модели двукратноинтегрирующей СУЭП

Сравнительная реакция однократно - интегрирующей и двукратно - интегрирующей систем регулирования скорости электродвигателя на

скачкообразное задание uзсmax =10В показана на рис.5.42.

Переходные процессы, соответствующие настройке системы регулирования на МО, представлены под номерами 1 и 2, а настройке на СО – под номерами 3 и 4. Кривые 1 и 3 представляют изменение во

времени напряжений обратных связей по току uот = f(t), а кривые 3 и 4 - изменение во времени напряжений обратных связей по скорости, увеличенных для наглядности в 10 раз 10* uос = f(t). Переходный процесс скорости (кривая 4) соответствует оптимальному переходному процессу

187

четвертого порядка с перерегулированием σ= 6,2% и временем нарастания tн = 14,4 Tµ (таблица 1).

Как видно из рис.5.42, двукратная система регулирования на управление реагирует медленнее, чем однократная, и имеет примерно то же перерегулирование по скорости.

Рис. 5.42. Реакция линейных систем регулирования скорости на скачкообразное задающее воздействие

Определим передаточные функции замкнутой двукратно - интегрирующей системы регулирования скорости по возмущающему воздействию. Исходные структурные схемы СУЭП представлены на рис.5.43. Структурной схеме на рис.5.43,а (входное воздействие – тока статический, выходной параметр – якорный ток) соответствует передаточная функция, определяемая следующим выражением:

W (p) =

Ia (p)

=

 

 

 

1

 

 

=

Ic

I (p)

 

T p

 

8Tµp

 

kот (2Tµp(Tµp +1)

+1)

+1

 

c

 

м

 

 

 

 

 

 

 

 

Rэ /с (8Tµp +1)

 

kосkрс

 

 

 

 

8Tµp +1

 

=

 

.

(5.39)

64Tµ4p4 + 64Tµ3p3 +32Tµ2p2 +8Tµp +1

 

188

 

 

Передаточная функция для структурной схемы рис.5.43,б (входное воздействие – тока статический, выходной параметр – статическая просадка скорости) примет вид:

W'Ic (p) = −

∆ωc (p)

= −

 

 

 

 

 

 

 

1

 

=

 

T p

 

8Tµp +1

 

 

 

I

(p)

 

 

+

kосkрс / kот

 

c

 

 

 

 

м

 

 

 

 

 

 

 

 

 

 

 

R

э

/ с

8T p

(2T p(T p +1) +1)

 

 

 

 

 

 

 

 

 

 

 

 

 

 

µ

 

µ

µ

 

 

= −

R

э

8Tµ

 

 

4Tµp(2Tµp(Tµp +1) +1)

. (5.40)

с

T

 

(64T

4p4

+ 64T3p3

+32T2p2

+8T p +1)

 

 

 

 

 

 

 

м

µ

µ

µ

µ

 

Как видно из (5.39) и (5.40) знаменатель передаточных функций соответствует оптимальному полиному четвертого порядка. После соответствующих математических преобразований можно получить следующие выражения для переходных процессов в двукратно - интегрирующей СУЭП при скачкообразном приложении возмущающего воздействия:

Ia (τ) = Ic (1e2τ((1+ 6τ)cos(2τ) + 2(τ−1)sin(2τ))), (5.41)

∆ωс (τ) = −Ic Rэ 8Tµ e2τ((1,5 + τ)sin(2τ) 2τcos(2τ)), (5.42)

с Tм

где τ = t /8Tµ - относительное время.

Из последних выражений видно, что после затухания переходных процессов установившееся значение статической просадки скорости

равно нулю ∆ωcуст =0, а установившееся значение якорного тока будет равно возмущающему воздействию, т.е. Iaуст = Iс .

Смоделируем переходные процессы в двукратно - интегрирующей системе регулирования скорости при скачкообразном приложении статического тока, равного номинальному току электродвигателя в соответствии с моделью на рис.5.41 и сравним их с соответствующими переходными процессами в однократно - интегрирующей системе

189

регулирования. Сравнительные переходные процессы представлены на рис.5.44.

 

 

 

 

 

 

 

ЭМП

 

 

 

 

 

 

 

 

 

 

 

 

 

 

 

 

РС

 

uзт

 

ЗТК

Ia

I

 

 

 

 

 

 

 

 

 

 

 

 

 

 

 

uос uс

 

 

 

 

 

 

 

 

 

с

 

 

 

 

Rэ / с

ω

 

 

 

8T p +1

 

 

1/ k

от

 

 

 

 

 

 

 

 

 

 

 

 

kос

 

 

 

 

 

 

 

 

 

µ

 

 

kрс

 

 

 

 

 

 

 

 

 

 

Ia

 

Тмр

 

 

 

 

 

 

 

 

 

 

 

 

 

8Tµp

 

 

 

2Tµp(Тµр +1) +1

 

 

 

 

 

 

 

 

 

 

 

 

 

 

 

 

 

 

 

 

 

 

 

 

 

 

 

 

 

 

 

 

 

 

 

 

 

 

 

 

 

 

 

 

 

 

 

 

 

 

 

 

 

 

 

 

 

 

 

 

 

 

 

 

 

 

 

 

 

 

 

 

 

 

 

 

 

 

 

 

 

 

 

 

 

 

 

 

 

 

 

 

 

 

 

 

 

 

 

 

 

 

 

 

 

 

 

 

 

 

 

 

 

 

 

 

 

 

 

 

 

 

 

 

 

 

 

 

 

 

 

 

 

а)

 

 

 

 

 

 

 

 

 

 

 

 

 

 

 

 

 

 

 

 

 

 

 

 

 

 

 

 

 

 

 

 

 

 

 

 

 

 

 

 

 

 

 

 

 

 

 

 

 

 

 

 

ЭМП

 

 

 

 

 

 

 

 

 

 

 

 

 

 

 

 

 

 

 

Iс

 

 

 

 

 

 

 

 

 

 

 

 

Rэ / с

−∆ωc

 

 

 

 

 

 

 

 

 

 

 

 

 

 

 

 

 

 

 

 

 

 

 

 

 

 

 

 

Тмр

 

 

 

 

 

 

 

 

 

 

 

 

 

 

 

 

 

 

 

ЗТК

 

 

Ia

 

 

 

 

 

 

 

 

 

 

 

 

 

 

 

 

 

 

 

 

 

 

 

 

 

 

 

 

 

 

 

 

 

 

 

 

 

 

 

 

 

kос

 

 

 

 

 

 

 

 

 

 

 

 

 

 

 

 

 

 

 

 

 

 

 

 

 

 

 

 

 

 

 

 

 

 

 

 

 

 

 

 

 

 

 

 

 

 

 

 

 

 

 

 

 

 

1/ kот

 

 

 

 

 

 

 

 

 

 

 

 

 

 

 

 

 

 

 

 

 

 

 

 

 

 

 

 

2Tµp(Тµр +1) +1

 

 

РС

 

 

 

uос

 

 

 

 

 

 

 

 

 

 

 

 

 

 

 

 

 

 

 

 

uзт

 

 

 

 

 

 

 

 

 

 

 

 

 

 

 

 

 

 

 

 

 

 

 

 

 

 

 

 

 

 

 

k

рс

8Tµp +1

 

 

 

 

 

 

 

 

 

 

 

 

 

 

 

 

 

 

 

 

 

 

 

 

 

 

 

 

 

 

 

 

 

 

 

 

 

 

 

 

 

 

 

 

 

 

 

 

 

 

 

 

 

 

 

 

8Tµp

 

 

 

 

 

 

 

 

 

 

 

 

 

 

 

 

 

 

 

 

 

 

 

 

 

 

 

 

 

 

 

 

 

 

 

uс

 

 

 

 

 

 

 

 

 

 

 

 

 

 

 

 

 

 

 

 

 

 

 

 

 

 

 

 

 

 

 

 

 

 

 

 

 

 

 

 

 

 

 

 

б)

Рис.5.43. Структурные схемы двукратноинтегрирующей СУЭП по возмущению

Переходные процессы под номерами 1 и 2 соответствуют настройке системы регулирования на МО, а под номерами 3 и 4 – настройке на СО (1 и 3 – зависимости изменения во времени напряжений

обратной связи по току якоря uот = f(t), 2 и 4 – напряжений обратной связи по скорости 10* uос = f(t)).

Как видно из рис.5.44 принципиальное отличие реакции СУЭП, настроенной на СО, состоит в том, что после вызванного увеличением нагрузки на валу электродвигателя временного (динамического) падения скорости происходит восстановление скорости до заданной величины.

190