Материал: Analochifr_i_chifroanalog_preobrazovat

Внимание! Если размещение файла нарушает Ваши авторские права, то обязательно сообщите нам

Рассмотренный выше тип АЦП работает в циклическом режиме. В нем каждый очередной тактовый импульс устанавливает преобразователь в исходное состояние, после чего начинается процесс преобразования.

Быстродействие такого преобразователя ограничивается, главным образом, быстродействием счетчика (а именно, быстродействием триггеров его младших разрядов, в которых переключение происходит с высокой частотой).

На практике часто используется нециклический преобразователь, структурная схема которого представлена на рисунке 2.6, а.

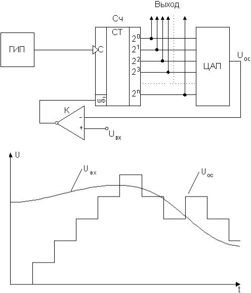
Рисунок 2.6 – Схема АЦП следящего типа (а) и диаграмма его работы (б)

Эта схема отличается от схемы преобразователя предыдущего типа тем, что в ней используется реверсивный счетчик Сч, управляемый сигналами с выхода компаратора К. При Uвх > Uос счетчик устанавливается в режим прямого счета, поступающие на вход импульсы генератора ГИП последовательно увеличивают в нем число, растет напряжение Uос, до уровня напряжения Uвх. При Uвх < Uос счетчик переводится в режим обратного

счета, при котором убывает число в счетчике и, следовательно, убывает напряжение Uос, пока не будет достигнуто значение Uвх.

Таким образом, все происходящие во времени изменения напряжения Uвх отслеживаются напряжением Uос на выходе ЦАП.

В необходимые моменты времени с выхода счетчика могут сниматься числа, пропорциональные значениям Uвх.

2.2.4 Аналого-цифровой преобразователь параллельного типа

Диаграмма работы АЦП параллельного типа представлена на рисунке 2.7, схема АЦП представлена на рисунке 2.8.

Рисунок 2.7 – Диаграмма работы работы АЦП параллельного типа

Рисунок 2.8 – Схема АЦП параллельного типа

АЦП параллельного типа содержит делитель, состоящий из набора последовательно включенных резисторов с одинаковым сопротивлением R, компараторов К и кодирующей логики. На один из входов каждого компаратора подается опорное напряжение Uоп, снимаемое с делителя, причем эти напряжения отличаются друг от друга на величину ∆ U (см. рисунок 2.7). Вторые входы компараторов объединены и на них подано входное напряжение Uвх. Работу АЦП данного типа можно рассмотреть по диаграмме, изображенной на рисунке 2.7. При достижении входным напряжением значения опорного напряжения первого компаратора U1 (момент времени t1) последний срабатывает и подает сигнал активного уровня со своего выхода на первый вход устройства кодирующей логики, на выходе которого при этом появляется число "1" в двоичном коде. При дальнейшем возрастании входного напряжения в момент времени t2 сработает второй компаратор и на выходе АЦП появится "2" и т.д. В данном случае значение ∆ U представляет собой шаг квантования.

Для реализации вышеописанного в качестве устройства кодирующей логики нужно применить двоичный шифратор с приоритетом старшего входа.

Принципиальную схему АЦП следует составить согласно структурным схемам, приведенным на рисунках 2.5, а, 2.6, а или 2.8, в зависимости от заданного варианта. Принципиальная схема АЦП должна быть выполнена на формате А4 в виде отдельного приложения.

Для составления схем последовательного АЦП со ступенчатым пилообразным напряжением и АЦП следящего типа по справочной литературе [4, 5] необходимо выбрать микросхему двоичного счетчика (реверсивного или

нет – в зависимости от варианта) и применить такое их количество, чтобы обеспечить разрядность, рассчитанную в п. 2.2.1. Для обеспечения нормальной работоспособности схемы требуется подать на незадействованные входы микросхем сигналы "0" и "1" согласно таблице состояний счетчика. Микросхемы соединяются между собой согласно указаниям справочной литературы [4, 5]. Схемы ЦАП, применяемые в данных типах АЦП, на принципиальной схеме АЦП показываются также, как на структурной схеме (см. рисунки 2.5, а и 2.6, а), все остальные элементы – условными функциональными обозначениями.

Для составления принципиальной схемы АЦП параллельного типа требуется выбрать микросхему двоичного шифратора с приоритетом старшего входа и применить такое их количество, чтобы обеспечить разрядность, рассчитанную в п. 2.2.1. Для обеспечения нормальной работоспособности схемы требуется подать на незадействованные входы микросхем сигналы "0" и "1" согласно таблице состояний шифратора. Микросхемы соединяются между собой согласно указаниям справочной литературы [4, 5].

Границы составленной схемы выполняются пунктирной линией. Все входы и выходы схемы изображаются в виде клемм и нумеруются по порядку (рисунок

2.9).

Рисунок 2.9 – Порядок изображения выводов принципиальной схемы АЦП (ЦАП)

2.3 Расчет блока управления

Блок управления формирует импульсы, управляющие работой аналогового порта ввода. Временные диаграммы работы БУ представлены на рисунке 2.10. Целью расчета БУ является определение частот одновибратора и ГТИ для выбора параметров их времязадающих элементов. Времязадающими элементами одновибратора и ГТИ являются резистор и конденсатор, подключаемые к соответствующим выводам микросхем, на которых они собраны. Параметры резистора и конденсатора подбираются по номинальным значениям из справочной литературы [4, 5] исходя из условия (для микросхем К155 АГ1 или К555 АГ1)

 

,

(2.8)

 

где Т – длительность импульса, мкс.

Рисунок 2.10 – Временные диаграммы работы блока управления

В формуле (2.8) для сопротивления и емкости принимаются размерности килоомы и нанофарады соответственно. Сопротивление резистора R может находиться в пределах 1,5–43 кОм. Выбор параметров элементов осуществляется исходя из того, чтобы сопротивление, выбранное из номинального ряда, находилось в вышеуказанных пределах, а произведение его и емкости, выбранной из номинального ряда емкостей для принятого типа конденсатора, было наиболее близко к рассчитанному по (2.8) значению. Допускается использование других микросхем, но при этом для расчета параметров R и С необходимо пользоваться рекомендациями соответствующей справочной литературы.

Для одновибратора длительность импульса, мкс,