Материал: [SHipinsky_V.G.]_Oborudovanie_i_osnastka_upakovoch2(z-lib.org)

Внимание! Если размещение файла нарушает Ваши авторские права, то обязательно сообщите нам

к которым, в частности, относится автомат модели ГМ-985, обеспечивающий изготовление пенопластовых коробок диаметром до 60 мм и высотой до 115 мм с производительностью до 800 штук в час.

14.3. Метод смешения компонентов заливочных компаундов

Методом смешения компонентов заливочных компаундов производятся пенопласты из термореактивных полимеров. Такие композиции применяются для изготовления тары и амортизирующих элементов упаковки сложной конфигурации в формах, а также для заполнения тары с упаковываемым изделием и для напыления пенопластов непосредственно на поверхность изделий с целью их термоизоляции и защиты от механических повреждений при транспортировании.

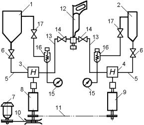
В частности, при использовании фенолформальдегидных заливочных масс (пен) непрерывное смешение их компонентов и подача в формы осуществляется установками типа УЗФП-1, которые состоят:

из двух емкостей 1 и 2 (рис.14.5) для полимера и катализатора соответственно;

двух дозирующих шестеренчатых насосов 3 и 4, присоединенных к емкостям трубопроводами 5 через пробковые краны 6;

приводного электродвигателя 7, связанного с насосами через универсальные регуляторы скорости 8 и 9, а также клиноременную 10 и цепную 11 передачи вращения;

смесительной головки 12, присоединенной к шестеренчатым насосам трубопроводами 13 через пробковые краны 14;

а также манометров 15, соединенных с емкостями через вентили 16 и рециркуляционные клапаны 17.

Рис.14.5. Функциональная схема заливочной установки модели УЗФП-1

В процессе работы установки фенолформальдегидная композиция и катализатор непрерывно подаются по трубопроводам из емкостей 1 и 2 дозирующими насосами 3 и 4 в смесительную головку 12, где, перемешиваясь между собой в течение 1-2 секунд, вспениваются и далее направляются через выходное сопло головки на заливку. При производстве тары из пенополиуретана применяется аналогичная установка, например, модели УЗП- 1, емкость 1 которой заполняют полиэфирной смесью, содержащей выбранный

121

олигоэфир, вспенивающий агент и другие добавки, вторым же компонентом, размещаемым в ее емкости 2, является изоционат. В процессе работы установки эти компоненты подаются дозирующими насосами 3 и 4 в смесительную головку 12, где при перемешивании вспениваются с образованием пенополиуретана, поступающего затем через выходное сопло головки на заливку.

Тару, амортизирующие элементы упаковки и другие изделия из эластичного или жесткого пенополиуретана изготовляют путем заливки получаемого в установке пеноматериала при комнатной температуре в закрытые герметичные формы, внутренняя поверхность которых предварительно обрабатывается антиадгезионным составом, предотвращающим прилипание к ним формуемых изделий. Сами же формы могут выполняться из металла, древесины, стеклопластика и других конструкционных материалов.

При заливке в таре пенополиуретаном упаковываемого изделия, последнее заворачивается в пленку и подвешивается внутри, например, картонного ящика, вставленного в ограничительную оснастку, предотвращающую его деформацию от давления газов, выходящих из вспененной композиции. Затем свободный объем внутри тары заливается пенополиуретановой композицией и, после ее отверждения, изделие оказывается внутри пенополиуретановой амортизирующей и термоизолирующей оболочки.

Для напыления же пенопластов непосредственно на поверхность изделий с целью их термоизоляции и защиты от механических повреждений можно применять, например, серийно изготовляемую установку модели «Пена-2», содержащую расходную емкость объемом 40 дм3. Она обеспечивает нанесение пенополиуретана на изделия с производительностью 0,6 – 4,0 кг/мин, при соотношении потоков полиэфира и изоционата 1/1 – 1/1,9. Масса этой установки – 200 кг.

14.4. Экструзия листовых упаковочных материалов

Из листовых пеноматериалов, получаемых методом экструзии, для упаковки наиболее часто применяются пенополиэтилен и пенополистирол. В частности, вспененные полиэтиленовые листы получают на обычных экструзионных листовых агрегатах, предназначенных для переработки термопластов. На этом оборудовании изготовляют листы с кажущейся плотностью 400 – 550 кг/м3, шириной 1500 мм и толщиной от 1 до 6 мм. Такие листы затем можно сваривать и формовать, чем определяются широкие возможности их применения для упаковывания.

Для упаковывания продукции применяют также комбинирование пенопластов с другими материалами: бумагой, картоном, фольгой, полимерными пленками. В частности, процесс получения комбинированного листового упаковочного материала, состоящего из внутреннего слоя пенополистирола и двух наружных слоев бумаги, называемого карпеном, осуществляется следующим образом. Полотно бумаги, разматываясь с рулона 1 (рис.14.6), поступает в устройство 2, увлажняющее его внутреннюю поверхность, и далее проходит через дозирующий бункер 3, где на

122

увлажненную поверхность налипает необходимый слой вспенивающихся гранул полистирола.

Рис.14.6. Функциональная схема установки для производства карпена

При дальнейшем продвижении на это полотна накладывается второй наружный слой бумаги, разматывающейся с рулона 4, а затем они совместно продвигаются через устройство 5 двухстороннего нагрева, где под воздействием тепла, получаемого от образующегося пара, происходит вспенивание полистирольных гранул внутреннего слоя и соединение с бумагой. Далее комбинированное трехслойное полотно проходит между двумя продвигающими его калибровочными валками 6 и 7, а затем подается в ножницы, разрезающие полученный материал на мерные листы, или движется на технологическую линию, изготовляющую из этого материала тару, амортизирующие и другие элементы упаковки.

15. ПРОИЗВОДСТВО КРУПНОГАБАРИТНОЙ ПЛАСТМАССОВОЙ ТАРЫ

Крупногабаритную пластмассовую тару (ящики, канистры, фляги, бочки, баки, цистерны, поддоны-резервуары, контейнеры) можно изготовлять литьем под давлением, прессованием, экструзионно-раздувным и центробежным формованием, а также намоткой, ротационным формованием и некоторыми другими способами.

В частности литьем под давлением в серийном производстве обычно изготовляют прочные многооборотные пластмассовые ящики, плоские поддоны и другие аналогичные изделия на специальных литьевых машинах, обеспечивающих максимальный объем впрыска (отливки) от 1 до 40 дм3. Например, одна из самых мощных таких машин модели 26/2500 фирмы «Триульци» (Италия), характеризующаяся максимальным объемом впрыска 32,5 дм3, усилием запирания формы 25,0 МН, установленной мощностью в 900 кВт, имеет габаритные размеры 21,8 х 3,4 х 3,9 м и весит 240 т.

Для прессования же под низким давлением крупногабаритных изделий, например, таких как стеклопластиковые плоские поддоны, выпускаются специальные гидравлические прессы с облегченной рамной или колонной конструкцией станины и индивидуальным приводом, отличающиеся большой

123

площадью стола и подвижной плиты. На столе такого пресса обычно располагается две плиты для нижних полуформ, которые, циклически перемещаясь по направляющим, поочередно занимают рабочую позицию, при этом на его подвижной плите крепится одна верхняя полуформа. Во время прессования изделия в нижней полуформе, расположенной на рабочей позиции, из нижней полуформы, расположенной на второй плите пресса, производится удаление изготовленного изделия и загрузка новой порции материала, а затем плиты с нижними полуформами сменяются на рабочей позиции и цикл повторяется. Тем самым обеспечивается более высокая производительность, и создаются условия для безопасной загрузки и разгрузки пресс-формы. Такой пресс обслуживается с двух сторон одним оператором.

Экструзионно-раздувные агрегаты применяются для изготовления крупногабаритных объемных полых изделий (бочек, барабанов, фляг, канистр) вместимостью до 5000 дм3. Поскольку в таких агрегатах подача заготовок большой массы и длины в раздувную форму должна осуществляться с высокой скоростью, то они обязательно выполняются с поршневым копильником (аккумулятором) расплава, наполнение которого может осуществляться одним или несколькими одновременно работающими экструдерами. Располагаются копильники у них как в материальном цилиндре экструдера между экструзионной головкой и червяком, так и вне материального цилиндра (рис.12.10). Выполняются такие агрегаты, как правило, однопозиционными, поскольку время заполнения копильника пластифицированным материалом из экструдера у них соизмеримо с суммарным временем выполнения всех последующих стадий технологического цикла. Например, такой агрегат модели ВЕКВ-2500 фирмы «Баттенфельд – Фишер» (ФРГ), обеспечивающий изготовление пластмассовой тары максимальным объемом до 2500 дм3, имеет следующие технические характеристики: диаметр червяка экструдера – 140 мм; отношение длины червяка к диаметру – 16; усилие смыкания раздувной формы

– 3250 кН; потребляемая мощность – 330 кВт; его габаритные размеры – 11 х 17,4 х 12,5 м и масса – 108 т.

Намоткой можно изготовлять прочные корпуса крупногабаритной тары, с круглым, овальным, прямоугольным, шестигранным и другими поперечными сечениями (обечайки барабанов, бочек, баков, цистерн, контейнероврезервуаров), а также оболочки с замкнутыми (закрытыми) торцами, близкие, например, к шаровидной или эллипсовидной форме. При этом способе армирующий наполнитель, в виде ленты, нитей, полотна или матов, пропитанный полимерным связующим, наматывают по определенной схеме на вращающуюся оправку, имеющую конфигурацию изготовляемого изделия. Изделия таким образом можно изготовлять сухим, мокрым и комбинированным методами формования.

Сухой метод заключается в том, что армирующий наполнитель на отдельной машине предварительно пропитывается полимерным связующим с его высушиванием, а затем полученный материал наматывается на оправку при формовании изделий. Выделение пропитки в самостоятельную операцию позволяет значительно расширить диапазон применяемых полимерных связующих за счет использования летучих растворителей (толуола, ацетона и других), а также обеспечить более равномерную пропитку им армирующего

124

наполнителя за счет уменьшения вязкости связующего. При этом упрощается конструкция намоточных станков, обеспечивается более стабильное послойное содержание связующего в изготовляемом изделии, улучшается гигиеничность процесса и условия работы. В обобщенном виде технологический процесс формования изделий по сухому методу включает в себя следующие операции: получение пропитанного полимерным связующим и высушенного рулонного материала; формование изделия намоткой полученного рулонного материала на оправку; термообработка полученной оболочки по специальному режиму и ее охлаждение; выпрессовка из оболочки оправки; механическая доработка отформованного изделия; его испытание и приемка. Для выпрессовки же оправки применяют гидравлические домкраты, механические лебедки и другие аналогичные устройства.

При мокром методе процессы пропитки армирующего наполнителя и его намотки на оправку совмещаются в одной операции формования изделия, и тем самым сокращается производственный цикл. Связующее при этом может наноситься напылением из пульверизатора, нагнетанием или засасыванием, а также пропусканием наматываемого армирующего наполнителя через ванну со связующим.

Комбинированный же метод заключается в том, что при намотке формуемого изделия по сухому методу к уже нанесенному на армирующий наполнитель и высушенному связующему между наносимыми слоями дополнительно вводится некоторое количество жидкого термореактивного связующего, не имеющего летучих растворителей. Этим обеспечивается более высокая монолитность и герметичность стенок в формуемых изделиях.

Установки для изготовления изделий намоткой обычно состоят из механизмов, обеспечивающих вращение оправки (формы) по заданной траектории и раскладчика армирующего наполнителя, который при необходимости оснащается пропиточной ванной или другими устройствами, наносящими на наполнитель связующее. В установке при этом должно обеспечиваться вращение оправки по такой траектории, при которой наматываемый на нее по заданной схеме раскладки наполнитель находился бы в состоянии естественного равновесия и не проскальзывал бы по оправке от натяжения укладки.

В зависимости от конфигурации изготовляемого изделия, его размеров и толщины стенок, вида армирующего наполнителя (нити, лента, полотно) и исполнения оправки, намотка при формовании изделия может быть прямой кольцевой, спиральной или сложнопрофильной, требующей одновременного вращения оправки в двух плоскостях по сложной траектории.

При наиболее простой прямой кольцевой намотке ширина армирующего материала должна соответствовать высоте формуемого изделия, а подача его на оправку производится при этом со стационарного раскладчика под углом ~90о к оси ее вращения.

При спиральной намотке раскладчик армирующего материала перемещается возвратно-поступательно вдоль оси вращения оправки с отношением один шаг намотки на один оборот оправки. Шаг же намотки обычно принимается адекватным ширине армирующего материала, укладываемого при этом на оправку под углами 25 – 85° к оси ее вращения.

125