4.4.4.
Какие реактор
или система реакторов обеспечивает
наибольшую интегральную селективность
по продукту R
при проведении реакции с па-
раллельной
схемой превращения , если n1
> n2?
реактор идеального вытеснения;
каскад из 3-х реакторов смешения;
реактор идеального смешения непрерывный;
каскад из 2-х реакторов вытеснения;
каскад из 2-х реакторов смешения.
4.4.5. Реакция A→R проводится в изотермических условиях. Порядок реакции n > 0. В каких реакторах или системе реакторов (при условии равенства их объемов) степень превращения при прочих равных условиях наибольшая?
в реакторе идеального вытеснения;
в реакторе идеального смешения непрерывном;
в каскаде из 2-х реакторов идеального вытеснения;
в каскаде из 3-х реакторов идеального смешения;
в реальном трубчатом реакторе.
4.4.6. В каких реакторах или системе реакторов потребуется при прочих равных условиях наибольшее время для проведения реакции A→R до степени превращения хA? Порядок реакции n > 0.
в реакторе идеального смешения непрерывном;
в реакторе идеального смешения с полным рециклом;
в реакторе идеального смешения с фракционным рециклом;
в каскаде из 4-х реакторов смешения;
в реакторе идеального вытеснения;
в реальном трубчатом реакторе;
в последовательно соединенных реакторах смешения и вытеснения.
4.4.7.
Проводится
реакция с параллельной схемой превращения:
. В каком реакторе или системе реакторов выход побочного
продукта будет максимальным, если n2 > n1?
в 2-х последовательно соединенных реакторах смешения и вытеснения;
в каскаде из 3-х реакторов смешения;
в реакторе идеального вытеснения;
в реакторе идеального смешения непрерывном;
в каскаде из двух реакторов смешения.
4.4.8. Какой из реакторов или реакторных систем (при равенстве их общих объёмов) имеет большую производительность при проведении простой реакции А→R в одинаковых условиях?
реактор смешения благодаря интенсивному перемешиванию;
реактор смешения, потому что концентрация в нем мгновенно падает до конечной;
каскад реакторов смешения, потому что он сочетает достоинства реакторов смешения и вытеснения;
реактор смешения и вытеснения будут иметь равную производительность так как одна и та же реакция протекает в равных условиях;
реактор вытеснения, потому что в нем входной поток не разбавляется продуктами реакции и средняя концентрация выше, чем в реакторе смешения.
4.4.9. Зависит ли отношение времени реакции в режимах идеального смешения и вытеснения τсм/τвыт от порядка реакции n при прочих равных условиях?
зависит и возрастает с увеличением хA при n > 0;
зависит от порядка реакции;
зависит и уменьшается с ростом степени превращения и порядка реакции;
не зависит для реакции любого порядка;
4.4.10. В каком реакторе или реакторной системе (при равенстве их общих объёмов) потребуется наибольшее время реакции для достижения равной степени превращения при протекании реакции, порядок которой n > 0?
в реакторе идеального вытеснения;
в реакторе идеального смешения периодического действия;
в каскаде реакторов идеального смешения;
в реакторе идеального смешения непрерывного действия;
для любого реактора или их произвольной комбинации время одинаково.
4.4.11. В каком реакторе или реакторной системе (при равенстве их общих объёмов) потребуется наименьшее время реакции для достижения равной степени превращения в автокаталитической реакции?
в реакторе идеального смешения непрерывном;
в реакторе идеального смешения с полным рециклом;
в реакторе идеального смешения с фракционным рециклом;
в каскаде из 4-х реакторов смешения;
в реакторе идеального вытеснения;
в реальном трубчатом реакторе;
в последовательно соединенных реакторах смешения и вытеснения;
в последовательно соединенных реакторах вытеснения и смешения.
4.4.12. Какой реактор или система реакторов (при равенстве их общих объёмов) обеспечивает большую селективность по продукту R при проведении последовательной реакции A R S?
реактор идеального вытеснения;
каскад из 3-х реакторов смешения;
реактор идеального смешения непрерывный;
каскад из 2-х реакторов вытеснения;
каскад из 2-х реакторов смешения.
4.4.13. В каком реакторе или системе реакторов (при равенстве их общих объёмов) потребуется наименьшее время для проведения реакции A R + Qp до степени превращения xА? Порядок реакции n > 0. Режим изотермический.
в реакторе идеального смешения непрерывном;
в каскаде из 4-х реакторов смешения;
в реакторе идеального вытеснения;
в реальном трубчатом реакторе;
в системе из последовательно соединенных реакторов смешения и вытеснения;
выбор зависит от концентрации исходного компонента и заданной степени превращения xА.
4.4.14. В каком реакторе или системе реакторов (при равенстве их общих объёмов) потребуется наименьшее время для проведения реакции A R + Qp до степени превращения xА? Порядок реакции n > 0. Режим адиабатический.
в реакторе идеального смешения непрерывном;
в каскаде из 4-х реакторов смешения;
в реакторе идеального вытеснения;
в реальном трубчатом реакторе;
в системе из последовательно соединенных реакторов смешения и вытеснения;
выбор зависит от концентрации исходного компонента и заданной степени превращения xА.
4.4.15. Расположите следующие реакторы в порядке возрастания интенсивности процесса в них:
реактор идеального вытеснения;
реактор идеального смешения;
каскад реакторов идеального смешения. Ответ: 2), 3), 1)
4.4.16. Как и почему изменяется производительность контактного аппарата для реакции А → R при увеличении нагрузки (объемной скорости)?
увеличивается, так как возрастает подаваемое количество перерабатываемого вещества;
увеличение объемной скорости не влияет на производительность, так как чем выше скорость подачи реагентов, тем ниже степень их превращения;
уменьшается, так как степень превращения исходных компонентов снижается;
увеличивается, так как возрастание количества подаваемого в единицу времени исходного компонента больше, чем уменьшение степени его превращения в продукт;
уменьшается, так как степень превращения исходного вещества в продукт снизится больше, чем увеличится количество подаваемого исходного компонента;
увеличивается, так как процесс протекает в области более высоких скоростей потока при одновременном увеличении количества перерабатываемого сырья.
5. Химико-технологическая система
5.1. Совокупность аппаратов (элементов) и потоков (связей) между ними, функционирующая как единое целое и предназначенная для переработки исходного сырья в продукты, – это:
химическое производство;
химико-технологическая система;
химико-технологический процесс;
химическая технология.
5.2. Определите последовательность этапов исследования и анализа химико-технологических систем (ХТС):
выделение связей между элементами, ответственных за проявление интересующих свойств ХТС
исследование ХТС – решение математического описания ХТС и расчет показателей функционирования ХТС, определение свойств, изучение эволюции ХТС для улучшения ее показателей и свойств;
выделение элементов, определяющих интересующие или необходимые свойства ХТС;
установление зависимости параметров выходных потоков от параметров входных потоков для каждого элемента, т.е. создание математической модели ХТС. 3-1-4-2
5.3. Установите соответствие схем связей ХТС их названиям:

А Б В Г
![]()
Д Е Ж З И
обратная с фракционным рециклом; З)
обводная (байпас) сложная; Д)
разветвленная; Б)
обратная с полным сложным рециклом; Ж)
параллельная; В)
обводная (байпас) простая; Г)
обратная перекрёстная с фракционным рециклом; И)
последовательная; А)
обратная с полным простым рециклом. Е)
5.4. Для чего используют математические модели (описания ) ХТС?
для украшения научных отчетов;
для решения задач анализа и синтеза ХТС;
для решения на компьютерах и расчетов материально-тепловых балансов, последующего вычисления необходимых показателей функционирования ХТС;
для снижения энергоемкости продукции;
для повышения качества отходов и вторичных энергетических ресурсов.
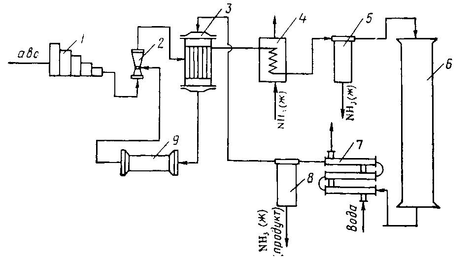
5.5.
Установите
соответствие вида схемы ХТС ее названию:
N2 + 3H2 2NH3 + Qр
А
Б
В

Г Д
структурная схема синтеза аммиака; Г)
технологическая схема синтеза аммиака (упрощенная); Б)
химическая схема; А)
операторная схема синтеза аммиака; Д)
функциональная схема синтеза аммиака. В)
5.6. В каких случаях применяют технологические схемы циркуляционного типа?
для уменьшения капитальных затрат;
при малом выходе продукта в данном аппарате;
для упрощения схемы производства;
при большом выходе продукта в одном аппарате.
5.7. Выберите систему разделения смеси компонентов А, В и С:
Обе схемы
примерно равноценны
1 2 3
Состав смеси и свойства компонентов:
Компонент Температура кипения, 0С Состав смеси, мол. %
А 80 10
В 82 15
С 100 75
5.8. Выберите систему разделения смеси компонентов А, В и С:
Обе схемы
примерно равноценны
1 2 3
Состав смеси и свойства компонентов:
Компонент Температура кипения, 0С Состав смеси, мол. %
А 60 70
В 80 15
С 120 15
5.9. Выберите систему разделения смеси компонентов А, В и С:
Обе схемы
примерно равноценны
1 2 3
Состав смеси и свойства компонентов:
Компонент Температура кипения, 0С Состав смеси, % мол
А 60 30
В 80 40
С 120 30
5.10. Химико-технологическая система (ХТС) состоит из следующих стадий:
регенерация тепла продуктов реакции исходным веществом;
химическое превращение;
разделение реакционной массы на ее составляющие.
Какая
из указанных схем отвечает описанной
ХТС?
1
2 3
5.11. Что такое совмещенный процесс?
последовательная переработка сырья в продукт в технологической системе;
совместное проведение двух типов процессов в одном аппарате;
получение двух продуктов в технологической системе/
5.12. Ниже приведены некоторые эвристические приемы построения химико-технологической системы:
избыток одного из компонентов;
противоток фаз в двухфазных процессах;
фракционный рецикл;
полный рецикл;
утилизация отходов;
обезвреживание отходов;
комбинирование производств;
регенерация энергии;
утилизация энергии;
использование вторичных энергетических ресурсов;
совмещение процессов;
комплексная переработка сырья;
регенерация вспомогательных веществ.
Какие из перечисленных приемов используются для решения следующих проблем?
А) максимального использования сырьевых и материальных ресурсов; 1, 2, 3, 5, 7, 11, 12
Б) максимального использования энергетических ресурсов; 3, 8, 9, 10
В) минимизации отходов производства. 5, 6, 9, 12, 13
5.13. Что является причиной появления неустойчивых режимов в химико-технологической системе?
влияние результатов работы одного аппарата на технологический режим другого;
наличие обратных технологических и тепловых связей между аппаратами;
неудовлетворительная работа обслуживающего персонала;
непродуманное расположение технологических аппаратов и машин на производственной площадке.