Материал: fomin-n-v-sistemy-upravlenija-elekt-437151079-unlocked

Внимание! Если размещение файла нарушает Ваши авторские права, то обязательно сообщите нам

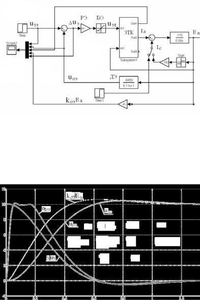
Рис.6.3. Схема модели СУЭП с датчиком ЭДС

На рис.6.4 представлены переходные процессы изменения во времени напряжений: задания ЭДС uзэ ; обратной связи по ЭДС uоэ ;

обратной связи по току uот ; ошибки регулирования на входе РЭ

uэ = uзэ uоэ .

Рис.6.4. Пуск под отсечку с инерционным датчиком ЭДС

241

Анализ переходных процессов пуска под отсечку (скачкообразное задание напряжения uзэ = 10 В) СУЭП с инерционным датчиком ЭДС показывает, что значительная величина постоянной времени датчика ЭДС Tф = Ta = 0,11 с привела к тому, что значение коэффициента

передачи регулятора ЭДС является недостаточным для обеспечения необходимого быстродействия и жесткости механической характеристики. Переходные процессы оказываются затянутыми во времени, измерение ЭДС электродвигателя происходит со значительным запаздыванием. Следовательно, применение датчика ЭДС с постоянной

времени Tф = Ta = 0,11 с не обеспечивает удовлетворительных статических и динамических характеристик системы регулирования.

Для повышения быстродействия системы регулирования и повышения жесткости электромеханических характеристик необходимо применить датчик ЭДС с меньшей постоянной времени. Например, у датчика ЭДС, выполненного на базе наблюдающего устройства (приложение Г), величина постоянной времени ДЭ может быть

меньше Ta . Примем ДЭ на базе наблюдающего устройства с постоянной времени Tф = Ta /10 = 0,011с.

В этом случае коэффициент передачи регулятора ЭДС примет значение:

kрэ=(Тм*kот)/(2(2Тμ+Tф)*Rэ*kоэ)=(0,08*0,0208)/(2(2*0,01+0,011)*0,115

*0,0453) = 5,15; а статическая просадка скорости составит: Δωсз = Ic*Rэ*(4Tμ+2Tф)/Tм/с = 192*0,115(4*0,01+2*0,011)/0,08/3,5 = 4,89 с-1.

Переходные процессы пуска под отсечку СУЭП с датчиком ЭДС на базе наблюдающего устройства на холостом ходу и под нагрузкой показаны на рис.6.5.

242

а)

б)

Рис.6.5. Пуск под отсечку с датчиком ЭДС на базе наблюдающего устройства на холостом ходу (а) и под нагрузкой (б)

Сравнение переходных процессов на рис.6.4 и рис.6.5 показывает, что быстродействие СУЭП с датчиком ЭДС на базе наблюдающего устройства значительно возросло, переходные процессы соответствуют настройке на МО, статическая просадка скорости уменьшилась примерно в четыре раза.

243

Из выражений (6.5) – (6.9) видно, что при Tф 0 свойства СУЭП

с обратной связью по ЭДС приближаются к свойствам СУЭП с обратной связью по скорости электродвигателя.

6.2. Настройка контура регулирования ЭДС в двукратно – интегрирующей системе регулирования

В тех случаях, когда статическая просадка скорости по условиям технологического процесса недопустима, в СУЭП с обратной связью по ЭДС, так же как и в СУЭП с обратной связью по скорости электродвигателя, применяют настройку на симметричный оптимум. При выводе передаточной функции регулятора ЭДС для настройки на СО необходимо учитывать постоянную времени фильтра ДЭ, как это выполнялось в 6.1.

На рис.6.6,а представлена исходная структурная схема СУЭП с датчиком ЭДС в цепи обратной связи. Как и в 6.1 можно перейти к структурной схеме, в которой постоянная времени ДЭ перенесена в замкнутый контур регулирования якорного тока (рис.6.6,б).

Передаточная функция разомкнутой системы регулирования WразЭ (p) для структурной схемы рис.6.6,б равна:

W

(p) = uоэ (p)

= W

(p)

1/ kот

 

Rэkоэ .

(6.10)

 

разЭ

u

зэ

(p)

рэ

 

T/

p +1

T p

 

 

 

 

 

 

µт

 

 

м

 

Передаточная функция разомкнутой СУЭП с обратной связью по ЭДС, настроенной на СО по аналогии с (5.38) может быть представлена в следующем виде:

 

W

(p) =

u

оэ

(p)

4Tµ/тp +1 1

 

 

 

1

 

, (6.11)

 

 

 

 

 

 

 

 

 

 

 

 

 

u

(p)

4T/

p

 

2T/

p T/

p

+1

 

 

разЭ

 

 

зэ

 

 

 

 

 

 

 

 

 

 

 

µт

 

 

µт

 

 

µт

 

 

 

где T/

= 2T + T

 

- эквивалентная (некомпенсируемая) постоянная

µт

µ

ф

 

 

 

 

 

 

 

 

 

 

 

 

 

 

 

времени контура тока в СУЭП с обратной связью по ЭДС.

Приравняв (6.10) и (6.11) можно определить передаточную функцию регулятора ЭДС при настройке на СО:

244

W

(p) =

4Tµ/тp +1

T k

от

 

=

4Tµ/тp

+1

k

 

=

4Tµ/тp +1

 

 

 

 

м

 

 

 

 

 

 

 

 

, (6.12)

4T/

p

 

 

 

4T/

p

 

T

p

рэ

 

2T/

R

k

оэ

 

рэ

 

 

 

 

µт

 

 

µт

 

э

 

µт

 

 

 

 

 

рэ

 

 

 

где Tрэ = 4Tµ/т / kрэ - постоянная времени интегрирования регулятора ЭДС.

Для компенсации действия форсирующего звена ( 4Tµ/тp +1) в

прямом канале регулирования на входе РЭ устанавливают дополнительный фильтр (рис.6.6,в) с передаточной функцией:

Wдф (p) =

 

1

.

(6.13)

4T

/

p +1

 

µт

 

 

 

Так же как и в системе регулирования с обратной связью по скорости, для формирования требуемого ускорения электропривода на входе РЭ устанавливают задатчик интенсивности, постоянную интегрирования которого определяют на основании следующего выражения:

T

=

U0

,

(6.14)

 

ЗИ

 

εсkоэ

 

где U0 - напряжение ограничения релейного элемента ЗИ, В; ε = dω/ dt - требуемое ускорение электропривода, с-2;

с = н - постоянная электродвигателя, Вс.

Поскольку минимальная постоянная времени токового контура в

СУЭП с обратной связью по ЭДС T= 2T + Tф больше

µ µ

соответствующей постоянной времени в СУЭП с обратной связью по скорости Tµт = 2Tµ , то система регулирования с обратной связью по

ЭДС электродвигателя по быстродействию проигрывает системе регулирования с обратной связью по скорости вращения электродвигателя.

245