Материал: 2518

Внимание! Если размещение файла нарушает Ваши авторские права, то обязательно сообщите нам

чение 3 ч без доступа воздуха. Поглотительная способность боксита составляет 4 – 6,5 % от массы. Боксит поставляется в гранулах диаметром 2 – 4 мм. Насыпная масса составляет 800 кг/м3. Продолжи-

тельность работы бокситовой загрузки – больше года. Скорость про-

хождения газа через активированный боксит равна 0,5 – 0,6 м/с.

ВГ

И

Схема адсорбционной

установки изображена на рис. 4.16.

Влажный газ ВГ через сепаратор 1 поступает в адсорбер 2, где проходит через несколько слоев активированного боксита, насыпанного на тарелки с перфорированным основанием 2. Толщина одного слоя не

превышает 60 см. Проходя через боксит, газ освобождается от влаги.

Сухой газ СГ

Д

направляется в газопровод. После определенного про-

межутка времени в зависимости от загрузки боксита и объемной скорости газа (обычно 12 – 16 ч) адсорбер переводят на восстановление (регенерацию), а влажный газ переключают на второй адсорбер, который уже прошел регенерацию.

 

 

 

 

 

 

 

 

 

 

 

 

 

 

 

 

 

 

 

 

 

 

 

 

7

 

 

 

 

НГ

 

 

 

 

 

 

 

 

 

 

 

 

 

 

 

 

 

 

 

6

 

 

 

 

 

 

 

 

 

 

 

 

 

 

Пар

 

 

 

 

 

 

 

 

 

 

 

 

 

 

 

 

 

 

 

 

 

 

 

 

ННГ

5

ВГ

 

 

 

 

 

 

 

 

4

 

 

 

 

 

 

 

2

 

3

 

 

 

 

 

 

 

 

 

 

 

 

 

 

 

 

 

 

 

 

 

 

 

 

 

 

 

 

 

 

 

 

 

 

 

 

 

 

 

 

1

 

 

 

 

 

 

 

 

 

 

 

 

 

 

 

 

 

 

Вода

 

 

 

 

 

 

 

 

 

 

 

 

 

 

 

 

 

 

 

 

 

 

 

 

 

 

 

 

 

 

 

 

 

 

 

 

 

 

 

 

 

 

 

 

 

 

 

РД

СГ

Рис. 4.16. Технологическая схема адсорбционной установки

131

Преимущества адсорбции перед абсорбцией: низкая точка росы газа; простота регенерации поглотителя; компактность, простата конструкции и низкая стоимость установки.

Боксит регенерируют (осушают), продувая через него горячий

газ. При этом из боксита выделяется вся влага, поглощенная им из га-

за в процессе осушки.

И

 

Регенерацию боксита в адсорбере 3 проводят следующим образом (см. рис. 4.16). При пуске адсорбера на регенерацию определенное количество газа, требуемое для заполнения системы регенерации, отводят от линии сухого газа через регулятор давления РД (при давлении, несколько большем 0,1013 МПа). Этот газ поступает сначала в холодильник 4 и далее в сепаратор 5. Газодувкой 6 под давлением не более 3 МПа газ подается в подогреватель 7, где он нагревается до температуры 473 К, далее нагретый газ НГ поступает в адсорбер, в

сыщенный газ ННГ поступает в холодильникД4, а затем в сепаратор 5, где отделяется влага, поглощенная в адсорбере. В результате повторных циклов регенерирующего газа (газодувка – подогреватель – адсорбер – холодильник – сепаратор – газодувка) боксит осушается и может снова поглощатьбводу из газа.

котором регенерируют бокситА. По выходе из адсорбера нагретый на-

Для глубокой осушки применяют молекулярные сита, обычно называемые цеолитами. Цеолиты представляют собой сложные неорганические полимеры с кристаллической решеткой. Форма кристаллаицеолита – куб. На каждой из его шести сторон выполнены щели, через которые влага проникает во внутреннее пространство. Каж-

дый цеолит имеет свой размер щелей, образованных атомами кислорода (от 3∙10-7 до 10∙10-7 мкм). Благодаря этому цеолиты способны сорбировать в основном мелкие молекулы, т.е. при адсорбции проис- Сходит отсеивание более мелких молекул от более крупных. Мелкие молекулы проникают во внутреннее пространство кристалла и застревают в нем, а крупные молекулы не проходят и, следовательно, не будут сорбироваться. Цеолиты, применяемые в виде порошка или гранул с размерами до 3 мм, обладают высокой пористостью (до 50 %) и огромной поверхностью пор. Необходимо отметить высокую поглощающую способность цеолитов при низкой относительной влажности газа или при малом парциальном давлении водяных паров, что обеспечивает осушку газа до очень низкой точки росы (до 173 К). Их активная поглотительная способность достигает 14 – 16 г воды на 100 г цеолита при парциальном давлении водяных паров 50 Па и превыша-

ет активность силикагеля и боксита почти в 4 раза.

132

Преимуществом молекулярных сит является их хорошая поглотительная способность при высоких температурах (до 373 К она уменьшается весьма незначительно). В то же время поглотительная

ло 30 % своей поглотительной способности.

способность боксита уже при температуре 311 К снижается в несколько раз, а при температуре 373 К практически равна нулю. Цеолиты выдерживают до 5000 циклов регенерации, теряяИпри этом око-

Низкотемпературная сепарация газов (НТС) позволяет в зависимости от глубины охлаждения извлекать от 80 до 100 % тяжелых углеводородов и осушать газ при транспортировке однофазного компонента до необходимой точки росы по влаге и углеводородам. На практике применяют низкотемпературную сепарацию, при которой получают относительно невысокие температуры как за счет использо-

вания пластового давления, так и искусственного холода.

 

 

 

 

 

 

 

 

 

36

 

33

 

 

 

 

10

 

 

 

 

 

 

 

 

 

 

 

 

 

 

 

 

 

 

 

 

 

 

 

 

 

 

 

 

 

 

 

 

 

 

 

 

 

 

 

 

 

 

 

 

 

 

 

 

 

 

 

 

 

 

 

 

 

 

 

 

 

 

 

 

 

 

 

 

 

 

 

 

 

 

 

 

 

37

 

 

 

 

 

 

 

 

 

 

 

 

 

 

 

 

 

 

 

 

 

 

 

 

 

 

 

 

 

 

 

 

 

 

 

 

 

 

 

 

 

 

 

 

 

 

 

 

 

 

 

 

 

 

 

 

 

 

 

 

34

 

 

 

 

 

 

 

 

 

 

 

 

 

 

 

 

 

 

 

 

 

 

 

 

 

 

 

 

 

 

 

 

 

 

 

 

 

 

 

 

35

 

 

 

 

 

 

 

 

 

 

 

 

 

 

 

 

 

 

 

 

 

 

 

 

 

 

 

 

 

 

 

 

 

 

 

 

 

 

 

 

 

 

 

 

14

 

 

 

 

 

 

 

 

 

 

 

 

 

 

 

 

 

 

 

 

 

 

 

 

 

 

 

 

 

 

 

 

 

 

 

 

 

 

 

 

 

 

 

 

 

 

 

 

 

 

 

 

 

 

 

 

 

 

 

 

 

 

 

 

 

 

 

 

 

 

 

 

 

 

 

 

 

 

 

 

 

 

 

 

 

 

 

 

 

 

 

 

 

 

 

 

 

 

 

 

 

 

 

 

 

 

 

 

 

 

 

 

 

 

 

 

 

 

 

 

 

 

 

 

 

 

 

 

 

 

 

 

 

 

 

 

 

 

 

 

 

 

 

 

 

 

 

 

 

 

 

 

 

 

 

 

 

 

 

 

 

 

 

 

 

 

 

 

 

 

 

 

 

 

 

 

 

 

 

 

 

 

 

 

 

 

 

 

 

 

 

 

 

 

 

 

 

 

 

 

 

 

 

 

 

 

 

 

 

 

 

22

 

 

 

 

 

 

 

 

 

 

 

 

 

 

 

 

 

 

 

 

 

 

 

 

 

 

 

 

 

 

 

 

 

 

 

 

 

 

 

 

 

 

 

 

 

 

 

 

 

 

 

 

 

 

 

 

 

 

 

 

 

 

 

 

 

 

 

 

 

 

 

 

 

 

 

 

 

 

 

 

 

 

 

 

 

 

 

 

 

 

 

 

 

 

 

 

 

 

 

 

 

6

 

 

 

 

 

 

 

 

 

 

 

 

 

 

 

 

 

 

 

 

 

 

 

 

 

 

 

 

 

 

 

 

 

 

 

 

 

 

 

 

 

 

 

 

 

 

 

 

 

 

 

 

 

 

 

 

 

 

 

 

 

 

 

 

 

 

 

 

 

 

 

 

 

 

 

 

 

30

29

 

 

 

 

 

 

 

 

 

 

 

 

 

 

 

 

 

 

 

 

 

 

 

 

 

 

 

 

 

 

 

 

 

 

 

 

 

 

 

20

 

 

 

 

 

 

 

 

 

 

 

 

 

 

 

 

 

 

 

 

 

 

 

 

 

 

 

 

 

 

 

 

 

 

 

 

 

 

 

 

 

 

 

 

 

 

 

 

 

 

 

 

 

 

8

 

 

 

 

 

 

 

 

 

 

 

 

 

 

 

 

 

 

 

 

 

 

11

13

 

 

 

 

 

 

 

 

 

 

 

 

 

 

 

 

 

 

 

 

 

 

 

 

 

 

 

 

 

 

 

 

 

 

 

 

 

 

 

 

 

 

 

 

 

 

 

 

 

 

 

 

 

 

 

 

 

 

 

 

 

 

 

 

 

 

 

 

 

 

 

 

 

 

 

 

 

 

 

 

 

 

 

 

 

 

 

 

 

 

 

 

 

 

 

 

 

 

 

 

 

 

 

 

 

 

 

 

 

 

 

 

 

 

 

1

 

 

 

 

 

 

 

 

 

 

 

 

 

 

 

 

 

 

 

 

 

 

 

 

 

 

 

 

 

 

 

 

 

 

 

 

 

 

 

 

 

 

 

 

 

 

 

 

 

 

 

 

 

 

 

 

 

 

 

 

 

 

 

 

 

 

 

 

 

 

 

 

 

 

 

 

 

 

 

 

 

 

 

 

 

 

 

 

 

 

 

 

 

 

 

 

 

 

 

 

 

 

 

 

 

 

 

 

 

 

 

 

 

 

 

 

 

 

 

 

 

 

 

 

 

 

 

 

 

 

 

 

 

 

 

17

 

 

 

 

 

 

 

 

 

 

 

 

 

 

 

 

 

 

 

 

 

 

 

 

 

 

 

 

 

 

 

 

 

 

 

 

 

 

 

 

 

 

 

 

 

 

 

 

 

31

9

 

 

 

 

 

 

 

 

 

 

 

 

 

 

 

 

 

 

 

 

 

 

 

 

25

 

 

 

 

 

 

 

 

 

 

 

 

 

 

 

 

 

 

 

 

 

 

2

 

 

 

 

 

 

 

 

 

 

 

 

 

23

 

 

 

 

 

 

 

 

 

 

 

 

 

 

 

 

 

 

 

 

 

 

 

 

 

 

 

 

 

 

 

 

 

 

 

 

 

 

 

 

 

 

 

 

 

 

 

 

 

 

 

 

 

 

 

 

 

 

 

 

 

 

 

 

 

 

 

 

 

 

 

 

 

 

 

 

 

 

 

 

 

 

 

3

 

 

 

 

 

 

 

 

 

 

 

 

 

 

 

 

 

 

 

 

 

 

 

 

 

 

 

 

 

 

 

 

 

 

 

 

 

 

 

 

 

 

 

 

 

 

 

 

 

 

 

 

 

 

 

 

 

 

 

 

 

 

 

 

 

 

 

 

 

 

 

 

 

 

 

 

 

 

 

 

 

 

 

 

 

 

 

 

 

 

 

 

 

 

 

 

 

 

 

 

 

 

 

 

 

 

 

 

 

 

 

 

 

 

 

 

 

 

 

 

 

 

 

 

 

 

 

 

 

 

 

 

 

 

 

 

 

 

 

 

 

 

 

 

 

 

 

 

 

 

 

 

 

 

 

 

 

 

 

 

 

 

 

 

 

 

 

 

 

 

 

 

 

 

 

 

 

 

 

 

 

 

 

 

 

 

 

 

 

 

 

 

 

 

 

 

 

 

 

 

 

 

 

 

12

 

 

 

 

 

 

 

 

 

 

 

 

 

 

 

 

 

 

 

 

 

 

 

 

 

 

 

 

 

 

 

 

 

 

 

 

 

 

 

 

 

 

 

 

16

 

 

 

 

 

 

 

 

 

 

 

 

 

 

 

 

 

 

 

 

 

 

 

 

 

 

 

 

 

 

 

 

 

 

 

 

 

 

 

 

 

 

 

 

 

 

 

 

 

 

 

 

 

 

 

 

 

 

 

 

 

 

 

 

 

 

 

 

 

 

 

 

 

 

 

22

 

 

 

 

 

 

 

 

 

 

 

 

 

 

 

 

 

 

 

 

 

 

 

 

 

 

 

 

 

 

 

 

 

 

 

 

 

 

 

 

 

 

 

 

 

 

 

 

 

 

 

 

 

 

 

 

 

 

 

 

 

 

 

 

 

 

 

 

 

 

 

 

 

 

 

 

 

 

 

 

 

 

 

 

 

 

 

 

 

 

 

 

 

 

 

 

 

 

 

 

 

 

 

 

 

 

 

 

 

 

 

 

 

 

 

32

 

 

 

 

 

 

 

 

 

 

 

 

 

 

 

 

 

 

 

 

 

 

 

 

 

 

 

19

 

 

 

 

 

 

 

 

 

 

 

 

 

 

 

 

 

 

 

 

 

 

 

 

 

 

 

 

 

 

 

 

 

18

 

 

 

 

 

 

 

 

 

 

7

 

 

 

 

 

 

 

 

 

 

 

 

 

 

 

21

 

 

 

 

 

 

 

 

 

 

 

 

 

 

 

 

 

 

 

 

 

 

 

 

 

 

 

 

 

 

 

 

 

 

 

 

 

 

 

 

 

 

 

 

 

 

 

 

 

 

 

 

 

 

 

 

 

 

 

 

 

 

 

 

 

 

 

 

 

 

 

 

 

 

 

 

 

 

 

 

 

 

 

 

 

 

 

 

 

 

 

 

 

 

 

 

 

 

 

 

 

 

 

 

27

 

 

 

 

 

 

 

 

 

 

 

 

 

 

 

 

 

 

 

 

 

 

 

 

 

 

 

 

 

 

 

 

 

 

 

 

 

 

 

 

 

 

 

 

 

 

 

 

 

 

 

 

 

 

 

 

 

 

 

 

 

 

 

 

 

 

 

 

 

 

 

 

 

 

 

 

 

 

 

 

 

 

 

 

 

 

 

 

 

 

 

 

 

 

 

 

 

 

 

 

 

 

 

 

 

 

 

 

 

 

 

 

 

 

 

 

 

 

 

 

 

 

 

 

 

 

 

 

 

 

 

 

 

 

 

 

 

 

 

 

 

 

 

 

 

 

 

 

 

 

 

 

 

 

 

 

 

 

 

 

 

 

 

 

 

 

 

 

 

 

 

 

 

 

 

 

 

 

 

 

 

 

 

 

 

 

 

 

28

 

 

 

 

 

 

 

 

 

 

 

 

 

 

 

 

 

 

 

 

 

 

 

 

 

 

 

 

 

 

 

 

 

 

 

 

 

 

 

 

 

 

 

 

 

 

 

 

 

 

 

 

 

 

 

 

 

 

 

 

 

 

 

 

 

 

 

 

 

 

 

 

 

 

 

 

 

 

 

 

 

 

 

 

 

 

 

 

 

 

 

 

 

 

 

 

 

 

 

 

 

 

 

 

 

 

 

 

 

 

 

 

 

 

 

 

 

 

 

 

 

 

 

 

 

 

 

 

 

 

 

 

 

 

 

 

 

 

 

 

 

 

 

 

 

 

 

 

 

 

 

 

24

 

 

 

 

 

 

 

 

 

 

 

15

 

 

 

 

 

 

 

 

 

 

 

 

 

 

 

 

 

 

 

 

 

 

 

 

 

 

 

 

 

 

 

 

 

 

 

 

 

 

 

 

 

 

 

 

 

 

 

 

 

 

 

 

 

 

 

 

 

 

 

 

 

 

 

 

 

 

 

 

 

 

 

 

 

 

 

 

 

 

 

 

 

 

 

 

 

 

 

 

 

 

 

 

 

 

 

 

 

 

 

 

 

 

 

 

 

 

 

 

 

 

 

 

 

 

 

 

 

 

 

 

 

 

 

 

 

 

 

 

 

 

 

 

 

 

 

 

 

 

 

 

 

 

 

 

 

 

 

 

5

 

 

 

 

 

 

 

 

 

 

 

 

 

 

 

 

 

 

 

 

 

 

 

 

 

 

 

 

 

 

 

 

 

 

 

 

 

 

 

 

 

 

 

 

 

 

 

 

 

 

 

 

 

 

 

 

 

 

 

 

 

 

 

 

 

 

 

 

 

 

 

 

 

 

 

 

 

 

 

 

 

 

 

 

 

 

 

 

 

 

 

 

 

 

 

 

 

 

 

 

 

 

 

 

 

 

 

 

 

 

 

 

 

 

 

 

 

 

 

 

 

 

 

 

 

 

26

 

 

 

 

 

 

 

 

 

 

 

 

 

 

 

 

 

 

 

 

 

 

 

 

 

 

 

 

 

 

 

 

 

 

 

 

 

 

 

 

 

 

 

 

 

 

 

 

 

4

 

 

 

 

 

 

 

 

 

 

 

 

 

 

 

 

 

 

 

 

 

 

 

 

 

 

 

 

 

 

 

 

 

 

 

 

 

 

 

 

 

 

 

 

 

 

 

 

 

 

 

 

 

 

 

 

 

 

 

 

 

 

 

 

 

 

 

 

 

 

 

 

 

 

 

 

 

 

 

 

 

 

 

 

 

 

 

 

 

 

 

 

 

 

 

 

 

 

 

 

 

 

 

 

 

 

 

 

 

 

 

 

 

 

 

 

 

 

 

 

 

 

 

 

 

 

 

 

 

 

 

 

 

 

 

 

 

 

 

 

 

 

 

 

 

 

 

 

 

 

 

 

 

 

 

 

 

 

 

 

 

 

 

 

 

 

 

 

 

 

 

 

 

 

 

38

 

 

 

 

 

 

 

 

 

 

 

 

 

 

 

 

 

 

 

 

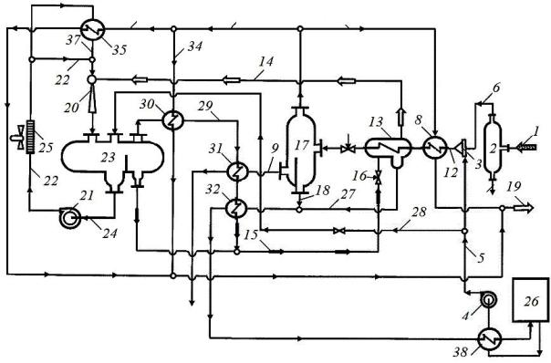
Рис. 4.17. Технологическая схема НТС на газосборном пункте

 

 

 

 

 

 

 

 

 

Принципиальная

 

технологическая схема

установки

 

НТС

(патент РФ № 2439452) приведена на рис. 4.17. В качестве хладагента

Сиспользуют пропан, а в качестве ингибитора гидратообразования – ЭГ.

Первичная очистка или сепарация от капельной жидкости и механиче-

133

ских примесей углеводородного газа, подаваемого по линии 1, производится в сепараторе 2. Ввод ЭГ в поток очищенного углеводородного

газа производится через смеситель 3. ЭГ подается насосом 4 по линии 5. Поток очищенного газа подается по линии 6, а сброс воды производится по линии 7. Охлаждение очищенного газа производят в теплообменнике 8 рекуперацией холода подготовленного газа. Подготовленный газ подается по линии 10, а очищенный углеводородный газ – по линии 12. Очищенный углеводородный газ охлаждают в испарителе 13 жидким пропаном. Подачу жидкого пропана на охлаждение углеводородного газа производят по линии 15 со сбросом его давления на дросселе 16. Далее очищенный охлажденный газ через дроссель 11 попадает в сепаратор 17, где производят отделение охлажденного газа от сконденсированной жидкой фазы (линия 9) и ЭГ (линия 18). Отвод подготовленного потребителю газа после рекуперации его холода производят по линии 19.

Из испарителя 13 по линии 14 подают пары пропанаИна охлаждение и сжижение. Сжатие и охлаждение пропана производят в эжекторе

20 путем его всасывания ЭГА, подаваемымДнасосом 21 по линии 22. Смесь, полученную в результате этого, разделяют в сепараторе 23 на пропан и ЭГ, отводимыйбпо линии 24. Пропан по линии 15 подают на охлаждение газа, а ЭГ нагнетают насосом 21, охлаждают в аппарате воздушного охлаждения 25 и в теплообменнике 35 и подают в эжектор

20 по линиям 22 и 37. В теплообменник 35 подготовленный газ для рекуперацииихолода подается по линиям 33 и 36.

Эжектор – устройство, в котором происходит передача кинетической энергии от одной среды, движущейся с большей скоростью, к другой. Эжектор, работая по закону Бернулли, создаёт в сужающем-

Сся сечении пониженное давление одной среды, что вызывает подсос в поток другой среды, которая затем переносится и удаляется от места всасывания энергией первой среды.

ЭГ регенерируют в блоке 26, удаляя из него водный компонент. В блок 26 ЭГ, насыщенный водным компонентом, подают из сепаратора 17 по линии 18. Дополнительно производят разделение пропана и ЭГ в испарителе 13 при охлаждении углеводородного газа. ЭГ из испарителя 13 подают по линии 27 в блок 26. Регенерированный ЭГ после охлаждения в теплообменнике 38 подают насосом 4 по линии 5 в смеситель 3, а затем по питательной линии 28 в сепаратор 23.

В установке пропан из сепаратора 23 перед подачей по линии 29 на охлаждение очищенного углеводородного газа дополнительно ох-

134

лаждают до температуры 15 °С и сжижают потоком подготовленного газа, который имеет температуру –25 °С, в теплообменнике 30 и в теплообменниках 31 и 32 жидкой фазой (сконденсированными углеводородами и ЭГ, имеющими температуру –25 °С), отделенной от охлажденного газа в сепараторе 17 и от хладагента в испарителе 13. Подготовленный газ подается по линиям 33 и 34, жидкая фаза – по линиям 9, 18 и 27.

гию газа в механическую энергию, в котором газ, расширяясьИ, совершает работу и охлаждается. Детандер позволяет получить более глубокое охлаждение газа, а также продлить срок службы установок НТС. Применение искусственногоАхолода (холодильных машин) в установках НТС позволяет обрабатывать газ до конца разработки месторождения, но при этом капитальные вложения в обустройство промысла увеличиваются в 1,5 – 2,5 раза.

Если на устье скважины температура и давление газа достаточно высоки, то в установке НТС устанавливаются дополнительные источ-

ники холода детандеры (турбодетандерыД).

Детандер – устройство, преобразующее потенциальную энер-

В составебприродных газов многих месторождений содержатся сернистые компоненты и углекислый газ, так называемые кислые газы. Сернистые соединения отравляют катализаторы в процессах переработки газа, при сгорании образуют SO и SO , высокое содержание которыхив воздухе опасно для человека 2и окружающей3 среды. Сероводород H2S и углекислый газ СО2 в присутствии воды вызывает коррозию стальных труб, оборудования трубопроводов, компрессорных машин и т. д. Их присутствие ускоряет гидратообразование.

СДля извлечения сернистых компонентов из природного газа применяют главным образом абсорбционные регенеративные процессы. Сернистые компоненты из газа извлекают в процессе химической или физической абсорбции. Затем при регенерации насыщенного абсорбента получают поток кислого газа, направляемый на установку производства серы.

В процессах химической абсорбции применяют водные растворы поглотителей, которые вступают в обратимую реакцию с кислыми компонентами природного газа. В качестве химических поглотителей используют моноэтаноламин, диэтаноламин, дигликольамин, растворы солей щелочных металлов, растворы солей аминокислот и др.

135