Материал: 2518

Внимание! Если размещение файла нарушает Ваши авторские права, то обязательно сообщите нам

При физической абсорбции кислых газов из потоков природного газа используются органические растворители: метанол, пропиленкарбонат, диметиловый эфир полиэтиленгликоля и др. Процессы физической абсорбции характеризуются высокой степенью насыщения абсорбента кислыми газами и соответственно низкими скоростями циркуляции поглотителя, низкими энергозатратами, небольшими габаритами и простотой оборудования.

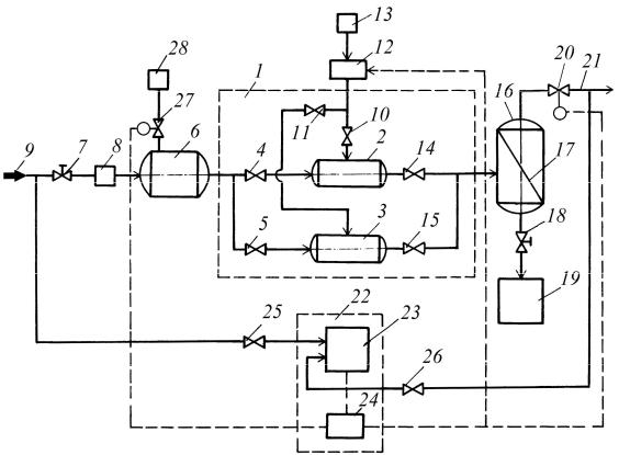
Схема автоматизированной установки для очистки природного или попутного нефтяного газа от сероводорода и меркаптанов

(патент РФ № 2398615) приведена на рис. 4.18.

И

 

 

 

Д

А

 

б

 

 

СиРис. 4.18. Технологическая схема установки для очистки природного или попутного нефтяного газа от сероводорода и меркаптанов

Установка для очистки природного или попутного нефтяного газа включает блок формирования газогидратов сероводорода и меркаптанов 1. Блок содержит параллельно установленные рабочий 2 и резервный 3 смесители, один из входов смесителей через задвижки 4 и 5 соединен с выходом теплообменника 6, вход которого через регулятор расхода газа 7 и расходомер газа 8 соединен с источником газа 9. Второй вход смесителей 2 и 3 соответственно через задвижки 10 и

136

11 соединен через дозирующее устройство 12 с источником воды 13. Выходы смесителей 2 и 3 соответственно через задвижки 14 и 15 со-

единены с входом разделительного сепаратора 16, снабженного сетчатым фильтром 17, установленным наклонно к направлению движения смеси газа и газовых гидратов сероводорода и меркаптанов и к его вертикальной оси. Нижний отвод сепаратора 17 через задвижку 18 соединен с емкостью-накопителем 19, верхний отвод сепаратора 17 соединен через регулятор давления 20 с газопроводом 21 для выхода очищенного газа.

При открытии задвижек 7, 4, 14 и 18 газ проходитИчерез теплообменник 6, который обеспечивает требуемую температуру газа, по-

Разделительный сепаратор 16 представляет собой вертикальный цилиндрический сепаратор, снабженный отбойным сетчатым фильтром 17, установленным наклонно к потоку смеси газа и газовых гидратов сероводорода и меркаптанов и к вертикальной оси разделительного сепаратора 16. Имеет один вход и верхний и нижний

сле чего газ поступает в смесительА2. ОдновременноДвключают дозирующее устройство 12 для подачи требуемого количества воды в смеситель 2, где происходитбперемешивание воды и неочищенного от сероводорода и меркаптанов газа. Смесь газовых гидратов и газа поступает через задвижку 14 в разделительный сепаратор 16, который вы-

отводы.

деляет из потока газовые гидраты сероводорода, меркаптанов и остаточнуюиводу и удаляет их через нижний отвод и задвижку 18 в ем- кость-накопитель 19. Очищенный от сероводорода и меркаптанов газ через клапан-регулятор 20 подается в газопровод 21 и далее потребителю или на дополнительную очистку.

СУстановка содержит блок контроля качества и регулирования очистки природного или попутного нефтяного газа от сероводорода и меркаптанов 22. Газоанализатор 23 соединен через задвижки 25 и 26 соответственно с источником газа 9 и газопроводом 21. Согласно программе управления, в которую заложены алгоритмы и зависимости параметров, обеспечивающих требуемую степень очистки газа, контроллер 24 подает управляющие сигналы на клапан-регулятор давления 20, дозирующее устройство воды 12 и регулятор подачи охлаждающей жидкости 27, соединенный с источником охлаждающей жидкости 28. Это позволяет автоматически регулировать основные технологические параметры процесса образования газовых гидратов сероводорода и меркаптанов и контролировать качество очистки.

137

Природный газ, очищенный от сероводорода, не имеет ни цвета, ни запаха. Поэтому обнаружить утечку газа довольно трудно. Чтобы обеспечить безопасность транспорта и использования газа, его одорируют, т. е. специально придают резкий и неприятный запах. Для этой цели в газ вводят одоранты, в частности этилмеркаптан, сульфан, метилмеркаптан, пропилмеркаптан, калодорант, пенталарам и др.

Одоризацию газа проводят на головных сооружениях газопровода и газораспределительных станциях. Концентрация паров одоранта в газе должна быть такой, чтобы резкий запах ощущался при объемной концентрации газа, не превышающей 1/5 от нижнего порога взрываемости. Среднегодовая норма расхода этилмеркаптана составляет 16 г на 1000 м3 газа. В летнее время расход одоранта примерно в

ры 4 проходит через диафрагму 6, смотровоеДстекло 7 и по трубке 8 поступает в газопровод 10. В поплавковой камере 4 все время сохраняется постоянный уровень. Расход одоранта можно изменять при

2 раза меньше, чем зимой.

Устройства, при помощи которых одорант вводится в поток газа, называются одоризаторами. Различают капельные, испарительные,

барботажные и полуавтоматические одоризаторы.

И

Капельный одоризатор вводит одорант в газопровод каплями

или тонкой струей (рис. 4.19). Одоризатор действует за счет перепада

давления, создаваемого диафрагмой 6. Одорант из поплавковой каме-

Испарительный одоризаторАвводит пары одоранта в поток газа (рис. 4.20). В резервуар с одорантом частично погружены фланелевые полосы. Над поверхностью одоранта между фланелевыми полосами

помощи сменной диафрагмы.

(фитили) проходитбгаз и насыщается одорантом. Резервуар снабжен нагревателем для подогрева одоранта. Температура одоранта, от которой зависит интенсивность испарения, а следовательно, и степень одоризации, поддерживается терморегулятором.

СиОднако для рассмотренных одоризаторов характерно отсутствие прямой пропорциональной зависимости расхода одоранта от расхода газа, так как ввод одоранта происходит под действием меняющегося столба жидкости, не зависящего от количества проходящего газа. При колебании расхода в течение суток часто приходится менять режим работы установки. Регулировку выполняют вручную игольчатым вентилем, поэтому точность дозирования зависит от опытности обслуживающего персонала.

138

 

Одорант

И

 

 

Газ

А

 

 

 

б

 

Рис. 4.19. Технологическая схема капельного одоризатора с диафрагмой:

1 – бачок для одоранта; 2 фильтр-отстойник; 3 – поплавок; 4 – поплавковая камера; 5 – соединительные трубки; 6 – тонкая диафрагма; 7 – смотровое стекло; 8 – отсекающий клапан; 9 – диафрагма в газопроводе; 10 – газопровод

 

 

 

 

 

 

 

 

 

А

 

 

 

 

 

 

 

 

 

 

А–А

 

 

 

3

 

 

 

4

 

 

 

 

 

 

5

 

 

 

6

 

 

4

 

 

 

 

 

 

 

 

 

 

 

 

 

 

 

 

 

 

 

 

 

 

 

 

 

 

 

 

 

 

 

 

 

 

 

 

 

 

 

 

 

 

 

 

 

 

 

 

 

 

 

 

 

 

 

 

 

 

 

Одорант

 

 

 

 

 

 

 

 

 

 

 

 

 

 

 

 

 

А

 

 

 

 

 

 

 

 

 

 

 

 

 

 

 

 

 

Газ

 

 

 

 

 

 

2

 

 

1

 

 

 

 

 

 

 

 

 

 

 

 

 

 

 

 

 

 

 

 

 

 

 

 

 

 

 

 

 

 

 

 

 

 

 

 

 

 

 

 

 

 

 

 

 

 

 

 

 

 

 

 

 

 

 

 

 

 

 

 

 

 

 

 

 

 

 

 

 

 

 

 

 

 

 

 

 

 

 

Газ

 

 

 

 

Рис. 4.20. Технологическая схема испарительного одоризатора:

С1 – диафрагма; 2 – газопровод; 3 – резервуар; 4 – вертикально подвешенные

фитили; 5 – регулировочный вентиль; 6 – замерная трубка

139

На современных газораспределительных станциях внедрены

полуавтоматические установки одоризации газа, которые просты

по конструкции, надежны в работе и обеспечивают практически пол-

ную пропорциональную зависимость расхода одоранта от расхода га-

за. Установка работает следующим образом (рис. 4.21). На пути газо-

 

И

вого потока в газопроводе установлена диафрагма 9, на которой соз-

дается определенный перепад давления в зависимости от расхода га-

за. Газ с давлением p1

до диафрагмы поступает в бачок 3 с одорантом

и создает давление р2

на столб одоранта. Одорант из бачка 3 через

фильтр 2 и калибровочное стекло 1 впрыскивается в газопровод за

диафрагмой с давлением р2. Давление впрыскивания меняется в зависимости от количества газа, проходящего через диафрагму, и этим достигается пропорциональность расхода одоранта и газа. Уровнемерное стекло 4 используется для наблюдения за расходом одоранта.

Емкость 8,

А

предназначенная для заполнения бачка деодорантом,

снабжена предохранительным клапаном 5. Давление заполнения бач-

ка поддерживается редуктором 7 и контролируется по манометру 6.

При монтаже фланец с соплом крепится к фланцу задвижки 10, что

позволяет заменять и чистить сопла. Изменение степени одоризации

достигается за счет изменения диаметра сопла. Степень одоризации

определяется хроматографическим методомД.

С

Одорант

 

p1 Газ

p2

Рис. 4.21. Технологическая схема полуавтоматической одоризационной установки

140