Материал: 2302

Внимание! Если размещение файла нарушает Ваши авторские права, то обязательно сообщите нам

Наиболее совершенными с точки зрения динамической устойчивости являются угловые компрессоры. Эти компрессоры выполняют высокооборотными, их фундаменты имеют большую массу.

Перечисленные особенности поршневых компрессоров предопределяют области их применения. Вертикальная схема наиболее целесообразна для высокооборотных компрессоров с малым числом ступеней. Горизонтальная схема используется в основном для относительно тихоходных стационарных компрессоров большой подачи. Угловая схема обычно применяется для передвижных компрессорных установок.

По числу рядов цилиндров компрессоры подразделяют на однорядные и многорядные. Число рядов цилиндров в компрессоре обусловлено расположением осей цилиндров, а число ступеней – подачей и рабочим давлением компрессора.

Основное преимущество однорядных компрессоров заключается в их простой конструкции.

Многоступенчатые горизонтальные компрессоры обычно выполняют по однорядной или двухрядной схеме, а компрессоры, имеющие более пяти ступеней, по двухрядной схеме.

К наиболее прогрессивным схемам относятся горизонтальные компрессоры с оппозитным (взаимно противоположным) расположением цилиндров относительно вала в двух или более рядах (рис. 39).

Рис. 39. Схемы баз компрессоров: а и б – оппозитных W-образных с движением поршней соответственно взаимно противоположным и однонаправленным; в – оппозитного Н-образного

55

Совокупность узлов кривошипно-шатунного механизма поршневого компрессора называют его базой. Оппозитное исполнение баз характеризуется расположением шатунов и ползунов по обе стороны коленчатого вала.

В комплект узлов, повторяющихся в ряде компрессоров, входят станина с коренными подшипниками и направляющими ползуна, коленчатый вал, шатуны, ползуны, узлы смазочной системы кривошип- но-шатунного механизма.

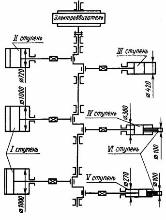
На рис. 40 приведена схема компрессора для подачи реакционной смеси в колонну синтеза аммиака. Подача компрессора 1800 м3/ч, конечное давление 32 МПа. Компрессор имеет шесть ступеней сжатия. Диаметр цилиндров первой ступени 1000 мм.

Рис. 40. Схема многоцилиндрового компрессора

Важной характеристикой технического уровня промышленных компрессоров является максимальное давление. В промышленности эксплуатируются компрессоры сверхвысокого давления до 45 МПа

56

подачей до 4000 кг/ч. Обычно компрессоры сверхвысокого давления имеют гидравлический привод.

В ряде технологических процессов соприкосновение сжимаемого газа с маслом смазочной системы недопустимо. В этих случаях смазочное масло используют в смазочной системе механизма движения. Цилиндры выполнены с лабиринтным уплотнением или с уплотнением из самосмазывающих материалов. На рис. 41 представлен вертикальный трехступенчатый компрессор без смазывания цилиндров.

Большую группу компрессоров различных типов составляют машины с приводом от двигателя внутреннего сгорания (ДВС). Это и небольшие передвижные воздушные компрессоры и крупные компрессорные установки, используемые на магистральных газопроводах.

На рис. 42 представлен компрессор с ДВС с V-образным расположением гидроцилиндров.

57

Рис. 41. Вертикальный трехступенчатый компрессор без смазывания цилиндров: 1 – поршень; 2 – цилиндр; 3 – клапан; 4 – фонарь; 5 – шток; 6 – ползун; 7 – палец; 8 – шатун; 9 – коленчатый вал; 10 – противовес

58

59