Материал: 2295

Внимание! Если размещение файла нарушает Ваши авторские права, то обязательно сообщите нам

Источник воздуха или инертного газа. Источником может быть компрессор, имеющий необходимое выходное давление и производительность, или баллоны со сжатым инертным газом (азот, углекислота), оснащенные регулятором давления и манометрами для контроля давления. Источники воздуха или инертного газа предназначены для создания испытательного или рабочего давления воздуха (или инертного газа) для проведения испытаний или настройки узлов ГБО. Газоанализатор. В качестве газоанализатора может применяться прибор, позволяющий замерять содержание окиси углерода (СО) и несгоревших углеводородов (СН) в отработавших газах ДВС. Прибор должен соответствовать требованиям

ГОСТР17.2.02.06-99 иГОСТ 17.2.2.03-87 по точности измерений.

Стробоскоп. Предназначен для проверки и настройки угла опережения зажигания. Может быть использован прибор, входящий в комплексный стенд для проверки двигателя (станцию диагностики).

Стенд для проверки и настройки газовых редукторов. Предназначен для проверки характеристик газового редуктора и предварительной настройки редуктора перед установкой на автомобиль.

Стенд для проверки и настройки магистральных и предохранительных клапанов.

Предназначен для проверки герметичности и срабатывания при рабочем давлении ЭМК, а также для проверки срабатывания и настройки предохранительных клапанов.

Станок настольный сверлильный. Используется в процессе изготовления нестандартных кронштейнов крепления, технологической оснастки, сверления диффузоров карбюратора для установки форсунок смесителя и т.д.

Набор слесарного инструмента:

дрель электрическая ручная;

набор гаечных ключей;

набор гаечных торцовых ключей (головок);

набор отверток;

набор молотков;

зубило;

кернер;

набор метчиков и плашек для нарезания резьбы (М4, М5, М6,

М8, М10 1 и т.д.);

набор сверл по металлу 3…20 мм;

сверло перовое 54+2,0 для работы по дереву (выполнение отверстий для штуцеров системы вентиляции блока арматуры газового баллона);

фреза 32-0,5 для работы по металлу толщиной до 2 мм (выполнение отверстий для штуцеров системы вентиляции блока арматуры газового баллона в металлических частях кузова автомобиля);

кисточка волосяная (или губка) для нанесения мыльного раствора.

Приспособления:

для сверления диффузоров карбюратора при монтаже форсунок смесителя (рис. 5.1);

для отрезания металлических трубок (труборез) (рис.5.2);

для развальцовки концов трубок (рис. 5.3).

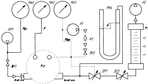
На рис. 5.4 представлена схема стенда, разработанного в СибАДИ (г. Омск). Данный стенд позволяет измерять характеристики газовых редукторов практически любого типа и определять их функциональные зависимости при различных значениях входного давления и расхода газа.

Рис. 5.1. Приспособление для сверления карбюраторов К-151 и «Солекс» при установке штуцеров-форсунок

)

Рис. 5.3.

Рис. 5.4. Схема стенда для проверки и настройки узлов ГБО

Простая конструкция стенда позволяет изготовить его практически на любом предприятии. Стенд является универсальным и позволяет проводить на нем проверку и настройку магистральных и предохранительных клапанов. В качестве вакуумного насоса, обозначенного на схеме Н2, можно использовать агрегат бытового пылесоса. В качестве микроманометра (пьезометра) для замера давления на выходе газового редуктора наиболее подходящим является микроманометр ММН-240 ТУ 25-01-816-74 с изменяющимся наклоном измерительной трубки, обеспечивающий необходимую точность измерений. При отсутствии такого микроманометра возможно использование двух сообщающихся между собой стеклянных трубок, наполненных подкрашенной жидкостью (вода или спирт), закрепленных на шкале, имеющей шаг 1 мм. Точность такого прибора будет зависеть от типа используемой жидкости. Ротаметр Р1, предназначенный для определения расхода воздуха или газа, проходящего через проверяемый редуктор, может быть изготовлен из стеклянной трубки подходящего диаметра, в которую устанавливается грузик-поплавок необходимой формы и веса. Такой ротаметр должен быть тарирован, и на него наносится соответствующая шкала. Запорные и регулировочные вентили и дроссели могут быть любой конструкции при условии обеспечения безопасной работы при заданном давлении.

Контрольные вопросы

1.Кто имеет право устанавливать на автомобиль газобаллонное оборудование?

2.Какие требования предъявляются к газобаллонному оборудованию, разрешенному к установке в Российской Федерации?

3.Какие виды работ и в какой последовательности выполняют при установке газобаллонного оборудования на автотранспортное средство?

4.В чем заключается проверка правильности монтажа газобаллонного оборудования?

5.Какие документы оформляют при установке газобаллонного оборудования?

6.Какие основные требования предъявляются к установке основных узлов газобаллонного оборудования?

7.Какое технологическое оборудование, приспособления и инструмент рекомендуется применять при установке газобаллонного оборудования?

Глава 6. НАДЕЖНОСТЬ ГАЗОБЕНЗИНОВОЙ СИСТЕМЫ ПИТАНИЯ

Анализ опыта использования сжиженного газа в качестве автомобильного топлива выявил, что наиболее предпочтительным является использование автомобилей с универсальной системой питания (рис. 6.1).

Рис. 6.1. Универсальная система питания:

1 – газовый баллон; 2 – тумблер переключения вида питания; 3 – бензонасос; 4 – бензиновый клапан; 5 – карбюратор-смеситель; 6 – газовый редуктор; 7 – магистральный газовый клапан;

Универсальные системы питания получили широкое распространение и составляют наибольшую часть среди систем питания автомобилей, использующих альтернативные виды топлив. Универсальная система питания позволяет применять в качестве топлива газ с сохранением полноценной системы питания бензином.

Автомобили, оснащенные универсальной системой питания, могут применяться в различных регионах, даже там, где не всегда имеется возможность заправки каким-либо из этих топлив или поставки какого-либо из этих топлив ограничены. Кроме того, такие автомобили имеют возможность продолжать полноценную работу в случае выхода из строя одной из систем питания.

Однако для достижения универсальности приходится идти на некоторые компромиссы. При изучении опыта эксплуатации автомобилей с универсальной системой питания были выявлены их недостатки. Причиной некоторых из них является именно универсальность системы (рис. 6.2).

К основным недостаткам универсальной системы питания

можно отнести следующие:

-нарушение работоспособности части системы, находящейся длительное время в выключенном состоянии, что ведет к снижению

еенадежности;

-отрицательное проявление низкой скорости сгорания газовоздушной смеси на режимах работы с высокой частотой вращения коленчатого вала, что ведет к снижению ресурса двигателя и увеличению расхода топлива (прогар выпускных клапанов);

-необходимость перенастройки системы зажигания при переключении с одного вида топлива на другой, что увеличивает трудозатраты при эксплуатации.

Эти результаты получены при анализе использования сжиженного газа по универсальной схеме в форсированных по оборотам двигателях.

Такие результаты противоречат сложившемуся мнению об увеличении ресурса работы двигателей при использовании сжиженного газа в малооборотистых двигателях.

Рассмотрим более подробно вышеуказанные недостатки и причины, их вызывающие.

Нарушение работоспособности системы, находящейся в выключенном состоянии, происходит значительно раньше по сроку эксплуатации, чем системы, находящейся во включенном, рабочем состоянии. Это происходит по причине отсутствия в неработающей системе циркуляции топлива, что ухудшает теплоотвод и условия смазки подвижных частей. Отсутствие смазки и перегрев узлов системы приводит к преждевременному разрушению резинотехнических изделий и чрезмерному износу металлических подвижных частей. Так как продукты износа не уносятся потоком топлива, а остаются в зоне трения, износ усиливается.