Материал: 2451

Внимание! Если размещение файла нарушает Ваши авторские права, то обязательно сообщите нам

7. ПРИБОРЫ ЗАЩИТЫ ОТ ПАДЕНИЯ ГРУЗА И СТРЕЛЫ ПРИ ОБРЫВЕ ФАЗ ПИТАЮЩЕЙ ЭЛЕКТРИЧЕСКОЙ СЕТИ

7.1. Устройство защиты электродвигателя от обрыва фаз УЗОФ-3М

СУстройство защиты электродвигателя от обрыва фаз УЗОФ-3М, выпускаемое ЗАО «Инженерно-технический центр «КРОС», г. Ивантеевка, предназначено для защиты электрических кранов от падения груза ли стрелы в случае обрыва любой из трёх фаз питающей элек-

трической сети, а также при обрыве любой из фаз в цепи питания элек- таллическоготродвигателя в соответствии с «Правилами устройства и безопасной эксплуатац грузоподъёмных кранов» ПБ10-382-00 [60].

Пр бор УЗОФ-3М выпускается в двух исполнениях: в виде меблока (рис. 7.1, а) со стационарными или выносными трансформаторамибтока и в пластиковом корпусе под ДИН-рейку с

выносными трансформаторами тока (рис. 7.1, б) [60].

а А

Рис. 7.1. Внешний видДустройства УЗОФ-3М

УЗОФ-3М применяется для установки наИгрузоподъёмные механизмы с электроприводом переменного тока и общепромышленных механизмов с током нагрузки от 5,5 до 900А. Область применения устройства УЗОФ: мостовые, козловые, башенные, портальные краны, автокраны с электроприводом и другие грузоподъёмные и общепромышленные механизмы с электроприводом переменного тока.

Устройство обеспечивает автоматическую блокировку трёхфазных электроприводов грузоподъёмных механизмов кранов в случае обрыва любой из трёх фаз питающей электрической сети, а также при обрыве любой из фаз в цепи питания электродвигателя с целью исключения аварий и защиты электродвигателей грузоподъёмных механизмов от повреждения.

186

 

В приборе имеется функция блокировки исполнительного реле

при включении двигателя в режим динамического торможения. При от-

сутствии на кране режима динамического торможения указанная функ-

ция прибора не используется и прибор работает в обычном режиме.

 

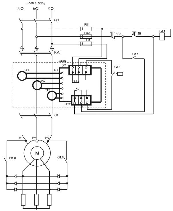
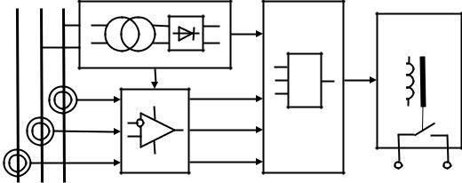
Устройство УЗОФ-3М (рис. 7.2) состоит из блока питания 1,

подключенного к сети напряжением 380 В, трёх трансформаторов то-

ка 2, контролирующих наличие тока во всех трёх фазах, блока обра-

ботки сигнала 3, блока логики 4 и исполнительного реле 5 [33].

 

~380

 

 

С

 

5

1

&

 

 

 

 

 

2

 

 

 

и

 

4

 

3

 

 

б

В цепь контактора

 

 

 

Рис. 7.2. Структурная схема УЗОФ-3М

 

Исполнительное реле 5 УЗОФ-3М, как правило, коммутирует

цепь катушки трёхфазного

линейного контактора электропривода

 

А

грузоподъёмного механизма. Величина тока нагрузки на выходные

контакты исполнительного реле [33]:

 

 

при напряжении переменного тока до 380 В – до 3 А;

 

при напряжении постоянного тока до 48 В – до 5 А.

 

Принцип действия устройства основан на контроле наличия то-

 

 

Д

ка в каждой из фаз и напряжения в питающей электрической сети.

При протекании тока по проводам, пропущенным в окна трансформа-

торов тока, в обмотке трансформаторов наводится напряжение, кото-

рое подается в блок обработки сигналов прибора [33].

 

Блок обработки сигналов формирует управляющиеИсигналы о

наличии тока в каждой фазе с учетом задержки срабатывания, вы-

бранной из соображений безопасности, чем обеспечивается защита от

ложных срабатываний при кратковременном пропадании тока в фа-

зах, например в переходных режимах переключения.

 

Время отключения реле электронного блока с момента обрыва

фазы составляет 0,5 – 1,0 с. Прибор не теряет работоспособности при

187

симметричных колебаниях питающего напряжения от +10% до –20% номинального значения и однофазном снижении напряжения до 30%. Прибор не реагирует на перекос фаз.

Принципиальная электрическая схема прибора выполняется по следующему алгоритму: выходное реле электронного блока включается при наличии тока во всех трех фазах (логика 1,1,1) и при отсутствии тока (логика 0,0,0), например при выключенном двигателе.

Отключение выходного реле электронного блока происходит при отсутств тока в одной или двух фазах, т.е. при логических сигналах (1,1,0) ли (1,0,0), а также при обрыве фазы питания УЗОФ-3М.

 

ветовая

нд кация при включении электронного блока обо-

Сзначает следующее [33]:

загоран

е красного светодиода «0» – отсутствие тока в одной

двух фазах грузоподъёмного механизма;

загоран

е зеленого светодиода «1» – включение силовой це-

работу ту при отсутствии напряженияАв питающей электрической сети при

пи и нал ч е тока в трех фазах грузоподъёмного механизма.

или

одновременное загорание красного и зеленого светодиодов

означает

УЗОФ в режиме динамического торможения.

Выключен е реле при о рыве фазы питания обеспечивает защи-

условии подключения цепи управления тормозом грузоподъёмного механизма к фазе, не связанной с цепью питания прибора УЗОФ-3М.

Электронный лок при ора устанавливается в электрическом шкафу крана. Прибор подключаетсяДк внешним цепям крана согласно типовой схемы подключения, приведенной в паспорте (рис. 7.3) [33].

Трансформаторы тока включаются в силовую цепь крана, как правило, на отходящих линиях кабелей после максимальных реле крана, но только при условии раздельного включения электродвигателей. В зависимости от использования прибораИчерез окна трансформаторов тока пропускают либо провода кабеля отдельного электродвигателя, либо провода отходящих кабелей всей группы электродвигателей крана. В случае, если величина тока в приводе менее 5,5 А, через трансформатор тока пропускается несколько витков провода. Количество витков выбирается таким образом, чтобы результирующий ток был во всех случаях более 5,5 А.

Цепь питания электронного блока подключается к зажимам 1, 2 (380 В). Контакты выходного реле прибора (зажимы 3 и 4) подключаются в разрыв цепи управления контактора привода. Контакты блокировки реле (зажимы Б, Б) подключаются в цепь контактора динамического торможения.

188

Си рубильник

А.1 – лок электронный;

QS – ;

S1 – коммутационный аппарат включения электродвигателя грузоподъёмного механизма; SB1 – кнопка пуска;

SB2 Д– кнопка остановки; КМ.1 – контактор линейный;

FU1; FU2; FU3 – предохранители; М – электродвигатель;

ТА1; ТА2; ТА3 – трансформаторы тока; ХТ1; ХТ2 – клеммникиИ; Б – контакты блокировки;

КМ.6 – контактор динамического торможения

Рис. 7.3. Схема электрическая подключения УЗОФ-3М

Зеленый светодиод «РАБОТА» должен гореть как при работе, так и при остановке механизмов. При принудительном обрыве фазы и попытке включения механизма контакты реле размыкаются и кратковременно загорается красный светодиод. При обрыве цепи питания прибор запрещает работу. Светодиоды не горят.

189

7.2. Приборы защиты при обрыве фазПЗФ1

Прибор ПЗФ1 (рис. 7.4), выпускаемый ООО Научнопроизводственное предприятие «АСКБ», г. Ивантеевка, предназначен для защиты от падения груза и стрелы кранов с электроприводом при

Собрыве любой из трёх фаз питающей сети путём блокирования работы соответствующих механизмов грузоподъёмной машины в соответствии с требованиями правил ПБ 10-382–00 [61].

Область применения ПЗФ1: грузоподъёмные краны с электроприводом (мостовые, козловые, башенные, стреловые, портальные), лифты, а также другие машины и механизмы с электроприводом пе-

и б А Рис. 7.4. ВнешнийДвид устройства ПЗФ1

ременного тока [61].

ПЗФ также предназначен для защиты трёхфазных асинхронных

электродвигателей мощностью от 1 до 500кВт в системах переменно-

го тока частотой 50Гц, номинальным напряжением 380 В и токами

от 1 до 1000 А [34].

И

ПЗФ1 обеспечивает выдачу команд на отключение электродвигателя (исполнительного механизма грузоподъёмной машины) или на запрет включения электродвигателя, или другого электрооборудования от внешней питающей сети, а также блокирование их от повторного включения при возникновении и сохранении любой из следующих аварийных ситуаций [34]:

190