Материал: 2410

Внимание! Если размещение файла нарушает Ваши авторские права, то обязательно сообщите нам

2. По сравнению с равносильным «атмосферным» двигателем двигатель с наддувом имеет меньшие габариты, а следовательно, выше механический КПД (меньше потери на газообмен и трение).

3. Малый вес двигателя с наддувом снижает вес автомобиля. 4. Наддув способствует повышению эффективного КПД. Системы наддува можно разделить на следующие виды:

– механический наддув (привод компрессора от двигателя);

– газотурбинный наддув (газовая связь компрессора и турбины);

– наддув нагнетателем с электрическим приводом;

– инерционный наддув (использование колебаний потока);

– комбинированный наддув (механическая и газовая связь);

– гипербар (сверхдавление), система с дополнительной камерой

сгорания для турбины.

И

Система с механическим приводом компрессора показана на рис. 8.1. Как правило, механические нагнетатели приводятся во враща-

гателях малой мощности. ЭкономичностьДдвигателя снижается в связи с расходом части полезной работы для привода нагнетателя. Системы

тельное движение от коленчатого вала при помощи ременной или шес-

теренной передачи. Преимущество – жёсткая связь с коленчатым валом

двигателя, недостаток – работает за счёт мощности двигателя, снижая

его КПД. Механические нагнетатели целесообразно применять на дви-

механического наддува издают шум, занимают большее место, чем

другие системы.

 

 

А

 

 

б

 

и

 

С

 

 

Рис. 8.1. Наддув двигателя при помощи приводного компрессора: 1 – ДВС; 2 – повышающая механическая передача; 3 – компрессор

131

В настоящее время широко используется газотурбинный наддув (рис. 8.2). Турбокомпрессор – это агрегат, состоящий из центробежного компрессора и газовой турбины, рабочие колеса которых расположены на одном валу. Вал колеса компрессора и турбины не связан с коленчатым валом. Поэтому турбокомпрессор называется свободным, а связь с двигателем – газовой.

Газовая турбина работает от выхлопных газов двигателя, энергия которых используется на привод компрессора. Газовая связь обеспечивает простоту конструктивного выполнения и удобную компоновку всего наддувочного агрегата. При сжатии воздуха в компрессоре его температура повышается, а плотность снижается. При высоких давлениях наддува требуется охлаждение воздуха, что увеличива-

ет его плотность и массовое наполнение, снижает теплонапряжен-

ность двигателя, увеличивает экономичность.

 

 

 

 

И

 

 

 

Д

 

 

А

 

 

б

 

 

Рис. 8.2. Наддув двигателя при помощи

и

 

 

 

 

центробежного компрессора:

1 – ДВС; 2 – компрессор центробежного типа;

С

3 – турбина радиально-осевая

 

 

 

 

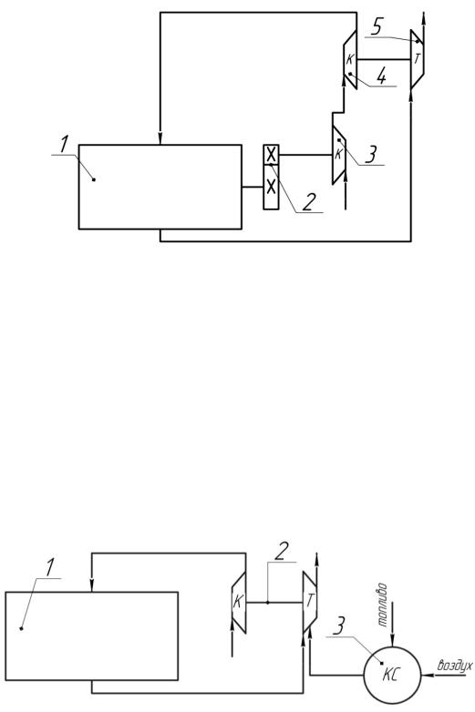
На рис. 8.3 изображен комбинированный наддув. Данный вид наддува использует как механический привод нагнетателя от двигателя, так и газовую связь.

Данный вид наддува называют двухступенчатым. Первая ступень – приводной компрессор, который обеспечивает наддув на малых частотах вращения двигателя. А вторая ступень – турбокомпрессор. При достижении двигателем достаточных больших частот вращения компрессор первой ступени отключается, а при понижении вновь вступает в работу.

132

Рис. 8.3. Комбинированная системаИнаддува: 1 – ДВС; 2 – повышающая механическая передача;

3 – приводной компрессор (объёмного типа, винтовой); 4 – компрессор центробежногоДтипа; 5 – турбина

На рис. 8.4 показана системаАнаддува Гипербар (сверх давление). Это еще один из способов наддува двигателя. Принцип работы

данной системы такой же, как и системы наддува двигателя при помощи центробежного компрессораб. Дополнительно в систему наддува установлена камера исгорания, в которую отдельно подается топливо и воздух. Поток газа, выходящ й из камеры сгорания, дополнительно подводится к турб не, повышая ее частоту вращения. Это позволяет получить необходСмую высокую производительность компрессора.

Рис. 8.4. Система наддува типа Гипербар:

1 – ДВС; 2 – турбокомпрессор; 3 – камера сгорания

Машины, предназначенные для повышения давления и перемещения газов, называют компрессорами. Компрессоры (агрегаты над-

133

дува) по конструктивному исполнению могут быть объемного или динамического типа. Агрегат (от лат. присоединяю) – укрупненный унифицированный элемент машины, выполняющий определенные функции. Наддув – это увеличение количества свежего заряда в цилиндре двигателя за счет повышения давления воздуха при впуске.

Сжатие газа и повышение давления путем сближения молекул может осуществляться в результате уменьшения объема рабочего пространства машины (поршневые, винтовые компрессоры). В динамических агрегатах (центробежные и осевые компрессоры) сжатие газа происходит путем разгона молекул и последующего торможения их в расширяющихся каналах (диффузорах) [31]. Движение газа может проходить в радиальном (по радиусу колеса) направлении и осе-

вом (параллельно оси колеса).

И

В настоящее время в дизелях получил распространение газотурбинный наддув. В бензиновых двигателях малой мощности применя-

вытеснить известные системы подачи воздуха, так как частоту враще-

ется механический наддув. Наддув сДэлектрическим приводом может

ния колеса компрессора можно настроить в зависимости от карты ха-

впускных газопроводов (бпереключениеАна нужную длину впускного канала при помощииповоротной заслонки). В динамической системе наддува воздушный столб ускоряется и тормозится, поступая в цилиндр, повышаяСв нем давлен е. Ускорение воздушного потока про-

рактеристик, что позволит на любом режиме работы двигателя пода-

вать в цилиндр оптимальное количество воздуха. Наддув за счёт ко-

лебания газового потока может быть осуществлён изменением длины

исходит путём переключен я на длинный впускной канал с узким сечением.

Для регулирования давления наддува применяют следующие системы: перепуск газа мимо турбины; использование турбины с изменяемой геометрией (поворот лопаток соплового аппарата); подвод газа на колесо турбины с различной скоростью (один или два подводящих канала); электрический регулируемый привод.

Турбины по конструктивному исполнению могут быть изобарными и импульсными. У импульсной турбины энергия газов в 1,3 раза больше, чем у изобарной, однако КПД на 10 – 15% ниже. Опыт эксплуатации турбин показывает, что при работе двигателя на основном номинальном режиме предпочтительнее изобарная турбина, а на режиме максимального крутящего момента – импульсная.

134

К входу турбины газ может подводиться изобарно (при постоянном давлении) и импульсно (лат. – удар, толчок). При изобарной системе выпускные патрубки всех цилиндров объединяются в общий коллектор и импульсы давления выравниваются. Изобарная система рекомендуется для двигателей, которые основное время работают на номинальном режиме (максимальная частота вращения вала и мощность двигателя). Данная система имеет простую конструкцию выпускного коллектора. Лопатки турбины работают при меньших колебаниях, и их надежность, долговечность увеличиваются. Более равномерное распределение воздуха независимо от числа цилиндров. К недостаткам следует отнести следующее:

1.При малых нагрузках имеет место обратный поток газов (дав-

ление газов в турбине больше давления воздуха на выходе из компрессора). И

2.Двигатель обладает худшей приемистостью (способность быстро набирать скорость) по сравнениюДс импульсной турбиной.

Для двигателей, работающих основное время на режиме макси-

мального крутящего момента (средние частоты вращения вала двигателя), целесообразно применятьАимпульсные турбины. Для этой цели разделяют выпускные трубопроводы так, чтобы импульсы давления не смешивались. б

На рис. 8.5 показан пример разделения выпускных трубопроводов для рядных и V-иобразных двигателей.

Более подробно рассмотрим методику создания системы импульсного наддуваСна пр мере двигателя 4ЧН 13/14 мощностью 80 кВт при частоте вращен я 1750 мин-1. Анализ фаз (греч. – появление)

газораспределения показывает (рис. 8.6), что период выпуска составляет 2800. Между 1 и 4, а также 2 и 3 цилиндрами процесс выпуска отработавших газов составляет 3600 (см. таблицу на рис. 8.6). Если объединить 1 и 4 выпускные патрубки 1 и 4 цилиндров, а также 2 и 3 цилиндров, то импульсы давления, создаваемые на выпуске, без изменения дойдут до турбины. На рис. 8.6 показаны импульсы волны

давления на выпуске 1 и 4 цилиндров (Рвып) [37]. До периода продувки величина давления выпускных газов Рвып превышает значение давления наддува Рк. Но когда впускной и выпускной клапаны открыты (период продувки), то Рк становится больше Рвып. Продувка цилиндров от остаточных газов под действием перепада давления становится более эффективной. Уменьшается работа на выталкивание отработавших газов.

135