Материал: 1798

Внимание! Если размещение файла нарушает Ваши авторские права, то обязательно сообщите нам

76

1 d1 2 d2 ,

2 2

откуда

1 n1 d2 z2 ,

2 n2 d1 z1

т.к. n прямо пропорциональна , а z прямо пропорционально d, где – угловая скорость; n – частота вращения; z – число зубьев колеса; d – начальный диаметр колеса.

Ведущее колесо z1 воздействует на ведомое колесо z2 в точке А (см. рис. 5.2). Сила , с которой колесо z1 действует на колесо z2, называется окружной и обозначается Ft. Произведение силы на скорость есть мощность

Ft v N ,

 

(5.6)

произведение окружной силы на плечо АО1,

т.е. радиус

d1

, есть крутящий

2

момент

 

 

 

 

 

 

 

 

 

d1

 

 

 

 

M

 

F

.

 

(5.7)

 

2

 

Аналогично

1

t

 

 

 

 

 

d2

 

 

 

M

 

F

,

(5.8)

 

 

 

2

t

2

 

где М1– крутящий или вращающий момент на 1-м валу; М2– крутящий или вращающий момент на 2-м валу. Обратите внимание, что момент М2 на ведомом валу (см. рис. 5.2) направлен навстречу моменту М1. Дело в том,

что момент М1движущий (действие), а момент М2момент сопротивления (противодействие). На самом деле действием является сила Ft, а противодействием – сила (-Ft). Сила Ft действует со стороны зубчатого колеса z1, а сила (-Ft) – со стороны колеса z2.

Если известна мощность на 1-м ведущем валу (см. 3.23)

N1 = M1 1 ,

(5.9)

то мощность Ni на любом последующем валу вплоть до выходного вала включительно будет равна

Ni N1 1i ,

(5.10)

где 1i – КПД передачи от первого до i-го вала.

Учитывая, что Ni = Mi i и (5.9), можно переписать уравнение

(5.10)

77

Откуда

Mi i Mi i 1i

 

 

 

 

 

 

1

 

 

 

 

 

 

M

 

M

 

 

M

u

.

(5.11)

 

1 i

 

i

 

1i

1

1i

1i

 

Момент на любом i-м валу равен моменту на первом валу, помноженному на передаточное отношение передачи и КПД от первого до i- го вала.

В многоступенчатой передаче общее передаточное отношение равно произведению отдельных передаточных отношений передач

u1n u12 u23 u34 un.

(5.12)

Общий КПД многоступенчатой передачи равен произведению КПД отдельных передач

1n 1 2 3 n .

(5.13)

5.3. Общие сведения о редукторах

Передачи многоваловые, предназначенные для понижения частоты вращения и увеличения крутящего момента, называются редукторами.

Разберем первое определение: понижение частоты вращения или угловой скорости. Подставив в формулу (5.12) значения передаточных отношений, получим

u

 

1

 

2

 

4

 

n 1

 

1

 

n1

.

(5.14)

 

 

 

n

n

 

1n

 

2 3 5

 

 

 

nn

Так как все двухваловые передачи понижающие, передаточные отношения каждой передачи больше единицы. Следовательно, общее передаточное отношение u1n 1, а частота вращения первого вала n1 nn (значительно больше nn).

Увеличение крутящего момента видно из формулы (5.11)

 

 

Mn

Mn M1 u1n 1n.

(5.15)

Так как u1n

1, то

1, поэтому Мn M1, т.е. момент на выходном

M1

 

 

 

 

валу значительно больше момента на входном или ведущем валу. В редукторах также используется принцип выигрыша в силе. Быстроходный двигатель с маленьким крутящим моментом вращает рабочий орган машины (но медленно), требующий большого крутящего момента. Так в принципе выглядит большинство машин.

78

Многоваловые передачи, предназначенные для повышения частоты вращения, называются мультипликаторами.

Частота вращения двигателей внутреннего сгорания (ДВС) и электродвигателей измеряется в сотнях и тысячах об/мин, а скорость исполнительного механизма, который непосредственно двигает рабочий орган, значительно меньше, поэтому наибольшее распространение в машинах получили редукторы.

Двухваловая или одноступенчатая передача может обеспечить передаточное отношение nmax = 4… 7, т.е. понизить частоту вращения в 4… 7 раз, а потребность бывает понизить в десятки или даже сотни раз, поэтому обычно применяют многоступенчатые передачи (редукторы), которые, как правило, выделяют в отдельный узел.

Пример. Выполнить кинематический и силовой расчеты двухступенчатого привода (рис. 5.3), состоящего из электродвигателя 1, ременной передачи 2 и одноступенчатого цилиндрического редуктора 3. Мощность на ведомом валу III N3 = 6,6 кВт, частота вращения n3 = 120 об/мин, КПД ременной передачи рп = 0,95, КПД зубчатой передачи зп = 0,97.

Р е ш е н и е

1.Определяем общий КПД привода

рп зп 0,95 0,97 0,92.

2.Определяем мощность электродвигателя

N1 N3 6,6 7,2 кВТ.

0,92

3.Выбираем электродвигатель, у которого

N = 7,5 кВт; n1 = 1455 об/мин.

4.Выбираем передаточное отношение зубчатой передачи

u23 = 4 .

5.Определяем общее передаточное отношение

u13 n1 1455 12,13. n3 120

6.Определяем передаточное отношение ременной передачи

u12 u13 12,13 3,03.

u23 4

7.Определяем частоту вращения II- го вала

n2 = n3 u23 120 4 = 480 об/мин.

79

Рис.5.3

8.Определяем крутящие моменты на валах

M

1

 

N1

9,55

N1

9,55

7,5

49,2 Н м;

 

 

 

 

 

 

n

1455

 

 

1

1

 

 

 

M2 M1 u12 рп 49,2 3,03 0,95 141,75 Н м;

M3 M1 u13 рп зп 49,2 12,13 0,95 0,97 550 Н м.

6. ПРОСТЫЕ МАШИНЫ И МЕХАНИЗМЫ

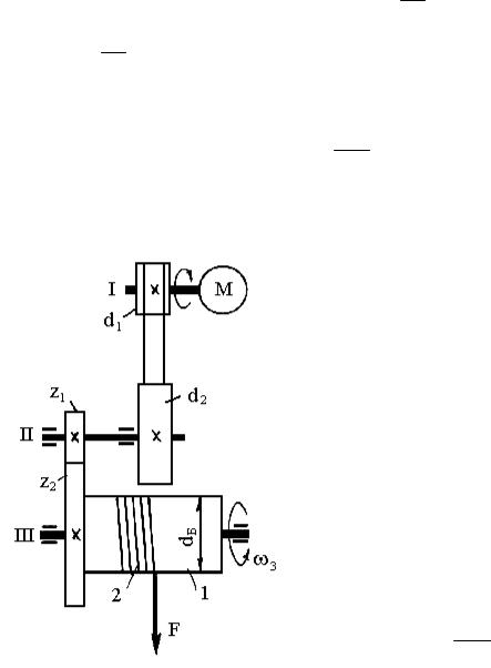
6.1. Лебедка и таль

Лебедка – это грузоподъемная машина (рис. 6.1), предназначенная для перемещения груза с помощью каната, которая состоит из барабана 1 для наматывания каната 2 и передачи от двигателя 3 к барабану 1.

Лебедки бывают с ручным и электрическим приводами. На подвижных машинах – автокранах и экскаваторах – лебедка приводится во вращение от ДВС. Лебедки применяются как самостоятельные механизмы, так и специальные, входящие в состав кранов и экскаваторов. Лебедки выпускают с тяговым усилением F = 450 кН, диаметром барабана dб = 200500 мм, длиной каната 30 75 м, скоростью навивки каната v = 15

45 м/мин.

Кинематический и силовой расчеты лебедки разберем на примере (см. рис. 6.1). Для привода электрической лебедки нужно подобрать электродвигатель, разбить передаточное отношение по ступеням передач и определить моменты на валах, если сила, действующая на канат, F = 12 кН,

80

диаметр барабана dб = 250 мм, угловая скорость барабана 3 = 4 рад/с, рп

= 0,95; зп = 0,97.

Р е ш е н и е

1.Определяем общий КПД привода лебедки, состоящего из ременной передачи (d1 и d2) и зубчатой передачи (z1 и z2):

рп зп 0,95 0,97 0,92.

2.Определяем мощность электродвигателя (см. решение примера рис. 5.3). Полезная мощность на валу III барабана

N3 F vk F 3 dб ,

2

где vк 3 dб – скорость навивки каната; dб = 250 мм = 0,25 м.

2

Подставив значения входящих величин в формулу, получим

N3 12 4 0,25 6кВт . 2

Мощность на валу электродвигателя

N1

 

N3

 

6

6,5 кВт.

 

0,92

 

 

 

 

По таблицам выбираем асинхронный электродвигатель мощностью Nэ = 7,5 кВт и частотой вращения nэ = 1455 об/мин.

3. Определяем общее передаточное отношение привода

u13 n1n3 ,

где n1 = nэ = 725 об/мин; n3 = 9.55, 3 = 9.55 4 = 38,2 об/мин. Подставив полученные значения в формулу, получим

725

u13 38,2 18,98.

Рис.6.1