6 – система подачи газов; 7 – регуляторы расхода; 8 – задвижки; 9 – смесительный коллектор; 10 – контроллер температуры; 11 – блок
подготовки углеродсодержащего газа; 12 – испаритель для жидких и твердых катализаторов или каталитических прекурсоров; 13 – водяная баня;
14 – циркуляционный насос; 15 – устройство для отвода пиролизных газов
Способ синтеза УНТ и устройство для его реализации представлены в [12]. Способ предполагает ввод катализатора в реактор и его локальный селективный прогрев до заданных параметров микроволновым излучением, высокочастотным, радиочастотным или лазерным нагревом. Рост нанотрубок при этом происходит непосредственно на нагретом катализаторе из смеси углеродсодержащих газов и сероводорода, водорода или инертных газов. Схема установки показана на рис. 2.16.
В [13] предлагается получать углеродные цилиндрические многослойные волокна, не содержащие аморфного углерода, с постоянным диаметром 35…70 нм и длиной, превышающей 5 диаметров, имеющие внутреннюю полость, каталитическим осаждением углерода.
Рециркулирующий поток, содержащий СО, вводится в вертикальную колонну (рис. 2.17), в которую подается питателем катализатор, получаемый сушкой при нормальной температуре водного раствора
Катализатор |
Пластинчатый |
|
нагреватель |
|
1100 oC |
Питатель |
|
|
Реакционная зона |
350 oC
Фильтр 
3 г/с
9 г/с
Свежий СО
Теплообменник
КОН
Отработавший газ
Компрессор
Рис. 2.17. Схема установки синтеза УНВ [13]
крахмала (2 %) с Fe(NO3)3. В верхнюю часть колонны диаметром 0,3 м и длиной 20 м вводится поток СО, который нагревается пластинчатым нагревателем до температуры 1100 °С. Газовый поток движется в реакционной зоне длиной 10 м со скоростью 0,16 м/с. Реакция может быть остановлена вводом холодного газа с температурой 100 °С. Углеродные нановолокна собираются на керамическом пористом фильтре, а проходящий через фильтр газ сжимается компрессором до 1,3 атм. Часть газа очищается, проходя через слой КОН в емкости с диаметром 0,5 м и длиной 2 м, часть удаляется перед добавкой свежей порции СО. После этого поток с расходом 9 г/ с направляется в теплообменник и в нижнюю часть реакционной зоны колонны, а поток с расходом 3 г/ с поступает в верхнюю часть колонны.
После 4 часов работы установка отключается и охлаждается. Керамический фильтр удаляется и с него снимается слой углеродных нановолокон.
2 |
1 |
|
|
13 |
Баллон СО |
Компрессор |
|
Баллон СО |
|
|
низкого |
|||
высокого давления |
|
|||
|
|
давления |
||
|
|
|
|
|
0…150 |
л/мин |
3 |
|
|
|
|
|
|
|
0…10 |
л/мин |
5 |
|
|
|
|
|
|
|
4 |
|
8 |
9 |
10 |
12
7
0…20 л/мин
6 0…1 л/мин
11
Продукт
Баллон
Ni(CO)4 / Fe(CO)5
Баллон
N2
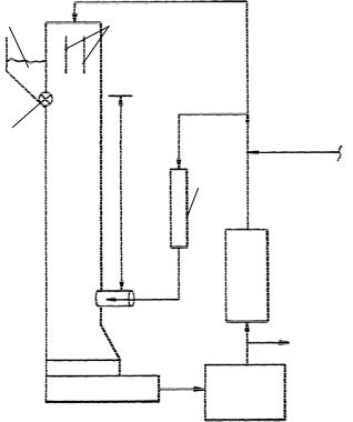
РИС. 2.18. СХЕМА УСТАНОВКИ СИНТЕЗА УНМ ПОД ДАВЛЕНИЕМ [14]:
1 – БАЛЛОН С СО; 2 – ФИЛЬТР; 3 – ПОТОК ЧИСТОГО МОНООКСИДА УГЛЕРОДА; 4 – ТРАНСПОРТНЫЙ ПОТОК; 5 – ДОПОЛНИТЕЛЬНЫЙ ПОТОК СО;
6 – ЛИНИЯ ПОДАЧИ КАТАЛИЗАТОРНОГО ПРЕКУРСОРА; 7 – ПОТОК СО С КАТАЛИЗАТОРОМ; 8 – ЗОНА СМЕШЕНИЯ; 9 – РЕАКТОР;
10 – ЗОНА РОСТА И ОТЖИГА; 11 – СЕПАРАТОР; 12 – ЛИНИЯ РЕЦИКЛА; 13 – ФИЛЬТР ОТДЕЛЕНИЯ СО2
Интересный вариант высокотемпературного диспропорционирования монооксида углерода с использованием катализаторных прекурсоров (рис. 2.18) предложен в [14].
Установка включает источник СО высокого давления, порядка 30 атм. 1. После опциональной очистки в фильтре 2 поток разделяется на две составляющие – поток чистого монооксида углерода 3 и поток 4, транспортирующий катализатор. Дополнительно может отбираться часть газа 5 для подачи на вход реактора. Каталитический прекурсор из баллона подается по линии 6. Поток СО 4 с катализатором 7 и чистый поток СО 3 вводятся в зону смешения 8 ректора 9. Нагретый поток 3 вводится в зону смешения 8, в которую одновременно поступает СО, смешанный с предкатализатором, и смесь очень быстро нагревается до температуры синтеза однослойных углеродных нанотрубок 850…1250 °С за 1…100 мкс. Концентрация каталитического прекурсора поддерживается равной 0,4…40 кг/моль, а для предотвращения его досрочного разложения вне зоны смешения 8 температура потока 7 не должна превышать 200 °С.
В зоне смешения происходит быстрое образование и рост углеродных нанотрубок. Далее смесь попадает в зону роста и отжига 10, откуда поступает в сепаратор 11, где происходит отделение твердого продукта от газа, который по линии рецикла 12 направляется в фильтр для отделения СО2 13. Кроме этого, для выравнивания давления в реакторе предусмотрена подача под давлением азота в один из контуров реактора.
Классический вариант пиролитического синтеза УНМ с использованием реактора проточного типа и внешнего нагревателя (печи) имеет существенные ограничения. Синтез нельзя проводить в непрерывном режиме. При осаждении УНМ на поверхность размеры подложки ограничены размерами реактора. Температура синтеза, как правило, не превышает 1000…1100 ° С. Кроме того, из-за разогрева реактора по всей длине невозможно обеспечить высокие скорости нагрева и охлаждения реакционной смеси. В то же время именно эти факторы играют существенную роль при получении УНМ. В работе [15] предложен пиролитический метод синтеза УНМ, лишенный указанных ограничений.
Для реализации предлагаемого метода использовалась экспериментальная установка, схема которой показана на рис.
2.19.
Нагрев реакционной смеси осуществлялся с помощью графитового резистивного нагревателя, введенного во внутреннее пространство реактора. Это позволило отделить зону термической активации реакционной смеси от зоны осаждения продуктов и существенно увеличить температуру проведения процесса (по сравнению с традиционным пиролитическим методом), не увеличивая (или даже снижая) при этом
Рис. 2.19. Схема установки для синтеза наноматериалов:
1 – кварцевый реактор; 2 – графитовый нагреватель; 3 – |
источник реагента; |
4 – токовводы; 5 – колокол из стеклоуглерода; 6 – |
источник тока |
температуру подложки, на которую осаждается продукт. Таким образом, в предлагаемом методе пиролиз реагента происходит в сильно разогретой области вблизи нагревателя. Продукты реакции либо конденсируются на расположенной рядом с нагревателем подложке, либо удаляются из реакционной зоны вместе с образующимися газами. Другая отличительная особенность метода заключается в сверхбыстром нагреве паров реагента. Это достигалось максимально близким расположением охлаждаемого источника реагента к нагревателю.
Рабочей частью нагревателя служил графитовый стержень длиной 50 мм и диаметром 5 мм. Температура нагревателя варьировалась в диапазоне 1000…2000 ° С. В качестве реагента использовался этанол, а также его смеси с водой, глицерином и ферроценом.
Синтез УНМ производили как с использованием катализатора, так и без него. Каталитической добавкой, вводимой в реакционную газовую смесь, служил ферроцен. В качестве катализатора на подложке использовали тонкие пленки различных металлов (железа, никеля, кобальта, а также сплава Fe0,7Cr0,2Ni0,1).
Пленки металлов толщиной 100…200 Å осаждали методом термического испарения в вакууме.
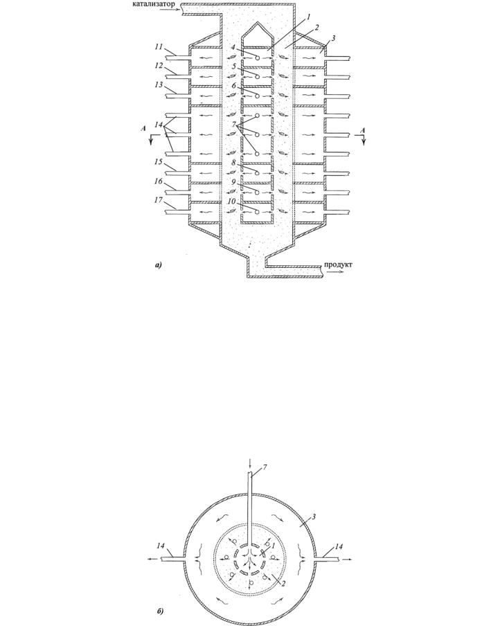
Оригинальная конструкция реактора непрерывного действия описана в патенте [16]. Суть патента – способ и аппаратура для производства УНТ, не имеющих дефектов. В основе аппаратуры – создание реакционной камеры, в которой происходит контактирование каталитических металлических частиц с необходимым количеством углеродсодержащего газа при температуре, обеспечивающей наиболее эффективный рост УНТ. Предусмотрено устройство, которое (по мере обеднения углеродсодержащей среды) дает возможность добавлять углеродсодержащий газ.
В изобретении воплощен способ, когда каталитические частицы экспонируются в различных условиях процессов выращивания, чем контролируются качество и форма получаемых УНТ.
Ниже рассмотрим устройство основного реактора (рис. 2.20, а), который состоит из трех концентрических камер. В центре аппарата расположена внутренняя секционированная камера 1 для подвода газов на различных стадиях получения углеродных нанотрубок, далее расположена кольцевая камера 2, в которой движется слой катализатора.
На периферии расположена секционированная камера вывода газов 3, участвующая в процессе синтеза и очистки УНТ. Наружная стенка кольцевой камеры 2 является перфорированной и таким образом обеспечивает проход газов к периферии, но задерживает катализатор. Внутренняя 1 и внешняя 3 камеры разбиты на секции так, что поступающие газы, необходимые на различных стадиях синтеза, от входных патрубков 4 – 10 движутся в радиальном направлении к периферии через слой катализатора и попадают в соответствующие секции внешней камеры 3, откуда удаляются через выходные патрубки 11 – 17 .
На рис. 2.20, б показан разрез реактора в зоне подвода реагентного газа. В процессе работы реактора частицы катализатора непрерывно подаются в кольцевую полость камеры 2 и движутся к выходному патрубку, последовательно подвергаясь в разных секциях воздействию следующих газовых потоков, движущихся от центра реактора к его периферии:
1) |
газ для предварительного нагрева слоя катализатора (инерт под давлением с температурой 500…1200 ° С); |
2) |
газ для восстановления катализатора (Н2, NH3 под давлением с температурой 400…800 ° С); |
3) |
газ для повторного нагрева после восстановления катализатора (He, Ar, N2 под давлением с температурой 500…1200 |
° С);
Рис. 2.20. Вид продольного сечения реактора для получения УНТ (а);
|
поперечное сечение реактора по линии А– А (б): |
1 – |
внутренняя камера; 2 – кольцевая камера; 3 – наружная камера; |
4 – |
патрубок ввода газа для предварительного нагрева катализатора; |
5 – патрубок ввода газа для восстановления катализатора; 6 – патрубок ввода газа для повторного нагрева катализатора;
7 – патрубок ввода углеродсодержащего газа; 8 – патрубок ввода постреагентного газа; 9 – патрубок ввода охлаждающего газа; 10 – патрубок ввода газа для выжигания аморфного углерода; 11 – патрубок отвода газа предварительного нагрева; 12 – патрубок отвода газа после восстановления катализатора; 13 – патрубок отвода газов повторного нагрева; 14 – патрубок отвода прореагировавшего
углеродсодержащего газа; 15 – патрубок отвода постреагентного газа; 16 – патрубок отвода охлаждающего газа;
17 – патрубок отвода газа после окисления аморфного углерода
|
|
|
|
|
|
|
|
|
|
|
Рис 2.20. Продолжение |
|
|
|
|
4) |
реагентный углеродсодержащий газ для получения углеродных нанотрубок (СО, CH4, C2H4, C2H2 или их смеси при |
||
температуре 500…1200 ° С); |
|||
5) |
постреагентный газ для вытеснения углеродсодержащих газов из слоя частиц (He, Ar, N2 под давлением с температу- |
||
рой 300…500 ° С); |
|||
6) |
охлаждающий газ (He, Ar, N2 с температурой 0…300 ° С); |
||
7) |
газ для выжигания аморфного углерода, содержащий 2…5 % О2 с температурой 280…300 ° С. |
||
Кроме этого, авторы изобретения предусмотрели рецикл всех газов, участвующих в процессе получения углеродных нанотрубок, с возможностью их очистки и добавки свежих порций.
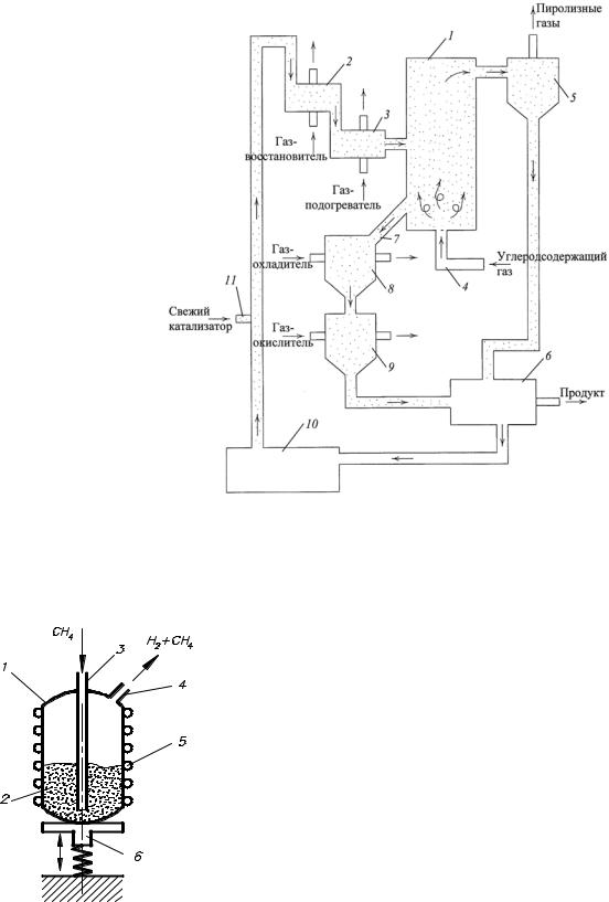
В том же патенте приводится схема непрерывно действующей установки для получения углеродных нанотрубок (рис.
2.21).
Установка включает реактор 1, работающий в режиме псевдоожижения катализатора. Сначала каталитические частицы поступают в камеру восстановления 2, где происходит восстановление катализатора водородом или аммиаком, нагретым до необходимой температуры. Затем они попадают в камеру подогрева 3, где нагреваются инертными газами, например гелием, и направляются в реактор 1, где ожижаются потоком углеродсодержащего газа, поступающего по патрубку 4. В ходе роста нанотрубок в ожиженном слое катализатора легкая фракция может покидать вместе с газообразными продуктами пиролиза реактор 1, поэтому на выходе устанавливается сепаратор 5 для отделения легкой фракции ката-
Рис. 2.21. Схема непрерывно действующей установки для производства углеродных нанотрубок |
||
лизатора. Из сепаратора легкие частицы направляются в накопитель 6 для дальнейшей очистки и рецикла. Тем временем ката- |
||
литические частицы, находящиеся в реакторе 1, взаимодействуют при заданных условиях с реагентным газом и удаляются по |
||
патрубку 7 в камеру охлаждения 8. В камере охлаждения частицы взаимодействуют с инертным газом, например с гелием, и |
||
направляются в камеру окисления аморфного углерода 9. Из камеры окисления частицы попадают в накопитель 6. |
||
|
Авторами приводятся основные положения, которые определяют новизну изобрете- |
|
|
ния. В процесс производства углеродных нанотрубок входит следующее: |
|
|
1) |
Каталитически активные частицы металла в структуре инертного носителя вво- |
|
дятся в реактор для разложения углеродсодержащего газа. |
|
|
2) |
Удаляется воздух из каталитической массы. |
|
3) |
Обеспечиваются условия измельчения каталитических частиц. |
|
4) |
Каталитическая масса предварительно нагревается до температуры синтеза. |
|
5) |
Формируются УНТ в потоке углеродсодержащего газа, прогретого до температу- |
|
ры реакции. |
|
|
6) |
Углеродсодержащий газ очищается от каталитических частиц, принимавших уча- |
|
стие в синтезе УНТ. |
|
|
7) |
Частицы катализатора после реакции охлаждаются. |
|
8) |
Аморфный углерод удаляется путем воздействия окислителя, и формируются фак- |
|
тически чистые каталитические частицы. |
|
|
9) |
Обрабатываются каталитические частицы для разделения инертного носителя и |
|
частиц активного металла. |
|
|
10) Обрабатывается катализатор для разделения УНТ и катализатора. |
|
РИС. 2.22. СХЕМА АППАРАТА |
11) Осуществляется восстановление компонентов катализатора, его регенерация и |
|
ввод катализатора в реактор. |
||
С ВИБРООЖИЖЕННЫМ |
|
|
СЛОЕМ КАТАЛИЗАТОРА |
|
|