Материал: СТОА Коваль А.М

Внимание! Если размещение файла нарушает Ваши авторские права, то обязательно сообщите нам

5 Анализ полученных результатов и разработка конструкторских решений по модернизации оборудования

В целом проведенные исследования помогли определить целесообразность работы и сократить расходы на реализацию разработки участка ТО и ТР станции технического обслуживания автомобилей, с модернизацией двухстоечного подъемника, что, в свою очередь, приведёт к увеличению производительности и рентабельности работы предприятия. И самое главное, предложенные нами мероприятия по модернизации двухстоечного подъемника Rotary SPOA40E-5-EH2GR выгоднее для предприятия, так как они дешевле оборудования с такими же техническими возможностями.

5.1 Варианты проработанных конструкторских решений по модернизации оборудования

На основании расчетов, произведенных в пункте 4, предлагаются следующие варианты проработанных конструкторских решений по модернизации оборудования:

1. Установка резиновых упоров с винтовым подхватом;

2. Установка лазерного датчика движения;

3. Штифтов стопорных (фиксаторных) рычажных.

Основное назначение резиновых упоров с винтовым подхватом заключается в том, чтобы у подъемника была возможность поднятия рамных автомобилей.

Рисунок 5.1 - Внешний вид резинового упора с винтовым подхватом

Резиновые упоры с винтовым подхватом работают следующим образом, при помощи вращения резиновый упор изменяет свою высоту благодоря резьбе находящейся на метолическом стержне.

Лазерный датчик движения.

Установка лазерного датчика движения позволяет сделать работу на данном подъёмники более безопасннее. Даже в ситуациях, когда инженер механик забудет отпустить кнопку подъёма, то сработает лазерный датчик движения. Данный датчик не даст возможности совержить повреждение автомобиля, тем самым можно поднять автомобиль на максимальную высоту не боясь за его повреждение.

Рисунок 5.2 - Лазерный датчик движения

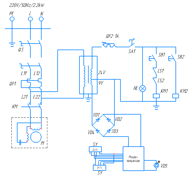
HL – лампа индикаторная; КМ- пускатель; QF1, QF2 – выключатель автоматический; SA1 – переключатель на два фиксированных положения I-0; SB1, SB2 – выключатель кнопочный без фиксации; LS1, LS2 – переключатель без фиксации; M – электродвигатель; KM1, KM2 – катушка гидрораспределителя; VD1,2.3,4 – диод; VD5 –светодиод; SY – лазерный датчик движения.

Рисунок 5.3 – Электрическая схема питания подъемника с лазерным датчиком движения

Штифты стопорные (фиксаторные) рычажные.

Рычажные стопорные штифты-фиксаторы GN 612-NI применяются в случаях, когда необходимо наличие возможности быстрого отключения фиксации. Благодаря применению нержавеющей стали AISI 303 изделие подходит для использования в оборудовании для отраслей промышленности, где в соответствии с требованиями действующего законодательства, гигиены или условиями окружающей среды необходимо применение материалов, не подверженных воздействию коррозии.

При повороте рычага на 180° штифт втягивается в корпус и устанавливается в положение, при котором фиксация отключается. В таком положении штифт удерживается благодаря специальному желобку на корпусе изделия.

Рисунок 5.4 – Внешний вид рычажного стопорного штифта-фиксатора

5.2 Разработка конструкторской документации для модернизируемого оборудования

Для оценки эфективности и целесообразности модернизации данного технологического оборудования применялись следующие критерии:

–наименьшая себистоимость модернизации;

–наименьшие амортизационные расходы в процессе эксплуатации установки;

–наименьшие эксплутационные расходы в процессе эксплуатации установки;

–наименьшие затраты времени для выполнения технологических процессов на данной установке;

–наиболее универсальные квалификационные требования, предъявляемые к рабочим для работы на данной установке;

–наибольшая технологичность выполняемых технических процессов;

–наименьшие габаритные размеры и масса разработанной установки.

В процессе выполнения данного курсового проекта были разработаны следующие элементы конструкторской документации: чертеж вида общего, сборочный чертеж. Разработка данных чертежей конструкторской документации происходила согласно требованиям единой системы констрккторской документации (ЕСКД).

6 Определение технических характеристик модернизированного оборудования, описание особенностей его функционирования

Перечень технических характеристик, функций и приспособлений модернизированной установки с учетом корректировки на основе технологического проектировочного расчета приведен в таблице 6.1.

Таблица 6.1 – Перечень технических характеристик, функций и приспособлений модернизированной установки с учетом корректировки на основе технологического проектировочного расчета

Наименование параметра

Значение

Характеристики модели:

мощность, кВт

тип привода

производительность насоса

давление на выходе, МПа

максимальные обороты, об/мин

напряжение сети, В

тип установки

грузоподъёмность, т

высота подъёма, мм

3,0

электрогидравлический

1,08

25

1800

380

стационарный

5,5

1800

Перечень операций:

Проведение технического обслуживания и технического ремонта

Проведение технического обслуживания и технического ремонта трансмиссии

Проведение технического обслуживания и технического ремонта двигателя

+

+

+

Перечень инструмента и оснастки:

Анкерные болты

Комплект резиновых упоров с винтовым подхватом

Резиновые накладки на стойки

Опускание автомобиля при отсутствии напряжения

Система запирания лап от проворачивания

Поднятие и опускание автомобиля с кнопки

+

+

+

+

+

+

После проведения модернизации были изменены следующие параметры: мощность электродвигателя, высота подъёма, грузоподъёмность, производительность насоса, максимальные обороты.

Изменение мощности двигателя позволяет экономить электро энергию без потери функциональности оборудования.

Высота подъёма позволяет производить большее количество услуг на автосервисе.

Производительность и максимальные обороты насоса позволяют добиться более быстрого подьёма и спуска подьёмника.

Изменение напряжения сети позволяет адаптировать подъёмник под стандартные напряжения сети, это дает возможность с экономить на переоборудовании автосервиса.

Подъёмник обородуван пультом управления для поднятия и опускание автомобиля с кнопки позволяет более удобно и эфективно работать с подъемником.

Система аварийного опускания позволяет опускать подъёмник при повреждении ситсемы управления или отключении электричества. Может быть установлена в стандартную гидравлическую систему подъёмника.

Резиновые накладки на стойки выполнены из резины, служат для защиты дверей автомобиля от повреждения лакокасочного покрытия.

Система запирания лап от проворачивания позволяет закрепить лапы в одном положении для того чтоб лапы при установке под поддомкратники не смещались с мест установки.

Фиксаторный штифт позволяет фиксировать положения подъёмных лап, что бы они оставались в зафиксированном положения и не двигались.

7 Составление последовательности выполнения операций в технологическом процессе с учетом модернизации оборудования

Рассмотрим перечень операций, проведение которых было возможно с применением данного оборудования до модернизации, сопоставив данный перечень с перечнем операций выполняемых модернизированным оборудованием. Также рассмотрим рабочие параметры выполняемых операций и функций, оценим их результаты корректировки на данной модели технологического оборудования. Результаты сравнения приведем в таблице 7.1.

Таблица 7.1 – Результаты сравнения перечня технологических операций и их параметров до и после модернизации

Наименование операции (функции)

Наличие операции и ее параметры

До модернизации

После модернизации

Опускание автомобиля при отсутсвии напряжения

+

+

Система запирания лап от проворачивания

+

+

Поднятие и опускание автомобиля с кнопки

+

Таблица 7.2 –Технологическая карта процесса выполнения операции замены масла в двигателе на автомобиле Hyundai Solaris

Наименование операции

Кол-во

точек

обслуживания

Оборудование,

инструмент,

приспособления

Технические требования и указания

1

2

3

4

1 Установить автомобиль на пост

1

Вручную

Не допускать повреждения лакокрасочного покрытия

2 Установить резиновые упоры с винтовым подхватом, расположенные на концах лап подъемника под поддомкратные площадки авт.

2

Подъемник электрогидравлический Rotary SPOA40E-5-EH2GR

Не допускать установку резиновых упоров с винтовым подхватом порогом кузова, двигателем, коробкой передач, последним и задним мостом.

3 Поднять автомобиль нажатием кнопки «ВВЕРХ»

4

Подъемник элек-трогидравличе-ский Rotary SPOA40E-5-EH2GR

Убедиться что все двери закрыты, контролировать поднятия автомобиля.

4 Снять защиту двигателя

2

Набор торцевых головок ГОСТ 25604-83

Не допускать срыва граней болтов.

5 Подставить под поддон емкость для слива масла

3

Тара для масла

Обеспечить необходимый объем тары, не допускать розлива масла на пол.