Материал: Подготовка газа Уренгойского месторождения к транспорту

Внимание! Если размещение файла нарушает Ваши авторские права, то обязательно сообщите нам

- входной патрубок;

- труба выхлопная; 3 - корпус циклона;4 - конус;

- отверстие пылевыпускное; 6 - бункер; 7 - затвор

Внешний вихрь движется вниз, потом поворачивает и преобразуется в внутренний вихрь, после чего начинает подниматься вверх.

В тот момент, когда внешний вихрь поворачивает на 180° возникаютинерционные силы, которые и выводят уловленную пыль со стенок циклона в бункер.

Производительность по газу в рабочих условиях при максимальной нагрузке, м3/с:

(5)

 = 7,9 м3

где Рр и Тр-соответственно рабочие давление и температура, 5,5 МПа и 283°К;

Ро и То- соответственно давление 0,1013 МПа и температура 273°К;и Z - соответственно коэффициенты сжимаемости абсолютной и относительной в соответствии с номограммой П 1, Z0 = 0,997, Z = 0,872

Допустимая условная скорость потока газа в циклоне, м/с.

Принимается от 2,2 до 3,5

Примем Wц = 3,5 м/с. Расчетная площадь, м2:

(6)

 = 2,25 м2

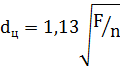
Количество циклонных элементов конструктивно принимаетсяn = 5. Диаметр циклонного элемента, м:

(7)

 = 0,76 м

Принимаем dц = 0,8 м.

Действительная скорость потока газа в циклоне, м/с:

(8)

 = 3,15 м/с

Действительная скорость в пределах допустимой.

.1.5 Расчет штуцеров входа и выхода газа, отвода жидкости

Данный расчет применяют для определения конструктивных размеров штуцеров проектируемого аппарата. В зависимости от расхода очищаемого газа и его скорости, для обеспечения заданной производительности очистки необходимо определить оптимальный диаметр проходного сечения трубопроводов входа и выхода очищаемого газа.

Допустимая скорость газа в штуцере Wг рекомендуется в пределах 7 - 2 5 м/с. Принимаем Wг = 15 м/с. Диаметр штуцера входа и выхода газа, м:

 (9)  = 0,64 м

Принимаем dг = 0,65 м.

Действительная скорость газа в штуцере, м/с:

(10)

 = 23,8 м/с

Действительная скорость в пределах допустимой.

Для отвода из пылеуловителя основного количества конденсата, пластовой и конденсационной воды полученной при очистке потока газа, производим расчет оптимального диаметра штуцера исходя из расхода жидкости и ее скорости.

Объемный расход уловленной жидкости, м/с:

(11)

 = 0,0034 м3

Скорость жидкости (принимаем) Wж = 1 м/c

Диаметр штуцера отвода уловленной жидкости, м:

 (12)

 = 0,066 м/с

Принимаем dж = 75 мм по ГОСТ 8732-70.

Диаметр штуцера отвода механических примесей принимаем dмп = 159 мм по ГОСТ 8732-87.

.1.6 Расчет гидравлического сопротивления пылеуловителя

Целью гидравлического расчета является определение величины сопротивления, вносимого пылеуловителем в систему технологической очистки газа, и определение, необходимой скорости движения газа для проведения эффективной его очистки.

Гидравлический расчет пылеуловителя заключается в определении его местных сопротивлений.

Гидравлическое сопротивление пылеуловителя является одной из основных его характеристик. Оно, наряду с расходом очищаемого газа, определяет и эффективность его очистки.

Для расчета приняты следующие коэффициенты [3]:

Коэффициент на влияние диаметра циклона К1=0,95-1,0

Поправочный коэффициент на влияние запыленности: К2 = 0,85-0,93.

Коэффициент сопротивления циклонов ƺ ц = 115-155.

Зависимость коэффициента сопротивления циклона от его диаметра и концентрации пыли определяется:

 = 0,95*0,85*115= 92,9

Коэффициент, учитывающий групповую компоновку К3 = 60 - Коэффициент сопротивления группового циклона:

 = 60 + 92,9 = 152,9

Коэффициент сопротивления штуцера выхода ƺ вых = 0,5.

- Плотность газа при рабочих условиях

(13)

 = 43,8 кг/м3

где Р0, Рвх - соответственно атмосферное и рабочее (входное) давление, МПа,

ρн - плотность газа в нормальных условиях, 0,732 кг/м3 Гидравлическое сопротивление пылеуловителя, МПа:

(14)

 = 0,021 МПа

Коэффициент гидравлического сопротивления отвода на 90 °:  ƺ90 = 0, 3.

Коэффициент трения: ƺтр=0,03.

Гидравлическое сопротивление трех колен подводного трубопровода определяется по

(15)

 = 0,017 МПа

Суммарное гидравлическое сопротивление пылеуловителя, МПа:

(16)  = 0,038 МПа

В результате проведенного расчета оборудования для очистки газа отмех примесей подобран пылеуловитель марки ГП 426.00.000.

Параметры циклонного пылеуловителя:

диаметр 3250 мм

высота 9300 мм

производительность 15 млн. м3/ сут.

рабочее давление 5,5 МПа

количество циклонов 5 шт.

диаметр циклона 600 мм

эффективность очистки - 80%

удельные металозатраты - 1533 кг/млн. м3

масса 23000 кг

толщина днища 43мм

толщина стенки 39 мм

материал сталь 09Г2С

Количество пылеуловителей согласно расчета принято 3 шт. Такое количество обеспечивает необходимую очистку добываемого газа в заданном количестве (41,1 млн. м3/год)

2.2 Оборудование для осушки газа

Выбор оборудование для осушки газа производим согласно методики изложенной в [13] и [2]

Газ, который поступает из скважины, насыщен влагой в жидкой и паровой фазе. Жидкая фаза извлекается при помощи сепараторов различных конструкций. Содержание паров воды уменьшается на установках осушки газа. Если качество осушки низкое, то в газопроводе может сконденсироваться влага и образоваться кристаллогидраты. В результате этого снижается пропускная способность газопровода.

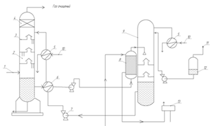
Рис. 10. Расчетная схема установки осушки газа

- абсорбер; 2- секция теплообменников; 3 - выветриватель; 4 - десорбер; 5 - испаритель; 6 - конденсатор; 7 - емкость для конденсата; 8 - ваккуумнасос; 9 - насос для орошения испарительной колоны; 10 - насос; 11 - холодильник; 12 - промежуточная емкость ДЭГ; I - влажный газ; II - осушенный газ; III - неконденсующиеся газы на собственные нужды; IV - пар; V - охлаждающая вода; VI - орошение; VII - пары ДЭГ; VIII - конденсат; IX - сброс конденсата; X - пар в атмосферу; XI - ДЭГ

В проектируемой установке адсорбционной осушки устанавливаем 4 адсорбера.

Цикл осушки газа состоит из трех этапов:

- адсорбция (продолжительность 12 часов);

- регенерация адсорбента (продолжительность 4 часа);

- охлаждения адсорбента (продолжительность 2 часа).

Исходные данные для расчета принимаем из (п. 2.2, 2.4 ПЗ):

цикл работы для осушки - 12 часов;

плотность природного газа равна 0,732 кг/м3;

количество поступающего на осушку газа - 41,1 млн. м/сут.

температура газа - 10°С

абсолютное давление газа - 5,4 МПа

требуемая точка росы осушенного газа - минус 10 °С

абсорбент - диэтиленгликоль;

производительность абсорбера Qабс - 12700000 м3/сут

Определяем количество абсорберов:

 ,(17)

где Q - количество поступающего на осушку газа, м/сут,абс - производительность абсорбера, м/сут

 = 3,24

Принимаем n = 4.

Фактическая пропускная способность абсорбера

 = 1027500 м3/сут

Определяем количество изъятой влаги.

Влагосодержание газа определяется по формуле:

, (18)

где значения Аи В принимаем по приложению 4 [13]

на входе в абсорбер

 = 2,16 г/м3

на выходе из абсорбера

= 0,851 г/м3

Изменение влагосодержания газа:

 (19)

 = 1,309 г/м3

Количество изъятой влаги:

 (20)

 = 1341071 г/сут = 1341 кг/сут = 55,9 кг/ч

Для достижения точки росы 263°К необходимо подать ДЭГ с концентрацией (рис. 2.4) Х1 = 0,935. Концентрация гликоля на выходе принимаем Х2 = 0,9. Расход ДЭГ составляет:

, (21)

где U - количество изъятого влаги, кг/ч

Х1 и Х2 - значения концентрации гликоля

 = 1437 кг/ч

На практике разность между концентрациями свежего и насыщенного растворов гликоля принимают раной 3-4%.

При этом устанавливают его расход не менее 25 л на 1 кг удаленной влаги.

В результате расчета подобрана установка для осушки добываемого газа со следующими техническими характеристиками:

количества абсорберов 4 шт.

- производительность одного абсорбера Qабс - 12700000 м3/сут.

абсорбент диэтиленгликоль

расход диэтиленгликоля 1437 кг/ч

достигаемая точка росы 263°К

количество изымаемой влаги 55,9 кг/ч

Данная установка обеспечивает осушку газа в необходимом количестве.

Рис. 11. Зависимость точек россы газа, уравновешенного с водным раствором ДЭГ

2.3 Оборудование для очистка газа от сероводорода

Расчет производится по [13] и [2].

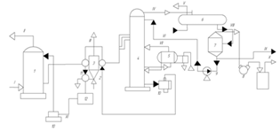
Рис. 12. Расчетная схема очистки газа от сероводорода

Исходные данные для расчета принимаем из (п 1.4, 1.5 ПЗ):

Среда, которая очищается - природный газ

Расход газа - 15 млрд. м3/год (суд = год/365= 15*109/365=41,1 млн. м3/сутки)

Температура газа - 283°К

Рабочее давление газа- 5,4 МПа

.3.1 Расчет расхода моноэтаноламина

Большинство природных газов содержат примесь H2S. Сероводород - это сильное корродирующее вещество. Он ядовит, при его содержании в воздухе рабочей зоны в количестве более 0,2% наступает потеря сознании и смерть; В более меньших концентрацияхно при длительном воздействии на организм человека, сероводород вызывает острые отравления.

По нормам допустимое содержание сероводорода в воздухе рабочей зоны не должно быть выше 10 мг/м3, а в газе, который используетсяна бытовые нужды выше 20 мг/м3 (СО2до 2%).

Очистку газа от сероводорода в производят водным раствором этанол- амина: моноэтаноламином (МЭА), диэтаноламином (ДЭА), триэтаноламином (ТЭА). В случае использования моноэтаноламина степень извлечения сероводорода из газа достигает 98%.

Расход моноэтаноламина на 1 млн. м3 газа составляет 3-7 кг.

Принимаем расход моноэтаноламина 5 кг на 1 млн. м3

Расход моноэтаноламина в этом случае составит:

, (22)

где q - расход моноэтаноламина, кг/сутсуточный расход газа через установку, млн. м3/сут

 = 205,5 кг

2.4 Оборудование для одоризации газа

Одной из современных одоризационных установок является универсальный автоматический одоризаторУОГ-1. В основном одорируют газ на головных сооружениях магистрального газопровода, но иногда только на газораспределительной станции (ГРС).

Расчет производится по [13]

Исходные данные для расчета принимаем из (п. 1.4, 1.5 ПЗ):

Средний расход газа на собственные нужды -17000 м3/сутки

Рис. 13 Расчетная схема установки одоризации газа

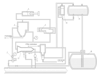
- редуктор давления питания, 2 - реле времени; 3 - клапан; 4 - регулируемая емкость; 5 - дозатор; 6 - поплавковая камера; 7- фильтр одоранта; 8 - замерная емкость; 9 - расходная емкость, 10 - подземная емкость для хранения одоранта.

Расход одоранта принимаем в количестве 16 г на 1000 м3

Годовой расход одоранта составляет:

, (23)

где qод - годовой расход одоранта, т- годовой расход одорируемого газа, млн. м3

 = 2,4 т

3. Технологическая часть

В проекте используются данные сеноманской газоносной залежи Уренгойского месторождения. Основой для дипломного проектирования послужила установка комплексной подготовки газа УКПГ-13 данного месторождения. Все исходные данные, использующиеся для расчетов соответствуют реальным значениям.

В данном дипломном проекте на основании реальных показателей действующего газового месторождения спроектировано оборудование для подготовки природного газа к транспортировке по магистральным газопроводам.

В работе произведен расчет: пылеуловителелей, оборудования для осушки газа, оборудования для очистки газа от сероводорода и двуокиси углерода, а так же предусмотрена установка для одоризации транспортируемого газа.

.1 Очистка газа от механических примесей

Механические примеси и конденсат которые содержатся в природном газе способствуют преждевременному износу трубопроводов, рабочих колес нагнетателей, запорной арматуры. В результате чего существенно снижаются показатели надежности и экономичности газотранспортной системы в целом.

Для предотвращения этого негативного фактора предусматривают ввод в систему установок очистки газа от твердых и жидких примесей.