Монтаж КОУ сводится к подвеске световода и установке камеры с источниками света и ПРА на стене или конструкциях. Во взрывоопасных помещениях камеры с источником света и ПРА устанавливают вне этих помещений и соединяют со ЩС переходным элементом так, чтобы была исключена возможность попадания взрывоопасных смесей в камеру с источниками света, в ту ее часть, где возможно искрообразование. Так как КОУ в настоящее время находится в процессе внедрения, работы эти следует выполнять в строгом соответствии с действующими временными инструкциями.
Газоразрядные лампы имеют более высокую светоотдачу, чем лампы накаливание. Используют люминесцентные лампы низкого давления, ртутные лампы высокого давления, ксеноновые лампы. В зависимости от характера излучаемого света люминесцентные лампы делятся на серии:
ЛБ - лампы белого света;
ЛД, ЛДЦ - лампы дневного света;
ЛХБ - холодного белого света;
ЛТБ - теплого белого света.
3. Пайка, лужение, склеивание проводов
Пайка - процесс получения неразъемного соединения заготовок без их расплавления путем смачивания поверхностей жидким припоем с последующей его кристаллизацией. Расплавленный припой затекает в специально создаваемые зазоры между деталями и диффундирует в металл этих деталей. Протекает процесс взаимного растворения металла деталей и припоя, в результате чего образуется сплав, более прочный, чем припой.
Образование соединения без расплавления основного металла обеспечивает возможность распая соединения.
Качество паяных соединений (прочность,
герметичность, надежность) зависят от правильного выбора основного металла,
припоя, флюса, способа нагрева, типа соединения.
Рис. 3.1. Виды соединения проводов под пайку.
Припои для пайки
Припой должен хорошо растворять основной металл, обладать смачивающей способностью, быть дешевым и недефицитным. Припои представляют собой сплавы цветных металлов сложного состава. По температуре плавления припои подразделяют на особо легкоплавкие (температура плавления ниже 145 0С), легкоплавкие (145…450 0С), среднеплавкие (450…1100 0С) и тугоплавкие (выше 1050 0С). К особо легкоплавким и легкоплавким припоям относятся оловянно-свинцовые, на основе висмута, индия, олова, цинка, свинца. К среднеплавким и тугоплавким относятся припои медные, медно-цинковые, медно-никелевые, с благородными металлами (серебром, золотом, платиной). Припои изготавливают в виде прутков, листов, проволок, полос, спиралей, дисков, колец, зерен, которые укладывают в место соединения.
Флюсы для пайки
При пайке применяются флюсы для защиты места спая от окисления при нагреве сборочной единицы, обеспечения лучшей смачиваемости места спая расплавленным металлом и растворения металлических окислов. Температура плавления флюса должна быть ниже температуры плавления припоя. Флюсы могут быть твердые, пастообразные и жидкие. Для пайки наиболее применимы флюсы: бура, плавиковый шпат, борная кислота, канифоль, хлористый цинк, фтористый калий. Пайку точных соединений производят без флюсов в защитной атмосфере или в вакууме
Процесс пайки.
) Подготовка поверхностей деталей заключается в удалении загрязнений жировых и окисных пленок. Очистка производится механическими и химическими способами.
) Покрытие поверхностей флюсом производится непосредственно перед лужением и пайкой.
) Лужение - это покрытие поверхности металла пленкой мягкого припоя или олова, которое производят электропаяльником погружением в ванну с расплавленным металлом. При лужении необходимо применять флюс (кроме гальванического лужения).
) Пайка. Процесс пайки заключается в прогревании места
соединения деталей до температуры выше температуры плавления припоя и в выдержке спаиваемых деталей в сжатом состоянии до полного затвердевания припоя. После этого остатки флюса и шлак необходимо удалять.
а) пайка мягкими припоями;
б) пайка алюминиевых деталей;
в) пайка твердыми припоями.
Техника безопасности при работе с паяльником.
Как и любой другой инструмент, паяльник предъявляет к пользователю ряд требований:
Следите за тем, чтобы нагретая часть паяльника не прикасалась в ходе пайки к электрическому проводу. Жало обладает очень высокой температурой, поэтому изоляция будет повреждена в считанные мгновения.
Перед началом работы проверьте целостность проводки и штепсельной вилки.
При работе с горячим паяльником необходимо использовать подставку. Ее обычно изготавливают из деревянного бруска и металлических держателей.
Как канифоль, так и сам припой при плавлении выделяют большое количество вредных веществ.
Держать паяльник только за ручку.
4. Монтаж силового оборудования
.1 Монтаж пускорегулирующих и защитных аппаратов
В зависимости от назначения электрические аппараты можно условно разделить на 4 группы:
) коммутационная - предназначена для включения и выключения электрических цепей (рубильники, переключатели, автоматы);
) аппараты защиты -осуществляют защиту электрических цепей от токов короткого замыкания, перегрузок, недопустимого снижения, повышения или исчезновения напряжения;
) токоограничивающие и пускорегулирующие аппараты - предназначены для пуска, регулирования частоты вращения электродвигателей, изменения силы тока в цепях, ограничения тока при к.з.;
) аппараты комплексного действия - выполняют сразу несколько выше перечисленных функций.
Основным коммутационным аппаратом, осуществляющим подключение электродвигателя к питающей сети, является контактор. Электромагнитный контактор представляет собой выключатель, приводимый в действие с помощью электромагнита.
Различают контакторы постоянного и переменного тока. Для автоматического пуска, остановки и реверса электродвигателей применяют магнитные пускатели. Они представляют собой комплектные электрические аппараты, включающие в себя электромагнитные контакторы, кнопки управления, реле защиты и блокировки.
Контакторы и магнитные пускатели используются и для включения других мощных потребителей электроэнергии: осветительных и нагревательных установок, преобразовательного и технологического электрического оборудования.
Магнитные пускатели могут выпускаться в различных исполнениях:
Реверсивные;
Не реверсивные;
Защищенного типа - устанавливаются в помещениях, где в окружающей среде не содержится большого количества пыли;
Пыленепроницаемые - устанавливаются в местах, где они не будут подвергаться прямому воздействию на них солнца, дождя, снега (при наружном размещении располагаются под навесом);
Открытого типа - предназначены для установки в местах, защищенных от попаданий посторонних предметов а также пыли (шкафы электрические и прочее оборудование)
Устройство магнитного пускателя довольно простое. Он состоит из сердечника, на котором помещена втягивающая катушка, якоря, пластмассового корпуса, механических индикаторов включения, а также основных и вспомогательных блок - контактов.
На рис. 4.1.1 показана конструкция магнитного
пускателя.
Рис. 4.1.1.Конструкция магнитного пускателя.
При подаче напряжения на катушку пускателя 2, протекающий в ней ток притянет якорь 4 к сердечнику 1, следствием чего станет замыкание силовых контактов 3, а также замыкание (или размыкание в зависимости от исполнения) вспомогательных блок контактов, которые в свою очередь, сигнализируют в систему управления о включении или отключении устройства. При снятии напряжения с катушки магнитного пускателя под действием возвратной пружины контакты разомкнутся, то есть вернутся в свое начальное положение.
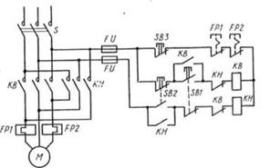
Для пуска электродвигателя М нажимается кнопка
SB1 («Пуск»). Через катушку контактора КМ проходит ток, электромагнит
контактора срабатывает, и замыкаются все его контакты, которые на схеме
обозначаются теми же буквами КМ. Силовые контакты КМ подключают на трехфазное
напряжение обмотку электродвигателя М. Параллельно кнопке SB1 подсоединены
блокировочные контакты КМ. Так как они замкнулись, то после отпускания кнопки
SB1 катушка контактора получает питание по этим контактам. Следовательно, для
включения электродвигателя не надо все время держать кнопку нажатой: достаточно
ее один раз нажать и отпустить. Для остановки электродвигателя служит кнопка
SB2 («Стоп»), при нажатии которой разрывается цепь питания контактора КМ. Для
защиты электродвигателя от перегрева служат тепловые реле FP1 и FP2,
чувствительные элементы которых включаются в две фазы электродвигателя, а
размыкающие контакты, обозначенные теми же буквами, включены в цепь питания
катушки контактора КМ. Для защиты самой схемы управления служат плавкие
предохранители FV. На схеме показан также рубильник Р, который обычно замкнут.
Его размыкают лишь в том случае, когда собираются проводить ремонтные работы.
Подобная схема является типовой, она применяется во всех случаях, когда не
требуются изменение направления вращения (реверс) электродвигателя и
интенсивное (принудительное) торможение.
Рис. 4.1.2.Схема включения нереверсивного
магнитного пускателя.
Для того чтобы реверсировать (изменить
направление вращения) трехфазный асинхронный двигатель, необходимо изменить
порядок чередования фаз на обмотке статора. Например, если для прямого вращения
фазы подключались в последовательности ABC, то для обратного вращения
необходима последовательность АСВ. Поэтому в состав реверсивного магнитного
пускателя входят два контактора: KB для вращения вперед и КН для вращения
назад. Кроме того, реверсивный магнитный пускатель имеет три кнопки управления
и тепловые реле. В ряде случаев в комплект магнитного пускателя входят пакетный
переключатель и плавкие предохранители.
Рис. 4.1.2.Схема включения реверсивного
магнитного пускателя.
Монтаж пускорегулирующей аппаратуры включает:
ревизию, разметку мест установки, закрепление на опорной поверхности,
регулировку и заземление.
.2 Монтаж электродвигателей
Электродвигатель представляет собой машину, преобразующую электроэнергию в механическую энергию и предназначенную для приведения в действия станков, кранов, насосов, вентиляторов, электрифицированного транспорта. Монтаж электродвигателей включает следующие операции:
) приемка машин со склада и ревизия;
) доставка к месту монтажа;
) установка на заранее подготовленные основания (фундаменты, плиты, кронштейны);
) заземление и испытание.
Прежде чем смонтировать электрическую машину или аппарат, следует убедиться в том, что исполнение соответствует условиям среды, где их устанавливают. Вращающиеся части машин и места сопряжения их с механизмами (муфты, шкивы, ременная передача и т. п.) защищают от случайных прикосновений ограждениями; корпуса электрических машин и пускорегулирующих аппаратов заземляют. Аппараты управления располагают ближе к электрическим машинам, в местах, удобных для обслуживания, там, где это доступно с точки зрения условий окружающей среды и технологии производства.
Электрические машины и аппараты в зависимости от
их массы и габаритов поступают на монтаж от заводов-изготовителей в собранном
или разобранном виде в соответствующей упаковке. Части машин, подверженные
коррозии, покрывают слоем технического вазелина или какой-либо другой смазки;
шейки валов покрывают антикоррозионной смазкой, обертывают влагонепроницаемым
материалом и защищают от механических повреждений.
Рис. 4.2.1. Строповка электрических машин и их
отдельных частей при перемещениях: а. б, в - собранных электрических машин; г -
торцового щита; д, е - ротора
Монтаж машин малых, средних и больших мощностей отличается друг от друга.
Машины небольшой мощности.
Электродвигатели устанавливают на металлических
конструкциях (рис. 4.2.2,а), непосредственно на полу (рис. 4.2.2,6) или на
фундаменте и крепят с помощью болтов. При сопряжении электродвигателя с рабочим
механизмом через ременную передачу его устанавливают на салазках, которые дают
возможность изменять расстояние между валами электродвигателя и рабочей машины
и тем самым регулировать натяжение приводного ремня (рис. 4.2.2,в).
Электродвигатели поднимают на площадку, где их устанавливают с помощью кранов,
блоков или талей.
Рис. 4.2.2. Установка электродвигателей небольшой мощности (/) и обозначения установочных размеров (//):
Л, Л - диаметр и длина рабочего конца вала; Ь\ -
ширина шпонки; /ю, Ью - расстояние между отверстиями в лапах в поперечной и
продольной осях; Ь\\, /и - наибольшее расстояние лап в поперечной и продольной
осях; Л - высота оси вращения машины; </ю - диаметр отверстий в лапах; 1ц -
расстояние между отверстием в лапах и началом рабочего конца вала; Ь, В -
диаметр и ширина шкива; Си Сг, С% - расстояния от центральной линии до
отверстий в салазках; й2 - высота салазок; </2 - диаметр отверстий в
салазках
Электродвигатели соединяют с рабочими механизмами
с помощью соединительных муфт различных конструкций, а также через зубчатую,
ременную (клиноременную) или фрикционную передачу. При всех способах сопряжения
положение электродвигателя проверяют по уровню и отвесу и регулируют с помощью
металлических прокладок. При ременной передаче необходимым условием правильного
сопряжения электродвигателя с механизмом является соблюдение параллельности
валов, а также расположение средних линий их шкивов на одной прямой линии.
Центровку соединяемых муфтой валов электродвигателя и приводимого им во
вращение рабочего механизма производят с помощью двух скоб, закрепленных на
валах электродвигателя и рабочего механизма Поворачивая одновременно валы
электродвигателя и механизма на 90, 180, 270, 360 °, добиваются, чтобы расстояния
а и в между центровочными скобами были постоянны.

Рнс. 4.2.3. Центровка валов:
а - центровочные скобы для центровки по втулкам
полумуфт; б - для центровки по ободам полумуфт; 1,4 - скобы; 2,3 - болты для
измерения зазоров; 5 - крепежные болты; 6 - хомут; 7 - риски
Электрические машины большой мощности.
Монтаж разобранных машин производят в такой последовательности:
) распаковка и размещение узлов на монтажной площадке;
) очистка, ревизия и продувка их сжатым воздухом;
) подготовка фундамента;
) установка фундаментной плиты;
)монтаж стояков подшипников;
) установка статора на плиту;
) монтаж ротора, центровка и сопряжение валов;
) пригонка вкладышей и уплотнение подшипников скольжения;
) выверка воздушных зазоров и осевого разбега ротора;
) регулировка коллектора или контактных колец;
) монтаж внутренних соединений машины и ее внешних цепей;
) сушка изоляции (при необходимости);
) пробный пуск и регулировка систем машины;
) балансировка ротора машины (при необходимости);
) приемосдаточные испытания машины; фиксация частей машины после обкатки на фундаментной плите с помощью установочных штифтов;
) оформление технической документации и сдачи
машины в эксплуатацию.