Материал: Кораблев ВА Минкин ДА Лаб практикум теория тепло и массообмена

Внимание! Если размещение файла нарушает Ваши авторские права, то обязательно сообщите нам

10

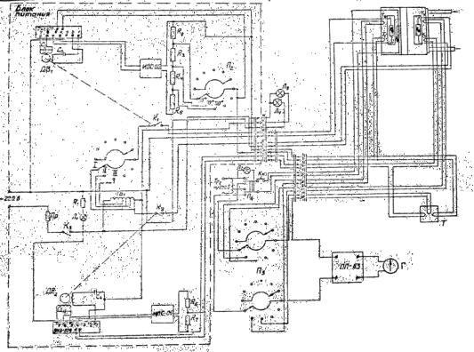
Рис.5 Электрическая схема прибора Силовая схема включает в себя автотрансформатор Тр2 типа РНО 250-

2, два двигателя Дв1 и Дв2 типа РД-09. При включении тумблера К3 «Сеть» (см. рис.5) напряжение 220 В подается на автотрансформатор и загорается сигнальная лампочка Л1. Напряжение от трансформатора подается на нагреватель «горячей» пластины R8. В блоке питания размещены два автоматических регулятора температуры – для «горячей» и для «холодной» пластин. Каждый из регуляторов собран на базе серийного электронного усилителя УЭУ-109 и реверсивного двигателя РД-09.

Рассмотрим работу регулятора температуры «горячей» пластины. С помощью переключателя П2 задаем уровень температуры «горячей» пластины (50°С, 70°С, 90°С). Сигнал от термопары Т1 сравнивается соответственно с падением напряжения на одном из сопротивлений R2, R3 или R4. Весь делитель напряжения R2, R3, R4, R5подключен к источнику питания стабилизированному – ИПС-06. ИПС выдает на делитель постоянное напряжение. Рабочие сопротивления R2, R3, R4 и сопротивление R5 по своим величинам подобраны так, что падение напряжения на сопротивлении R2 равно ТЭДС, развиваемой термопарой Т1 при температуре «горячей» пластины tгп=90°С, падение напряжения на R4 равно ТЭДС Т1 при

tгп=50°С.

При отклонении температуры пластины на ±0,3 К от установившегося значения, в цепи термопара Т1 – сопротивление R2, или R3, или R4 (в зависимости от заданного уровня температур) появится сигнал рассогласования, который подается на электронный усилитель ЭУЭ-109. С него усиленный сигнал подается на реверсивный двигатель ДВ1. В

11

зависимости от знака сигнала реверсивный двигатель поворачивается в ту или другую сторону. На оси двигателя закреплен рычаг, который при вращении по часовой стрелке замыкает контакт микровыключателя К1 и подает напряжение на нагреватель «горячей» пластины, загорается сигнальная лампочка Л4 (на пульте она обозначена «ГП»). При вращении мотора в противоположную сторону контакт К1 размыкается, нагреватель «горячей» пластины обесточивается, лампочка Л4 гаснет.

В отличие от «горячей», «холодная» пластина охлаждается проточной водой. При включении прибора в сеть напряжение от Тр2 подается на нагреватель «холодной» пластины. В остальном поддержание температуры «холодной» пластины проводится аналогично описанному выше. Уровень регулирования температуры у «холодной» пластины – один (≈25°С).

Двухпозиционное регулирование позволяет на протяжении всего опыта поддерживать температуру пластин с погрешностью ±0,3 К.

Схема измерения ТЭДС термопар и питания тепломера Схема включает в себя гальванометр М 195/1, потенциометр ПП-63, два

переключателя; галетный П3 и П4 автотрансформатор типа РН0250-2. Измерительные термопары R9, T2, T4имеют общих холодный спай Т, который находится в пассивном термостате из пенопласта. Холодный спай подключается последовательно к каждой из термопар с помощью переключателя П3. Переключатель П3 имеет три положения tгп, tхп, tт (на пульте обозначается Тг, Тх, Тт). А этих положениях измеряется соответственно перепад температуры «горячей» пластины, «холодной» пластины и тепломера относительно температуры холодного спая.

Термометр, расположенный на пульте, показывает температуру, приблизительно равную температуре холодных спаев.

В положении Тг термопара Т2 подключается к потенциометру и по показаниям потенциометра, по градуировке термопары и с учетом температуры холодных спаев можно определить температуру «горячей» пластины. Аналогично при переключении П3 в положение Тх определяется температура «холодной» пластины. При переключении П3 в положение Тт и переключателя П4 в положение Тт аналогично определяем температуру тепломера.

Для нагревания тепломера переключатель П4 переводится в положение «нагрев». При этом на нагреватель-термопару тепломера подается напряжение ≈ 10 В от автотрансформатора Тр2, причем предусмотрена система блокировки: до тех пор, пока не будет нажата кнопка Кн, цепь не замкнется. При подаче напряжения на тепломер загорается сигнальная лампочка Л2.

12

Порядок подготовки и проведения опыта Прежде чем приступить к опыту, необходимо установить определенную

толщину прослойки по указанию преподавателя. Для этого нужно взять разрезные втулки, соответствующие указанному размеру L. Прослойке придать вертикальное положение, для чего оттянуть фиксатор, прослойку повернуть вокруг оси и установить вертикально. Затем снять стакан 7 (рис.4), отвинтить гайки, снять старые втулки 11 и установить новые. Толщину прослойки измерить штангенциркулем. После установления зазора заданной величины торцы прослойки снова закрыть стаканом 7. Включить воду и тумблером К3 подать напряжение на прибор. При этом загорится лампочка Л1. Переключателем П2 установить необходимый уровень температуры на «горячей» пластине (по указанию преподавателя), а переключателем П1 – режим разогрева, соответствующий выбранному уровню температуры (50°С

– третий режим; 70°С – второй; 90°С - первый). Причем, вследствие малости напряжения, подаваемого на нагреватель и в третьем режиме разогрева, рекомендуется на уровень 50°С сначала выйти на первом режиме, затем переключиться на третий.

Примерно через 20 – 30 минут после включения прибора температуры пластин достигнут заданной величины. И пластины войдут в стационарный режим, о чем будет свидетельствовать равномерное перемигивание лампочек Л3 и Л4. Во время выхода прибора на стационарный режим проверить положение «зайчика» нуль-гальванометра и в случае необходимости установить на нуль. В потенциометре установить рабочий ток.

После наступления стационарного режима переключатель П3 поставить в положение «Тх» и с помощью потенциометра измерить температуру «холодной» пластины в милливольтах. Переключатель П3 поставить в положение «Тг» и измерить температуру «горячей» пластины в милливольтах. Записать первое показание термометра, установленного на

пульте, tхс.

Затем, переключатель П3 поставить в положение Тт, а переключатель К4

– в положение «Нагрев». На 10-14 с замкнуть кнопку Кн (тепломер разогревается). Затем кнопку отпустить, К4 переключить в положение «Тт» и контролировать температуру тепломера.

Цель: определить время τ прохождения «зайчика» гальванометра между заданными точками, симметрично отстоящими от нуля. Эти точки выбираются так, чтобы время τ прохождения «зайчика» между ними лежало в пределах 10-30°С. Обычно этому условию удовлетворяют точки, взятые из ряда (±5 дел; ±10 дел; ±15 дел). Тепломер разогревается до такой температуры, чтобы «зайчик» отклонился на 15-20 делений от первой выбранной точки. (При нагреве «зайчик» отклоняется влево). Например, если выбран интервал ± 10 делений, то тепломер разогревается до такой температуры, чтобы «зайчик» отклонился на -20- -25 делений. Время

13

прохождения «зайчика» между заданными точками фиксируется по секундомеру.

Опыт повторить семь-девять раз. Затем вторично записать показания

термометра tхс. Температуру холодных спаев приять равной tхс=0,5(tхс+tхс).

Результаты измерений записать в табл.1.

 

 

 

Обработка результатов измерений

 

 

 

1.

По формуле ti=tхс+24,2Eiопределить

температуры

«горячей»

и

«холодной» пластин прослойки.

 

 

 

 

2. Найти перепад температуры

Т между пластинами.

 

 

3.

Рассчитать среднее время

охлаждения

тепломера.

Для этого

из

полученных Nзначений τiотбросить наибольшее и наименьшее, а среди оставшихся найти среднее арифметическое:

τ = к τi , где К=N – 2.

i=1 К

4.Найти скорость охлаждения тепломера Vто=Δt/τ ,где t=M·n, n– выбранный интервал, дел; М – постоянная прибора, К/дел.

5.Определить суммарный локальный коэффициент теплопередачи КΣ по формуле (10).

6.Определить лучистый коэффициент теплопередачи:

Тгп 4 Тхп 4

αл =5,67 0,045 100 Т 100 .

7. Рассчитать локальный коэффициент конвекции εк по формуле (11). Содержание отчета

1.Таблица результатов измерений и расчетов по приведенной

форме.

2.Расчет локальных и средних значений коэффициентов конвекции для условий проведения экспериментов.

3.Сопоставление опытных и расчетных данных

4.Выводы.

14

N

L,

Ориен-

tхс,

mV2

mVx

Т,

n,

t,

τi, c

τ, с

tm,

λ,

КΣ,

αл,

εк

 

мм

тация

°С

мВ

К

мВ

К

К

дел

К

 

 

 

°C

Вт/мК

Вт/м2К

Вт/м2К

 

1

 

 

 

 

 

 

 

 

 

 

 

 

 

 

 

 

 

 

 

 

 

 

 

 

 

 

 

 

 

 

 

 

 

 

 

 

 

 

 

 

 

 

 

 

 

 

 

 

 

 

 

 

 

 

 

 

2

 

 

 

 

 

 

 

 

 

 

 

 

 

 

 

 

 

 

 

 

 

 

 

 

 

 

 

 

 

 

 

 

 

 

 

 

 

 

 

 

 

 

 

 

 

 

 

 

 

 

 

 

 

 

 

 

3