Материал: Metoda_po_sdache_ekzamena_po_mikrovolnovke

Внимание! Если размещение файла нарушает Ваши авторские права, то обязательно сообщите нам

Конструкции и параметры приборов.

Рисунок 4. Конструкция прямопролетного двухрезонаторного клистрона. 1 - электронная пушка, 2 - входной резонатор, 3 - выходной резонатор, 4 - труба дрейфа, 5 - фокусирующая система, 6 - коллектор, 7 - входная антенна.

Параметры двухрезонаторного клистрона:

Электронный КПД клистрона: определяется как отношение мощности, передаваемой электронным пучком в выходной резонатор Pe, к мощности электронного пучка :

Эксперименты показывают, что максимально возможный КПД около 58%.

Полный КПД клистрона: определяется как отношение выходной мощности Pвых к мощности, подаваемой на вход прибора Pвх.

Обычно он выражается в децибелах:

Типичные значения коэффициента усиления по мощности для двухрезонаторного клистрона лежат в интервале 15 – 20 децибел.

Амплитудная характеристика двухрезонаторного клистрона представляет собой зависимость выходной мощности Pвых и коэффициента усиления μр от значения входной мощности Pвх:

Рисунок 5. Амплитудная характеристика двухрезонаторного клистрона

Зависимость Pвых от Pвх имеет линейный начальный участок, коэффициент усиления, определяемый как отношение этих мощностей, сохраняет на этом участке примерно постоянное значение. При дальнейшем увеличении входной мощности рост выходной мощности замедляется (имеет место эффект насыщения). Максимальное значение выходной мощности достигается при оптимальном группировании электронов в пространстве дрейфа (параметр группирования r 1.84 ). Дальнейший рост входной мощности ведет к перегруппировке электронов, разрушению электронной группы и уменьшению выходной мощности.

АЧХ: Она представляет собой зависимость выходной мощности от частоты сигнала.

Рисунок 6. Амплитудно-частотная характеристика клистрона

Полоса рабочих частот двухрезонаторного клистрона f определяется резонансными свойствами его электродинамической системы, ее относительное значение f/f обычно не превышает долей процента.

Рисунок 7. Конструкция ЛБВ. 1 - электронная пушка, формирующая и ускоряющая пучок; 2 - замедляющая система, создающая электромагнитное поле типа бегущей волны с фазовой скоростью порядка скорости электронов; 3 - поглотитель, предназначенный для устранения самовозбуждения ЛБВ; 4 - фокусирующая система, обеспечивающая проход электронного пучка через спираль замедляющей системы; 5 - коллектор, принимающий отработавший поток; 6,7 - ввод и вывод энергии.

К основным параметрам ЛБВ относятся:

Коэффициент усиления:

В реальных ЛБВ типичные значения коэффициента усиления при N=10...30 спиральной ЛБВ может составлять 40...60 дБ.

Амплитудная характеристика:

Рисунок 8. Амплитудная характеристика ЛБВ

Начальный участок характерис­тик линеен. С увеличением входной мощности наступает насыще­ние, вызванное смещением сгустка в область нулевого поля вол­ны вследствие торможения электронов при взаимодействии с волной. Коэффициент усиления ЛБВ имеет наибольшее значение на линейном участке характеристики, а электронный КПД — в максимуме амплитудной характеристики.

КПД: Для определения макси­мального значения электронного КПД необходимо рассматривать работу ЛБВ в нелинейном режиме и учесть влияние пространст­венного заряда. Кулоновские силы расталкивания, препятствуя группированию электронов, вызывают уменьшение коэффициента усиления и электронного КПД.

Частотная характеристика:

Зависимость выходной мощности (или коэффициента усиления) от частоты при фикси­рованной входной мощности. По ней можно определить ширину рабочей полосы час­тот ЛБВ, которая составляет от нескольких десятков до сотни процентов средней частоты диапазона. Широкополосность — осо­бенно ценное свойство ЛБВ.

Рисунок 9. Частотная характеристика ЛБВ

Фазовые характеристики ЛБВ:

Большое значение имеет зависимость фазы выходного сигнала от ускоряющего напряжения. При изменении этого напряжения меняется скорость электронов, что приводит к изменению фазы сигнала на выходе ЛБВ. Так как это изменение в большинстве случаев нежелательно, к стабильности источников питания ЛБВ предъявляются достаточно жесткие требования. Для оценки изменения фазового сдвига при изменении ускоряющего напряжения может быть использована формула:

где — изменение сдвига фазы входного и выходного сигналов, N — число длин волн, укладывающихся вдоль замедляющей системы, — изменение ускоряющего напряжения U0. Сдвиг фазы в этой формуле измеряется в радианах. Из этой формулы следует, что фазовые искажения в ЛБВ линейно зависят от длины замедляющей системы. В ЛБВ со спиральной ЗС фазовые искажения, как правило, незначительны.

Шумовые характеристики ЛБВ:

Основным источником шума в ЛБВ, как и в других электровакуумных приборах, является дробовой шум электронного потока. Однако, в отличие от клистрона, этот шум не усиливается высокодобротным резонатором, поэтому ЛБВ относятся к сравнительно малошумящим приборам. Флуктуации плотности и скорости электронов возбуждают волны пространственного заряда в пространстве между катодом пушки и входом ЗС. Можно подобрать расстояние между анодом пушки и входом ЗС таким образом, чтобы на входе в ЗС существовал минимум шумового тока. В этом случае влияние дробового шума катода существенно снижается. Современные ЛБВ имеют коэффициент шума менее 3 дБ на частоте 3 ГГц и менее 4 дБ на частоте 10 ГГц.

15. Приборы со скрещенными полями (м-типа): - магнетроны, амплитроны и митроны. Принцип действия, коэффициент полезного действия. Основные конструктивные разновидности. Сравнение с приборами о-типа

Приборы М-типа обладают скрещенными электрическим и магнитным постоянными магнитными полями, в которых движется поток электронов. В приборах М-типа в процессе взаимодействия электронов с полем электроны смещаются в сторону более высокого потенциала (к аноду), на каждом витке теряя часть своей потенциальной энергии, которая и передается СВЧ-полю, таким образом, они отличаются от приборов О-типа видом передаваемой энергии (в приборах О-типа передаётся кинетическая энергия). Помимо этого, отличие от приборов О-типа, где постоянное магнитное поле направлено параллельно основной компоненте высокочастотного электрического поля и играет лишь вспомогательную роль для удержания электронных пучков от разрастания, в приборах М-типа (магнетронных), магнитное поле определяет характер движения электронов в высокочастотном поле и является необходимым элементом для их функционирования. Траектория электронов вследствие взаимодействия с магнитным полем в приборах М-типа имеет форму циклоиды.

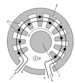
Магнетрон

Рисунок 1 – Схема устройства магнетрона

Магнетрон включает в себя термокатод 5, анодный блок 1, в котором имеются полости 2, играющие роль объемных резонаторов. Индуктивная петля 4, размещенная в одном из резонаторов, и коаксиальная линия 3 служат для вывода ВЧ энергии.

Работа магнетрона в статическом режиме, т.Е. При отсутствии вч поля. (Принцип действия)

Так как расстояние между анодом и катодом обычно не велико, то можно рассмотреть плоский зазор с длиной . Допустим, что электроны при вылете из катода имеет нулевую скорость, тогда в магнетроне они летят по циклоидам с радиусом . Если , электроны не долетают до анода и возвращаются на катод, значит, анодный ток равен 0. При некотором критическом значении магнитной индукции . Учитывая, что , выходит, что . Без допущения о малом расстоянии между анодом и катодом: .

Рисунок 2 – Траектории электронов при различных значениях магнитной индукции в статическом режиме работы (4 – при критическом значении, 5 – больше критического)

Электродинамическая система магнетрона – кольцевой резонатор. Условие резонанса – равенство фаз первоначальной волны и волны, обогнувшей резонатор по кольцу, или же кратность сдвига фаз 2π: (N – число резонаторов). Резонаторная система магнетрона замедляющая, в ней распространяются медленные электромагнитные волны. В зависимости от желаемой дисперсионной характеристики, формы пазов анодного блока могут быть различными.

Рисунок 3 – Формы резонаторов магнетрона (а – щель-отверстие, б – щель, в – сектор, г– чередующиеся размеры резонаторов)

В большинстве современных магнетронов используется π-вид колебаний. Его основная особенность – сдвиг фаз между соседними резонаторами равен π радиан.

Рассмотрим движение электронов в присутствие ВЧ поля.

Рисунок 4 – Развертка области взаимодействия

При вылете электрона из точки К, он ускоряется анодным напряжением и движется по циклоиде, в точке L на него действует тормозящее переменное поле 1 резонатора, заставляющее его двигаться в точку М, где он вновь ускоряется анодным напряжением. Если время движения электрона из К в М составляет половину периода, то поле 2 резонатора вновь его тормозит. Далее процесс повторяется, пока электрон не долетит до анода. Электрон, взаимодействующий с полем таким образом, называется электроном отдачи. Если бы электрон в этот же момент вылетел возле 2 резонатора, переменное поле было бы для него ускоряющим, и он в течение одного цикла взаимодействия сразу же вернулся бы на катод. Такие электроны называются электронами потерь. Поскольку передача энергии поля этому электрону ограничена одним циклом взаимодействия, основной вклад вносят электроны отдачи.

Исходя из выше указанного условия для времени пролета электронов между резонаторами , или же , можно написать условие синхронизма: , называют пороговым потенциалом.

КПД магнетрона. Энергия, переданная ВЧ полю есть разность полной энергии электрона на катоде и аноде . Тогда электронный КПД определим как . Кинетическая энергия электронов на катоде равна 0, при этом потенциал анода принимаем равным 0, значит ,

.

Отсюда:

.

Помимо КПД взаимодействия электронов с полем есть еще КПД резонаторной системы . Тогда полный КПД .

Митрон

Амплитрон (платинотрон)

Рисунок 6 – Схема амплитрона

Пространство взаимодействия образуется между катодом 1 и анодным блоком 2. 3 – резонаторы, соединенные через один связками 3. 4 и 5 – вход и выход митрона.

Основное отличие амплитрона от магнетрона – замедляющая система его не замкнула, что делает невозможным существование в нем отдельных видов колебаний. Амплитроны обладают высокой выходной мощностью (до 500кВт в импульсе), КПД около 70-80%, достаточно плоской АЧХ.

16. Гирорезонансные приборы. Гиротрон – источник мощного излучения в мм диапазоне. Принцип действия. Типовые конструкции. Параметры.

В гирорезонансых приборах электронный поток вращается в плоскости, перпендикулярной направлению поступательного движения, соответственно, он эффективно взаимодействует с поперечными составляющими напряженности электрического поля. Этот факт позволяет применять в приборах с электромагнитным полем в виде стоячей волны в качестве электродинамических систем открытые резонаторы. Для приборов с бегущей электромагнитной волной - гладкие волноводные системы. Линейные размеры таких систем могут составлять несколько длин волн генерируемых колебаний, что обеспечивает практическую возможность создания мощных приборов для коротковолновой части микроволнового диапазона.

Ниже представлены конструкции основных гирорезонансных приборов – гиротрона и гирокона.

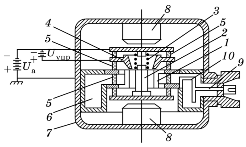
Рисунок 1 – Устройство гиротрона и распределение магнитного поля по его оси

Рисунок 2 – Устройство гирокона

На рисунке 1 (устройство гиротрона) изображены:

1 – Катодный электрод, 2, 3 – аноды, открытый резонатор 4, 5 – переход на выходной волновод 6, являющийся коллектором, 7 – вакуумное окно, 8 – внешний волновод. 9, 10 – основной и вспомогательный соленоиды для создания магнитного поля. 11 – керамические изоляторы вакуумной оболочки гиротрона, 12 – система жидкостного охлаждения.

Электроны в гиротроне движутся по спиральной траектории, электронный поток полый. Открытый резонатор, используемый в гиротроне цилиндрический, зачастую в качестве рабочей волны используется волна

В однородном статическом магнитном поле электрон движется по спиральное траектории, имеет место скорость поступательного движения и вращательного движения . Радиус траектории электрона . Период оборота . Отсюда циклотронная частота .

Теперь включим достаточно слабое электрическое поле , не влияющее на траекторию электронов в течение нескольких циклотронных периодов. Взаимодействие потока электронов будет упорядоченным, если  = с. Предположим, что скорость поступательного движения много меньше вращательной скорости и электроны движутся практически по круговой орбите.