Материал: 4628

Внимание! Если размещение файла нарушает Ваши авторские права, то обязательно сообщите нам

11

330+0,15 Ом, а при полностью поднятом 11+5 Ом. При промежуточном положении поплавка 70 мм от фланца датчика до нижней части поплавка (замер осуществляется перпендикулярно фланца) сопротивление должно быть

118+10 Ом.

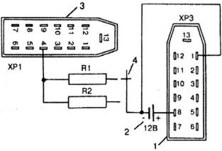
Рис. 6. Электрическая схема проверки указателя уровня топлива:

1 – разъем штекерный ХРЗ комбинации приборов, 2 – аккумуляторная батарея, 3 – разъем штекерный ХР1 комбинации приборов, 4 – переключатель, R1 – сопротивление МЛТ-2-330 Ом, R2 – сопротивление МЛТ-2-120 Ом, R3 – сопротивление МЛТ-2-15 Ом

Указатель температуры. В комбинации приборов 38.3801 установлен электромагнитный указатель температуры охлаждающей жидкости двигателя логометрического типа. Прибор состоит из указателя и датчика ТМ106-10, установленного в двигателе. Устройство указателя аналогично указателю уровня топлива, а датчик представляет собой полупроводниковый терморезистор, который резко меняет свое сопротивление в зависимости от изменений температуры. Изменение температуры охлаждающей жидкости вызывает изменение сопротивления датчика, что, в свою очередь, вызывает изменение тока в катушках указателя и результирующее магнитное поле поворачивает постоянный магнит и стрелку в соответствующее положение шкалы.

Исправный датчик при температуре 25 °С должен иметь сопротивление 1400-1900 Ом, а при температуре 80 °С – 200-270 Ом.

Для проверки указателя температуры охлаждающей жидкости необходимо собрать электрическую схему, показанную на рис. 7.

12

Стрелка указателя не должна отклоняться от деления 80 °С более, чем на ширину стрелки.

Сигнализатор перегрева двигателя. Дополнительно, к указателю температуры системы охлаждения автомобиль снабжен сигнализатором перегрева двигателя. Датчик типа ТМ111-02 автоматически включает лампу в комбинации приборов, когда температура охлаждающей жидкости достигает

104-109 °С.

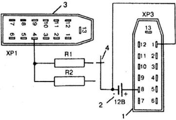
Рис. 7. Электрическая схема проверки указателя температуры охлаждающей жидкости: 1 – разъем штекерный ХРЗ комбинации приборов,

2 – аккумуляторная батарея, 3 – разъем штекерный ХР1 комбинации приборов, R1 – сопротивление МЛТ-2-250 Ом

Указатель давления в системе смазки двигателя. Для контроля за давлением в системе смазки двигателя применяется электромагнитный указатель логометрического типа. Прибор состоит из указателя, расположенного в комбинации приборов и датчика 23.3839. Устройство указателя аналогично указателю уровня топлива, а датчик представляет собой переменное сопротивление, величина которого изменяется в зависимости от положения мембраны, которая, в свою очередь, изменяет свое положение от величины давления. Для проверки указателя давления масла необходимо собрать электрическую схему, показанную на рис. 8.

13

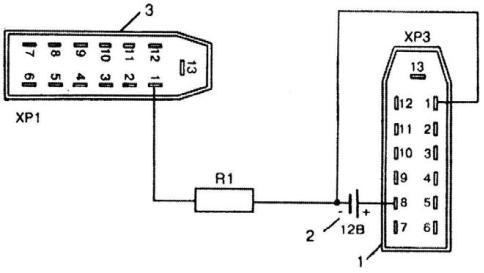
Рис. 8. Электрическая схема проверки указателя давления масла:

1 – разъем штекерный ХРЗ комбинации приборов, 2 – аккумуляторная батарея, 3 – разъем штекерный ХР1 комбинации приборов, 4 – переключатель, R1 – сопротивление МЛТ-2-180 Ом, R2 – сопротивление МЛТ-2-60 Ом

При подключении сопротивления R1 указатель должен показывать давление 1,5 кг/см2, а при подключении сопротивления R2 – 4,5 кг/см2. Допустимое отклонение стрелки от указанных точек не более чем на ширину стрелки.

Исправный датчик должен иметь сопротивление 290-330 Ом при отсутствии давления, при давлении 1,5 кг/см2 – 170-200 Ом, а при давлении

4,5 кг/см2 – 50-80 Ом.

Контрольная лампа аварийного давления масла в системе смазки двигателя. Дополнительно к указателю давления смазки в комбинации приборов имеется сигнализатор. При понижении давления в системе смазки двигателя от 0,4-0,8 кг/см2 в комбинации приборов загорается сигнализатор. Сигнализатор работает с датчиком типа ММ111-В или 30.3829. При отсутствии давления в системе мембрана датчика выгибается в сторону от контактов и лампа загорается, а при наличии давления мембрана выгибается в противоположную сторону, размыкает контакты и лампа гаснет.

14

Указатель напряжения. Указатель напряжения 28.3812 –

логометрического типа, с неподвижными обмотками. Устройство указателя напряжения аналогично указателю уровня топлива.

Для проверки указателя напряжения необходимо собрать электрическую схему, показанную на рис. 9.

Рис. 9. Электрическая схема проверки указателя напряжения:

1 – регулируемый источник постоянного тока, 2 – контрольный вольтметр, 3 – разъем штекерный ХРЗ комбинации приборов

Для контроля необходимо использовать вольтметр с пределом до 30 В класса 1 и регулируемый источник постоянного тока (например Б5-48). Изменяя напряжение источника, по контрольному вольтметру определить точность показаний указателя напряжения комбинации приборов. Погрешность указателя напряжения в точках 12 и 14 В не должна превышать +0,4 В.

5. Произвести испытание цифровых контрольных приборов (тахометр, спидометр, одометр) снятой панели ГАЗ (или отдельных КИП) приборов при помощи генератора сигналов, мультиметра и осциллографа.

Спидометр. В комбинации приборов 38.3801 установлен электронный спидометр 56.3802 с шаговым электродвигателем. Спидометр состоит из стрелочного указателя скорости, счетчика пройденного пути и суточного счетчика пройденного пути. Суточный счетчик имеет кнопку сброса показаний. Спидометр работает в комплекте с электронным датчиком Холла, установленном на коробке передач.

15

Для проверки исправности спидометра необходимо собрать электрическую схему, показанную на рисунке 10. Генератором сигналов подавать на выводы № 10 и № 3 разъема ХРЗ импульсы прямоугольной формы, положительной полярности с амплитудой 6…7 В длительностью 200-250 мкс. Точность показаний скоростного узла в контрольных точках должна укладываться: 60 км/час – 93,7-100 Гц, 100 км/час – 157,2-166,6 Гц.

Рис. 10. Электрическая схема проверки спидометра:

1 – разъем штекерный ХРЗ комбинации приборов, 2 – генератор сигналов, 3 – аккумуляторная батарея

По этому же принципу проверяется точность показаний счетного узла. При частоте 100 Гц за одну минуту барабанчик «Km/h» должен поворачиваться на 1 цифру. Погрешность счетного узла не должна превышать +1 %.

Для проверки датчика спидометра необходимо собрать электрическую схему, показанную на рис. 11. За один оборот валика датчика светодиод должен вспыхивать 6 раз. Вместо светодиодного индикатора возможно применение мультиметра.