Материал: 2410

Внимание! Если размещение файла нарушает Ваши авторские права, то обязательно сообщите нам

компрессии производится при пусковой частоте вращения коленчатого вала. Получаемая величина давления для дизеля не должна быть менее 2,5 МПа.

После проверки компрессии оценивают состояние топливной аппаратуры (ТА). Неисправности ТА рекомендуется определять при помощи тензометрического датчика или зажимного (съемного) датчика [11, 43], пьезоплёнка которого при помощи специального устройства прижимается к цилиндрической поверхности трубопровода высокого давления (см. рис. 5.3, гл. 5).

При деформации трубки (до 0,001 мм) изменяется сопротивление пьезоплёнки, а при помощи усиливающей и регистрирующей аппаратуры фиксируется импульс давления, по анализу которого опре-

деляется состояние насоса и форсунки.

И

Датчик давления зажимной выпускает австрийская фирма AVL с рычажным или с винтовым креплением. Размер внутренней полости

диаметра трубопровода (6, 7, 8, 9, 10, 11, 12 мм).

датчика должен обязательно соответствоватьД значению наружного

Имея набор осциллограмм для определенных дефектов и срав-

нивая их с эталонной (контрольной) осциллограммой (см. рис. 5.4,

гл. 5), определяют вид неисправности или отказа. Изменение формы

импульса давления в процессе диагностики позволяет определить та-

кие неисправности, как закоксовывание сопловых отверстий, зависа-

 

и

ние иглы, дополнительный впрыскА, износ прецизионных деталей на-

соса и форсунки.

 

С

Определив состоян бе поршневой группы и топливной аппарату-

ры (в нашем примере компрессия двигателя и топливная аппаратура находятся в исправном состоянии), приступают к поиску неисправностей агрегата наддува и его вспомогательных систем.

В табл. 12.1 приведены неисправности топливной аппаратуры (ТА), которые можно определить по анализу импульса давления, записанного в трубопроводе у форсунки.

Цифрами обозначено:

1 – закоксованный распылитель; 2 – низкое давление открытия иглы распылителя; 3 – высокое давление открытия иглы распылителя; 4 – увеличенный зазор между иглой и направляющей, потеря герметичности посадочного конуса; 5 – зависание иглы распылителя; 6 – износ нагнетательного клапана или поломка пружины; 7 – износ плунжерных пар.

186

Таблица 12.1

Поиск неисправностей топливной аппаратуры по анализу давления в трубопроводе высокого давления

 

Форма осциллограммы

 

 

Неисправности ТА

 

 

 

 

 

 

 

 

 

 

 

 

 

 

 

 

 

1

2

 

3

4

5

6

7

 

 

 

 

 

 

 

 

 

 

 

1.

Высокая скорость повышения давления (уча-

 

 

 

 

*

 

 

 

 

сток 34, см. рис. 5.4, гл. 5)

 

 

 

 

 

 

 

 

 

 

 

 

 

 

 

 

 

 

 

 

 

 

 

 

 

 

 

 

 

 

 

 

2.

Низкая скорость повышения давления (34)

 

 

 

 

 

*

 

*

*

 

 

 

 

 

 

 

 

 

 

 

3.

Низкое пиковое давление (точка 6)

 

 

 

 

 

*

*

 

 

 

 

 

 

 

 

 

 

 

 

 

 

 

 

4.

Высокое пиковое давление (точка 6)

 

И

 

*

 

 

 

 

 

*

 

 

 

 

 

 

5.

Наличие «запорного крюка» (точка 7)

 

*

*

 

*

 

 

*

 

6.

Слишком короткий впрыск (участок 47)

 

 

 

 

*

*

 

 

*

 

 

 

 

 

 

 

 

 

 

 

 

 

 

7.

 

 

 

А

 

 

*

 

 

 

*

*

 

Слишком длинный впрыск (47)

 

 

 

 

 

 

8.

 

 

б

 

 

 

 

 

 

 

 

 

Крутой подъем давления после начала впрыД-

*

*

 

 

 

 

 

 

скивания (56)

 

 

 

 

 

 

 

 

 

 

 

 

 

 

 

 

 

 

 

 

 

 

 

 

 

 

 

 

 

 

 

 

 

 

 

 

 

и

 

 

*

 

 

*

 

 

*

 

9.

Высокая амплитуда отражённых волн (910)

 

 

 

 

 

 

 

 

 

 

 

С

 

 

 

 

*

 

 

*

*

 

 

10. Низкая амплитуда отражённых волн (910)

 

 

 

 

 

 

 

 

 

11. Дополнительный впрыск

 

 

*

 

 

 

 

 

*

 

12. Повышение остаточного давления

 

*

 

 

 

 

 

*

 

 

 

 

 

 

 

 

 

 

 

 

 

 

 

12.2. Диагностирование турбокомпрессора

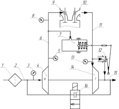
На рис. 12.3 показана схема системы наддува двигателя с перепуском газа мимо турбины и рециркуляцией отработавших газов. На схеме указано расположение вакуумметра 3 в линии всасывания 2, манометра 5 на выходе из компрессора 4, манометра 8 на входе системы впуска в двигатель, манометра 13 на входе отработавших газов в турбину. При помощи вакуумметра 3 определяют разрежение в линии

187

всасывания. По разности показаний манометра 5 и 8 определяют герметичность нагнетательного канала 6 и заслонки 12. Рециркуляция (возврат) отработавших газов во впускную систему 2 производится с целью уменьшения токсичности газов в выпускной системе.

 

И

Д

Рис. 12.3. Схема газотур инного наддува двигателя с перепуском

газа мимо турбины и рециркуляцией отработавших газов:

А

 

1 – фильтр воздушный; 2 – впускной канал; 3 – вакуумметр;

4 – компрессор; 5 – манометр; 6 – нагнетательный канал;

7 – камера управлен бя с мембраной и пружиной; 8 – манометр;

9 – впускной коллектор; 10 – выпускной коллектор;

11 – каналиподвода газа к турбине; 12 – заслонка

перепускного отверстия; 13 – манометр; 14 – турбина;

15 – выпускная система; 16 – клапан рециркуляции

С

 

При эксплуатации двигателя с наддувом необходимо уделять

внимание тепловой напряженности подшипников ротора и деталям уплотнения. Нельзя проводить резкую остановку двигателя после длительной работы на полной нагрузке, так как температура корпуса турбокомпрессора может увеличиться со 100 до 200 0С и привести к поломкам. Повышение температуры происходит в результате прекращения подачи масла в подшипниковый узел и интенсивному подводу теплоты от колеса турбины.

188

Для снижения тепловой напряженности турбокомпрессора рекомендуется работа двигателя на режиме холостого хода в течение 5–10 мин до полной его остановки.

На рис. 12.4 приведен общий вид турбокомпрессора с поворотом лопаток соплового аппарата турбины. Поворот лопаток диффузора позволяет изменять величину работы газа на колесе турбины и соответственно частоту вращения колеса турбины и колеса компрессора. Схема регулирования очень эффективна, но утечки масла через уплотнения в зоне подшипника приводят к образованию коксовых отложений в соединениях и потери подвижности рычагов управления.

 

 

 

 

 

И

 

 

 

 

Д

 

 

 

А

 

 

 

б

 

 

 

и

 

 

 

.

С

 

 

 

 

 

 

 

 

 

Рис. 12.4. Общий вид турбокомпрессора с поворотом лопаток соплового аппарата турбины

На рис. 12.5 приведена схема регулирования турбины с поворотом лопаток соплового аппарата. Рычаг управления 3 входит в паз диска поворотного 4, образуя жесткую связь. С обратной стороны поворотного диска 4 имеются пазы, в которые установлены рычаги 5, жестко связанные с лопатками 6 соплового аппарата. Например, длина плеч рычагов поворотного устройства L1 = L2 = L3 = 14 мм. При повороте рычага 3 на 100, диск 4 также повернется на 100. Лопатки 6

189

тоже повернутся на 100, увеличивая начальный угол установки лопаток, например, с 20 до 300. При этом изменя тся направление потока газа на лопатки, мощность турбины и частота вращения колеса. Следует отметить, что при различной длине рычагов управления необходимо учитывать передаточные отношения.

Камера управления (регулятор давления), соединенная со штоком 1, имеет подобную конструкцию и принцип действия как изображенные на рис. 12.3.

ибАДИ Рис. 12.5. Схема регул рования турбины с поворотом лопаток

соплового аппарата:

1 – штокСкамеры управлен я; 2 – регулируемый ограничитель (винт); 3 – рычаг управлен я; 4 – диск поворотный; 5 – рычаг поворота лопаток 6 соплового аппарата; 7 – корпус неподвижный;

8 – лопатки колеса турбины

В табл. 12.2 приведены основные неисправности турбокомпрессоров с перепуском газа мимо турбины и поворотом лопаток соплового аппарата турбины, указаны причины неисправностей и способы их устранения.

Цифрами обозначено:

1 – двигатель глохнет при разгоне; 2 – недостаток мощности двигателя; 3 – черный выхлоп из системы выпуска; 4 – чрезмерный расход масла; 5 – выхлоп синего цвета из системы выпуска; 6 – шум в турбокомпрессоре; 7 – повторяющийся звук в турбокомпрессоре; 8 – утечка масла через уплотнение компрессора; 9 – потеря подвижности штока камеры управления.

190