Материал: 2261

Внимание! Если размещение файла нарушает Ваши авторские права, то обязательно сообщите нам

На основе гидравлических ударных устройств изготавливают гидротрамбовки, рыхлители активного действия, гидроломы, перфораторы и др.

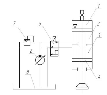
На рис. 31. приведена схема гидравлического ударного устройства. Управление гидроударным устройством осуществляется с помощью специального блока управления, который подаёт сигналы на электромагнит гидравлического распределителя 5.

Электромагнит перемещает золотник гидравлического распределителя 5, переключая гидроударное устройство из режима холостого хода в режим рабочего хода и наоборот.

Рис. 31. Схема гидроударного устройства: 1 – пневмоаккумулятор (содержит сжатый газ

под большим давлением); 2 – взводящая полость; 3 – сливная полость; 4 – подвижная часть;

5 – двухпозиционный гидравлический распределитель с электромагнитным управлением;

6 – регулируемый насос; 7 – переливной клапан: 8 – гидробак

В режиме холостого хода рабочая жидкость поступает во взводящую полость 2, при этом подвижная часть 4 перемещается вверх, сжимая газ в пневмоаккумуляторе 1, накапливая энергию сжатого газа. В режиме рабочего хода гидравлический распределитель 5 соединяет взводящую полость 2 со сливной полостью 3. При этом энергия

- 60 -

газа, сжатого в пневмоаккумуляторе 1 передаётся подвижной части 4, происходит удар.

На рис. 32 приведена конструктивная схема гидромолота. Гидромолоты устанавливаются на одноковшовые экскаваторы в качестве навесного оборудования и предназначены для разрушения асфальтобетонных покрытий, кирпичной кладки, элементов строительных конструкций и др.

Подачу рабочей жидкости в гидромолот обеспечивают двухпозиционный гидравлический распределитель с электромагнитным управлением, насос, предохранительный клапан.

При взводе поршня 1 рабочая жидкость поступает в подпоршневое пространство через канал в бойке 2. Поршень 1 при этом поднимается вверх, дополнительно сжимая газ в полости 4 пневмоаккумулятора.

4

1

 

2

6

 

8

5

 

7

 

 

3

Рис. 32. Схема гидромолота:

1 – поршень; 2 – ударная часть (боёк); 3 – рабочий инструмент (долото, зубило);

4 – полость пневмоаккумулятора; 5 – корпус;

6 – двухпозиционный гидравлический распределитель с электромагнитным управлением; 7 – насос;

8 – предохранительный клапан

- 61 -

При рабочем ходе подпоршневое пространство соединяется со сливной гидролинией, поршень под действием сжатого газа устремляется вниз и, набрав скорость, ударяет по бойку 2, передавая ему свою кинетическую энергию. Боёк 2 непосредственно контактирует с инструментом 3 и передаёт ему энергию удара. Инструмент 3 наносит удары непосредственно по разрушаемому материалу.

Частота ударов гидромолота зависит от настройки блока управления, который подаёт управляющие импульсы тока на электромагнитную катушку гидравлического распределителя 6.

Конструктивное исполнение гидромолотов может быть различным в зависимости от назначения и фирмы-разработчика.

Основные параметры гидромолотов различных фирм, навешиваемых на одноковшовые экскаваторы, находятся, обычно, в следующих пределах:

-энергия удара 1,5…8 кДж;

-частота ударов 120…500 1/мин (2…8,3 1/с):

-эффективная мощность 9…20 кВт:

-масса бойка 20…50 кг.

1.17.Поведение материалов под действием вибрации

1.17.1. Влияние вибрации на сыпучие тела

При воздействии вибрации на сыпучее тело, оно приобретает подвижность, текучесть. Такое состояние сыпучего тела называют

псевдоожижением.

В этом состоянии сцепление между частицами ослабевает, частицы приближаются друг к другу, объём пор и пустот уменьшается, сыпучее тело уплотняется. Наибольшее уплотнение сыпучего тела достигается при виброускорениях близких к ускорению свободного падения.

При дальнейшем увеличении виброускорения частицы сыпучего тела начинают терять контакт с вибрирующим рабочим органом, разрушаются связи между частицами, сыпучее тело разрыхляется, его частицы начинают усиленно циркулировать по объёму сыпучего материала. Такое состояние сыпучего тела называется виброкипением.

- 62 -

Переход от состояния псевдоожижения к состоянию виброкипения осуществляется при виброускорениях, превышающих ускорение свободного падения.

При действии вибрации на сыпучие тела, снижается коэффициент трения между частицами, углы внутреннего и внешнего трения.

Эффект виброкипения сыпучей среды используют при решении вопросов вибротранспортирования, вибпропросеивания сыпучей среды, виброобъёмной обработке деталей и т.д.

1.17.2. Действие вибрации на конструкционные материалы

Вибрация различным образом влияет на хрупкие и пластичные конструкционные материалы (стали, пластмассы, цветные металлы).

При воздействии вибрации на хрупкие материалы в местах концентрации напряжений образуются усталостные микротрещины, которые постепенно достигают значительных размеров, что в итоге приводит к внезапному разрушению конструкции при отсутствии каких либо видимых причин.

Поэтому при строительстве морских и речных судов иллюминаторам придают округлую форму, чтобы не создавать зоны концентрации напряжений в корпусе судна. Алюминиевые детали корпуса и крыльев самолётов до сих пор соединяют заклёпками, иллюминаторы пассажирских самолётов выполняют овальной формы. Детали металлоконструкции автомобильных и железнодорожных мостов также, чаще всего, соединяют заклёпками (клёпаные соединения создают минимальную концентрацию напряжений).

Для повышения срока службы высоконагруженных деталей (валы, оси, шестерни), повышения износоустойчивости, устойчивости к знакопеременным нагрузкам, в том числе и к вибрациям, используют специальные методы поверхностной обработки деталей - цементирование, азотирование, поверхностная закалка и т.д.

В результате поверхность детали приобретает высокую прочность и твёрдость, внутри детали материал сохраняет свою пластичность, что препятствует распространению усталостных трещин, приводящих к внезапным разрушениям.

При проектировании и изготовлении деталей, подвергаемых действию вибрации и знакопеременным нагрузкам, принимают спе-

- 63 -

циальные меры для предотвращения образования зон концентрации напряжений. Например, при переходе от одного диаметра вала к другому используют галтели (плавные закругления), поверхность деталей шлифуют и полируют, чтобы устранить микрориски, наносимые обрабатывающим инструментом, которые также могут спровоцировать начало развития усталостных трещин.

В пластичных материалах под действием длительных вибрационных воздействий наблюдается явление виброползучести – процесс изменения размеров и формы деталей под действием вибрации.

1.18. Вибрационные сортировочные машины

Процесс разделения сыпучего материала на классы по крупности зёрен называется грохочением или сортировкой.

Наибольшее распространение получил способ разделения массы путём просеивания на грохотах. Основной частью грохота является просеивающая поверхность, которая выполняется либо в виде сита, либо в виде решета.

Сита изготавливаются из плетёной стальной проволоки. В местах переплетения проволока сваривается контактной сваркой.

Решёта изготавливают методом штамповки из листовой стали или резины.

По конструктивному исполнению грохоты могут быть неподвижными, барабанными ( виде вращающегося наклонного барабана с отверстиями различной величины), вибрационными.

В свою очередь вибрационные грохоты по конструктивному исполнению могут быть:

-эксцентриковые с жёстким приводом;

-инерционные наклонные;

-инерционные горизонтальные.

На рис. 33 изображена схема наклонного эксцентрикового грохота. Грохот состоит из короба 1, который наклонён к горизонту под углом 15...25 . Короб подвешен на опорных пружинах 2. Грохот приводится в движение электродвигателем 3, который с помощью клиноремённой передачи 4 вращает эксцентриковый вал 8.

- 64 -