Материал: 2157

Внимание! Если размещение файла нарушает Ваши авторские права, то обязательно сообщите нам

Лабораторная работа № 2

СТЕНД ДЛЯ ИСПЫТАНИЯ И ДИАГНОСТИКИ АГРЕГАТОВ НАДДУВА

2.1. Цели и задачи работы

Цель работы. Приобрести навыки при испытании и диагностике агрегатов наддува на испытательном стенде.

Задачи работы. Изучить конструкцию стенда по испытанию и диагностике агрегатов наддува и методику испытания и регулировки устройства для перепуска газа мимо турбины.

Оборудование. Турбокомпрессор ТКР-5 с перепуском газа мимо турбины, насос, компрессор, индикатор, манометр.

2.2. Общие положения

Для повышения мощности двигателей, снижения удельного расхода топлива и токсичности отработавших газов используют систему наддува. Наибольшее применение получил газотурбинный наддув, в котором центробежный компрессор и турбина имеют газовую связь.

Для согласования протекания рабочего процесса в камере сгорания двигателя и количества подаваемого компрессором воздуха применяют следующие способы регулирования:

перепуск воздуха на вход в турбину;

перепуск части отработавших газов мимо турбины;

поворот соплового лопаточного аппарата в компрессоре или турбине;

изменение проходного сечения на входе в турбину. Исполнительные механизмы указанных способов регулирования

могут быть механические (мембранные с пружиной) или электронные. Для привода в движение заслонки или соплового аппарата механизм поворота имеет шток, по анализу движения которого можно выполнить диагностику и определить неисправности. Движение штока (ход) определяется при помощи индикатора или измерительной аппаратуры с индуктивным датчиком.

Наибольшее применение в практике получила система автоматического регулирования с перепуском газа мимо турбины. Она позволяет обеспечить двигатель требуемым количеством воздуха на всех

18

режимах работы и ограничить максимальную частоту вращения вала турбокомпрессора. Мощность турбины согласуется с нагрузкой двигателя.

2.3.Устройство и работа стенда для испытания

идиагностики агрегатов наддува

Для диагностики и получения экспериментальных характеристик компрессора и турбины была предложена схема стенда. За основу принят стенд для продувки турбин турбокомпрессоров типа ТКР-14, созданный на кафедре «Двигатели внутреннего сгорания» Тихоокеанского государственного университета города Хабаровска.

Стенд включает в себя две воздуходувки ТВ-42, соединенные последовательно для получения необходимого давления перед турбиной, имеет систему смазки подшипников, трубопроводы с регулировочными задвижками, позволяющими установить необходимый режим работы турбокомпрессора, приборы для измерения давления, температуры и частоты вращения ротора. Полное давление фиксируется манометрами, перепады между полным и статическим давлением

– жидкостными пьезометрами. В качестве тормоза для турбины используется центробежный компрессор. Нагрузка регулируется изменением расхода воздуха через компрессор при помощи заслонки, установленной на его выходе.

На рис. 2.1 приведена схема рекомендуемого стенда, позволяющая проводить диагностику и испытание турбокомпрессоров с ради- ально-осевой турбиной бензиновых и дизельных быстроходных двигателей мощностью до 360 кВт.

Данный стенд позволяет проводить следующие работы:

диагностику и настройку турбокомпрессоров бензиновых и дизельных быстроходных двигателей;

холодную и горячую обкатку турбокомпрессоров после ремонта;

моделирование режимов работы турбокомпрессора для условий эксплуатации.

Установка имеет систему смазки подшипников турбокомпрессора, включающую емкость для масла 14, насос 12 с перепускным клапаном 13, фильтрующий элемент 11, терморегулятор и холодильник 10. Марка масла должна соответствовать моторному маслу, применяемому на двигателе, на котором установлен испытуемый турбоком-

19

прессор. Температура масла должна быть не менее 100 0С и соответствовать условиям эксплуатации. При использовании моторного масла SAE 5W-30, API-CD (М3З-10Д2) для высокофорсированных двигателей с наддувом его кинематическая вязкость при 100 0С лежит в пределах 9,5 – 11,5 сСт.

расх.

тах.

ман. терм.

возд. газ

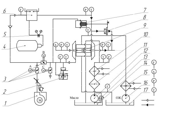
Рис. 2.1. Стенд для диагностики и испытания турбокомпрессоров: 1 воздуходувка; 2 предохранительный клапан (Blow - off); 3 заслонки

(клапаны) поворотные с электромеханическим приводом; 4 баллон с газом (пропан - бутан); 5 редуктор газовый; 6 камера сгорания с искровым розжигом; 7 камера управления перепускного устройства; 8 клапан (заслонка) перепускного устройства; 9 турбокомпрессор; 10 терморегулятор (охладитель масла); 11 фильтрующий элемент; 12 насос; 13 перепускной клапан; 14 емкость для масла; 15 охладитель; 16 насос центробежный; 17 емкость

для охлаждающей жидкости

При износе подшипников скольжения увеличивается зазор между валом и подшипником, при этом расход масла также возрастает. По изменению расхода масла рекомендуется определение зазора в подшипниковом узле и определение его предельного значения.

При нарушении уплотнения между подшипниковым узлом и ко-

20

лесом компрессора или турбины возможно просачивание масла, что также является дефектом в работе турбокомпрессора.

Для охлаждения турбокомпрессора, когда рабочим телом является газ с температурой до 900 К, используется система охлаждения, состоящая из ёмкости для охлаждающей жидкости 17, насоса центробежного типа 16 и охладителя 15. Установка может работать в одном из двух режимов:

В первом режиме в качестве рабочего тела используется сжатый атмосферный воздух (холодный режим). С пульта управления приводятся в действие поворотные заслонки 3. При включении воздуходувки 1 и открытом клапане 3 перед ней (верхний клапан закрыт) воздух поступает на вход в турбину турбокомпрессора 9. Расход воздуха через турбину регулируется дросселем.

Перед тем как запустить воздуходувку 1, нужно включить систему смазки и убедиться, что давление на входе в узел смазки подшипников составляет не менее 0,2 МПа. Так как турбина приводится в движение от воздуха, который имеет температуру не более 30 0С, то систему охлаждения можно не включать.

Частоту вращения вала ротора турбокомпрессора определяют в процессе исследования при помощи тахометра АТТ6002. Для измерения температуры воздуха на входе и выходе из компрессора используют термометры, давления – манометры, расхода − расходомеры. В качестве тормоза для турбины используется компрессор (К) турбокомпрессора 9. Изменяя положение заслонки 3 на выходе из компрессора (заслонка закрыта), устанавливают необходимое давление перед турбиной, расход воздуха и проводят испытания.

Во втором режиме используются продукты сгорания, поступающие из камеры сгорания 6 (горячий режим). С пульта управления приводятся в действие поворотные заслонки 3. При подаче топлива из баллона 4 (пропан-бутановая смесь) и воздуха из воздуходувки 1 в камеру 6 поток продуктов сгорания поступает в турбину, вращая ее колесо. После воспламенения топлива в камере сгорания воздух поступает из компрессора. При этом верхняя заслонка открыта, а две нижние (и ) закрываются, а воздуходувка 1 выключается. Количество газа на входе в турбину регулируется изменением подачи топлива, поступающего в камеру сгорания. При использовании камеры сгорания кроме системы смазки дополнительно включается система охлаждения. Кроме газа, для организации процесса горения в камере 6 возможно применение распыленного дизельного топлива.

21

Как для первого, так и для второго режимов работы стенда (рис. 2.1), используются тахометр (S), расходомер (F), манометры давления (P) и термометры (T). Для определения скорости потока газов в различных сечениях используются пьезометры и трубки Пито (лабораторная работа № 1). Для установки на стенд турбокомпрессоров с различными размерами предусмотрены переходные фланцы.

2.4. Испытание и настройка устройства перепуска газа мимо турбины

На рис. 2.2 показан агрегат наддува с компрессором, турбиной и устройством для перепуска газа мимо турбины. Пневматическая камера 2 герметично сообщена с выходом компрессора. Перепускной канал, закрываемый заслонкой 3, соединен каналом с входом в турбину. Давление наддува передается на мембрану, поджатую пружиной. При величине давления больше оптимального мембрана, преодолевая усилие пружины, перемещает шток, который через систему рычагов управляет заслонкой 3. При этом изменяется массовое количество газа, направляемое на колесо турбины, и частота вращения ротора турбокомпрессора.

Рис. 2.2. Турбокомпрессор с перепускным устройством: 1 – пневматическая камера; 2 – рычаг управления заслонкой; 3 – заслонка

На рис. 2.3 приведена схема устройства для перепуска газа мимо турбины (в атмосферу) с установкой индикатора 7 для диагностики.

Система перепуска работает следующим образом. Воздух под определенным давлением PК из компрессора 1 поступает в камеру управления 2, действуя на мембрану 3 площадью SМ , создаёт силу (Н) со стороны мембраны (диаметр мембраны 40 – 60 мм)

22