Материал: 2157

Внимание! Если размещение файла нарушает Ваши авторские права, то обязательно сообщите нам

Подача воздуха (кислорода) может быть снижена в результате засорения фильтра. Поэтому при наличии черного дыма в системе выпуска в первую очередь необходимо заменить забившийся воздушный фильтр. Если замена фильтра не устранила указанное нарушение работы двигателя, то следующей причиной может быть низкое давление наддува или завышенная подача топлива.

При своевременном и качественном обслуживании двигателя турбокомпрессор может работать длительное время без нарушений и поломок. Иногда турбокомпрессор демонтируют с двигателя, не диагностируя его состояние. Ремонт турбокомпрессора нужно проводить, убедившись в полном отсутствии нарушений в работе двигателя. Часто это позволяет предотвратить бесполезную замену исправных агрегатов наддува.

На рис. 7.1 показан разрез турбокомпрессора с устройством перепуска газа мимо турбины.

Рис. 7.1. Разрез турбокомпрессора

73

Основанием для поиска неисправностей служит обращение клиента. Для успешного поиска неисправности выясняется, при каких условиях она возникла. Для этого заполняется опросный лист, в котором указывается, является ли неисправность длительной, при каких условиях она проявляется, как изменилась мощность, расход топлива.

Электронные системы впрыска включают самодиагностику. Все современные блоки управления передают на считывающие устройства замеренные параметры, по анализу которых проводят самодиагностику. В табличных данных указывается режим работы двигателя, подача топлива, расход воздуха, температура охлаждающей жидкости, воздуха, топлива, начало впрыскивания до ВМТ поршня, давление наддува, отклонение в 1 цилиндре от заданной подачи топлива [1].

Самые распространенные неисправности турбокомпрессоров – шум при его работе, синий или черный дым из выхлопной системы, повышенный расход масла, снижение мощности двигателя.

Шумная работа турбокомпрессора происходит в результате повреждения лопаток колес, их касания с другими деталями, биения в результате износа подшипников и вала и увеличения зазора между ними.

По цвету отработавших газов в процессе диагностики можно оценить неисправности цилиндропоршневой группы, системы питания и снабжения воздухом.

Белый цвет отработавших газов говорит о присутствии воды в топливе или ее поступления в цилиндры двигателя через поврежденные участки прокладки, расположенной между головкой и блоком цилиндров, а также трещины в цилиндре.

Черный цвет газов возникает в результате образования сажи. Сажа появляется в процессе сгорания углерода при недостатке воздуха или избытке топлива. Нарушение процесса сгорания происходит в результате снижения давления воздуха в линии впуска или нарушения регулировки топливной аппаратуры.

При засорении воздушного фильтра в цилиндр двигателя поступает недостаточное количество воздуха, что ведет к неполному сгоранию топлива, снижению мощности, образованию сажи и черному дыму из выхлопной системы. Снижение мощности двигателя может быть и в результате нарушений процесса топливоподачи, плохой работе системы перепуска газа мимо турбины или неисправности клапана рециркуляции отработавших газов и других нарушений систем автоматического регулирования.

74

Голубому цвету отработавших газов способствует наличие моторного масла в процессе сгорания, которое содержит различные присадки. Утечки масла могут происходить из узла смазки подшипников турбокомпрессора. Причиной этого является загрязнение воздушного фильтра, которое способствует созданию разрежения на входе в компрессор, или износ уплотнений между корпусом, колесом компрессора и валом.

По изменению цвета отработавших газов (особенно черного или голубого) определяют нарушения в системе снабжения воздухом и топливом.

Для диагностики турбокомпрессоров необходимо знать их технические характеристики.

Турбокомпрессоры ТКР-5,5 выпускаются с регулирующим клапаном, что позволяет изменять мощность на валу турбины путем перепуска газов мимо рабочего колеса.

Прежде чем проводить диагностику агрегатов наддува, необходимо проверить исправность системы питания и цилиндропоршневой группы двигателя.

Для определения компрессии (давления воздуха в конце такта сжатия) используют прибор, состоящий из манометра, трубки и обратного клапана. Вычисляя компрессию в отдельных цилиндрах, косвенно оценивается состояние поршневой группы и ее износ. Компрессометр устанавливается в отверстие для крепления форсунки или свечей накаливания. Проверка компрессии производится при пусковой частоте вращения коленчатого вала. Получаемая величина давления для дизеля не должна быть менее 2,5 МПа.

После проверки компрессии оценивают состояние топливной аппаратуры. Неисправности топливной аппаратуры рекомендуется определять при помощи зажимного (съемного) датчика [3], пьезопленка которого при помощи специального устройства прижимается к цилиндрической поверхности трубопровода высокого давления. При деформации трубки изменяется сопротивление пьезопленки, а при помощи усиливающей и регистрирующей аппаратуры фиксируется импульс давления, по анализу которого находится состояние насоса высокого давления и форсунки.

Определив состояние поршневой группы и топливной аппаратуры (в нашем примере компрессия двигателя и топливная аппаратура находятся в исправном состоянии), приступают к поиску неисправностей агрегата наддува и его вспомогательных систем.

75

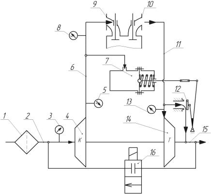
На рис. 7.2 показана схема системы наддува двигателя с перепуском газа мимо турбины и рециркуляцией отработавших газов.

На схеме указано расположение вакуумметра 3 в линии всасывания 2, манометра 5 на выходе из компрессора 4, манометра 8 на входе системы впуска в двигатель, манометра 13 на входе отработавших газов в турбину. При помощи вакуумметра 3 определяют разряжение в линии всасывания. По разности показаний манометра 5 и 8 определяют герметичность нагнетательного канала 6 и заслонки 12. Рециркуляция (возврат) отработавших газов во впускную систему 2 производится с целью уменьшения токсичности газов в выпускной системе.

Рис. 7.2. Схема газотурбинного наддува двигателя с перепуском газа мимо турбины и рециркуляцией отработавших газов: 1 – фильтр воздушный; 2 – впускной канал; 3 – вакуумметр; 4 – компрессор; 5 – манометр; 6 – нагнетательный канал; 7 – камера управления с мембраной и пружиной; 8 – манометр;

9 – впускной коллектор; 10 – выпускной коллектор; 11 – канал подвода газа к турбине; 12 – заслонка перепускного отверстия; 13 – манометр; 14 – турбина; 15 – выпускная система; 16 – клапан рециркуляции

76

Дымность отработавших газов обычно проверяют прибором «Хартридж». В процессе проверки фильтра на загрязнение двигатель работает с фильтрующим элементом и без него. Если уровень дымности значительно снизился при удалении фильтрующего элемента, то одной из причин дымления являлся засоренный фильтр.

При эксплуатации двигателя с наддувом необходимо уделять внимание тепловой напряженности подшипников ротора и деталям уплотнения. Нельзя проводить резкую остановку двигателя после длительной работы на полной нагрузке, так как температура корпуса турбокомпрессора может увеличиться со 100 до 200 0С и привести к поломкам. Повышение температуры происходит в результате прекращения подачи масла в подшипниковый узел и интенсивному подводу теплоты от колеса турбины. Для снижения тепловой напряженности турбокомпрессора рекомендуется работа двигателя на режиме холостого хода в течение 5–10 мин до полной его остановки.

На рис. 7.3 приведена схема регулирования турбины с поворотом лопаток соплового аппарата. Схема регулирования очень эффективна, но утечка масла через уплотнения в зоне подшипника приводит к образованию коксовых отложений в соединениях и заклиниванию системы.

Рис. 7.3. Схема регулирования турбины с поворотом лопаток соплового аппарата:

1 – шток камеры управления; 2 – регулируемый ограничитель (винт); 3 – рычаг управления; 4 – диск поворотный; 5 – рычаг поворота лопаток 6; 7 – корпус; 8 – лопатки колеса турбины

77