Таблиця 4.3 - Матеріальний баланс скрубера Ск2
|
Прихід |
Кг/год |
Витрата |
Кг/год |
|
1. Реакційна суміш, |
26106,9 |
1. Реакційна суміш, |
25782,9 |
|
в т.ч. |
|
в т.ч. |
|
|
вінілхлорид |
25126,8 |
вінілхлорид |
25076,5 |
|
ацетилен |
409,4 |
ацетилен |
409,4 |
|
дихлоретан |
81,9 |
дихлоретан |
81,9 |
|
ацетальдегід |
81,9 |
ацетальдегід |
81,9 |
|
хлороводень |
406,9 |
хлороводень |
113,6 |
|
|
|
вода |
19,6 |
|
2. Вода |
3916,1 |
2. Розчин HCl 7%-й, |
|
|
|
|
в т.ч. хлороводень |
293,3 |
|
|
|
вода |
3896,5 |
|
|
|
3. Втрати вінілхлориду |
50,3 |
|
Всього |
30023,0 |
Всього |
30023,0 |
Для того, щоб повністю добути з продуктів реакції хлороводень, третій скрубер зрошують 30 %-м розчином гідрооксиду натрію. В колоні протікає реакція:
+ NaOH → H2O + NaCl
Витрата гідроксиду натрію:
,6 ∙ 40/36,5 = 124,5 кг/год,
де 40 - молекулярна маса гідроксиду натрію, кг/моль.
Кількість 30 %-го розчину гідроксиду натрію, необхідного для промивки
,5 ∙ 100/30 = 415 кг/год.
Розчин лугу подається в 5 %-му надлишку:
,05 ∙ 415 = 435,8 кг/год,
де міститься 435,8 ∙ 0,3 = 130,7 кг/год гідроксиду натрію і 435,8 - 130,7 = =305,1 кг/год води.
При нейтралізації утворюється:
хлориду натрію 113,6 ∙ 58,5/36,5 = 182,1 кг/год;
води 124,5 ∙ 18/40 = 56 кг/год,
де 58,5 - молекулярна маса хлориду натрію, кг/кмоль.
В розчині, який виходить зі скрубера, міститься 130,7 - 124,5 = 6,2 кг/год гідроксиду натрію і 305,1 + 56 = 361,1 кг/год води.
Результати розрахунків зводимо
в табл.4
Таблиця 4.4 - Матеріальний баланс скруберу Ск3
|
Прихід |
кг/год |
Витрата |
кг/год |
||
|
1. Реакційна суміш, |
25782,9 |
1. реакційна суміш, |
25669,3 |
||
|
в т.ч. |
|
в т.ч. |
|
||
|
вінілхлорид |
25076,5 |
вінілхлорид |
25076,5 |
||
|
ацетилен |
409,4 |
ацетилен |
409,4 |
||
|
дихлоретан |
81,9 |
дихлоретан |
81,9 |
||
|
ацетальдегід |
81,9 |
ацетальдегід |
81,9 |
||
|
хлороводень |
113,6 |
вода |
19,6 |
||
|
вода |
19,6 |
|
|
||
|
|
|
2. Розчин після |
549,4 |
||
|
2. Розчин NaOH, в т.ч. |
435,8 |
нейтралізації |
|
||
|
гідроксид натрію |
130,7 |
в т.ч. хлорид натрію |
182,1 |
||
|
вода |
305,1 |
гідроксид натрію |
6,2 |
||
|
|
|
вода |
361,1 |
||
|
Всього |
26218,7 |
Всього |
26218,7 |
||
4.2.3 Сушіння
Сушіння продуктів реакції відбувається шляхом відділення води в сепараторі.
Результати наведені у табл. 4.5.
Таблиця 4.5 - Матеріальний баланс сепаратора
|
Прихід |
кг/год |
Витрата |
кг/год |
|
1. реакційна суміш, |
|
1. Реакційна суміш |
|
|
в т.ч. |
|
в т.ч. |
|
|
вінілхлорид |
25076,5 |
вінілхлорид |
25076,5 |
|
ацетилен |
409,4 |
ацетилен |
409,4 |
|
дихлоретан |
81,9 |
дихлоретан |
81,9 |
|
ацетальдегід |
81,9 |
ацетальдегід |
81,9 |
|
вода |
19,6 |
|
|
|
|
|
2. Нижній шар води |
19,6 |
|
Всього |
25669,3 |
Всього |
25669,3 |
4.2.4 Ректифікація
В першій ректифікаційній колоні з реакційної суміші у вигляді кубової рідини виводиться 99,5 % дихлоретану і 0,5 % вінілхлориду.
Кількість дихлоретану в кубі:
,9 ∙ 0,995 = 81,5 кг/год.
В дистиляторі лишається дихлоретану:
,9 - 81,5 = 0,4 кг/год.
Кількість вінілхлориду в кубі:
,5 ∙ 0,005 = 125,4 кг/год.
Відганяється 25076,5 - 125,4 = 24951,1 кг/год вінілхлориду.
Результати розрахунку зведені в табл. 6.
В другій колоні у вигляді дистиляти відганяється ацетилен, ацетальдегід та 0,3 % вінілхлориду.
Кількість вінілхлориду в дистиляті:
, 1∙ 0,003 =7 5 кг/год.
Кубова рідина являє собою товарний вінілхлорид і містить залишки дихлоретану.
В кубі колони міститься вінілхлориду:
,1 - 75 = 24876,1 кг/год.
Результати розрахунків зводимо в
табл. 7.[16]
Таблиця 4.6 - Матеріальний баланс першої ректифікаційної колони РК1
|
Прихід |
кг/год |
Витрата |
кг/год |
|
|
|
1. Реакційна суміш, |
|
1. Дистилят, |
25442,8 |
|
|
|
в т.ч. |
|
в т.ч. |
|
|
|
|
вінілхлорид |
25076,5 |
вінілхлорид |
24951,1 |
|
|
|
ацетилен |
409,4 |
ацетилен |
409,4 |
|
|
|
дихлоретан |
81,9 |
ацетальдегід |
81,9 |
|
|
|
ацетальдегід |
81,9 |
дихлоретан |
0,4 |
|
|
|
|
|
2. Кубовий залишок, |
206,9 |
|
|
|
|
|
в т.ч. |
|
|
|
|
|
|
дихлоретан |
81,5 |
|
|
|
|
|
вінілхлорид |
125,4 |
||
|
Всього |
25649,7 |
Всього |
25649,7 |
||
Таблиця 4.7 - Матеріальний баланс другої ректифікаційної колони РК2
|
Прихід |
кг/год |
Витрата |
кг/год |
|
1. Живлення, в т.ч. |
|
1. Дистилят, в т.ч. |
|
|
вінілхлорид |
24951,1 |
вінілхлорид |
75,0 |
|
ацетилен |
409,4 |
ацетилен |
409,4 |
|
дихлоретан |
0,4 |
ацетальдегід |
81,9 |
|
ацетальдегід |
81,9 |
|
|
|
|
|
2. Кубовий залишок, |
|
|
|
|
в т.ч. |
|
|
|
|
вінілхлорид |
24876,1 |
|
|
|
дихлоретан |
0,4 |
|
Всього |
25442,8 |
Всього |
25442,8 |
В табл.
4.8. представлений зведений матеріальний баланс.
Таблиця 4.8
|
Прихід |
кг/год |
Витрата |
кг/год |
|
||
|
1. Ацетилен |
11037,7 |
1. Розчин HCl 12%-й, в т.ч. |
|
|
||
|
В т.ч. волога |
33,5 |
хлороводень |
2076,6 |
|
||
|
2. Хлороводень |
16220,1 |
вода |
15288,6 |
|
||
|
3. Розчин HCl 7%-й, |
|
2. Розчин HCl 7%-й, в т.ч. |
|
|
||
|
В т.числі |
|
хлороводень |
293,3 |
|
||
|
хлороводень |
1146,2 |
вода |
3896,5 |
|
||
|
вода |
15228,6 |
3. Втрати вінілхлориду на |
|
|
||
|
4. вода |
3916,1 |
Стадії відмивки |
304,3 |
|
||
|
5. Розчин NaOH, |
435,8 |
4. Розчин після нейтралі- |
549,4 |
|||
|
В т.ч |
|
зації, в т.ч. |
|
|||
|
Гідроксид натрію |
130,7 |
Хлорид натрію |
182,1 |
|||
|
вода |
305,1 |
Гідрооксид натрію |
6,2 |
|||
|
|
|
вода |
361,1 |
|||
|
|
|
5. Вода зі стадії осушки |
19,6 |
|||
|
|
|
6. Кубовий залишок колони |
206,9 |
|||
|
|
|
РК1, в т.ч. |
|
|||
|
|
|
дихлоретан |
81,5 |
|||
|
|
|
вінілхлорид |
125,4 |
|||
|
|
|
7. Дистилят колони РК2, |
|
|||
|
|
|
в т.ч. ацетилен |
409,4 |
|||
|
|
|
вінілхлорид |
75,0 |
|||
|
|
|
ацетальдегід |
81,9 |
|||
|
|
|
8. Кубовий залишок колони |
|
|||
|
|
|
РК2, в т.ч. |
|
|||
|
|
|
вінілхлорид |
24876,1 |
|||
|
|
|
дихлоретан |
0,4 |
|||
|
Всього |
48018,0 |
Всього |
48018,0 |
|||
ВИСНОВКИ
. Після розгляду методу виробництва вінілхлориду гідрохлоруванням ацетилену стає зрозумілим, що по даній схемі він не є перспективним через значну ціну головної сировини - ацетилену.
. Розглянутий метод має незначний вплив на навколишнє природнє середовище, але має свої недоліки у тому, що незначні кількості основного продукту виробництва все ж, потряпляють у довкілля і мають доволі значний період напіврозпаду, особливо якщо виробництво проходить майже цілорічно.
. Були розглянуті інші варіанти класичного виробництва вінілхлориду, новітні та альтернативні методи. Відносно них можна сказати, що вони є ефективними на певних територіях відносно сировини та наявних ресурсів (за економічними показниками), а новітні та альтернативні методи потребують подальшого опрацювання.
. під час розгляду методу, було видно, що окрім вінілхлориду, за розглядаємим методом, залишковим є ацетилен. Це дозволяє повертати його назад у виробництво, або розглядати метод, як метод із виходом двох основних продуктів.
. Незважаючи на те, що медод
гідрохлорування ацетилену є доволі затратним, відносно його продуктивності (99
% виходу продукту) він залишається доволі ефективним і популярним.
СПИСОК ВИКОРИСТАНИХ ДЖЕРЕЛ
1. Химическая енциклопедия: В 5 т.: Т.1: А - Дарзана/Редкол.: Кнунянц И. Л. (гл.ред) и др. - М.: Сов. Енцикл., 1988. - 623с.
2. Product Safety Assessment: Vinyl Chloride Monomer - www.dow.com/productsafety/finder/vcm.htm (Англ.). Product Safety. Dow Chemical.
. Довідка про стан "хлорної" галузі хімічної промисловості Росії.Підготовлено Російським Центром "Хлорбезопасность" - www.fas.gov.ru/news/n_1097.shtml. Федеральна Антимонопольна Служба РФ (23 серпня 2004).
. Яворський В.Т. та ін. Загальна хімічна технологія. Підручник. - Львів: Видавництво національного університету “Львівська політехніка”, 2005. - 552с.
. Воробьев В.А., Андрианов Р.А. Технология полимеров. Учебник для вузов. - М.: “Высшая школа”, 1980. - 303с.
. Брацыхин Е.А., Шульгина Э. С. Технология пластических масс: Учебное пособие для техникумов. - 3-е изд., перераб. и доп. - Л.: Химия,1982. - 328с.,ил.
. Сборник удельных показателей образования отходов производства и потребления. Москва. 1999г.
. Гончаров А.І., Середа І.П. Хімічна технологія, ч.2: Підручник для студентів. - К.: Вища школа. 1980. - 280с.
. Тимонин А.С. Инженерно-экологический справочник. Т.1. - Калуга: Издательство М.Бочкаревой. 2003. - 1024с.
. Тимофеев В.С. Принципы технологии основного органического и нефтехимического синтеза: Учебю пособие для вузов. - 2-е изд., перераб. - М.: Высш.шк., 2003. - 536 с.
. Ошанина И.В., Брук Л.Г., Темкин О.Н «Альтернативные методы получения продуктов основного органического синтеза», М. МИТХТ. 2002. - 106 с.
. Журавлев
В.А. Расчет материальных балансов при проектировании производств органического
синтеза: учеб. пособие/ В.А. Журавлев, Т.С. Котельникова; КузГТУ. - Кемерово,
2012. - 92 с.
ДОДАТОК
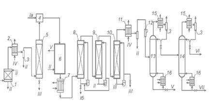
Схема 1 - Установка
для добування вінілхлориду гідрохлоруванням ацетилену в газовій фазі
Схема 2 - Iа - хлороводень; Iб -
соляна кислота; II - водний конденсат; III - розчин NaOH; IV - розсіл; V -
важкокипляча фракція; VI - легкокипляча фракція; VII - вінілхлорид; 1 -
вогнеперешкоджувая; 2,11 - розсольні конденсатори; 3 - сепаратор; 4 - змішувач;
5 - осушувальна колона; 6 - реактор; 7 - холодильник; 8-10 - скрубери; 12 -
компресор; 13,14 - ректифікаційні колони; 15 - дефлегматор; 16 - кип’ятильник