Материал: Виробництво вінілхлориду

Внимание! Если размещение файла нарушает Ваши авторские права, то обязательно сообщите нам

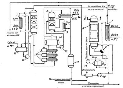
В якості абсорбенту використовується N-метилпіролідон (N-МП). Абгази під тиском 0,5-0,7 МПа подаються в абсорбційну колону 2 з насадкою з металевих кілець Рашига 25 х 25 х 0,5, зрошену охолодженим N-МП. Очищені абгази змішуються з малоконцентрованими абгазами, поступаючими від продувки апаратів і вентвідсосів, і подаються в адсорбційну колону 6, в якій очищуються до санітарних норм. Насичений ВХ абсорбент з колони 2 відводиться через групу теплообмінників 15, в яких нагрівається за рахунок тепла регенерованого N-МП, і надходить у десоррбційну насадкову колону 3. При підігріві до температури ≈100 °С з N-МП десорбується ВХ і волога, які відводяться в колектор 4, пари вологи конденсуються, конденсат відводиться на стадію очищення стічних вод, а газоподібний ВХ направляється в газгольдер. Регенерований абсорбент після обміну теплом з насиченим N-МП повертається в збірник 17 і далі іде на абсорбцію. Вінілхлорид після регенерації адсорбенту паром відводиться у вигляді газової суміші через фазороздільник 8 і конденсатор 7 на змішування з вихідними газами, а конденсат - на стадію очищення стічних вод. Насичені розчини ВХ становлять від 10 до 29 % (мас.) залежно від режиму полімеризації та витрати N-МП на зрошення. Ступінь десорбції ВХ з N-МП в середньому складає 9 3%, остаточний вміст ВХ в абсорбенті не перевищує 2, 5% (мас.).

Рис. 3.3 - Принципова технологічна схема вловлення вінілхлориду з абгазів абсорбційно-адсорбційним методом: 1 - холодильник; 2 - колона абсорбції; 3 - колона десорбції; 4 - конденсатор; 5 - нагрівач; 6 - адсорбер; 7 - конденсатор; 8 - фазороздільник; 9 - калорифер; 10 - газодувка; 11 - вентилятор; 12 - збірник конденсату; 13, 16 - насоси; 14 - збірник гарячого N-МП; 15 - теплообмінники; 17 - збірник холодного N-МП

В розглядаємих схемах вловлення ВХ ступінь адсорбційної очистки має один суттєвий недолік, зв’язаний з застосуванням в якості адсорбенту активованого вугілля. Під дією кисню, присутннього у абгазах, він окислюється і навіть здатен загорятися. Тому удосконалення цієї стадії повинно йти в напрямку пошуку негорючих, але достатньо ефективних адсорбентів. В цьому відношенні заслуговує уваги використання в якості адсорбенту для вловлювання ВХ з абгазів високопористих полімерів з великою питомою поверхнею.

В деяких випадках залишковий ВХ у відведених газах доцільно знешкоджувати шляхом термічного розкладу. Знешкодження ВХ в абгазах проводять двома методами: високотемпературним спалюванням і каталітичним окисленням. В обох випадках в димових газах утворюється НС1, а також хлор, який уловлюють в скруберах. Спочатку вловлюють НС1 водою, отримуючи при цьому 20 %-ву соляну кислоту, а згодом водним розчином каустичної соди видаляють з газового потоку хлор[13].

На рис. 3.4. наведена одна з таких схем, відповідно до якої отримується соляна кислота.

Рис. 3.4 - Принципова схема очистки газу від ВХ і система відновлення кислоти: 1 - камера окислення; 2 - гартівна башня; 3 - скруберна башня; 4 - насоси; 5 - теплообмінник; 6 - санітарний скрубер

Абгази обробляються високотемпературними топковими газами в камері окиснення 1, звідки газова суміш направляється в башню, розділену на дві частини. В гартівній башні 2 відбувається охолодження горючих газів концентрованою соляною кислотою, а в скруберній башні 3 - абсорбція HCl з газу водою і утворенням 20 %-ї соляної кислоти. Згодом гази направляються в санітарний скрубер 6, де розчином каустику поглинається вільний хлор. Очищений газ викидається в атмосферу. Пропоновані схеми передбачають утилізацію тепла.

В Японії розроблені установки по очищенню відхідних газів від ВХ у виробництві ПВХ методом термічного спалювання. Температура спалювання - вище 650 °С, час проходження газів в зоні горіння - 0,3 с. Гази з печі поступають в гартуючу башню, попередньо охолоджену до температури, при якій корозія від дії HCl мінімальна. Гартування газу відбувається за рахунок різкого охолодження при проходженні газів через пари охолоджуючої води. Охолоджені гази направляються в абсорбер, в нижній частині якого відбувається абсорбція кислоти, а у верхній - лужним розчином для повного видалення HCl з абгазів.

Є технологія каталітичного окислення хлорорганічних речовин у відхідних газах. При використанні двошарового каталізатора (паладій на оксиді алюмінію), який містить хлорорганічних речовин в газі зменшується з 1,5 до  0,6 г/м3. Температура окислення - 450 °С, час контакту - 0,18-0,3 с.

Очищення абгазів від ВХ та інших хлорвмісних вуглеводнів проводять також озоном при 0-250 °С. В реакційну зону вводять суміш озону та відхідних газів в мольному відношенні 0,5 : 2,0. Озон безпосередньо вводиться в газовий потік. Для видалення 1 моль хлорвмісних продуктів необхідно не менше 1 моль озону. Кількість хлорвмісних вуглеводнів в абгазах складало до 10 000 млн-1, озону - 0,2-0,6 %. Вміст ВХ в абгазах після очистки складає не більше 3 млн-1. Після реакції з озоном викиди містять HCl, CO2 і пари води[13].

Методи термічного та каталітичного знешкодження абгазів достатньо ефективні і дозволяють утилізувати значну кількість ВХ. Але в результаті окислення утворюється слабка соляна кислота, котра не знаходить широкого застосування в промисловості. Тому найбільш прийнятним є спосіб нейтралізації соляної кислоти лугом з отримання хлориду натрію, що вертається у якості сировини у виробництво хлору.

3.1.2 Менеджмент відходів

Під час виробництва вінілхлориду відходом являється ацетилен. Він може застосовуватись як повторно, у процесі виробництва ВХ, так і у інших галузях промисловості[11].

Застосування ацетилену:

) може застосовуватися в якості пального при газовій зварці і різанні металів;

) використовується також для синтезу різних органічних сполук;

) в результаті приєднання хлору до ацетилену отримують розчинник -1,1,2,2-тетрахлоретан. Шляхом подальшої переробки тетрахлоретана виходять інші хлорпроїзводниє;

) при отщеплении хлороводню від 1,1,2,2-тетрахлоретана утворюється тріхлоретен - розчинник високої якості, який широко застосовується при чищенні одягу: СНСl = ССl2;

) у великих кількостях ацетилен йде на виробництво хлоретилу або вінілхлориду за допомогою полімеризації якого виходить полівінілхлорид (використовується для ізоляції проводів, виготовлення плащів, штучної шкіри, труб та інших продуктів);

) з ацетилену виходять й інші полімери, які необхідні у виробництві пластмас, каучуків і синтетичних волокон.

Ацетилен застосовується в машинобудуванні та металообробці.

Газове зварювання є одним з основних процесів, в яких застосовується ацетилен. Велика перевага ацетилену у відновному ефекті газового зварювання, який легко регулювати і контролювати. Обробка газовим зварюванням із застосуванням ацетилену охарактеризована хорошою здатністю стикування зазорів. Для цього шви не потрібно підготовляти або зовсім небагато.

Ацетилен підходить для газового зварювання пластмас. Зокрема для ремонту бамперів атомобілів

Ідеальний газ для застосування в процесах термічного різання

У процесах поверхневого різання для усунення недоліків при зварюванні або для підготовки місць зварювання проходів в корені шва (т.зв. стругання)

Ацетилен використовується для процесів пайки твердим припоєм, що дає можливість з'єднувати матеріали як одного типу, так і різних.

Вогневе очищення з використанням ацетилену застосовується, коли для подальшої обробки потрібна чиста металева поверхня. Корозія вторинна і інші види окалини ефективно видаляються за допомогою цього способу.

Для вогневої правки та згинання (локальна підготовка до гарячої штампуванні, наприклад вигинання труб, зменшення площі поперечного перерізу трамблеров, надання ввігнутої форми днищ суден, попередній і повторний нагрів при зварюванні і кисневого різання).

Ацетилен використовується в процесах полум'яного гарту виробів з чорних металів з метою підвищення зносостійкості. При обробці загартовані шари утворюються шляхом місцевого розігрівання і охолодження певної поверхні без будь-яких побічних ефектів для матеріалу серцевини.

У процесах газополум'яного напилення, для покриття металевих і неметалевих матеріалів. Матеріал для напилення, дріт або порошок, розплавляється киснево-ацетиленовим полум'ям і напилюється на попередньо оброблену деталь стисненим повітрям або іншим газом. Висока температура киснево-ацетиленового полум'я також дозволяє розпорошувати матеріал з високою точкою плавлення, такий як молібден, виробляти зносостійкі покриття, модернізацію деталей машин, наносити антикорозійні покриття з цинку, алюмінію, міді  або Cr- Ni сталі.

Ацетилен застосовують для нанесення відтвореного вуглецевого покриття на внутрішню поверхню форм для виробництва скляних посудин, що дає підвищення якості виробів та зменшення кількості бульбашок усередині шару скла.

РОЗДІЛ 4. РОЗРАХУНКОВА ЧАСТИНА

.1.. Технологічний розрахунок

Проведемо матеріальні розрахунки і складемо матеріальний баланс виробництва вінілхлориду гідрохлоруванням ацетилену потужністю 200000 т/год продукту.

Вихідні дані:

ефективний фонд часу роботи обладнання 335 діб;

склад реакційних газів, % мас.: вінілхлорид - 93, ацетилен - 1,5; ацетальдегід - 0,3; дихлоретан - 0,3; хлористий водень - 4,9;

втрати основного продукту на стадії відмивки складають 1,2 % мас.; при ректифікації - 0,8 %.

Розрахунки

Виробництво складається з трьох основних стадій: гідрохлорування, відмивка від хлороводню та ректифікація.

Матеріальні розрахунки ведем з урахуванням схеми матеріальних потоків виробництва (рис.1).

вінілхлорид виробництво довкілля охорона

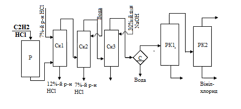
Рис. 4.1 - Схема матеріальних потоків виробництва вінілхлориду: Р- реактор; Ск1-Ск3 - скрубери; С - сепаратори; РК1, РК2 - ректифікаційні колони

Годинна продуктивність по вінілхлориду


З урахуванням втрат на ректифікацію поступає продукту


Оскільки при промивці губиться 1,2% продукту, то на стадії синтезу утворюється вінілхлориду

25076,2/0,988 = 25380,8 кг/год

4.2 Матеріальний баланс процесу

4.2.1 Гідрохлорування

В процесі гідрохлорування протікають наступні реакції:

CH≡CH+HCl→CH2 - CHCl (1)≡CH+H2O→CH3 - CHO (2)≡CH+2HCl→CH3 - CHCl2 (3)

Знаходимо склад рекційних газів, кг/год:

вінілхлорид 25380,8;

ацетальдегід 25380,8∙0,3/93=81,9;

ацетилен 25380,8∙1,5/93=409,4;

дихлоретан 25380,8∙0,3/93=81,9;

хлороводень 25380,8∙4,9/93=1337,3.

Витрата ацетилену на утворення:

Вінілхлориду по реакції (1)

,8 ∙ 26/62,5 = 10558,4 кг/год;

Ацетальдегіду по реакції (2)

,9 ∙ 26/44 = 48,4;

Дихлоретану по реакції (3)

,9 ∙ 26/99 = 21,5,

де 26, 62,5, 44, 99 - молекулярні маси ацетилену, вінілхлориду, ацетальдегіду та дихлоретану відповідно, кг/кмоль.

Загальна витрата ацетилену складе 11037,7 кг/год.

Витрата хлороводню на утворення:

вінілхлориду 25380,8 ∙ 36,5/62,5 = 14822,4 кг/год;

дихлоретану 81,9 ∙ 2∙ 36,5/99 = 60,4 кг/год,

де 36,5 - молекулярна маса хлороводню, кг/кмоль.

Загальна витрата хлороводню 16220,1 кг/год

Витрата водяної пари по реакції (2)

,9 ∙ 18/44 = 33,5,

де 18 - молекулярна маса води, кг/кмоль.

Результати розрахунків зводим в табл. 4.1.

Таблиця 4.1 - Матеріальний баланс стадії гідрохлорування

Прихід

кг/год

Витрата

кг/год

1. Ацетилен

11037,7

1. Реакційна


в т.ч. волога

33,5

суміш, в т.ч




- вінілхлорид

25380,8



- ацетилен

409,4

2. Хлороводень

16220,1

- дихлоретан

81,9



- ацетальдегід

81,9



- хлороводень

1337,3

Всього

27291,3

Всього

27291,3


4.2.2 Відмивка

Відмивка реакційної маси від хлороводню реалізується в трьох скруберах.

Перший скрубер орошується 7 %-ю соляною кислотою. Концентрація соляної кислоти на виході зі скрубера - 12 % мас. Витрата кислоти складає 60% від маси реакційної суміші:

,6 ∙ 27291,3 = 16374,8 кг/год.

В 7 %-му розчині соляної кислоти міститься:

хлороводню 0,07 ∙ 16374,8 = 1146,2 кг/год;

води 0,93 ∙ 16374,8 = 15228,6 кг/год;

В 12 %-му розчині соляної кислоти міститься:

води 15228,6 кг/год;

хлороводню 15228,6 ∙ 0,12/0,88 = 2076,6 кг/год;

Виходить з реакційної маси хлороводню:

,6 - 1146,2 = 930,4 кг/год.

На виході із скрубера вміст хлороводню в реакційній масі:

,3 - 930,4 = 406,9 кг/год

З водою виноситься 1 % вінілхлориду:

,8 ∙ 0,01 = 254 кг/год

Результати розрахунків зводим у табл.2

Таблиця 4.2 - Матеріальний баланс скрубера Ск1

Прихід

Кг/год

Витрата

Кг/год

1. Реакційна суміш

27291,3

1. Реакційна суміш

26106,9

в т.ч.


в т.ч.


вінілхлорид

25380,8

вінілхлорид

25126,8

ацетилен

409,4

ацетилен

409,4

дихлоретан

81,9

дихлоретан

81,9

ацетальдегід

81,9

ацетальдегід

81,9

хлороводень

1337,3

хлороводень

406,9

2. Розчин HCl 7 %-й,


2. Розчин HCl 12 %-й,


в т.ч. хлороводень

1146,2

в т.ч. хлороводень

2076,6

вода

15228,6

вода

15228,6



3. Втрати вінілхлориду

254,0

Всього

43666,1

Всього

43666,1


Другий скрубер орошається водою, витрати якої складають 15 % від маси реакційної суміші:

,15 ∙ 26106,9 = 3916,1 кг/год

Реакційними газами захоплюється 0,5% води:

,005 ∙ 3916,1 = 19,6

Із скрубера виходить 7 %-й розчин соляної кислоти, який містить 3916,1 - -19,6 = 3896,5 кг/год води та 3896,5 ∙ 0,07/0,93 = 293,3 кг/год хлороводню.

На виході зі скрубера вміст хлороводню в реакційній масі:

З водою виноситься 0,2 % вінілхлориду:

,8 ∙ 0,002 = 50,3

Результати зводимо у таблицю 3