Материал: Технология хранения семян хлопчатника

Внимание! Если размещение файла нарушает Ваши авторские права, то обязательно сообщите нам

Примеры изделий из хлопка:

Все типы одежды из 100% хлопка, а в смеси с другими волокнами:

постельные принадлежности;

драпировки и шторы;

мебельные ткани;

коврики;

настенные покрытия;

промышленные абразивы;

книжных переплетов;

сумки и багаж;

обувь;

табак ткани.

Короткий пушок на семени, который также называется пух, является источником целлюлозы, необходимой для изготовления пластмасс, взрывчатых веществ, бумаги высокого качества, ватина для матрасов, мебели и автомобильных подушек безопасности.

Семена хлопчатника также производятся в различные продукты. Они дробятся на мелкие частички и используются в разных продуктах - к примеру, в масле и муке.

Хлопковое масло - используется как заменитель растительного масла, в качестве заправки салатов и в пищевых продуктах ввиду высокой концентрации белка в этом масле.

Кроме того, хлопок используется для подготовки кормов для рыб, птиц и скота.

Листья и стебли хлопчатника используются для обогащения почвы путем их вкапывания.

хлопчатник масличный сырье хранение

2. Характеристика культуры как объекта хранения

В связи с растянутостью цветения от начала раскрытия первых коробочек на кусте до полного созревания всего урожая может продолжаться 2-3 месяца. Но отдельные коробочки все равно не успевают созреть до наступления осенних заморозков. Следует иметь в виду, что наиболее ценный хлопок-сырец образуется в рано созревших коробочках, которые раскрываются до заморозков. Они имеют большую массу, дают большой выход волокна высокого качества и лучшие семена для посева. Растянутость созревания является основной причиной того, что уборка является очень длительным и трудоемким процессом.

Убирать хлопчатник приходится в несколько сроков по мере созревания и раскрытия коробочек. С целью сокращения ручного труда были разработаны специальные машины, а также искусственное прекращение вегетации. Дефолиация применяется с целью предуборочного подсушивания листьев и их опадения. Для этого используются разрешенные химические препараты. Лучшее всего эту операцию проводить в то время, когда раскроются 3-4 (средневолокнистые сорта) или 4-5 (тонковолокнистые сорта) коробочек. После обработки листья опадают на 8-10-й день. С экологической точки зрения более целесообразно применять наземное опрыскивание, но иногда используются также самолеты и вертолеты с соблюдением техники безопасности. Десикация проводится с целью предуборочного высушивания всех растений, так как это ускоряет раскрытие коробочек и улучшает работу хлопкоуборочных машин. Эта операция применяется для ускорения созревания остатков урожая после первых сборов в годы с неблагоприятными погодными условиями, а также для освобождения разворотных полос при уборке хлопкоуборочными машинами. Для сбора хлопка-сырца из вызревших коробочек применяются специальные хлопкоуборочные машины[5].

Рисунок 4. Хлопкоуборочная машина

Хлопкоуборочная машина (рис. 4) содержит высококлиренсный подготовленный под навеску трактор 1, прицепную раму 2 с разъемным соединением с корпусом трактора, опирающуюся на демонтируемые с трактора ведомые колеса 3. На раму 2 навешиваются бункер 4, вентиляторы пневмотранспортной системы 5 и хлопкоуборочные аппараты с механизмом навески 6. Механизм навески имеет двуплечие рычаги 8 и 9, установленные шарнирно на оси 7, закрепленной перпендикулярно продольной оси трактора на кронштейнах 15. Рычаги 8 и 9 одним концом упираются в гидроцилиндр подъема аппаратов 10, а другим рычаг 8 шарнирно закреплен с рамой аппарата и рычаг 9 - с реактивной тягой 12, шарнирно соединенной с рамой аппарата. Между тягами 8 и 9 шарнирно установлен гидравлический амортизатор 16 с пружиной 17, на штоке амортизатора установлена гайка для регулировки жесткости пружины.

Послеморозный сбор нераскрывшихся коробочек (курак) проводится тоже механизировано. В последние годы была разработана следующая схема машинной уборки урожая: двухразовый сбор из раскрывшихся коробочек, подбор опавшего сырца, сбор курака и зачистка поля. Первый сбор начинается через 8-10 дней после дефолиации, когда на поле раскроется 55-60% коробочек и опадет не менее 80% листьев. Второй сбор проводится через 12-15 дней после первого, чтобы к этому времени раскрылось еще 25-35% коробочек. Курак собирается, как правило, после заморозков. Если поля не приспособлены для машинной уборки, то хлопчатник приходится убирать вручную (от 4 до 8 раз за сезон) (рис. 5). Собранный хлопок-сырец перед отправкой на заготовительный пункт подсушивается до влажности 8-12% и очищается [9].

Рисунок 5. Сбор хлопчатника вручную

3. Послеуборочная обработка семян хлопчатника

Правильно построенная технология обработки семян предусматривает соблюдение следующих основных условий:

·        просушивание и очистку всего поступающего на хранение семян,

·        направление влажных семян при недостатке сушильной мощности в зернохранилища, оборудованные активной вентиляцией;

·        размещение семян (сухих, просушенных) с учетом их качества;

·        рациональное использование оборудования в зависимости от количества и характера примеси;

·        полную и равномерную загрузку оборудования; взвешивание семян до или после очистки;

·        взвешивание отходов при их реализации или уничтожении.

Для очистки семян от сорной и зерновой примесей используют различные машины. Принцип действия их основан на разделении семенной смеси на составные компоненты (фракции), отличающиеся физико-механическими свойствами и морфологическими признаками.

В зависимости от очищаемой культуры, ее влажности, засоренности семян и задач очистки подбирают соответствующие рабочие органы, устанавливают параметры работы машин и оптимальную производительность.

.1 Первичная обработка хлопчатника

Собранный с полей хлопок-сырец (семена, покрытые волокнами) поступает на хлопкоочистительные заводы для первичной обработки. В массе хлопка кроме волокон содержатся различные сорные примеси, наличие которых снижает качество хлопка. Их количество зависит главным образом от способа сбора хлопка-сырца, его первичной обработки, а также от разновидности хлопчатника и условий его произрастания.

В процессе первичной обработки на хлопкоочистительных заводах с помощью, так называемых, зерноотделительных машин от семян последовательно отделяют:

хлопковое волокно (волокна длиной в основном более 20 мм);

пух или линт (волокна длиной менее 20 мм);

подпушек или делинт (короткий волокнистый покров длиной менее 5 мм).

На долю хлопкового волокна приходится около 1/3 от общей массы хлопка-сырца. Одновременно происходит очистка от посторонних примесей (частиц листьев, коробочек, стеблей).

Волокноотделитель, машина для отделения хлопкового волокна от семян.

Принцип волокноотделения основан на том, что прочность прикрепления волокон хлопка к семени в 2-4 раза меньше прочности самих волокон. Различают пильные и валичные волокноотделители. В пильных прядка волокон в её средней части захватывается зубом пилы и отрывается от семени протаскиванием сквозь щель; они применяются для сильно опушённых семян с прочно прикрепленными волокнами (советские средневолокнистые хлопки). Валичные работают по методу зажима пучка волокон и отрыва его от семени; валичными волокноотделителями пользуются при обработке слабо опушённых семян с длинными и нежными, сравнительно легко отделяемыми волокнами (советские тонковолокнистые хлопки).

.2 Очистка семян хлопчатника

Для предварительной очистки семян хлопчатника от посторонних примесей применяют машины, называемые буратами.

Бурат представляет собой цилиндрический или призматический многогранный барабан, поверхность которого обтянута штампованными ситами (рис. 6). Крепится барабан на валу с уклоном ≈ 1: 20 по длине и вращается вокруг своей оси с частотой около 20 об/мин. Если барабан имеет форму усеченного конуса, то вал устанавливается горизонтально, а уклон, необходимый для перемещения семян, создается благодаря уклону боковой поверхности барабана.

Семена по течке поступают внутрь вращающего барабана и уклона его граней перемещаются по направлению к противоположному концу. При вращении барабана семена поднимаются гранями на некоторую высоту, скатываются вниз, подхватываются следующей гранью и снова поднимаются вверх. В процессе такого движения семян в первой части барабана отделяются мелкие примеси, проходящие через сито с отверстиями малого диаметра. Продвигаясь вдоль барабана дальше, семена проходят через отверстия сит большего диаметра, а все крупные примеси идут сходом с конца барабана и по течке отводятся на специальный транспортер или в сборник сора. Под барабаном бурата помещается двухходовой шнек, который перемещает в одну сторону мелкий сор, а в другую - семена, выводя их по течкам из машины.

Оптимальная частота вращения бурата составляет 20-26 об/мин. Производительность бурата с длиной барабана 5500мм и шириной грани 750мм составляет 120 т/сут семян хлопчатника, при этом удаляется 100% крупного и 50-60% мелкого сора.

Рисунок 6. Технологические схемы работы бурата для очистки семян хлопчатника

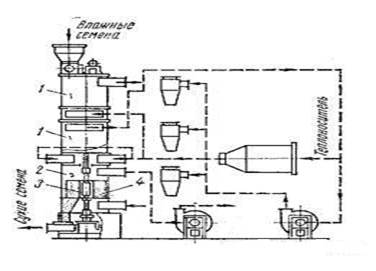
.3 Сушка семян хлопчатника

Обычно семена сушат смесью воздуха и дымовых газов в сушилках шахтного типа (ВТИ, ДСП). Высушенные семена охлаждают в охладительной камере, продувая через них атмосферный воздух. Для уменьшения нежелательных изменений в семенах при тепловом воздействии применяют двухступенчатую сушку.

Однако наиболее перспективными для сушки семян хлопчатника являются сушилки, в которых подсушка семян происходит в так называемом «кипящем» (псевдоожиженном) слое. Если через слой семян, лежащих на горизонтальной сетчатой плоскости, снизу вверх продувать воздух, то при достижении определенной скорости воздуха, когда каждое семя начнет испытывать воздействие воздушного потока, равное его массе, оно будет совершать колебания по вертикали около какой-то средней точки, не отрываясь от общей массы. Если вместо воздуха продувать сушильный агент в таком «кипящем» или псевдоожиженном слое, скорость сушки семян значительно увеличится. Способ сушки в кипящем слое использован в ротационной сушилке ВНИИЖа (рис. 7).

Рисунок 7. Ротационная сушилка ВНИИЖ

Сушилка состоит из цилиндрических камер (сушильных 1 и охладительных 2), расположенных одна над другой и имеющих общий вертикальный вал, на котором внутри камер установлены лопастные роторы 3, обеспечивающие перемещение семян. Под роторами находятся металлические решетки 4 для подачи сушильного агента и воздуха в высушиваемые семена. Под действием подаваемого вентиляторами сушильного агента или воздуха семена в «кипящем» состоянии перемещаются внутри камер вместе с ротором, последовательно проходят сушильные и охладительные камеры и затем выводятся из сушилки [5].

Основным принципом сушки с псевдоожиженным слоем является то, что влажный материал в аппарате, использующем псевдоожиженный слой, продувается горячим воздухом или другим газом, текущим снизу через перфорированное дно рабочего пространства аппарата. Контакт частиц влажного материала с горячей сушащей средой полный, что облегчает и ускоряет прохождение тепла и повышает использование энтальпии сушащей среды для выпаривания жидкости, образующей влажность сушеного материала. Это доказывает факт, что основная часть воды испаряется при температуре 35 - 45°С, даже если сушащий воздух имеет входную температуру 130 - 150° или же выше.

Семена хлопчатника хранятся в хлопкоперерабатывающих организациях, в специально отведенных для этого хранилищах, обеспечивающих полную сохранность семян от порчи и засорения другими культурами и сортами.

4. Оценка качества продукции

Для проверки качества отгружаемых и поступающих семян хлопчатника на соответствие их требованиям настоящего стандарта должны применяться правила отбора проб и методы испытания, указанные ниже [2].

Качество партии семян хлопчатника устанавливается на основании результатов анализа средней пробы, отобранной от партии.

Партия - одновременно предъявленное к сдаче-приемке количество семян хлопчатника одного и того же промышленного сорта (средневолокнистых или тонковолокнистых сортов хлопчатника). оформленное одним сопроводительным документом:

·        при передаче семян хлопчатника маслозаводу непосредственно с производства - количество семян, передаваемое в течение суток;

·        при отгрузке семян автотранспортом маслозаводу, расположенному в одном населенном пункте с хлопкозаводом, - количество семян, отгруженное в течение суток из одного места хранения;

·        при отгрузке семян железнодорожным транспортом - количество семян в одном вагоне.

Проба - небольшое количество семян, отобранное из партии за один прием для составления исходного образца.

Отбор пробы из партии семян, передаваемых хлопкозаводом непосредственно с производства (по транспортеру) маслозаводу, расположенному в одном населенном пункте, производится вручную и пробоотборником через каждые 2 ч работы завода. Отбор пробы производят из бункера пробоотборника или с конца выводного шнека в течение 1-2 мин с тем, чтобы общая масса проб на 2 ч работы завода составила 600-700 г.

При смене партии хлопка-сырца пробы семян, отобранные от разных партий, не должны смешиваться.

Из хранилищ, с погрузочных площадок из железнодорожных вагонов (по мере их разгрузки) пробы отбираются вручную или пробоотборником из разных слоев насыпи семян, не менее чем в 20 точках.

Из автомашин и прицепов пробы отбираются из двух слоев насыпи, не менее чем в 10 точках.

Отбор проб из партии затаренных семян хлопчатника производят из расшитых мешков на глубине 10-15 см от поверхности и из среднего слоя.

Пробы отбираются от 15% мешков, составляющих данную партию.

Отобранные от партии семян пробы осматривают и сравнивают. При однородности семян все пробы ссыпают в чистую банку. Объединенные таким образом пробы представляют собой объединенную пробу, масса которой независимо от массы партии должна быть не менее 2 кг.

Если при сравнении проб будет обнаружено явное различие между ними, то каждую однородную часть партии считают за отдельную партию семян и на каждую из них составляют отдельную объединенную пробу.

При массе объединенной пробы до 2 кг она одновременно является и средней пробой. Если масса объединенной пробы превышает 2 кг, то из нее выделяют среднюю пробу при помощи делительного аппарата или вручную.

В том и другом случае семена объединенной пробы перед выделением из нее средней пробы подвергают трехкратному перемешиванию. На делительном аппарате семена объединенной пробы перемешивают путем трехкратного пропуска через делитель. При ручном перемешивании объединенную пробу высыпают на стол с гладкой поверхностью, разравнивают в виде квадрата и перемешивают семена при помощи двух коротких деревянных планок со скошенным ребром таким образом, чтобы семена, захваченные с двух противоположных сторон квадрата, ссыпались одновременно в середину. Такое перемешивание производят три раза. Затем объединенную пробу снова распределяют ровным слоем в виде квадрата и при помощи планки делят по диагоналям на четыре треугольника. Из двух противоположных треугольников семена удаляют, а оставшиеся два идут для последующего деления. Операцию деления производят до тех пор, пока в двух треугольниках не будет получено примерно 2 кг семян, которые и будут представлять собой среднюю пробу.