Установка рабочей точки с помощью базового тока. Влияние UBE на потенциал коллектора при отсутствии сигнала можно устранить, установив рабочую точку с помощью стабильного базового тока. Для этого база соединяется с источником питающего напряжения через высокоомное сопротивление (рис. 2.5). Исходя из необходимого коллекторного тока IC, при отсутствии сигнала получим базовый ток IB=IC/ . Этот ток должен про-
текать |
через R1, |
значение которого определим из выражения |
R1 (EC |
UBEA ) / IB |
EC / IB . Поскольку EC, как правило, велико по срав- |
нению с UBEA, то UBEA практически не влияет на базовый ток. Это в значительной степени устраняет источник дрейфа. Однако температурная зависимость коэффициента усиления по току остается, причем увеличивается примерно на 1 % при повышении температуры на 1 °С. Кроме того, относительно большие разбросы существенно изменяют коллекторный ток и потенциал коллектора при отсутствии сигнала. При использовании германиевых транзисторов в этой схеме необходимо принимать во внимание обратные токи, так как они примерно в 1000 раз больше, чем у кремниевых транзисторов. Обратный ток перехода коллектор–база ICB0 не проходит в этом случае через низкоомное сопротивление по пути к общей
точке, поэтому |
он складывается с базовым током, следовательно, |
IC ICB0 (IB |
ICB0 ) . Так как для германиевых транзисторов токи IB и |
имеют один и тот же порядок, то они вносят значительную нестабильность рабочей точки. Поэтому рассмотренная схема, как и предыдущая, мало подходит для германиевых транзисторов.
Входное сопротивление схемы rE = R1||rBE значительно больше, чем при установке рабочей точки с помощью делителя напряжения. Это тоже недостаток, так как вместо кратковременного заряда конденсатора С через переход база–эмиттер происходит медленный разряд его через резистор R1 и транзистор довольно долго остается закрытым при воздействии большого положительного входного импульса.
Установка рабочей точки с помощью отрицательной обратной связи по току. Улучшение стабильности рабочей точки достигается при использовании отрицательной обратной связи на низких частотах. Для этой цели служит цепь RECE на рис. 2.6. При этом дрейф напряжения база–эмиттер усиливается в RC/RE раз. Если отрицательная обратная связь нежелательна, конденсатор CE должен шунтировать переменное напряжение в требуемой области частот. Для определения требований к его номиналу рассмотрим частотную характеристику усиления, обусловленную CE.
26
Рис. 2.6. Стабилизация рабочей точки |
|
Рис. 2.7. Воздействие конденсаторов СЕ |
|||||||
с помощью отрицательной обратной |
|
|
и ССЕ. на частотную характеристику |
||||||
связи по постоянному току |
|
|
|
|
|
|
усиления |
|
|
С этой целью заменим в формуле (2.13) RE на |
|
|
|
||||||
ZE |
RE |
|
1 |
|
RE |
|
. |
(2.17) |
|
|
|
||||||||
|
|
|
|
|
|
||||
|
|
|
|
j CE |
1 j RECE |
|
|||
При частотах выше f1 |
= 1/2 |
|
RECE |
модуль полученного |
импеданса |
||||
уменьшается, т. е. коэффициент усиления возрастает пропорционально
частоте и достигает значения SRC (рис. 2.7). Отсюда следует, что |
|
|||||
|
SRC |
|
1 |
|
|
|
f2 |
|
f1 |
SREf1 |
|
. |
(2.18) |
RC / RE |
2 CE / S |
|||||
Если требуется осуществить неглубокую отрицательную обратную связь по переменному напряжению, можно включить резистор R'E < RE последовательно с конденсатором СЕ.
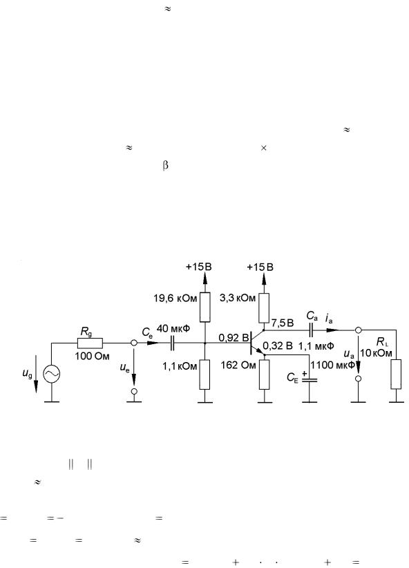
Выбор параметров схемы (рис. 2.6) поясним на числовом примере. Источник имеет внутреннее сопротивление Rg = 100 Ом. Требуемый коэффициент усиления по напряжению усилителя с отрицательной обратной связью А=20, питающее напряжение EC = 15 В. Для этих условий коэффициент усиления по току транзистора
25 при IC = 2 мА. Чтобы источник сигнала не был слишком сильно нагружен, требуется входное сопротивление не менее 200 Ом. Это входное сопротивление состоит из параллельно соединенных сопротивлений R1, R2 и rBE + RЕ для каскада с обратной связью по току или только параллельно соединенных сопротивлений R1, R2 и rBE для каскада без обратной связи, так как в этом случае конденсатор СЕ в рассматриваемой области частот можно представить в виде короткозамкнутой перемычки. Из формулы (2.10) найдем rBE = = UT /IC= 25 26 мВ/2 мА=325 Ом. Для обеспечения наибольшей неискаженной амплитуды переменного сигнала оптимальным является выбор
27
рабочей точки из условия VСА EC /2 = 15/2=7,5 В. Тогда, зная IC и падение напряжения на RC, можем определить значения сопротивлений RC и
RE : RC = (EC – VСА)/IC = 7,5/2 мА = 3,25 кОм, RE = RC /A = 3,25 кОм/20 =
=162 Ом. Если делитель напряжения R1R2 выбрать надлежащим образом, то можно выполнить указанное требование обеспечения результирующего входного сопротивления 200 Ом. Далее необходимо установить базовый потенциал при отсутствии сигнала. Согласно рис. 1.20, при малых коллекторных токах UBE равняется около 0,6 В, а IE.= IC + IB IC. Отсюда следует: VB = UBE + VE UBE + IC RE =0,6+2 мА 162 Ом = 0,92 В.
Базовый ток равен IB = IC/ = 2 мА/25 = 80 мкА. Он не должен существенно влиять на базовый потенциал. Поэтому через делитель напряжения R1R2 должен протекать шунтирующий ток, составляющий ~ 10IB. Для этого необходимо R1 = (15 – 0,92) В/(0,8 – 0,08) мА = 19,6 кОм,
R2 = 0,92 В/0,8 мА = 1,1 кОм.
Рассчитанные значения номиналов резисторов указаны на рис. 2.8.
Рис. 2.8. К примеру расчета параметров низкочастотного каскада усиления
Входное |
|
сопротивление |
по переменному току |
составляет |
|||||||||
rE = ue/ie = rBE |
R1 R2 = 247 |
Ом. Для коллекторного тока 2 мА сопротивле- |
|||||||||||
ние rCE |
500 кОм (рис. 1.20). |
Тогда с учетом формулы (2.8) найдем ко- |
|||||||||||
эффициент |
усиления |
по |
напряжению |
для |
ненагруженного |
каскада: |
|||||||
A ua / ue |
IC /UT(rCE |
|
RC ) |
250. Для выходного сопротивления полу- |
|||||||||
|
|||||||||||||
|
|
|
|
|
|||||||||
чим ra |
ua / ia |
rCE |
|
RC |
3,2 кОм . Таким образом, усиление ЭДС гене- |
||||||||
ратора сигнала составит |
ua / ug rE /(Rg |
rE ) |
A RL /(RL |
ra ) |
135 при |
||||||||
RL = 10 кОм. Это значение должно сохраняться до нижней частоты fmin = = 20 Гц. Поскольку схема содержит три фильтра верхних частот, то нужно выбрать частоты среза fg этих фильтров в пределах до fmin. Положим, что эти частоты равны; используя формулу для n фильтров с равными часто-
28
|
|
|
|
|
|
|
|
|
|
тами среза, найдем f g |
f min / n |
20 Гц / 3 |
11,5 Гц . |
При этом полу- |
|||||
чим: |
|
|
|
|
|
|
|
|
|
Ce |
1/ 2 fg(Rg |
re )] |
40 мкФ , |
CE S / 2 fg |
IC / 2 fgUT |
1000 мкФ, |
|||
Ca |
1/[2 fg(Rg |
ra )] |
1 мкФ. |
|
|
|
|
|
|
3. ЭКСПЕРИМЕНТАЛЬНОЕ ИЗМЕРЕНИЕ ПАРАМЕТРОВ МОДЕЛИ БИПОЛЯРНОГО ТРАНЗИСТОРА
1. Измерить параметры транзистора, выданного преподавателем, по методике, изложенной в разд. 1.
4. РАСЧЕТ ПОЛОЖЕНИЯ РАБОЧЕЙ ТОЧКИ И ПАРАМЕТРОВ СХЕМЫ УСИЛИТЕЛЯ ПО АНАЛИТИЧЕСКОЙ МОДЕЛИ
1.Получить у преподавателя исходные ЕC, А, ICA значения для расчета усилителя.
2.Рассчитать сопротивления, обеспечивающие положение рабочей точки и заданное усиление по напряжению по формулам (2.1)–(2.18) разд. 2, используя параметры модели транзистора, экспериментально измеренные в соответствии с разд. 1.
3.Выбрать значения сопротивлений по таблице номиналов. При необходимости корректировать значения сопротивлений.
4.Провести проверочный (графоаналитический) расчет рабочей точки по статическим характеристикам транзистора.
5.Рассчитать значения входного re и выходного ra сопротивлений
усилителя и разделительных емкостей Сe, CE, Ca .
5. РАСЧЕТ СХЕМЫ УСИЛИТЕЛЯ ПО SPICE-ПРОГРАММЕ
1. Создать новый транзистор в библиотеке элементов.
2. Построить схему усилителя с элементами, рассчитанными
вразд. 4.
3.Проверить положение рабочей точки.
4.Проверить усиление на частоте 1 кГц.
Исследовать амплитудную характеристику усилителя на частоте 1 кГц для случаев с отрицательной обратной связью по току и без нее. Определить физические причины ограничения выходного напряжения
5. Измерить амплитудно-частотную характеристику (АЧХ) усилителя в диапазоне 100 Гц…100 кГц, контролируя линейность усиления:
29
– при отключенной CE (с обратной связью по току), результаты записать в таблицу
F, кГц |
0,1 |
…… |
100 |
|
|
|
|
Uвых, В |
|
|
|
|
|
|
|
Uвх, В |
|
|
|
– при включенной CE (без обратной связи по току), результаты записать в таблицу.
6. ЭКСПЕРИМЕНТАЛЬНАЯ ПРОВЕРКА РАБОТЫ УСИЛИТЕЛЯ
1.Проверка положения рабочей точки. Собрать схему по макету, установленному на стенде. Прибором АВМ1 контролировать ток источника питания. Для этого "–" источника питания соединить с "–" АВМ1, а "+" АВМ1 соединить с клеммой "–" EC стенда. Соответственно, "+" источника соединить с клеммой "земля".
Прибором АВМ2 контролировать напряжение на коллекторе (клемма К) и в других точках схемы.
Записать значения напряжений, определяющие рабочую точку.
2.Проверка усиления на частоте 1 кГц. Установить разделительные конденсаторы, контролируя их полярность. Подключить ГНЧ, установить частоту 1 кГц и с помощью осциллографа установить максимальное линейное усиление каскада. Измерить амплитуду выходного синусоидального сигнала и сигнала на входе усилителя. Убедиться, что каскад обеспечивает заданный коэффициент усиления по напряжению.
3.Исследование амплитудной характеристики усилителя на частоте 1 кГц для случаев с отрицательной обратной связью по току и без. Определить физические причины ограничения выходного напряжения.
4.Измерение амплитудно-частотной характеристики в диапазоне
100 Гц …100 кГц:
–результаты записать в таблицу, аналогично п. 5 предыдущего раздела. Контролировать линейность усиления;
– то же сделать при включенном CE (без обратной связи по току) и результаты записать в таблицу.
5. Измерение выходной емкости усилителя резонансным методом. Подключить калиброванную индуктивность LK к выходу усилителя и, регулируя частоту ГНЧ, добиться резонанса. Рассчитать значение СCE и верхнюю частоту среза усилителя.
30