Таким образом, диаграммы потоков данных (DFD) обеспечивают удобный способ описания передаваемой
информации как между частями моделируемой системы, так и между системой и
внешним миром. Это качество определяет область применения DFD - они используются для создания
моделей информационного обмена организации, например модели документооборота.
Кроме того, различные вариации DFD
широко применяются при построении корпоративных информационных систем.
4. Функциональный анализ деятельности организации
Объектом анализа является магазин фитнес оборудования. Для построения информационной системы его работы, необходимо учитывать контроль качества над товаром и закон о защите прав потребителя.
Ниже перечислены основные уровни создания модели с использованием нотаций
IDEF0: Рисунок 4;
DFD: Рисунок 5, Рисунок 8, Рисунок 9;
IDEF3: Рисунок 6, Рисунок 7.
Верхний уровень:
На этом уровне рассматривается самый верхний уровень информационной системы управления работы магазина фитнес оборудования (Рисунок 4).
К входным данным этой системы будут относиться "Информация об оборудовании". Управляющей информацией являются критерии проверки качества товара и закон о защите прав потребителя, управляющим механизмом - рабочий персонал. Выходные данные представляются в виде оборудования и прилагающиеся документы.
После проведения декомпозиции получаем развернутую схему процесса продажи фитнес оборудования (Рисунок 5).
Проведем декомпозицию Элемента "Предварительная подготовка". Деятельность "Подготовка к продаже" включает следующие действия (Рисунок 6): "Консультация с заказчиком", "Выбор оборудования", "Наличие оборудования на складе". После элемента "Консультация с заказчиком" переходим к элементу "Выбор оборудования", при этом клиенту выдается анкета с ассортиментом. Далее в "Выбор оборудования" клиент определяется с ассортиментом и передает заполненную анкету следующему элементу "Наличие оборудования на складе". Далее, если оборудование в наличии, то переходим к следующему блоку.
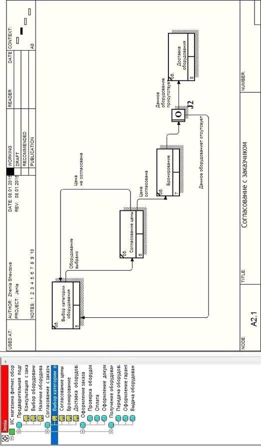
Проведем дальнейшую декомпозицию. Элемент "Согласование с заказчиком" включает следующие действия (Рисунок 7): "Выбор категории оборудования" предоставляется прайс-лист и происходит "Согласование цены", далее, если цена согласована, отправляется заявка на бронирование - "Бронирование", затем накладная на доставку, оборудование доставляется - "Доставка оборудования".
В результате декомпозиции элемента "Оформление заказа", мы получаем систему, состоящую из трех элементов (Рисунок 8): "Проверка оборудования", "Оплата", "Оформление документов".
Последующая декомпозиция элемента "Получение оборудования"
получаем три новых элемента: "Передача оборудования",
"Оформление гарантии", "Выдача оборудования с прилагающимися
документами" (Рисунок 9).
Рисунок 4 - IDEF0


Минимальные аппаратные средства:
· RAM DDR-III 6 Gb;
· VGA NVIDIA GeForce GT 520MX 2048 Mb;
· 1 HDD 500 Gb;
· 1 HDD 1 Tb.
Рекомендуемые аппаратные средства:
· RAM DDR-III 6 Gb;
· VGA NVIDIA GeForce GT 720 1024 Mb;
· 1 SSD 500 Gb;
· 1 HDD 1 Tb.
Рабочие станции включают следующие программные средства:
Минимальные программные средства:
· Microsoft Windows XP Professional x32
· Microsoft Office 2007 x32
· Eset NOD32 Smart Security 4
· Клиентская часть ИС
Рекомендуемые программные средства:
· Microsoft Windows 7 Ultimate x64
· Microsoft Office 2013 x64
· Eset NOD32 Smart Security 7
· Клиентская часть ИС
Основания выбора программного обеспечения. Microsoft Windows 7 Ultimate x64: возможность работы с любым из 35 языков, гибкость, поддержка многоядерности, 64-разрядность и т.д. Microsoft Office 2013 x64: удобный интерфейс, интеграция с "облачными" хранилищами, онлайн редактировка документов и т.д. Eset NOD32 Smart Security 7: эффективная защита всей корпоративной сети, оптимальный уровень безопасности системы, высокая производительность работы при минимальных системных требованиях.
Сервер данных включает следующие аппаратные средства:
Минимальные аппаратные средства:
· CPU Intel® Core™ i3 2670QM 2.20 GHz;
· RAM DDR-III 6 Gb;
· 1 HDD 1Tb.
Рекомендуемые аппаратные средства:
· CPU Intel® Core™ i5 2670QM 2.20 GHz;
· RAM DDR-III 8 Gb;
· 1 SSD 1Tb.
Сервер данных включает следующие программные средства:
Минимальные программные средства:
• Windows Server 2003
• MySQL Database 5.5.23
Основания выбора программного обеспечения. MySQL Database: многопоточность, ODBC драйвер, гибкая система привилегий и паролей, бесплатность в большинстве случаев и т.д.
Рекомендуемые программные средства:
• Windows Server 2012 R2
• Oracle Database 12c Enterprise Edition
Основания выбора программного обеспечения. Oracle Database 12c Enterprise Edition: предлагает более 500 функций, включая новую архитектуру, которая упрощает процесс консолидации баз данных в облаке и позволяет клиентам управлять несколькими базами данных как одной без изменения приложений, идеально подходит для компаний среднего бизнеса. Оно включает одну подключаемую базу данных для облака. Windows Server 2012 R2: безопасность, удобный пользовательский интерфейс, усовершенствованный диспетчер задач и т.д.
бизнес фитнес программный доставка
Таким образом, при выполнении курсовой работы, цель и поставленные задачи были выполнены. А именно была реализована система организации на примере магазина фитнес оборудования при использовании программного средства AllFusion Process Modeler. Были построены диаграммы, описывающие функциональную схему магазина по методологиям IDEF0, DFD, IDEF3.
Важную роль в успешном привлечении новых клиентов и способности успешно конкурировать на рынке продаж фитнес оборудования играют автоматизированные системы, которые предназначены для оптимизации работы, в первую очередь для поиска необходимой информации о нужной продукции. При помощи такой системы можно сократить время для поиска и доставки нужных для клиента товаров.
Разработанная система позволяет осуществлять функционирование магазина или же целой сети. Данная информационная система разрабатывалась для небольших магазинов, аптек или же для интернет магазинов. Назначение информационной системы - поиск и анализ информации, конечным потребителем которой является клиент.
Основное значение ИС - создание современной инфраструктуры для управления предприятием или же другим учреждением.
Разработка ИС организации необходима для возможного улучшения и
оптимизации методов работы, а именно для повышения качества, скорости, что в
свою очередь ведет к повышению конкурентоспособности магазина.
Список использованной литературы
1. Ансофф И. Информационные системы управления / И. Ансофф. - М.: Лектор, 2009. - 51 с.
2. Вендров А.М. CASE-технологии. Современные методы и средства проектирования информационных систем / А.М. Вендров. - М.: Финансы и статистика, 2010. - 176 с.
. Душин В.К. Теоретические основы информационных процессов и систем / В.К. Душин. - М.: Финансы и статистика, 2009. - 348 с.
. Евельсон Л.И., Рафаловская М.Я., Методические указания к курсовой работе по дисциплине "Теория информационных процессов и систем" для студентов III курса, обучающихся по направлению подготовки бакалавров 230400 Информационные системы и технологии / Евельсон Л.И., Рафаловская М.Я. - Брянск.: Издательство БГИТА, 2013. - 18с.
. Советов Б.Я. Теория информационных процессов / Б.Я. Советов. - М.: Изд-во Академия, 2010. - 432 с.
7. Диаграммы потоков данных DFD [Электронный ресурс] http://www.ami.nstu.ru
8. Управление бизнес-ресурсами [Электронный ресурс] http://bpm.siteedit.ru