Материал: Проект организации производства серной кислоты

Внимание! Если размещение файла нарушает Ваши авторские права, то обязательно сообщите нам

Приложение

Рис. 1. Схема применения серной кислоты

Производственная структура цеха по производству серной кислоты






Рис. 2. Схема производства серной кислоты из серы: 1-серная печь; 2-котел-утилизатор; 3 - экономайзер; 4-пусковая топка; 5, 6-теплообменники пусковой топки; 7-контактный аппарат; 8-теплообменники; 9-олеумный абсорбер; 10-сушильная башня; 11 и 12-соотв. первый и второй моногидратные абсорберы; 13-сборники кислоты

Рис. 3. Схема производства серной кислоты из пирита: 1-тарельчатый питатель; 2-печь; 3-котел-утилизатор; 4-циклоны; 5-электрофильтры; 6-промывные башни; 7-мокрые электрофильтры; 8-отдувочная башня; 9-сушильная башня; 10-брызгоуловитель; 11-первый моногидратный абсорбер; 12-теплообмен-вики; 13 - контактный аппарат; 14-олеумный абсорбер; 15-второй моногидратный абсорбер; 16-холодильники; 17-сборники

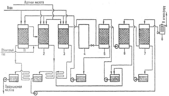
Рис. 4. Схема производства серной кислоты нитрозным методом: 1 - денитрац. башня; 2, 3-первая и вторая продукц. башни; 4-окислит. башня; 5, 6, 7-абсорбц. башни; 8 - электрофильтры

Заключение

В результате проделанной курсовой работы были закреплены полученные теоретические знания в области дисциплины “организация производства на предприятиях отрасли”.

В теоретической части были рассмотрены основные методы производства серной кислоты, ее назначение и применение, а также соответствующие ГОСТы, содержащие физико-химическим показатели, которым должна соответствовать серная кислота того или иного качества, способы ее хранения и защиты окружающей среды.

В расчетной части были проведены расчеты по определению количества текущих, средних и капитальных ремонтов для каждой единицы оборудования, расчеты производственной мощности производственных участков и цеха в целом, а также организация работы участка фасовки и комплектации готовой продукции. В процессе выполнения была обнаружена диспропорция производственной мощности, то есть отсутствовала одинаковая пропускная способность всех подразделений по выпуску готовой продукции: где-то присутствовали «узкие места». Их устранили путем повышения производительности аппарата, за счет введения новых прогрессивных технологий.

Список литературы

1.   Амелин А. Г. Производство серной кислоты, издание 2 -Изд. Высшая школа, 1980, с изменениями.

2.      Труды Н. И. -Экономика и организация труда на предприятиях основной химической промышленности  Выпуск 223 <http://ochem.ru/book_view.jsp?idn=024050&page=1&format=djvu>, 1973.

3.   Соколов Р. С. Химическая технология. - М: Гуманит. изд. Центр БЛАДОС, 2000.

4.   Организация производства на предприятиях химической промышленности. Методические указания к выполнению курсового проекта для студентов всех форм обучения.

5.      Организация производства и управление предприятием. Учебник под ред. О.Г. Туровца - М.: ИНФРА-М, 2002.