Материал: основы проектирования хим произв дворецкий

Внимание! Если размещение файла нарушает Ваши авторские права, то обязательно сообщите нам

РАЗРАБОТКА ПРИНЦИПИАЛЬНОЙ ТЕХНОЛОГИЧЕСКОЙ СХЕМЫ

111

 

 

Конические днища, нагруженные изгибающим моментом

Допускаемый изгибающий момент из условия прочности [M ]= D0[F ]/ 4, а из условия устойчивости

[M ]=

[M ]p

 

,

 

[M ]

2

 

1+

p

 

 

[M]

 

 

 

 

 

E

где [M ]p = DF [F ]p 4; [M ]E = DF [F ]E 3,5.

Значения DF, [F]p и [F]E определяют по зависимостям (3.43) – (3.45). Совместное действие нагрузок. Условие устойчивости гладких конических

днищ нагруженных внешним давлением, осевой силой и изгибающим моментом проверяется по формуле

[p][F]+ [M ] 1,

p F M

где [p], [F], [M] – соответственно значения допускаемого наружного давления, осевого сжимающего усилия и изгибающего момента для гладких конических днищ.

Кроме того должна быть выполнена проверка устойчивости от отдельных нагрузок p ≤ [p]; F ≤ [F]; M ≤ [M].

В случае действия внутреннего давления принимают p = 0.

Другие конструкции конических днищ и обечаек и схемы их нагружения приведены в ГОСТ Р 52857.2.

3.1.6. РАЗРАБОТКА ПРИНЦИПИАЛЬНОЙ ТЕХНОЛОГИЧЕСКОЙ СХЕМЫ

Принципиальную технологическую схему разрабатывают технологи и специалисты по автоматизации на основе эскизной технологической схемы и выбранного оборудования. При этом разрабатываются способы доставки сырья в цех и отгрузки готовой продукции, обезвреживания и удаления отходов производства, обеспечения экологической безопасности и охраны труда, автоматизации производства [1, 4, 5].

Предварительный вариант технологической схемы вычерчивают с соблюдением определенных правил. Аппараты можно изображать без соблюдения масштаба, но с учетом соотношения размеров. Обязательным является распределение их по высотным отметкам. По горизонтали аппаратуру располагают последовательно в соответствии с технологическими стадиями процесса. Расстояние между аппаратами на схеме должно быть таким, чтобы она удобно читалась.

Каждый аппарат изображается упрощенно в виде эскиза, отражающего его принципиальное устройство. Можно также пользоваться условными обозначениями аппаратов. При установке на технологической стадии нескольких однотипных аппаратов, работающих параллельно, изображают один, а число их указывают в экспликации схемы. Для непрерывных процессов при использовании каскада изображают все аппараты.

112

Глава 3. ПРОЕКТИРОВАНИЕ ХИМИЧЕСКИХ ПРОИЗВОДСТВ

 

 

Основные

материальные потоки наносят четкими сплошными линиями

с указанием их направления и соответствующей нумерацией, расшифровка которой приводится в правом верхнем углу схемы.

Каждый аппарат на технологической схеме должен иметь номер, который сохраняется во всех частях проекта (технологической, строительной, электротехнической и т.д.). Аппарат на схеме нумеруется слева направо с учетом технологической последовательности.

На технологической схеме обязательно отмечают, откуда и как поступают в цех сырье и вспомогательные материалы, куда и каким способом удаляются готовая продукция, отходы, сточные воды. При большом расходе сырья целесообразно организовать его прием на цеховой склад. В этом случае изображают схему приема сырья в цех (исходная тара, способ разгрузки, приемная емкость). Если для транспортировки сырья и готовой продукции предусмотрен напольный транспорт, это указывают на схеме.

На принципиальной технологической схеме изображают оборудование не только основных, но и вспомогательных технологических стадий (операций) – таких, как подготовка (измельчение, растворение, суспензирование и т.д.) и дозирование сырья, промежуточноехранение продуктов, поглощениеотходящих газови т.п.

На линиях основных и вспомогательных потоков показывают стандартными условными обозначениями арматуру. После изображения всего оборудования и материальных потоков составляется экспликация оборудования. Она содержит номер, обозначение чертежа аппарата, наименование оборудования, основную характеристику, количество аппаратов и конструкционных материалов.

Разработка принципиальной технологической схемы тесно связано с выбором методов автоматического контроля и регулирования технологического процесса. Автоматизация технологической схемы должна обеспечить контроль, регулирование и сигнализацию предельных значений параметров процесса и состояния технологического оборудования, блокировку и установку технологических машин и аппаратов в аварийных ситуациях.

Приборы и средства автоматизации при выполнении принципиальной технологической схемы могут изображаться развернуто или упрощенно [4, 18]. При развернутом изображении на схеме показывают: отборные устройства, датчики, преобразователи, вторичные приборы, исполнительные механизмы, регулирующие и запорные органы, аппаратуру управления и сигнализации, комплектные устройства (управляющие вычислительные машины, телемеханические устройства) и т.д.

При упрощенном изображении на схеме показывают отборные устройства, измерительные и регулирующие приборы, исполнительные механизмы и регулирующие органы.

Приборы, средства автоматизации, электрические, вычислительные и микропроцессорные устройства на принципиальной технологической схеме показываются в соответствии с ГОСТ 21.404–85. Всем приборам и средствам автоматизации, изображенным на принципиальной технологической схеме, присваиваются позиционные обозначения, сохраняющиеся во всех чертежах и материалах

РАЗРАБОТКА ПРИНЦИПИАЛЬНОЙ ТЕХНОЛОГИЧЕСКОЙ СХЕМЫ

113

 

 

проекта. Отборные устройства для всех постоянно подключенных приборов не имеют специального обозначения, а представляют собой тонкую сплошную линию, соединяющую технологический трубопровод или аппарат с первичным измерительным преобразователем.

Все оборудование (аппараты, насосы, вентиляторы и др.) на схеме необходимо изображать сплошными тонкими линиями толщиной 0,6…0,8 мм, а трубопроводы и арматуру – сплошными линиями в два раза толще, чем оборудование. Условные графические обозначения приборов и средств автоматизации на схемах выполняют линиями толщиной 0,5…0,6 мм, а линии связи – 0,2…0,3 мм

(рис. 3.14).

После изображения на технологической схеме всех приборов и средств автоматизации составляется спецификация по форме ГОСТ 21.110–82. Приборы и средства автоматизации записываются в спецификацию группами: для измерения и регулирования температуры, давления и разряжения, расхода, количества, уровня, состава и качества веществ, прочие приборы.

После разработки принципиальной технологической схемы составляют полное описание ее. При описании каждой технологической стадии кратко сообщается о конструкции аппарата, способе загрузки сырья и выгрузке продуктов переработки, дается характеристика протекающего процесса (периодический, непрерывный, циклический), перечисляются основные параметры его (давление, температура и др.), методы контроля и регулирования, а также все отходы и побочные продукты. Кроме того, описываются также принятые в проекте способы внутрицеховой транспортировки сырья, вспомогательных материалов, реакционных масс, отходов и готовых продуктов.

В ходе проектирования в принципиальную технологическую схему могут вноситься изменения и дополнения. Окончательное оформление схемы производится после принятия основных проектных решений и выяснения вопросов, связанных с размещением и взаимным расположением аппаратов в цехе.

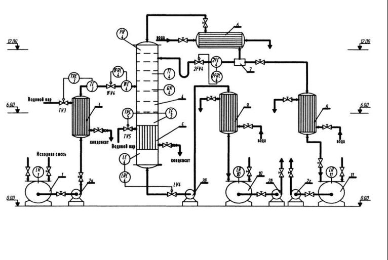
Для примера на рис. 3.26 представлен фрагмент принципиальной технологической схемы, разработанной на основе эскизной схемы (стадия ректификации).

Исходная смесь со склада подается в емкость 1, откуда центробежным насосом направляется в кожухотрубчатый подогреватель исходной смеси 3, а затем в среднюю часть ректификационной колонны 4 с колпачковыми тарелками. Колонна имеет встроенный трубчатый кипятильник кубовой жидкости 5. В результате процесса ректификации в колонне получают пары, обогащенные легколетучим компонентом и кубовый остаток с тяжелолетучим компонентом. Пары направляются на конденсацию в кожухотрубчатый дефлегматор 6, затем жидкость поступает в разделитель 7, откуда часть ее (флегма) идет на орошение в колонну, а другая часть в виде целевого продукта направляется через кожухо трубчатый холодильник 8 в емкость 11 и из нее насосом на склад. Кубовый остаток из колонны насосом подается через холодильник 9 в приемную емкость 10, откуда центробежным насосом направляется на склад.

114

ПРОИЗВОДСТВ ХИМИЧЕСКИХ ПРОЕКТИРОВАНИЕ .3 Глава

Рис. 3.26. Принципиальная технологическая схема ректификационной установки:

1 – емкость исходной смеси; 2 – насосы исходной смеси (а), кубового остатка (б) и для перекачки продуктов на склад (в, г); 3 – подогреватель исходной смеси; 4 – колонна; 5 – встроенный кипятильник; 6 – дефлегматор; 7 – разделительный стакан; 8 – холодильник дистиллята; 9 – холодильник кубового остатка; 10 – емкость дистиллята; 11 – емкость кубового остатка

РАЗРАБОТКА ПРИНЦИПИАЛЬНОЙ ТЕХНОЛОГИЧЕСКОЙ СХЕМЫ

115

 

 

Ранее отмечалось, что при разработке принципиальной технологической схемы выбирают способы удаления отходов. Рассмотрим основные из них.

В дальнейшем под термином «отходы» будем понимать получаемые в технологическом производстве нецелевые продукты, которые не могут быть использованы на данном предприятии, и продукты, которые после соответствующей обработки можно использовать повторно.

Условно отходы технологических производств можно классифицировать следующим образом:

1.По агрегатному состоянию:

твердые; пастообразные; жидкие;

газообразные.

2.По коррозионной активности:

нейтральные; слабоагрессивные; агрессивные;

сильноагрессивные.

3.По воздействию на живые организмы:

токсичные; нетоксичные.

4.По характеру выделения:

случайно выделяемые;

периодически выделяемые.

Как правило, отходами производства являются: отработанная охлаждающая вода, газообразные отходы, жидкие органические соединения, кислотные или щелочные стоки, условно чистые стоки, хозяйственно-фекальные стоки, пастообразные и твердые отходы.

Для удаления отходов из аппаратов и их обезвреживания необходимо учитывать следующее: во-первых, условия выгрузки необходимо предусматривать при конструировании аппаратов, а на основе агрегатного состояния отходов подбирать способ удаления.

Для выгрузки порошкообразных и гранулированных материалов следует применять пневмотранспорт. Для паст и шламов используется метод разбавления водой или дешевым растворителем. Затем полученную суспензию перекачивают на станцию очистки.

Газообразные отходы удаляются и транспортируются за счет избыточного давления, под которым они, как правило, находятся в аппаратах. Эти отходы направляются на сжигание в печи или на так называемый «факел». Если эти газы безвредны, то они выбрасываются в атмосферу.

Жидкие производственные отходы, в зависимости от их свойств, удаляются по одной из следующих линий безнапорной канализации: