МИНИСТЕРСТВО ОБРАЗОВАНИЯ И НАУКИ
РЕСПУБЛИКИ КАЗАХСТАН
АО
«АКАДЕМИЯ ГРАЖДАНСКОЙ АВИАЦИИ»
«Модернизация топливной системы воздушного судна BOEING 767 с целью повышения надежности»
ДИПЛОМНАЯ РАБОТА (ПРОЕКТ)
специальность 050714 Авиационная техника и технологии,
Образовательная
программа «Техническая эксплуатация летательных аппаратов и двигателей»
Фирсов Г.О.
Алматы
2013г
Введение
boeing двигатель топливный газ
18 июля <https://ru.wikipedia.org/wiki/17_%D0%B8%D1%8E%D0%BB%D1%8F> 1996 года <https://ru.wikipedia.org/wiki/1996_%D0%B3%D0%BE%D0%B4> около 00:31 UTC <https://ru.wikipedia.org/wiki/UTC>, самолёт -Boeing 747131 <https://ru.wikipedia.org/wiki/Boeing_747> (бортовой номер N93119) авиакомпании Trans World Airlines <https://ru.wikipedia.org/wiki/Trans_World_Airlines>, взорвался в воздухе и упал в Атлантический океан <https://ru.wikipedia.org/wiki/%D0%90%D1%82%D0%BB%D0%B0%D0%BD%D1%82%D0%B8%D1%87%D0%B5%D1%81%D0%BA%D0%B8%D0%B9_%D0%BE%D0%BA%D0%B5%D0%B0%D0%BD> около East Moriches, штат Нью-Йорк <https://ru.wikipedia.org/wiki/%D0%9D%D1%8C%D1%8E-%D0%99%D0%BE%D1%80%D0%BA_(%D1%88%D1%82%D0%B0%D1%82)>. Все 230 человек, находившихся на борту (два пилота <https://ru.wikipedia.org/wiki/%D0%9B%D1%91%D1%82%D1%87%D0%B8%D0%BA>, два бортинженера <https://ru.wikipedia.org/wiki/%D0%91%D0%BE%D1%80%D1%82%D0%B8%D0%BD%D0%B6%D0%B5%D0%BD%D0%B5%D1%80>, 14 бортпроводников <https://ru.wikipedia.org/wiki/%D0%91%D0%BE%D1%80%D1%82%D0%BF%D1%80%D0%BE%D0%B2%D0%BE%D0%B4%D0%BD%D0%B8%D0%BA>, 212 пассажиров), погибли, а самолет был разрушен. Это произошло через 12 минут после вылета самолёта из Нью-Йорка.
Эксперты из National Transportation Safety Board (NTSB) проводи расследование по данной катастрофе, и в 1997 году пришли к выводу, что взрыв самолета компании TWA произошел в результате короткого замыкания в центральном баке, и воспламенения топливовоздушной смеси.
В последующие годы Федеральное управление гражданской авиации обратилось к авиакомпаниям с требованием обеспечить лучшую теплоизоляцию, перемещение проводки, проверять топливные насосы, и предпринимать другие действия.
мая 2001года FAA выпустила постановление под названием SFAR 88, для того чтобы минимизировать источники возгорания в топливных баках. После чего в декабре 2002 года производители провели тщательный обзор каждой модели самолета и выявили более двухсот ранее неизвестных источников возгорания. Главным источником возгорания топливных баков является скопление взрывоопасных паров в топливном баке. Для устранения этой проблемы необходимо снизить концентрацию кислорода в надтопливном пространстве.
Команда Федерального управления гражданской авиации во главе с инженером Ивором Томасом смогла найти решение этой проблемы, разработав прототип системы нейтрального газа ONBOARD INERT GAS GENERATION SYSTEM, который весит менее 200 фунтов, не требует компрессоров или других подвижных частей. Система использует не большое количество воздуха от двигателей.
Объектом исследования в рамках дипломной работы служит применение системы нейтрального газа (onboard inert gas generation system) на воздушное судно Boeing 767.
Предметом исследования является модернизация топливной системы путем установки системы нейтрального газа OBIGGS.
Цель и задачи исследования. Главной целью и практической значимостью данной дипломной работы является приобретение навыков самостоятельного решения практических инженерных задач касающихся авиапредприятий и авиакомпаний, и обеспечением безопасности полетов.
Задачи:
систематизация, закрепление и расширение теоретических знаний и практических навыков знаний по специальности, применение этих знаний при решении конкретных практических инженерных задач
развитие навыков самостоятельной работы, изучения научной и специальной литературы
получение и обработка статистических материалов в области безопасности полетов, авиационной безопасности, безопасности труда авиапредприятий, использование современных компьютерных средств
изучение авиационно-технической документации конкретного оборудования
Научная новизна дипломной работы определяется тем, что в ней представлено внедрение системы нейтрального газа, что прежде всего повышает уровень безопасности эксплуатации воздушных судов.
Практическая значимость. Результаты
исследования отражают описание физических основ и сущности предотвращении
скопления взрывоопасных паров в топливных баках. Решением проблемы связанной с
повышением безопасности топливных баков, может стать модернизация топливной
системы системой нейтрального газа.
1. Описание
самолета BOEING 767
Разработка экономичного двухмоторного реактивного авиалайнера, предназначенного для обслуживания линий средней и малой протяжённости, началась в 1978 году <#"802609.files/image001.gif">
Рис. 1. Boeing 767-300ER
Модификация 767-300ER представляет собой версию 767-300 с увеличенной дальностью полёта. Головным заказчиком стала авиакомпания American Airlines, получившая первые самолёты в 1988 году. Большая дальность полёта достигнута увеличением объёма топлива на борту за счет повышения максимальной взлётной массы до 185 тонн. К 1993 работы над совершенствованием конструкции самолёта позволили поднять МВМ до 187 тонн. На самолёт устанавливались двигатели Pratt & Whitney PW4000, General Electric CF6 или Rolls-Royce RB211. Типичными маршрутами для этой модификации стали Лос-Анджелес <#"802609.files/image002.gif">
Рис2.1.. Нервюра 18.
Основные баки могут обогреваться с помощью
обогрева предкрылков. Топливные баки имеют 59 овальных отверстий, для доступа,
расположенные в нижней части крыла. В нижней части баков имеются дренажные
клапана, для слива отстоя.
Рис. 2.2. Общий вид топливной системы
Центральный бак расположен в центроплане, между
нервюрами 3. Центральный бак разделен на три части левую, правую, и центральную.
Как и в крыльевых баках, центральный бак тоже имеет сухой отсек, расположенный
в передней части бака. Три секции соединены между собой патрубками, для
перетекания жидкости, и паров. Центральный бак имеет два подкачивающих насоса,
установленных в левой и правой секции. Клапана для слива отстоя установлены к
нижней части каждого бака.
2.2 Система
питания двигателей
Система питания обеспечивает подвод топлива под
давлением к двигателям и вспомогательной силовой установки. Система питания
разделяется на две подсистемы. Подсистемы работают независимо друг от друга.
Имеют клапана закольцовывания, для равномерной выработки топлива из баков и
перекачки. Обычно каждый двигатель питается от своего бака. Если клапан
закольцовывания открыт, то каждый двигатель будет питаться из любого топливного
бака. Запорный клапан контролирует поступление топлива к двигателю.
Рис.2.3. Система питания двигателей
Давление в топливной системе обеспечивается двумя подкачивающими электрическими насосами 115В. 400Гц. 3фазы установленными в одном корпусе. Расположены насосы по одному в каждом крыльевом баке. Два подкачивающих насоса 115В. 400Гц. 3 фазы, установлены в центральном баке, левой и правой секции. Производительность насоса 13 600 килограмм в час, минимальное давление 15psi. Подкачивающие насосы центрального бака питают соответственно левую и правую подсистемы, и создают давление выше чем давление подкачивающих насосов крыльевых баков. Что позволяют в первую очередь выработать топливо центрального бака.
Автоматические струйные насосы, установленные по два в каждом баке, предназначенные для сбора из нижней части баков различные загрязнения и воду. Работают за счет разрежения, создаваемого подкачивающими насосами.
Система питания Вспомогательной силовой установки.
В левой части центрального бака расположены компоненты системы питания Вспомогательной силовой установки. За исключением кожуха патрубка и приемника.
К компонентам относятся;
Подкачивающий насос постоянного тока 28В.
Запорный клапан,
Трубопровод,
Изоляционный клапан,
Кожух трубопровода.
Подкачивающий насос состоит из корпуса, приемника, электродвигателя, датчика давления, клапан давления, температурного клапана, разрядный клапан, обратный клапан,
Обратный клапан предотвращает поступление
топлива в обратном направлении. Клапан давления регулирует давление насоса.
Топлива проходя через насос, охлаждает его и смазывает подвижные детали.
Электродвигатель расположен с наружной стороны бака. Двигатель вращается с
частотой 6600 оборотов в минуту, и создает давление 18 psi. Производительность
3.1 галлона в минуту. Температурный предохранитель предотвращает перегрев
электродвигателя. Предохранитель отключает насос при превышении температуры
более 3508F ±148F (1778C ±88C). Изоляционный клапан работает от постоянного
тока 28В. Установлен в центральной линии подачи топлива. Предотвращает от
разрушения элементы топливной системы вспомогательной установки.
Рис. 2.4. Система питания ВСУ
2.3 Система
заправки топливных баков
Система заправки обеспечивает быстрое наполнение топливных баков топливом, в автоматическом и ручном режиме. Система индикации количества топлива контролирует заправку в автоматическом режиме, но при необходимости заправкой можно управлять в ручную.
Система распределяет топливо от заправочной станции при помощи заправочного коллектора и клапанов.
Заправочная станция расположена на передней кромке левого крыла. Имеет необходимые для заправки включатели, индикаторы и две заправочные горловины.
Рис2.5. Щиток заправки
Заправочные коллектор от заправочной станции проходит до заднего лонжерона и далее, проходит по всей длине крыльевых баков. Заправочные горловины обеспечивают поступление топлива в коллектор. Заправочный коллектор является частью заправочной системы. Дренажный клапан установлен на заправочном коллекторе в левом и правом центральном отсеке центрального бака.
Вакуумный клапан установлен между заправочным коллектором и коллектором левого разрешительного бака. Вакуумный клапан позволяет воздуху выйти из заправочного коллектора.
Заправочные запорные клапана соединены с коллектором и распределительными ответвлениями. Распределительные ответвления распределяют топливо в каждый из топливных баков. Запорные клапана контролирует поступление топлива из заправочного коллектора в секции бака. На каждом ответвлении установлены обратные клапана предотвращающие перетекание топлива в обратном направлении.
Клапана слива соединены с системой заправки и системой питания двигателей.
Система слива и перекачки топлива
Система слива топлива позволяет в автоматическом
режиме слить топливо из топливных баков. Перекачка топлива обеспечивает
перекачку топлива из одного бака в другой. Система слива имеет, клапана
расположенные в каждом баке, которые соединяют заправочный коллектор и
коллектор питания двигателей. Панель управления клапанами установлена на
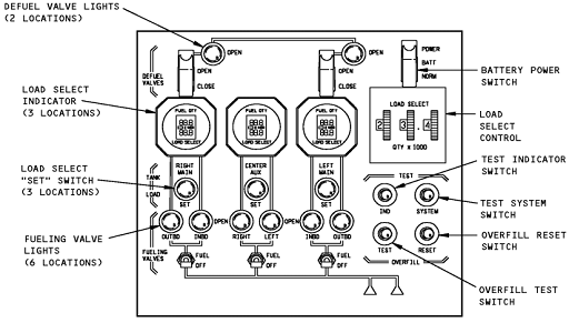
верхней панели пилотов.
Рис. 2.6. Панель управления клапанами
Сливной клапан имеет кулису, электродвигатель
28В постоянного тока, концевые выключатели открытого и закрытого положения.
Электродвигатель установлен с наружной стороны бака. Для слива и перекачки
топлива используют давление подкачивающих насосов.
2.4 Система
индикации количества топлива
Система индикации количества обеспечивает измерение количества топлива, калькуляцию, измерение температуры, и вывод данных на дисплей. Система состоит из процессора, топливомеров, измерителей плотности, компенсаторов, индикаторов количества топлива. Процессор считывает информацию с топливомеров, измерителей плотности, и вычисляет объем и вес. Система имеет тестовое оборудование для вычисления неисправностей. Для измерения количества топлива система использует принцип электроемкостного измерения . Емкость топливомеров пропорциональна емкости топливных баков. Дисплей индикации топлива расположен на верхней панели пилотов. Он указывает общее количество топлива, и количество топлива в каждом баке. А также имеется указатель температуры топлива. В систему входят три компенсатора, три измерителя плотности, 37 топливомеров.
Рис. 2.7. Топливомеры
Компенсаторы установлены по одному в каждом баке. Все компенсаторы идентичны, и установлены аналогичным образом, как и топливомеры. Компенсаторы предназначены для вычисления диэлектрической проницаемости.
Рис. 2.8. Компенсатор
Измерители плотности установлены в каждом баке
на заднем лонжероне. Состоит из эмитора и блока электроники, двух
чувствительных труб, усилителя, процессора, и электронного соединения. Питается
28В постоянного тока. Высокое напряжение 1400Вольт подается на анод
чувствительных труб. Две чувствительные трубки заполнены газом ксенон.
Взаимодействие газа и гамма- излучения от излучателя, вызывают изменение
напряжения на анодах. Эмитор установлен внутри топливных баков, а блок
электроники с наружной части бака. Снятие блока электроники не требует слива
топлива.

Рис.2.9. Измерители плотности
Система измерения температуры топлива предназначена для измерения температуры топлива и выведения ее на дисплей. В систему входят температурный датчик, установленный в задней части левого бака, указатель температуры. Указатель температуры установлен на верхней панели пилотов.
Система измерения имеет магнитные капельные измерители. Позволяющие произвести измерения вручную. Эти измерения используются в том случае, когда индикатор измерения количества топлива работает неправильно. Измерения проводятся только при наличии соответствующей документации.
Существуют в общей сложности 16 измерителей,
расположенных в нижней части топливных баков, по 7 в крыльевых баках, и 2 в
центральном баке.
2.5 Система
вентиляции топливных баков
Система вентиляции топливных баков обеспечивает связь баков с атмосферой для предотвращения образования избыточного давления, и предотвращает скопления взрывоопасных паров внутри топливных баков.
По всей длине топливных баков расположены вентиляционные каналы. В вентиляционных каналах установлены поплавковые клапана, предотвращающие перетекание топлива в разрешительный бак, и между отсеками. Вентиляционные патрубки соединены с вентиляционными каналами, и обеспечивают сброс давления при наборе высоты и увеличение когда поплавковый клапан закрыты.
Существуют два типа поплавковых клапанов в системе вентиляции топливных баков. Первый тип установлен горизонтально в вентиляционном канале баков. Второй тип установлен вертикально в верхней части перегородок 18. Клапан закрыт, когда уровень топлива поддерживает поплавок.
Рис.2.10.Поплавковые клапана
Дренажные поплавковые клапана установлены на каждом вентиляционном патрубке.