Материал: Модернизация конструкции и технология изготовления, механизма смены увеличения визира оптического устройства

Внимание! Если размещение файла нарушает Ваши авторские права, то обязательно сообщите нам

Модернизация конструкции и технология изготовления, механизма смены увеличения визира оптического устройства

Содержание

Введение

. Анализ состояния вопроса. Цели и задачи проектирования ВКР

. Конструкторская часть

.1 Описание работы визира оптического устройства

.2 Разработка конструкции механизма смены увеличениявизира оптического устройства

.3 Разработка каталога и разнесённой сборки

.4 Автоматизированный инженерный анализ стойки методом конечных элементов

.5 Использование трёхмерной модели для расчёта изделия методами имитационного моделирования

.6 Расчет напряженно - деформированного состояния детали в среде SolidWorksSimulation

. Технологическая часть

.1 Разработка технологического процесса детали «Стойка»

.2 Технологический контроль чертежа

.3 Анализ технологичности конструкции

.4 Выбор заготовки

.5 Выбор структуры и плана технологического процесса

.6 Выбор типа производства

.7 Расчет припуска на обработку

.8 Выбор оборудования

.9 Выбор станочных приспособлений

.10 Выбор режущего инструмента

.11 Выбор режимов резания

.12 Выбор инструментальных приспособлений

.12.1 Выбор средств измерения и контроля

.13 Уточненное техническое нормирование

.14 Разработка программы для обрабатывающего центра

Заключение

Список использованных источников

Введение

оптический имитационный деталь резание

В настоящее время оптические приборы нашли широкое применение не только в военном деле, но и в повседневной жизни. Для эффективного ведения огня из танков и боевых машин пехоты (БМП), они оснащаются совершенными системами управления огнем (СУО). Современные СУО включают в себя оптические прицелы (дневного и ночного типа) с тепловизионными камерами и дальномерами, баллистические вычислители, стабилизаторы вооружения и датчики условий, позволяющие подстраиваться под определенные условия стрельбы. Поэтому конструкция и технология должна отвечать высоким требованиям точности и качества [1, 10].

Основной целью выпускной квалификационной работы является модернизация конструкции и технология изготовления, механизма смены увеличения визира оптического устройства.

Представляемый дипломный проект выполнен на базе ОАО «Вологодский оптико-механический завод». Специфической продукцией предприятия являются прицельные приспособления различного назначения, как военного, так и гражданского. Предприятие выпускает комплектующие к СУО конструкция и технология которых разработана в 80-х годах 20 века. Исходя из этого, представляется рациональной модернизация конструкции и технологии изготовления, механизма смены увеличения визира оптического устройства [16].

Механизм смены увеличения - это устройство позволяющее уменьшать или увеличивать угол зрения оптического блока [16].

Со временем детали и узлы теряют свою эффективность в выполнении поставленных перед ними задач, а так же с появлением новых технологий детали и узлы подвергают модернизации для улучшения работоспособности всего механизма, что приводит к более высокой точности и долговечности.

Тема данной выпускной квалификационной работы актуальна, так как модернизируя какую-либо часть механизма, мы улучшаем качество всего устройства в целом.

1. Анализ состояния вопроса. Цели и задачи проектирования ВКР

Оптический прицел - это оптический набор, предназначенный для точной наводки оружия на цель. Может быть также использован для наблюдения за местностью и для аналитического расчета расстояний до предметов [1].

Первый прицел, который употреблял человек, стал кольцевой прицел, состоящий из кольца, укрепленного на ложе стрелкового оружия и мушки укрепленной возле места вылета снаряда. Такими изобретенными заграницей прицелами еще в средние века снабжались самострелы и арбалеты. Кольцевые прицелы особенно хороши для установки на гладкоствольные ружья. Их устанавливают на шейке ложи на сравнительно небольшом расстоянии от глаза охотника, что удлиняет прицельную линию почти в два раза. Чем ближе к глазу поставлен сквозной прицел, тем лучше, поскольку глаз не должен рассматривать отверстие кольца (диска), к глазу попадает меньше посторонних световых лучей, и одновременно удлиняется прицельная линия. Пределом приближения кольца прицела к глазу есть минимальное расстояние, при котором кольцо может ударить глаз при отдаче. Кольцевой прицел изображён на рисунке 1 [1].

Рисунок 1 - Кольцевой прицел

Следующим изобретением стали диоптрические прицелы - это улучшенный вариант сквозных кольцевых прицелов, хотя и они применялись еще на средневековых иностранных арбалетах. Главное отличие диоптров от кольцевых прицелов это размер отверстия в диске и иногда больший, чем в кольцевых прицелах диаметр диска. Диск диоптра делают диаметром от 10мм до 50мм, диаметр отверстия в диске от 0,5 до 1мм и более, смотря по тому, на каком расстоянии привык стрелок держать глаз от диоптра. Имеются сложные немецкие прицелы с быстрой переустановкой центрального отверстия на один из пяти различных диаметров выбираемых стрелком. На диск диоптра так же как и на кольцевой прицел устанавливают резиновый наглазник, который во первых не допускает к глазу посторонние световые лучи и предохранят глаз от удара при отдаче оружия. Диоптрический прицел изображён на рисунке 2 [1].

Рисунок 2 - Примеры диоптрических прицелов

Большое применение и развитие прицелы получили чуть более 100 лет тому назад. На винтовки устанавливались телескопические прицелы, длинна которых иногда была больше длинны ствола.Телескопический прицел - оптический прибор для обеспечения стрельбы прямой наводкой [1].

Телескопический прицел представляет собой зрительную трубу с шарнирным соединением подвижной качающейся, связанной с пушкой и неподвижной, связанной с башней (окулярной) частей, снабженную сетками с прицельными, дистанционными и угломерными шкалами. Такой вид прицелов изображен на рисунке 3 [1].

А

Б

Рисунок 3 - Телескопические прицелы:

А - виды телескопических винтовок; Б - винтовка Стивенса

Одним из следующих этапов развития военной оптики стали оптические прицелы (ночного и дневного типа). Особо быстрое развитие снайперских оптических прицелов началось после первой мировой войны, и в 1949 году были разработаны первые прицелы, которые могли, менять кратность увеличения. Оптический прицел времен второй мировой войны изображен на рисунке 4 [4].

Рисунок 4 - Оптический прицел на винтовке SMLEMk.III

Современные оптические прицелы состоят из объектива (системой из двух и более линз), оборачивающей системы, прицельной сетки, окуляра, механизма корректировки горизонтальной и вертикальной поправки, и корпуса. Также существуют различные модификации, включающие в себя установку дальномера, телевизионной камеры и подсветки. Несколько видов современных оптических прицелов изображены на рисунке 5 [2].

Рисунок 5 - Цифровой оптический прицел дневного видения

Дальнейшее развитие цифровых технологий привело к созданию уникально нового прицела, который позволял целиться обоими глазами, при этом увеличивая углы обзора. В основу конструкции заложен принцип коллимации света, за что и получили данные прицелы название коллиматорные. Коллиматор представляет собой длиннофокусный объектив, в котором установлена марка, подсвечиваемая специальным устройством. Она имеет вид точечной диафрагмы или сетки с необходимой служебной информацией. Для коллиматорных прицелов, устанавливаемых на стрелковое оружие, марка представляет собой диафрагму, образующую светящуюся прицельную точку [4].

Коллиматорные прицелы бывают закрытого и открытого типов. Все элементы закрытых коллиматорных прицелов расположены вдоль оптической оси линии визирования и при формировании точки в пространстве, по которой производится прицеливание, незначительно ограничивают область наблюдения. Коллиматор открытых коллиматорных прицелов выведен из поля зрения стрелка, и сформированная прицельная марка проецируется на наблюдаемое пространство. Все коллиматорные прицелы имеют однократное увеличение и неограниченный вынос зрачка. Правда, однократное увеличение ограничивает применение таких прицелов на дистанции прямого выстрела. Размер светящейся прицельной точки в различных прицелах составляет от одной до пятнадцати угловых минут. Коллиматорные прицелы изображены на рисунке 6 [4].

Рисунок 6 - Коллиматорный прицел

С развитием прицелов военная оптика стала применяться на боевых машинах. Начиная от обычных танковых прицелов времен второй мировой войны и заканчивая целыми системами основанных на законах оптики. Одной из таких систем называется «Система управления огнем». Это комплекс приборов, устройств и датчиков, качество изготовления и сборки которых напрямую влияет на эффективность ведения стрельбы и выживаемости танка (боевой машины) в бою. Один из вариантов системы изображен на рисунке 7 [4].

Рисунок 7 - Схема системы управления огнем

Целью выпускной квалификационной работы является-модернизация конструкции и технологии изготовления механизма смены увеличения визира оптического устройства.

Исходя из данной цели, необходимо решить ряд следующих задач:

·        Модернизировать конструкцию «Механизма смены увеличения визира оптического устройства».

·        Разработать модели, чертежи и каталоги “Компонентов механизма смены увеличения оптического устройства.

·        Разработать технологический процесс изготовления детали «Стойка».

·        Рассчитать на прочность и провести исследование напряженно-деформированного состояния детали в системе SolidWorksSimulation.

2. Конструкторская часть

2.1 Описание работы визира оптического устройства

Прицел-дальномерприбора наведения (ПДПН) 1Г46 является основным прибором управления огнем из танка, с ним работает наводчик при стрельбе из пушки, спаренного с ней пулемета, а также при запуске и наведении на цель управляемой ракеты. Он представляет собой перископический дневной прицел-дальномер с независимой стабилизацией поля зрения в двух плоскостях и плавно регулируемым от 2,7 до 12хувеличением [2].

ПДПН 1Г46 отвечает за нaведение и независимую от пушки стабилизацию поля зрения и оси информационного лазерного луча в двух плоскостях, измерение и индикацию дaльности до цели, а также выработку электрического сигнала, соответствующего измеренной или вводимой вручную дальности, определение углов рассогласования в вертикальной и горизонтальной плоскостях между линией прицеливания и осью капала ствола пушки и выработку пропорциональных им электрических сигналов управления приводами наведения пушки и башни [2].

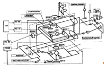
Прицел 1Г46 (рисунок 8) имеет несколько частей, каждая из которых является функционально законченным блоком.

Главная частьприцела - корпус визира, к нему с помощью винтов крепятся корпуса других составляющих: оптического блока,блока лазерного дальномера (блок Д),блока измерителя временных интервалов (блок ИВИ), стабилизирующего блока,информационного блока лазерно-лучевого канала управления, головки и пульта управления [2].

Стабилизирующий блок и пульт управления закрепляются на нижней части корпуса визиря, а головка, блок Д и информационный блок - к верху.








Рисунок 8 - Схема прицела 1Г46

В оптическом блоке расположены оптические детали визуального канала, часть органов управления, а также электрическая схема, с помощью которойработают электромеханические устройстваи осуществляющая передачу электрических сигналов [2].

В стабилизирующем блоке (рисунок 9) расположены: гиростабилизатор, узел нижнего зеркала, которым производится наведения в горизонтальной плоскости, привод верхнего зеркала, осуществляет связь гиростабилизатора сзеркалом, закрепленным в головке и механизмы выверки прицела-дальномера по направлению и высоте, а также электронные реле системы обогрева [2].

Рисунок 9 - Стабилизирующий блок изделия 1Г46: 1 - корпус; 2 - блок зеркал; 3 - платформа; 4 - привод верхнего зеркала; 5 - правый рычаг; 6 - механизм выверки «Г»; 7 - рукоятка арретира «ЗАСТОП-РАССТОП»

Стабилизирующий блок (рисунок 9) - силовой двухосный гиростабилизатор на поплавковых гироскопах. Стабилизирующий блок совместно с главным зеркалом головки, электроблоками, пультом управления наводчика образуют замкнутую цепь регулирования, обеспечивает независимую от вооружения (пушки) стабилизацию поля зрения и наведения стабилизированной линии прицеливания в горизонтальной и продольно-вертикальной плоскостях [2].

Стабилизация поля зрения по высоте происходит за счет вращения вокруг горизонтальной оси с помощью главного зеркала головки, которое кинематически связано с параллелограммным приводом 4 и с платформой 3 гиростабилизатора [2].

Стабилизация поля зрения по направлению осуществляется за счет вращения вокруг вертикальной оси блока зеркал 2, расположенного на корпусе стабилизирующего блока, и кинематическисвязанного с осью вращения (шкив 7 на рисунке 10) внешней рамы гиростабилизатора. Блок зеркал - целостный блок с зеркала (снизу) и светораспозновательной пластины (сверху). Ленточная передача в виде восьмерки выполнена для обеспечения вращения блока зеркал в сторону, противоположную вращению внешней рамы гиростабилизатора [2].

Функционально-кинематическая схема стабилизирующего блока приведена на рисунке 10 [2].

Двухосныйгиростабилизатор - система из двух одноосных гиростабилизаторов, имеющих две взаимоперпендикулярные оси стабилизации: первая - по оси вращения внутренней рамы (по высоте), вторая - по оси вращения наружной рамы карданного подвеса (по направлению) [2].

В каждом канале присутствует чувствительный элемент - поплавковый гироскоп, датчик угла прецессии, датчик момента, усилитель, двигатель стабилизации [2].

Рама двухосного гиростабилизатора (стабилизирующего блока) - расположена относительно двух осей, платформа 3 (рисунок 10), выполненная в виде прямоугольного параллелепипеда. В корпусе платформы 3 установлены два двухступенчатых поплавковых гироскопа 2 и 4 таким образом, что в начальном (зааретованом) положении гиростабилизатораизмерительная ось каждого гироскопа параллельна определенной оси карданного подвеса гиростабилизатора [2].

Ось чувствительности двухступенчатого поплавкового гироскопа расположена перпендикулярно осям ротора (главная ось гироскопа, по которой направлен вектор собственного кинетического момента Н) и камеры (поплавка). Вследствие чего векторы собственных кинетических моментов (Н) двухступенчатых поплавковых гироскопов 2 и 4 направлены друг против друга [2].

Рисунок 10 - Функционально-кинематическая схема стабилизирующего блока 1Г46

Гироскоп 2 - это чувствительный элемент канала стабилизации по оси вращения наружной рамы карданного подвеса гиростабилизатора (по направлению), то есть он обеспечивает стабилизацию поля зрения и наведения линии прицеливания в горизонтальной плоскости, именно поэтому в обозначении его элементов, так же как и элементов канала стабилизации, присутствует буква «Г». Гироскоп 4 является чувствительным элементом канала стабилизации по оси вращения внутренней рамы (платформы), которая на схеме (рисунок 11) называется «гирорама», то есть обеспечивает стабилизацию поля зрения и наведения линии прицеливания по высоте (в продольно-вертикальной плоскости), в связи, с чем в обозначении его элементов и элементов канала стабилизации присутствует буква «В» (ДУВР, ДМВН) [2].