Материал: Мероприятия по повышению пожарной безопасности на авиационной технике

Внимание! Если размещение файла нарушает Ваши авторские права, то обязательно сообщите нам

Все трубы распылителей окрашены красной эмалью. После покраски перед сборкой распылительные отверстия прочищаются и продуваются сжатым воздухом.

Переносные огнетушители ОУ-2 размещены в грузовой кабине вертолета. Один находится на стенке шпангоута № 1 у проема сдвижной двери, второй - на правой грузовой створке. Крепление огнетушителей - быстросъемное на чашках, с помощью лент со стяжными замками.

Рис.5 Огнетушитель переносной ОУ-2: 1. Баллон; 2. Ручка; 3. Кран; 4. Раструб

Емкость каждого огнетушителя 2 литра, заправляются углекислотой. В эксплуатации контролируют массу ОУ-2: если масса огнетушителя при контрольном взвешивании менее 1,3 кг, то необходимо выполнить его перезарядку.

Аппаратура защиты, управления, сигнализации и контроля

Аппаратура защиты, управления, сигнализации и контроля является составной частью системы сигнализации о пожаре.

Автоматы защиты сети установлены на правой панели АЗС электропульта летчиков под общим трафаретом «ПРОТИВОПОЖАРНАЯ СИСТЕМА». Переключатели и сигнальные табло аппаратуры управления, сигнализации и контроля размещены на средней панели электропульта.

Система световой сигнализации о пожаре представляет собой пять сигнальных табло с красными светофильтрами:

два табло «ПОЖАР ЛЕВ. ДВ.» и «ПОЖАР ПРАВ. ДВ.» сигнализируют о пожаре, возникшем соответственно в отсеках левого и правого двигателей вертолета;

табло «ПОЖАР КО-50» сигнализирует о пожаре в отсеке обогревателя КО-50;

табло «ПОЖАР РЕДУК. АИ-9» сигнализирует о пожаре в отсеках главного редуктора, расходного топливного бака и двигателя АИ-9В;

табло «ПОЖАР» - дополнительное табло, дублирующее загорание любого из четырех основных.

Четыре основных сигнальных табло установлены на щитке сигнализации на средней панели электропульта летчиков. Дополнительное табло «ПОЖАР» установлено на левой приборной доске.

Чтобы быстрее привлечь внимание экипажа к сигналу о пожаре в каком-либо из отсеков, предусмотрена работа ламп всех пяти сигнальных табло в «мигающем» режиме, для чего цепи питания их заведены в схему вертолетной системы «МИГАЛКА».

Кроме того, система световой индикации включает восемь сигнальных табло с желтыми светофильтрами - по четыре табло «1 ОЧЕРЕДЬ» и «2 ОЧЕРЕДЬ», размещенных попарно под сигнальными табло пожара каждого защищаемого отсека.

Такое группирование сигнальных табло на щитке позволяет экипажу быстро получить необходимую информацию, как о месте возникновения пожара, так и разрядке баллонов автоматической и ручной очереди в ту или иную зону, а также контролировать работу автоматической системы пожаротушения и свои действия по ликвидации пожара.

Рис. 6 Переключатели и сигнальные табло аппаратуры управления, сигнализации и контроля

Дополнительные сигналы оповещения. Одновременно с подачей питания на табло система пожарной сигнализации обеспечивает выдачу по параллельным цепям дополнительных сигналов оповещения:

- на вход блока РИ-65-10 из комплекта аппаратуры речевой информации РИ-65Б;

на вход блока системы автоматической регистрации параметров полета САРПП-12ДМ.

В зависимости от места пожара сигнал поступает на один из четырех каналов РИ-65Б, который при этом запускается и обеспечивает выдачу соответствующего речевого сообщения в телефоны левого летчика.

Тексты сообщений заранее вводятся в аппаратуру РИ-65Б и соответствуют надписям сигнальных табло: «ПОЖАР В ОТСЕКЕ ЛЕВОГО ДВИГАТЕЛЯ», «ПОЖАР В ОТСЕКЕ ПРАВОГО ДВИГАТЕЛЯ», «ПОЖАР В ОТСЕКЕ ГЛАВНОГО РЕДУКТОРА», «ПОЖАР В ОТСЕКЕ ОБОГРЕВАТЕЛЯ».

Речевое сообщение поступает в телефоны левого летчика в циркулярном режиме и повторяется с периодичностью 2 сообщения за 12 секунд. В это же время это же сообщение через командную УКВ-радиостанцию вертолета автоматически передается на наземный пункт управления полетом.

Одновременно сигнал посылается в систему автоматической регистрации параметров полета САРПП-12ДМ. Чувствительные элементы накопителя информации автоматически регистрируют информацию о пожаре в функции времени.

Контроль исправности системы сигнализации.

Схема сигнализации о пожаре предусматривает возможность контроля исправности системы и готовности ее к действию. Контроль сводится к проверке исправности датчиков и ламп сигнальных табло.

Проверка исправности ламп и цепей их питания осуществляется от вертолетной системы проверки ламп при включенных АЗС «ПРОВЕРКА ЛАМП. МИГАЛКА» и выключателе «МИГАЛКА».

При установке переключателя «ПРОВЕРКА МИГАЛКИ - СИГНАЛ. ЛАМП», который находится на центральном пульте летчиков, в положение «ПРОВЕРКА МИГАЛКИ» должны загореться в «мигающем» режиме лампы пяти табло сигнализации о пожаре.

В положении переключателя «ПРОВЕРКА СИГНАЛ. ЛАМП» должны гореть лампы восьми сигнальных табло «1 ОЧЕРЕДЬ» и «2 ОЧЕРЕДЬ». Лампа табло «КОНТРОЛЬ ДАТЧИКОВ» проверяется установкой выключателя «ОГНЕТУШЕНИЕ - КОНТРОЛЬ ДАТЧИКОВ» на средней панели электропульта в положение «КОНТРОЛЬ ДАТЧИКОВ» (при включенном автомате защиты сети «ПРОТИВОПОЖАРНАЯ СИСТЕМА. СИГНАЛИЗАЦИЯ».

Контроль исправности датчиков ДПС и цепей их питания осуществляется со щитка «КОНТРОЛЬ ДАТЧИКОВ» на средней панели электропульта после установки выключателя «ОГНЕТУШЕНИЕ - КОНТРОЛЬ ДАТЧИКОВ» в положение «КОНТРОЛЬ ДАТЧИКОВ»; при этом на щитке контроля загорится табло с красным светофильтром «КОНТРОЛЬ ДАТЧИКОВ», свидетельствующее о готовности цепей контроля.

Система контроля работает от аккумуляторной шины через АЗС «ПРОТИВОПОЖАРНАЯ СИСТЕМА. СИГНАЛИЗАЦ.» и галетный переключатель «КОНТРОЛЬ ДАТЧИКОВ». Все 14 групп датчиков ДПС сгруппированы в шесть каналов контроля, каждый из которых подключен к своему контакту переключателя. Для контроля необходимо переключатель поочередно устанавливать в положение проверяемых каналов. При исправности датчиков в группах и их цепей питания на средней панели электропульта и на левой приборной доске будут загораться соответствующие лампы табло, сигнализирующие о пожаре.

Разбивка групп датчиков различных отсеков по каналам контроля приведена в таблице, из которой видно, в каких положениях переключателя должны загораться лампы пожарной сигнализации тех или иных отсеков. Лампа табло «ПОЖАР РЕДУК. АИ-9».

Контролируемые отсеки

Каналы контроля

Загораются при проверке


I

II

III

IV

V

VI

Лампы

Табло

Левого двигателя

+

+

+




38/9

«ПОЖАР ЛЕВ. ДВ.»

Правого двигателя

+

+

+




45/9

«ПОЖАР ПРАВ. ДВ.»

Главного редуктора и расходного бака

+

+

+

+



74/9

Двигателя АИ-9В





+

+



Обогревателя КО-50

+

+





102/9

«ПОЖАР КО-50»

Все отсеки

На всех каналах

13/9

«ПОЖАР»


Общая для отсека главного редуктора и отсека двигателя АИ-9В, а также лампа дублирующего табло «ПОЖАР», имеющая общую цепь питания с сигнальными лампами всех отсеков, должны гореть при установке переключателя в положения всех шести каналов контроля:

Для удобства в эксплуатации и ускорения выявления неисправного датчика кронштейны крепления датчиков одноименных каналов во всех отсеках окрашены в одинаковый цвет:

кронштейны крепления датчиков I канала - эмалью красного цвета;

кронштейны датчиков II канала - эмалью серого цвета;

кронштейны датчиков III канала - эмалью зеленого цвета;

кронштейны датчиков IV канала - эмалью синего цвета;

кронштейны датчиков V канала - эмалью желтого цвета;

кронштейны датчиков VI канала - эмалью коричневого цвета.

Работа системы сигнализации о пожаре:

При возникновении пожара в каком-либо из защищаемых отсеков резкое повышение температуры регистрируют датчики ДПС.

Достаточным условием срабатывания системы сигнализации является возникновение термо-ЭДС на всех группах датчиков отсека, что происходит при температуре более 150° С и скорости роста температуры более 2° С/сек. Сигналы датчиков поступают на вход исполнительного блока ССП-ФК-БИ, комбинированный блок которого, срабатывая, подает напряжение на управляющую обмотку исполнительного реле. Реле замыкает цепи питания противопожарной системы, при этом:

загораются сигнальные табло «ПОЖАР…» на средней панели электропульта и «ПОЖАР» (в мигающем режиме) на левой приборной доске;

речевой информатор РИ-65Б выдает в шлемофоны летчиков сообщение о пожаре;

сообщение о пожаре через командную УКВ-радиостанцию Р-863 поступает руководителю полетов;

пожар регистрируется системой САРПП-12ДМ;

подается напряжение на электрозапалы пиропатронов баллона первой очереди.

Пиропатроны срабатывают, и огнегасящий состав из баллона выбрасывается в зону пожара. Загорается табло «1 ОЧЕРЕДЬ», сигнализируя о разрядке баллона первой очереди.

Если пожар автоматическим срабатыванием первой очереди потушен, температура в отсеке падает - сигнал от датчиков ДПС исчезает, исполнительный блок ССП-ФК-БИ размыкает цепь питания сигнальной лампы. Табло «ПОЖАР…» гаснет, но табло «1 ОЧЕРЕДЬ», а также табло «ПОЖАР», которое находится на левой приборной доске, продолжают гореть. Для выключения табло «ПОЖАР» необходимо нажать на кнопку «ВЫКЛ. СИГНАЛ. ПОЖАРА». Система сигнализации возвращается в исходное состояние готовности к действию.

Если пожар не потушен, необходимо использовать баллон второй очереди системы пожаротушения вручную.

Система сигнализации о пожаре.

Система сигнализации о пожаре предназначена для обнаружения пожара, оповещения экипажа и автоматического включения первой очереди пожаротушения.

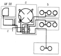
Рис.7 Принципиальная схема отсеков: а - отсек главного редуктора; b - отсеки двигателей; с - отсек расходного бака

На вертолете установлено три комплекта аппаратуры ССП-ФК, которые выполняют защиту опасных в пожарном отношении отсеков фюзеляжа:

отсек левого двигателя ТВ3-117ВМ;

отсек правого двигателя ТВ3-117ВМ;

отсек главного редуктора и расходного топливного бака;

отсек двигателя АИ-9В;

отсек керосинового обогревателя КО-50.

Электрическая система сигнализации о пожаре ССП-ФК обеспечивает:

обнаружение пожара в защищаемых отсеках вертолета;

оповещение экипажа при помощи световой сигнализации;

выдачу дополнительных сигналов оповещения на аппаратуру речевой информации РИ-65Б и аппаратуру автоматической регистрации параметров полета САРПП-12ДМ;

автоматическое включение разрядки баллона первой очереди в зону того отсека, из которого получен сигнал о пожаре;

индикацию срабатывания средств пожаротушения;

проверку исправности системы и готовности ее к действию.

Комплект аппаратуры ССП-ФК включает в себя:

три исполнительных блока ССП-ФК-БИ;

шесть групп датчиков ДПС;

аппаратуру защиты, управления, сигнализации и контроля.

Система обнаружения пожара по принципу действия представляет собой многоконтурное электрическое устройство, имеющее в каждом контролируемом отсеке вертолета несколько самостоятельных групп датчиков, выдающих сигналы на исполнительные устройства.

В исполнительном блоке каждая группа датчиков подсоединена к своему блоку преобразования сигналов (комбинированному блоку), образуя полностью независимый чувствительный контур.

Этим обеспечивается высокая надежность системы, так как при выходе из строя любой группы датчиков работоспособность остальных групп сохраняется. Система способна обнаружить пожар с помощью одного контура чувствительных элементов.

Принцип работы системы основан явлении возникновения термоэлектродвижущей силы на датчике при быстром повышении температуры в контролируемом отсеке.

Исполнительные блоки ССП-ФК-БИ предназначены для приема и обработки сигналов, поступающих от датчиков ДПС, и выработки на выходе управляющего сигнала системы сигнализации о пожаре.

Каждый исполнительный блок ССП-ФК-БИ конструктивно состоит из шести блоков, каждый из которых соединен со своей группой датчиков.

В исполнительном блоке сигнал датчика усиливается и подается на пороговое устройство. При превышении величины сигнала уровня срабатывания порогового устройства последнее срабатывает и через релейный усилитель мощности выдает напряжения бортсети на выход схемы.

Три исполнительных блока ССП-ФК-БИ установлены в кабине экипажа на правой этажерке.

Датчик ДПС является чувствительным элементом системы обнаружения пожара. Датчик представляет собой термобатарею, собранную из трех последовательно соединенных хромель-алюмелевых термопар. Рабочие (малоинерционные) спаи электродов имеют значительно меньшие размеры, чем нерабочие (инерционные) спаи.

За счет вырезов в колпачке датчика рабочие спаи располагаются открыто, без изоляции от внешней среды контролируемого отсека.

Работа датчика состоит в том, что при быстром нагреве среды, окружающей датчик, его малоинерционные спаи, имеющие меньшую массу, нагреваются значительно быстрее инерционных. За счет разности температур нагрева рабочих и нерабочих спаев на выводных штырях датчика появляется термоэлектродвижущая сила.

Рис. 8 Датчик ДПС: 1. Экран; 2. Футорка; 3.Кронштейн крепления; 4. Винт; 5. Розетка ССП-2И-РМ; 6. Корпус датчика; 7. Основание; 8. Колпачок; 9. Термопара; 10. Контактный штырь; 11. Накидная гайка; 12. Штуцер; 13. Фланец; 14. Втулка

Датчик стыкуется с розеткой ССП-2И-РМ и крепится накидной гайкой. Розетка служит для крепления датчика к кронштейну в месте установки и подключения его к схеме. Система сигнализации шестиканальная, по числу групп датчиков; в каждой группе - три последовательно соединенных датчика.

На вертолете Ми-8МТ использованы 14 групп датчиков, всего 42 датчика:

в отсеке главного редуктора и расходного топливного бака - четыре группы;

в отсеках левого и правого двигателей ТВ3-117ВМ - по три группы;

в отсеках двигателя АИ-9В и обогревателя КО-50 - по две группы.

Рис. 9 Схема размещения датчиков ДПС

Система пожаротушения.

Система пожаротушения предназначена для хранения огнегасящего состава и ликвидации пожара на вертолете в автоматическом и ручном режимах.

Система пожаротушения вертолета состоит из стационарной системы пожаротушения и переносных огнетушителей.