Материал: Гиндуллина Хром-метода анлза

Внимание! Если размещение файла нарушает Ваши авторские права, то обязательно сообщите нам

фазы на 10-15оС. Верхний температурный предел – максимальная допустимая рабочая температура (МДРТ) жидкой фазы, выше которой она начинает разрушаться, при этом образуются летучие соединения, уносимые из колонки. Практика использования жидких фаз для анализа показывает, что необходимо работать с ними при температурах на 2030оС ниже МДРТ жидкой фазы.

Наибольшим температурным диапазоном использования в га- зо-жидкостной хроматографии обладают кремнийорганические полимеры, например, метилсиликоны – жидкости при комнатной температуре, а МДРТ их достигает 300-350оС. Наиболее термостабильными жидкими фазами являются карборан-силоксановые полимеры, в которые входят атомы бора, кремния и углерода. МДРТ этих соединений достигает400оС.

Твердым носителем обычно служит практически инертное твердое вещество, на которое наносят неподвижную жидкость. Основное назначение твердого носителя в хроматографической колонке – удерживать жидкую фазу на своей поверхности в виде однородной пленки. В связи с этим твердый носитель должен иметь значительную удельную поверхность (0,5-10 м2/г), причем она должна быть макропористой во избежание адсорбции компонентов пробы. Кроме того, твердый носитель должен обладать следующими качествами: отсутствием каталитической активности, достаточной механической прочностью, стабильностью при повышенных температурах, однородностью пор по размерам, максимальной однородностью размера зерен. Однако до настоящего времени не создано универсального носителя, удовлетворяющего всем перечисленным требованиям.

В качестве твердых носителей в газо-жидкостной хроматографии используются диатомиты (кизельгур, инфузорная земля), синтетические кремнеземы (макропористые силикагели, широкопористые стекла, аэросилогели), полимерные носители на основе политетрафторэтилена и т.д. Часто используют модифицированные носители, ковалентно связанные с «жидкой» фазой. При этом стационарная жидкая фаза более прочно удерживается на поверхности даже при самых высоких температурах колонки. Химически связанная неподвижная фаза более эффективна.

5.3. Аппаратурное оформление газовой хроматографии

Для проведения газо-хроматографических анализов применяются специальные приборы – газовые хроматографы.

Газовые аналитические (лабораторные) хроматографы предназначены для разделения и анализа исследуемых смесей. Это хромато-

21

графы марок ХЛ-3, ЛХМ-8МД, ЛХМ-80, модели лабораторных хроматографов, объединенных общим названием «Цвет-100». В настоящее время разработаны аналитические газовые хроматографы серии «Цвет500», «Цвет-500М», «Цвет-2000», «Милихром АО2».

Кроме аналитических имеются промышленные хроматографы двух типов: автоматические – для контроля производственных процессов (ХТП-63, ХПА-4, ХП-499) и препаративные – для получения чистых веществ (Эталон-1).

Промышленные газовые хроматографы отличаются от лабораторных устройством для автоматического ввода пробы, а также наличием устройства-преобразователя выходного сигнала прибора в форму, удобную для представления оператору. Промышленные хроматографы выполняются в виде двух самостоятельных блоков, один из которых устанавливается в производственном помещении вблизи точки отбора пробы. Второй блок может быть размещен на большом расстоянии от первого на пульте контрольно-измерительных приборов.

Промышленные хроматографы применяются для контроля процессов выделения и очистки (например, в производстве легких бензинов, синтетического каучука, этилового спирта), для контроля реакционных процессов, таких как полимеризация, пиролиз, синтез разнообразных продуктов (например, синтез формалина, аммиака, окиси этилена), для контроля токсических веществ в воздухе промышленных предприятий и т.д.

В настоящее время промышленные газовые хроматографы получили всеобщее признание как основное техническое средство контроля и регулирования технологических процессов химических и нефтехимических предприятий.

5.3.1.Основные узлы газового хроматографа

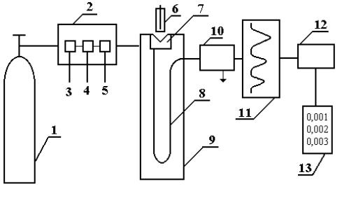
Современный газовый хроматограф состоит из следующих основных частей (рис.1.5):

1.Устройство подготовки пробы для хроматографического анализа (обогащение, концентрирование, пиролиз).

2.Баллон с газом-носителем и блок подготовки газа-носителя, включающий в себя очистку газа, установку расхода газа или давления, измерение расхода газа.

3.Устройство для ввода пробы и для ее испарения – дозатор-испари- тель.

4. Блок анализатора, включающий в себя хроматографическую колонку и термостат колонки, регулирующий нужную температуру и измеряющий ее.

22

5.Детектор, преобразующий изменение состава компонентов

вэлектрический сигнал.

6.Регистратор, записывающий результаты хроматографического анализа.

7.Электронный интегратор, автоматически фиксирующий площадь пика и время его выхода; цифропечатающее устройство, дисплей.

Рис. 1.5. Блок-схема газового хроматографа

1 – баллон со сжатым газом; 2 – блок подготовки газа-носителя; 3 – регулятор расхода газа; 4 – измеритель расхода газа; 5 – фильтр; 6 – микрошприц для введения пробы; 7 – испаритель; 8 – хроматографическая колонка; 9 – термостат; 10 – детектор; 11– самописец; 12 – интегратор; 13 – цифропечатающее устройство

Одним из основных узлов газового хроматографа является дозатор, который предназначен для точного количественного отбора пробы и введения ее в хроматографическую колонку. В каждом хроматографе дозатор-испаритель устанавливается непосредственно у входа в хроматографическую колонку. Он представляет собой небольшую емкость, соединенную с началом хроматографической колонки и снабженную самоуплотняющейся термостойкой резиновой мембраной.

В дозаторе следует поддерживать такую температуру, при которой происходило бы полное и быстрое испарение жидкого образца. Жидкую пробу дозируют микрошприцем, впуск газообразных проб часто осуществляют медицинским шприцем. В зависимости от концентрации и числа разделяемых компонентов объем вводимого газообразного образца колеблется от 1 до 10 мл, а объем жидкого образца – от 0,1 до 10 мкл.

23

Вместе с газом-носителем введенный парообразный образец поступает в колонку, где происходит его сорбция.

Хроматографические колонки различны по форме, размерам и материалам. Наиболее распространены спиральные, U- и W - образные колонки длиной от 2 ми менее до нескольких десятков метров. Внутренний диаметр колонок обычно от 3 до 6 мм. Колонки изготавливают из нержавеющей стали, меди, латуни, стекла. Материал колонок должен обладать химической инертностью по отношению к компонентам пробы.

Большое влияние на сорбируемость газа оказывает температура, поэтому хроматографические колонки, как правило, термостатируются. Обычно термостатирование производится при температурах, значительно превышающих комнатные, однако в некоторых случаях создаются температуры ниже 0оС при разделении низкокипящих газов.

Для обнаружения изменений в составе газа, прошедшего через колонку, предназначен детектор. Последний непрерывно измеряет концентрацию компонентов на выходе их из хроматографической колонки и преобразует концентрацию в электрический сигнал, который регистрируется самопишущим прибором.

5.3.2. Детекторы

Одним из наиболее распространенных детекторов является катарометр. Принцип его работы основан на измерении сопротивления нагретой вольфрамовой нити, которое зависит от теплопроводности омывающего газа. Количество теплоты, отводимое от нагретой нити при постоянных условиях, зависит от состава газа. Чем больше теплопроводность газа-носителя, тем большей чувствительностью будет обладать катарометр. Наиболее подходящим газом-носителем с этой точки зрения является водород, теплопроводность которого значительно превышает соответствующую характеристику большинства других газов. Однако в целях техники безопасности чаще применяется гелий, теплопроводность которого также достаточно велика. Достоинствами катарометра являются простота, достаточная точность и надежность в работе. Однако из-за невысокой чувствительности он не применяется для определения микропримесей.

Наибольшей чувствительностью обладают ионизационные детекторы, например, пламенно-ионизационный, позволяющий обнаруживать до 10-12 г. В этих детекторах измеряют электрическую проводимость пламени водородной горелки. При появлении в пламени водорода примесей органических соединений происходит ионизация пламени, пропорциональная концентрации примеси, что легко может быть измерено.

24

Недостатком данного детектора является то, что он применим только для анализа органических веществ, а к неорганическим, таким как аммиак, сероводород, кислород, азот, оксид серы, оксид углерода и т.д., чувствительность детектора резко падает.

Таблица 1.2

Сравнительные характеристики хроматографических детекторов

Детектор

Предел

Диапазон

 

обнаружения

линейности

 

 

детектора

Катарометр

10–12 г/мл

105

Пламенно-ионизационный

10–12 г/с

107

Электронного захвата

10–14 г/мл

104

Термоионный

10–15 г/с

103

ИК-спектрометр

>1 мкг

103

Масс-спектрометр

10–14 – 10–12 г

104

Очень высокой чувствительностью обладает аргонный детектор, ионизация в котором происходит при столкновении молекул определяемого вещества с метастабильными атомами аргона, образующимися под действием радиоактивного β-излучения.

В термоионном детекторе в пламя горелки вводят соли щелочных металлов. При попадании в такое пламя соединений фосфора появляется ионный ток, пропорциональный содержанию атомов фосфора. Это селективный фосфорный детектор высокой чувствительности.

Известны другие типы детекторов: термохимические, пламеннофотометрические, микрокулонометрические, ультразвуковые и т.д.

Вопросы для самоконтроля

1.Какова роль подвижной фазы в газовой хроматографии?

2.Какими способами проба анализируемой смеси веществ вводится в хроматографическую установку в газовой хроматографии?

3.Какое практическое значение имеет газовая хроматография?

4.Каковы области применения, достоинства и недостатки методов адсорбционной хроматографии?

5.Какие требования предъявляются к адсорбентам и растворителям? Какие устройства используют в качестве дозаторов?

6.Какие требования предъявляются к жидкой фазе в газожидкостной хроматографии? Какие вещества используют в качестве жидкой фазы? В качестве твердого носителя?

25