Материал: Lekcija_No_8_

Внимание! Если размещение файла нарушает Ваши авторские права, то обязательно сообщите нам

Рис. 8 3. Выравнивание вторичных токов в схеме диф. защиты трансформатора

а) с помощью промежуточного автотрансформатора АТ

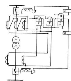
Для компенсации сдвига фаз токов силовых трансформаторов, соединенных по схеме Υ/ или /Υ, необходимо трансформаторы тока на стороне «звезды» силового трансформатора соединять в «треугольник», а на стороне «треугольника» силового трансформатора – «в звезду» (рис. 8-4).

Рис. 8 4. Компенсация углового сдвига токов в схеме диф.защиты

(Как правило, вторичные обмотки со стороны «звезды» обмотки ВН силового трансформатора соединяются в такой же «треугольник» как и обмотка НН силового трансформатора, а вторичные обмотки ТТ со стороны «треугольника» обмотки НН силового трансформатора, соединяются в такую же «звезду», как и обмотка ВН силового трансформатора).

Токи небаланса в дифференциальных защитах трансформаторов

Таки небаланса в диф. защитах трансформаторов определяются большим числом факторов, чем в защитах генераторов и имеют повышенные значения.

Во-первых, трансформаторы тока диф. защиты трансформаторов устанавливаются на сторонах силового трансформатора, имеющих различные напряжения, поэтому они отличаются друг от друга по типам, нагрузкам и кратностям токов внешнего к.з. Всё это обуславливает наличие разных погрешностей у разных групп ТТ, что приводит к появлению повышенных токов небаланса в дифференциальной цепи защиты при внешних к.з.

Во-вторых, при регулировании коэффициента трансформации силового трансформатора соотношения между первичными, а следовательно, и между вторичными токами ТТ, установленных в разных плечах диф. защиты, изменяется, что также приводит к появлению тока небаланса в диф. защите .

Кроме того, диф. защиту трансформатора необходимо отстраивать от броска тока намагничивания который появляется при включении трансформатора под напряжение, а также при восстановлении напряжения на нём после отключения внешнего к.з.

В нормальном режиме (силовой трансформатор под напряжением) ток намагничивания имеет незначительную величину: Iнам=(0,02÷0,03)Iт.ном.

В режимах включения силового трансформатора под напряжение и после отключения внешнего к.з. бросок тока намагничивания (значительно превышает номинальный ток трансформатора): Iбр.нам=(6÷7)Iт.ном.

Резкое возрастание тока намагничивание объясняется насыщением магнитопровода силового трансформатора. Характер изменения тока намагничивания во времени показан на рис. 8-5,а.

Рис. 8 5. Характер изменения намагничивающего тока (а) и магнитные потоки в сердечнике трансформатора при включении его под напряжение (б).

При включении силового трансформатора под напряжение возникает переходной процесс, сопровождающийся появлением двух магнитных потоков (рис. 8-5, б), установившегося ФУ и свободного затухающего апериодического ФСВ. Результирующий магнитный поток ФТУСВ в момент включения ФТО=0 и поэтому ФСВО=-ФУО. Во втором полупериоде знаки обоих потоков совпадают и результирующий поток достигает максимальной величины ФТ.мак.

Наибольшее значение ФТ макс и следовательно Iбр.нам имеет место при включении трансформатора в момент когда мгновенное значение напряжения на трансформаторе равно нулю. В этом случае магнитный поток ФТ в сердечнике трансформатора в начальный момент содержит большую апериодическую составляющую ФСВО и превышает при переходном процессе установившееся значение ФУСТ в 2 раза. Зависимость Ф=f (Iнам) нелинейна и поэтому ток намагничивания увеличивается по отношению к установившемуся значению в сотни раз. Бросок тока намагничивания, как правило, имеет большую апериодическую слагающую и значительный процент высших гармоник. В результате кривая Iнам может оказаться смещённой в одну сторону от оси времени.

В общем случае суммарный расчётный ток небаланса имеет несколько слагающих:

Iнб=IнбТТ+Iнб.рег.+Iнб.выр.+Iнб.нам.

Ток Iнб.ТТ определяется наличием неодинаковых токов намагничивания у ТТ (наличием погрешностей ТТ) и вычисляется по формуле:

 

 

Iнб.ТТа Кодн f Iк.макс.

где:

 

 

Ка

-

коэффициент апериодичности, для реле с БНТ принимаемый равным 1, а

 

 

для реле тока РТ-40 – 0,5

Кодн

- коэффициент однотипности ТТ равный 0,5÷1. (При существенном

 

 

различии погрешности ТТ Кодн достигает максимального значения Кодн=1)

f=0,1

-

погрешность ТТ, удовлетворяющая 10%-ной кратности

Iк.макс

-

наибольший ток сквозного к.з.

Ток Iнб.рег появляется при изменении (регулировании) коэффициента трансформации N силового трансформатора и вычисляется по формуле:

Iнб.рег= Uрег Iк.макс

На трансформаторах с регулированием напряжения под нагрузкой (с РПН) возможны Uрег≤ ±0,15÷0,2. При регулировании на отключённом трансформаторе Uрег

±0,05.

Ток Iнб.выр= fвырIвн определяется неточностью выравнивания величины вторичных токов ТТ плеч защиты.

Ток Iнб.нам представляет собой ток намагничивания защищаемого силового трансформатора, который может достигать значений намного больших Iном трансформатора в виде броска тока намагничивания при включении трансформатора под напряжение.

Полный ток небаланса будет равен:

Iнб=(Ка Кодн f+ Uрег+ fвыр)Iк.макс+Iнам

Для предотвращения работы диф. защиты от токов небаланса ток срабатывания защиты выбирают из условия:

Iс.з.>Iнб.

Очевидно, что для повышения чувствительности диф. защиты необходимо принимать меры по снижению величины тока небаланса.

Для уменьшения составляющей Iнб.ТТ тока небаланса коэффициенты трансформации ТТ подбирают так, чтобы обеспечивались равные токи в плечах диф. защиты.

Кроме того, ТТ выбирают по кривым предельной кратности так, чтобы их погрешность не превышала 10%.

Для отстройки диф. защиты от токов небаланса при внешних к.з. и от бросков тока намагничивания применяют специальные диф. реле с БНТ (реле типа РНТ) и диф. реле с торможением (реле типа ДЗТ).

Схемы дифференциальных защит трансформатора

На практике применяют схемы диф. защиты различной сложности и с использованием разных способов отстройки от внешних к.з. и от бросков намагничивающих токов.

В простейшем случае в защите используют обычные реле тока (типа РТ-40) без замедления. Такую защиту называют дифференциальной отсечкой. Принципиальная схема диф. отсечки 2-х обмоточного трансформатора приведена на рис. 8-6.