Материал: 2460

Внимание! Если размещение файла нарушает Ваши авторские права, то обязательно сообщите нам

 

 

 

 

T

 

 

 

 

 

 

P4

 

 

 

 

 

 

 

 

 

4АД

4

P3

 

 

 

 

 

 

 

 

 

 

P

 

 

 

 

 

 

 

 

 

 

4"

4'

 

 

 

 

 

 

 

 

 

 

4

 

 

 

 

 

 

 

 

 

 

 

 

 

 

 

 

 

 

P4

 

 

 

 

 

 

 

 

 

P2

 

 

 

 

 

 

 

 

 

 

P3

 

3'

 

 

T'

 

 

 

 

 

 

 

 

 

 

TАД

 

ТК

4'

 

P1

 

 

3

2

 

 

 

 

P2

 

 

 

 

 

 

 

 

 

 

 

 

 

 

 

 

 

 

 

1'

 

 

 

 

 

 

 

 

2

 

 

2'

 

 

 

 

 

 

 

 

P1

 

1

 

 

T

 

 

 

 

 

 

 

 

 

 

 

 

 

 

 

 

 

 

 

 

 

 

С

 

 

 

 

 

 

3

 

 

 

V

 

 

 

3'

2'

1

 

 

 

 

 

 

 

 

 

s

 

 

 

 

 

 

 

 

 

 

 

Рис. 4.11. Д аграмма многоступен-

Рис. 4.12. Т-s-диаграмма рабочего процесса

чатого сжат я в поршневом

 

 

трехступенчатого компрессора

икомпрессоре

 

с

промежуточным охлаждением

На р с. 4.12 показана Т-s-диаграмма рабочего процесса трех-

ступенчатого сжатия при условии, что газ сжимается в отдельных

ступенях по политропе n > k и охлаждается почти до первоначальной

 

 

б

 

 

 

 

температуры в каждой ступени ез потерь давления в холодильниках,

т.е. при P = const. Заштрихованная площадь диаграммы соответствует

уменьшению подводимой энергии на сжатие газа при межступенча-

том охлаждении.

А

 

 

 

 

 

 

 

Применение промежуточных холодильников увеличивает металло-

емкость и усложняет конструкцию машины, повышает ее себестои-

мость на 20 30% по сравнению с неохлаждаемыми компрессорами.

Использование охлаждаемой воды увеличивает эксплуатационные за-

траты. Применение охлаждения газа должно основываться на резуль-

 

 

 

 

 

Д

 

татах технико-экономических расчетов.

 

 

 

 

Далее приведена зависимость заданной степени сжатия = P2 / P1

от числа ступеней.

 

 

 

 

 

И

 

Число ступеней:

 

 

 

 

 

 

 

 

 

 

 

 

 

 

1………………………………………16

 

 

 

 

 

2……………………………………...630

 

 

 

 

 

4…………………………………… 30100

 

 

 

 

 

5……………………………………100150

 

 

 

 

 

6 и более …………………………....150

 

 

 

 

 

 

 

 

 

96

 

 

 

 

 

В многоступенчатых компрессорах при одинаковой работе каждой ступени изотермическая мощность

LИЗ 1 1GД ln PP2 ,

1

где Z – число ступеней.

 

 

 

 

 

С

 

 

 

 

 

Мощность на валу

 

 

 

 

 

 

N

 

 

NИЗ

.

 

 

B

 

ИЗ М

ленияЕсли работа каждой ступени многоступенчатого компрессора не-

одинакова, то мощность компрессора равна сумме мощностей отдельных ступеней.

хемы поршневых компрессоров. Выбор схемы компрессоров

зависит от бназначен я компрессора, условий эксплуатации, произво-

дительности (подачи), ра очего давления, числа ступеней и распредедавлен я между ними. От схемы компрессора в значительной степени зав сят размеры, масса и динамическая уравновешенность

машины.

Схемы компрессоровАхарактеризуются следующими параметрами: числом ступеней, кратностью подачи, расположением цилиндров, конструкций механизма движения (рис. 4.13).

По характеру расположения осей цилиндров компрессоры подраз-

Ввертикальных компрессорахДсмазочный материал, поступающий

вцилиндр, равномерно распределяется по рабочей поверхности, а по-

падающие вместе с ним или газом твердые частицы оседают не на цилиндрической, а на торцевой поверхностиИпоршня, которая не соприкасается с внутренней поверхностью цилиндра. Поэтому вертикальные компрессоры меньше изнашиваются и имеют лучшую герметичность уплотнений.

Силы инерции возвратно-поступательно движущихся масс в вертикальных компрессорах на фундамент действуют вертикально, что повышает устойчивость компрессоров и позволяет использовать фундаменты меньшей массы. Отмеченные преимущества позволяют выполнять вертикальные компрессоры более быстроходными.

97

С

 

 

 

 

 

 

 

б

 

 

 

 

а

 

 

 

 

 

в

 

 

 

 

 

 

 

 

 

 

 

 

 

 

 

 

 

 

 

 

 

 

 

 

 

 

 

 

 

 

 

 

 

 

 

 

 

 

 

 

 

 

 

 

 

 

и

 

 

 

 

 

 

 

 

 

 

 

 

 

 

 

 

 

 

г

 

д

 

 

 

 

 

б

 

 

 

 

 

 

е

 

 

 

 

 

 

 

 

 

 

 

 

 

 

 

 

 

 

 

 

 

 

 

 

 

 

А

 

 

 

 

 

 

 

 

 

 

 

ж

 

 

 

 

з

 

 

 

 

 

 

 

 

 

 

 

 

 

 

 

 

 

 

 

 

 

 

 

 

 

 

 

 

 

Рис. 4.13. Схема

поршневых компрессоров:

 

 

а – одноцилиндровый двойного действия; б – двухступенчатый дифференциальный; в – двухцилиндровый трехступенчатый; г – двухцилиндровый одноступенчатый; д – трехцилиндровыйДдвухступенчатый V-образный; е – двухцилиндровый двухступенчатый угловой; ж – двухцилиндровый

двухступенчатый оппозитный; з – однорядный двухцилиндровый

двухступенчатый; ---------- движение газа при прямом ходе поршня;

- - - - - движение газа при обратном ходе поршня; I III – номера ступеней

Горизонтальные компрессоры лишены преимуществИвертикальных машин. Однако они более просты в обслуживании.

Наиболее совершенными с точки зрения динамической устойчивости являются угловые компрессоры. Эти компрессоры выполняют высокооборотными, их фундаменты имеют большую массу.

Перечисленные особенности поршневых компрессоров предопределяют области их применения. Вертикальная схема наиболее целесообразна для высокооборотных компрессоров с малым числом ступеней. Горизонтальная схема используется в основном для относительно тихоходных стационарных компрессоров большой подачи. Угловая схема обычно применяется для передвижных компрессорных установок.

98

По числу рядов цилиндров компрессоры подразделяют на однорядные и многорядные. Число рядов цилиндров в компрессоре обусловлено расположением осей цилиндров, а число ступеней – подачей и рабочим давлением компрессора.

Основное преимущество однорядных компрессоров заключается в их простой конструкции.

Многоступенчатые горизонтальные компрессоры обычно выполняют по однорядной ли двухрядной схеме, а компрессоры, имеющие более пяти ступеней, по двухрядной схеме.

К на более прогресс вным схемам относятся горизонтальные ком-

прессоры с оппоз тным (взаимно противоположным) расположением

С

 

 

 

 

 

относ тельно вала в двух или более рядах (рис. 4.14).

цилиндров

 

 

 

 

 

 

а

 

 

 

 

б

 

 

 

 

 

 

А

 

 

 

 

 

 

в

 

 

 

б

 

 

 

 

 

 

 

 

 

 

 

 

 

 

 

 

 

 

 

 

 

 

 

Д

Рис. 4.14. Схемы баз компрессоров: а и б – оппозитных W-образных с движением поршней соответственно взаимно противоположным и однонаправленным; в – оппозитного Н-образного

Совокупность узлов кривошипно-шатунногоИмеханизма поршневого компрессора называют его базой. Оппозитное исполнение баз характеризуется расположением шатунов и ползунов по обе стороны коленчатого вала.

В комплект узлов, повторяющихся в ряде компрессоров, входят станина с коренными подшипниками и направляющими ползуна, коленчатый вал, шатуны, ползуны, узлы смазочной системы кривошип- но-шатунного механизма.

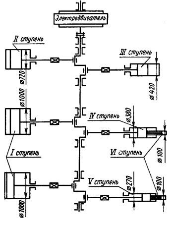
На рис. 4.15 приведена схема компрессора для подачи реакционной смеси в колонну синтеза аммиака. Подача компрессора 1800 м3/ч, конечное давление 32 МПа. Компрессор имеет шесть ступеней сжатия. Диаметр цилиндров первой ступени 1000 мм.

99

Си б

Важной характеристикойАтехнического уровня промышленных компрессоров является максимальное давление. В промышленности эксплуатируются компрессоры сверхвысокого давления до 45 МПа подачей до 4000 кг/ч. Обычно компрессоры сверхвысокого давления

Рис. 4.15. Схема многоцилиндрового компрессора

имеют гидравлический привод.

Д В ряде технологических процессов соприкосновениеИсжимаемого

газа с маслом смазочной системы недопустимо. В этих случаях смазочное масло используют в смазочной системе механизма движения. Цилиндры выполнены с лабиринтным уплотнением или с уплотнением из самосмазывающих материалов. На рис. 4.16 представлен вертикальный трехступенчатый компрессор без смазывания цилиндров.

Большую группу компрессоров различных типов составляют машины с приводом от двигателя внутреннего сгорания (ДВС). Это и небольшие передвижные воздушные компрессоры и крупные компрессорные установки, используемые на магистральных газопроводах.

100