Материал: 1799

Внимание! Если размещение файла нарушает Ваши авторские права, то обязательно сообщите нам

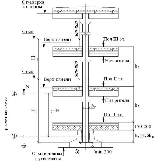
Рис. 44. К расчету и конструированию колонны (размеры даны в миллиметрах)

меньше полуторного размера сечения колонны. Поскольку колонны рассчитываются на симметричные вертикальные нагрузки, то учитывается только случайный эксцентриситет eа.

Нагрузка на колонну собирается как сумма опорных давлений на консоли по всем этажам здания и веса самой колонны.

Полное расчетное усилие, кН, в колонне вычисляется по формуле, как сумма опорных реакций крайнего и среднего ригелей на промежуточной опоре, т. е. колонне:

N l2 (q nэ p gпола l1 qкрн крf l1 qсн l1) 1,1

b

h

 

2500

k (h

n

 

0,5),

(94)

 

 

k

k

100

f

э

 

э

 

 

 

 

98

 

 

 

 

 

 

где 1,1 – сумма коэффициентов формул (74) и (75); l2 – расстояние между разбивочными осями поперек здания, м; q – расчетная полная нагрузка на ригель, кН/м; p – расчетная временная погонная нагрузка на ригель, кН/м; hэ – высота этажа, м (см. задание); nэ – количество этажей; gпола – расчетная нагрузка от веса пола, кН/м2 (см. табл.4 ); l1 – расстояние между разбивочными осями вдоль здания, м; qнкр – нормативная нагрузка от веса кровли, кН/м2 (см. задание); крf – коэффициент надежности по нагрузке для кровли, равный 1,3; qсн – расчетная снеговая нагрузка, кН/м2, в зависимости от района проектирования; bк, hк размеры сечения колонны, м (ориентировочно принимаем 0,3 м); кf – коэффициент надежности по нагрузке для собственного веса колонны, равный 1,1.

Расчетное усилие в колонне от кратковременных нагрузок, кН,

Nкр l1 l2 Pкp (nэ 1) qсн 1,1,

(95)

где Ркр – расчетное значение кратковременной части временной нагрузки, кН/м2 (см. табл.4).

Расчетное усилие в колонне от длительных нагрузок, кН,

 

Nl N Nкр .

(96)

6.4. Расчет колонны по предельным состояниям первой группы

К первой группе предельных состояний относятся расчеты прочности нормальных сечений в стадиях эксплуатации, транспортировки и монтажа.

6.4.1. Расчет прочности в эксплуатационной стадии при l0/h ≤ 20 и e0 ≤ h/30

Порядок расчета:

задаются классом бетона (В15…В40) и классом арматуры

(A-III и A-II);

предварительно задаются также коэффициентом продольного изгиба φ =0,8;

определяют требуемую площадь колонны, см2, в предположении, что предварительно коэффициент армирования μ = 0,015.

99

А

 

N

 

 

;

(97)

(R

R

sc

) 100

 

b

 

 

 

 

по найденной площади определяют размеры квадратного сечения (b и h), округляя их до величины, кратной 5 см (максимальный размер колонны 400х400 мм):

Ab h;

определяют коэффициент продольного изгиба φ при μ = 0,015:

b 2 r b ,

(98)

где φb и φr коэффициенты, принимаемые по табл.13 и 14 в

зависимости от

l0

и

Nl

;

Rsc

 

;

 

 

 

 

 

h

N

R

 

 

 

 

 

 

 

 

 

 

 

b

 

 

 

 

 

 

 

определяют требуемое количество арматуры, см2:

 

 

 

 

 

A

 

 

N

 

A

Rb

;

(99)

 

 

 

 

R

100

R

 

 

 

 

s1

 

 

 

 

 

 

 

 

 

 

 

 

sc

 

 

sc

 

 

вычисляют коэффициент армирования

1 As1 ;

A

сравнивают полученное значение коэффициента армирования μ1 с предварительно принятым μ; если разница

1 0,002,

повторяем с новым значением μ = μ1: в противном случае по требуемой площади арматуры по сортаменту подбирают число стержней и их диаметр с As As1.

Количество стержней продольной арматуры должно быть четным и не менее четырех. Диаметр – не более 40 мм и не менее 16 мм. Продольные стержни объединяются в пространственный каркас поперечными стержнями, диаметр которых принимается из условия свариваемости. Шаг поперечных стержней должен быть не более двадцати диаметров продольной арматуры и не более 500 мм [2].

Таблица 13

Значения коэффициента φb

 

Nl

 

 

 

Коэффициент φb при l0 / h

 

 

 

 

 

≤6

8

10

12

14

16

18

20

 

N

 

 

 

 

 

 

100

 

 

 

 

 

0

 

0,93

0,92

0,91

0,9

0,89

0,88

0,86

0,84

 

 

0,5

0,92

0,91

0,9

0,89

0,86

0,82

0,78

0,72

 

 

1

 

0,92

0,91

0,89

0,86

0,82

0,76

0,69

0,61

 

 

 

 

 

 

 

 

 

 

Значения коэффициента φr

 

Таблица 14

 

 

 

 

 

 

 

 

 

 

 

 

 

 

Nl

 

 

 

 

 

 

Коэффициент φr при l0 / h

 

 

 

 

 

N

 

≤6

 

8

 

10

 

12

14

16

18

20

 

 

0

 

 

0,93

 

0,92

 

0,91

 

0,9

0,89

0,88

0,86

0,84

 

 

0,5

 

0,92

 

0,92

 

0,91

 

0,89

0,88

0,86

0,85

0,79

 

 

1

 

 

0,92

 

0,91

 

0,9

 

0,89

0,87

0,84

0,79

0,74

 

Примечание. При промежуточных значениях

l0

и

Nl

коэффициенты φb и φr

h

 

 

 

N

определяются по интерполяции.

 

 

 

Расчет армирования ствола колонны с применением ЭВМ приведен в прил. 2.

6.4.2. Расчет консоли колонны

Опирание ригеля на колонну производится через консоль шириной, равной ширине колонны. Вылет консоли l, см, определяется в зависимости от длины площадки опирания (рис. 45) из условия обеспечения прочности на местное сжатие:

lsup

 

 

Q

 

,

(100)

b

p

R

100

 

 

b

 

 

 

где = 0,75 – коэффициент, учитывающий неравномерность давления ригеля на консоль;

l lsup

(101)

ипринимается обычно в пределах 200…300 мм. В формулах

(100)и (101): Q – максимальная опорная реакция ригеля, Н; bриг

ширина ригеля, см; Rb призменная прочность бетона колонны, МПа;зазор между торцом ригеля и колонной ( ≥ 50 мм).

Высота консоли в опорном сечении h принимается равной

(0,7…0,8) hриг.

1

Высота консоли у свободной грани hk 2 h, при этом для

коротких консолей (l ≤ 0,9∙h0) угол наклона сжатой грани с горизонталью β не должен превышать 45о.

101

Конструктивная и расчетная схемы консоли колонны приведены на рис. 45.

Расстояние, см, от грани колонны до сосредоточенной нагрузки

a l 0,5 lsup ,

(102)

где l – принятый размер вылета консоли.

Изгибающий момент, Н∙см, в сечении по грани колонны

Mк Q a.

Поперечная сила, Н,

Qк = Q.

Площадь сечения продольной арматуры консоли подбирается по изгибающему моменту у грани колонны, увеличенному на 25%.

Предварительно определяется

 

0

 

1,25 Mк

.

(103)

 

 

 

R b h2

100

 

 

 

 

b

0

 

 

 

По полученному значению α0, по табл.7 определяется коэффициент ν, затем подсчитывается требуемая площадь сечения продольной арматуры, см2:

A

 

 

1,25 Mк

 

,

(104)

 

 

 

s1

 

R 100 h

 

 

 

 

s

0

 

 

по которой подбирается необходимое количество (2 или 3) стержней с площадью As As1.

Продольная арматура для анкеровки через коротыши приварена к закладной детали.

Армирование выполняется двумя или тремя плоскими каркасами, в состав которых наряду с продольной арматурой входят горизонтальные поперечные стержни и отгибы. Суммарное сечение, см2, отгибов, пересекающих верхнюю половину отрезка l1 (см. рис. 45) должно быть:

As,inc 0,002 b h0 .

(105)

Диаметр отгибов должен быть не более 1/15 длины отгиба linc и не более 25 мм. Несущая способность отгибов, Н:

Qinc As,inc Rs sin 100.

Шаг поперечных стержней назначают из условий:

102