Материал: Записка зак. вар

Внимание! Если размещение файла нарушает Ваши авторские права, то обязательно сообщите нам

Московский Государственный Технический Университет им. Н.Э. Баумана

Калужский филиал

Факультет: Конструкторско-механический(КМК)

Кафедра: «Гидравлические машины,гидроприводы

и гидропневмоавтоматика» К2-КФ.

Расчетно-пояснительная записка

к курсовому проекту

по дисциплине: Детали машин

на тему: Проектирование привода ленточного конвейера

вариант: Техническое задание №30

Выполнил: студент Клинцов В.Г.

группа ГПА-62

зач. книжка № 07К031

Консультант: Мокин Д.Г. дата: ________

Проект защищен с оценкой __________дата:_________

Члены комиссии: ________________________________

________________________________

________________________________

Калуга 2010г.

Оглавление

Оглавление………………………………………………………1 стр.

Введение…………………………………………………………2 стр.

Задание на курсовой проект……………………………………2 стр.

Краткое описание работы основного механизма……………..2 стр.

Исходные данные для расчета………………………………… 3-4 стр.

Технические требования………………………………………. 4 стр.

1. Выбор электродвигателя и кинематический расчет………..4-6 стр.

2.Расчет цилиндрической зубчатой передачи…………………6-13 стр.

3. Расчет клиноременной передачи…………………………….14-18 стр.

4. Предварительный расчет валов………………………………18-19 стр.

5. Выбор и проверка долговечности подшипников…………...19-26 стр.

6. Уточненный расчет валов……………………………………26-30 стр.

7. Проверка прочности шпоночных и шлицевых соединений..31-32 стр.

8.Проектирование приводного вала с барабаном……………33-37 стр.

9. Выбор смазки редуктора и подшипников…………………..38 стр.

10. Выбор муфты……………………………………………….39-40 стр.

11.Подбор посадок основных деталей редуктора………………41 стр.

12.Сборка редуктора………………………………………………41 стр.

13.Сборка привода…………………………………………………42 стр.

14.Техника безопасности………………………………………… 42 стр.

Список используемой литературы………………………………. 43 стр.

Введение

В данном курсовом проекте разработан привод ленточного конвейера: разработан сборочный чертеж ведущего вала, подобран двигатель, редуктор и муфта. Редуктор состоит из литого чугунного корпуса, в котором помещены элементы передачи. Входной вал посредством ременной передачи соединяется с двигателем, выходной посредством шлицевого соединения с конвейером.

Редуктором называют механизм, состоящий из зубчатых или червячных передач, выполненный в виде отдельного агрегата и служащий для передачи мощности от двигателя к рабочей машине. Назначение редуктора – понижение угловой скорости и повышение вращающего момента ведомого вала по сравнению с валом ведущим.

В качестве двигателя у большинства конвейеров использу­ется стандартный электромотор трехфазного тока. Передаточный механизм в зависимости от задания на курсовой проект может содержать открытую передачу и редуктор или один редуктор.

Исполнительным механизмом (ИМ) в данном проекте является приводной вал конвейера. Для ленточного конвейера - это вал при­водного барабана, а для цепного конвейера - вал с одной или дву­мя приводными звездочками. Согласно полученному заданию спроектирован привод конвейера, т.е. произведены расчеты и разработаны чертежи в объеме, установленном заданием на курсовой проект. Все необходимые расчеты и пояснения особенностей конструк­ции и эксплуатации привода оформлены в виде пояснительной записки.

Задание на курсовой проект

Спроектировать привод ленточного конвейера , состоящий из асинхронного двигателя(1),клиноременной передачи(4),подвесного одноступенчатого редуктора(3) с реактивной тягой(5),а также приводной вал с барабаном(2).

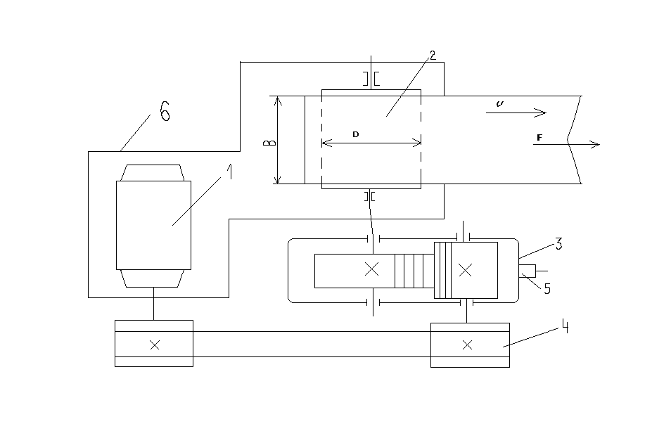
Краткое описание работы основного механизма

Ленточный конвейер-машина непрерывного транспорта для горизонтального перемещения различных грузов, устанавливаемый в отапливаемом помещении.

Схема механизма

1-электродвигатель

2-барабан транспортёра

3-редуктор зубчатый цилиндрический

4-ременная передача

5-реактивная тяга

6-сварная рама

Исходные данные для курсового проекта

Параметр

Обозначение

Размерность

Величина

Окружная сила

Ft

кН

4

Скорость ленты

V

м/с

0,7

Диаметр барабана

D

мм

250

Ширина конвейера

B

мм

315

Термообработка колес- улучшение.

Технические требования

1. Электропитание от сети переменного трехфазного тока с частотой 50 Гц и напряжением 380 В.

2. Типовой режим нагружения – 2.

3. Расчетный ресурс 17000 часов.

4. Изготовление единичное – 50 шт.

5. Приводная станция смонтирована на сварной раме конвейера.

1. Выбор электродвигателя и кинематический расчет

1.1 Определение мощности.

Мощность на выходе

Рвых=Ft*V*10-3= 4000*0,7*10-3=2,8кВт

Требуемая мощность электродвигателя

Рэдвыхобщ=2,8/0,912= 3,07кВт

-КПД пары подшипников качения;

-КПД зубчатой цилиндрической передачи;

-КПД ременной передачи;

Рэл=2,8/0,912=3,07кВт

По таблице подбираем электродвигатель:

Рэл=3,07кВт;

nэд=nсинх=709об/мин;

Этим характеристикам соответствует электродвигатель 4А112МВ8У3 с параметрами nэд=nдейст=709об/мин; Рэл=3 кВт;

Выбираем двигатель 4А112МВ8У3 ( 4А-серия двигателя, исполнение закрытое обдуваемое, станина и щиты из Алюминия, 112 мм - высота оси вращения,с длиной сердечника ротора В и 8 полюсами(nсинх=750об/мин),климатическое исполнение УЗ(для умеренного климата) по ГОСТ 15150.

n1=709об/мин; d20=265 мм;

h= 323 мм; d24=300 мм;

d1=32 мм; d25=230 мм;

l1=80 мм; l30=435 мм;

Определение частоты вращения приводного вала.

n3=nвых=6*104 =6*104 =53,486≈54об/мин

nэд=nдейст=709об/мин;

Определение передаточного отношения привода.

U-общее передаточное отношение привода.

Uобщ=nэд/nвых=709/54=13,2; Uобщ=Uрем*Uред;

Принимаем Uрем=2, тогдаU ред=Uобщ/Uрем=13,2/2=6,6. Примем Uред=6,7;

Таблица№1 Параметры валов механизма

№ вала

1

709

9550*

* 40,4 Н*м

2

54*6,7=

=361,8

9550*

* 75,22 Н*м

3

54

9550*

* 477,5 Н*м

2.Расчет зубчатой цилиндрической передачи

Выбор материала

Термообработка: шестерня и колесо - улучшение.

Материал для колеса и шестерни - Сталь 45 ГОСТ 1050-88. Сталь углеродистая качественная конструкционная.

Шестерня - твёрдость (HBср)=250;

Зубчатое колесо - твёрдость (HBср=250;

Допускаемые контактные напряжения

- предел контактной выносливости при базовом числе циклов

КHL-коэффициент долговечности в зависимости числа от числа циклов нагружения. КHL=1

[n]-коэффициент безопасности [n]=1,1;

Шестерня:

Колесо:

Вращающий момент на валу шестерни:

;

;

Определение межосевого расстояния:

Расчёт ведут по наименьшей допускаемой нагрузке