Материал: Записка СТОА Чернявский АВТ-172

Внимание! Если размещение файла нарушает Ваши авторские права, то обязательно сообщите нам

4 Обоснование исходных данных для выполнения модернизации технологического оборудования

Исходные данные для проектирования представлены в таблице 4.1.

Таблица 4.1 – Исходные данные для проектирования

Параметр

Обозначение

Значение

Объем емкости, дм3

V

60

Тип установки

Передвижной

Мощность, кВт

N

1,2

Давление подачи, МПа

P1

0.8

Давление забора, МПа

P2

0.25

Питание, В/Гц

220/50

Привод

Электрический

Выбор исходных данных для проектирования основан на данных модернизируемой модели установки, а именно Сорокин 11.71, и данных, указанных в задании.

4.1 Выбор и обоснование данных для выполнения расчета по модернизации оборудования Сорокин 11.71

Выполним проектирование и расчет насоса и фильтра.

Жидкостной насос служит для обеспечения подачи жидкости и откачку жидкости в систему охлаждения двигателя.

Объем цикловой подачи:

. (4.1)

где Q – напор жидкости, развиваемый насосом, дм3/мин;

P – давление, развиваемое насосом, кПа;

ρ – плотность жидкости, кг/м4.

Циркуляционный расход с учетом стабилизации давления в системе

. (4.2)

Объемный коэффициент подачи: .

Расчетная производительность насоса

. (4.3)

Модуль зацепления зуба: .

Высота зуба: .

Число зубьев шестерни: .

Диаметр начальной окружности шестерни

. (4.4)

Диаметр внешней окружности шестерни

. (4.5)

Окружная скорость на внешнем диаметре: .

Частота вращения шестерни (насоса)

. (4.6)

Длина зуба шестерни

. (4.7)

Механический КПД насоса: .

Мощность, затрачиваемая насосом

. (4.8)

Фильтр представляет собой центробежный фильтр тонкой очистки жидкостей от механических примесей.

Наибольшее распространение получили инерционные фильтры. Действие этого фильтра основано на использование реакций потока жидкости, протекающей через фильтр.

Расчет фильтра заключается в определение необходимого давления жидкости перед фильтром и частоты вращения его ротора.

Циркуляционный расход жидкости в системе

(4.9)

Производительность насоса

(4.10)

Плотность топлива: ρ =900кг/ ;

Коэффициент сжатия струи топлива

Диаметр сопла фильтра

Площадь отверстия сопла

(4.11)

Расстояние от оси сопла до оси вращения ротора

Момент сопротивления в начале вращения ротора

Скорость нарастания момента сопротивления

Радиус оси ротора

Коэффициент потока жидкости

Коэффициент гидравлических потер

Давление жидкости перед фильтром

0,063МПа (4.12)

В ходе расчета был спроектирован шестеренчатый насос и фильтр.

Выполним расчет на прочность вала переключения позиций гидрораспределителя.

Условие прочности изгибе определяются по формуле:

(4.13)

где Мх- момент действующий. Мх=1,5Н×м;

Wх- осевой момент сопротивления сечения, мм3;

[σ]- допускаемое напряжение, [σ]=900МПа

(4.14)

(4.15)

Условие прочности при изгибе выполняется.

Условие прочности при кручении определяется по формуле:

(4.16)

где Мх- момент, действующий в местах соединений Мх=1,5 Н×м;

Wp-полярный момент сопротивления, мм4.

[τ] – допускаемое напряжение при кручении, [τ]=1000 МПа.

м3 (4.17)

Мн/м3

Так образом, условие прочности выполняется.

Выполним расчет на точность.

Расчет на точность ведем. Суммарная погрешность

(4.18)

где - погрешность размеров вала;

обр – допустимая погрешность;

пр - расчетная погрешность

Определяем погрешность изготовления вала

(4.19)

Погрешность

(4.20)

Основная погрешность

(4.21)

где = 0 - погрешность закрепления из-за непостоянства силы закрепления;

- погрешность закрепления из-за неоднородности шерохова­тости базы заготовок;

(4.22)

где g= 350 н/см - суммарная линейная нагрузка, действующая по нормам к рабочим поверхностям вала

= 2 и = 1,94 - безразмерные параметры опорной кривой;

К1 = 0,62; a1= 0,55 - коэффициенты

Wз = 3 мкм – величина изгиба вала;

Rzo= 1,1 мкм и Rzз= 3,8 мкм - длина поверхности опор;

Таким образом

= (1,1·3501/[10 (2+1,94)]·0,62·0,55/[sin45о (1+3+1,1+3,8) 0,45]) · 2,5= 0,57 мкм

Тогда

= = 0,67 мкм

Следовательно

у = мкм

Таким образом, точность полученная при расчете удовлетворительна.

5 Анализ полученных результатов и разработка конструкторских решений по модернизации оборудования

В целом проведенные исследования помогли определить целесообразность работы и сократить расходы на реализацию разработки участка ТО и ТР станции технического обслуживания автомобилей, с модернизацией установки для замены жидкости в системе охлаждения, что, в свою очередь, приведёт к увеличению производительности и рентабельности работы предприятия. И самое главное, предложенные нами мероприятия по модернизации установки для замены жидкости в системе охлаждения на основе модели Сорокин 11.71 выгоднее для предприятия, так как они дешевле оборудования с такими же техническими возможностями.

5.1 Варианты проработанных конструкторских решений по модернизации оборудования

В установке основную систему составляет гидравлическая схема установки для очистки системы охлаждения двигателя. В гидравлическую схему входит резервуар для жидкости, фильтр по очистке жидкости, насос для перекачки жидкости, гидрораспределитель с регулятором давления.

В системе имеется основные части, от которых зависит перечень операций, выполняемых установкой. Все основные функции выполняют насос и гидрораспределитель со встроенным регулятором давления.

К достоинствам насоса возможно отнести:

- его высокую производительность;

- возможность развивать постоянное давление;

-низкая потребляемая мощность.

К недостаткам насоса возможно отнести:

- высокая стоимость изготовления;

- износ деталей;

- высокая стоимость ремонта;

Сегодня существует большой выбор типовых моделей насосов, что позволяет подобрать насос необходимой производительности и развиваемого давления.

В системе применяется также гидрораспределитель со встроенным регулятором давления. Гидрораспределитель управляет потоками жидкости, что позволяет выполнить необходимую операцию при проведении промывки системы охлаждения двигателя и выполнить регулировку давления подачи жидкости и скорость тока жидкости.

Гидрораспределитель как любая деталь имеет свои достоинства и недостатки, как в конструкции, так и в технологическом исполнении. К достоинствам гидрораспределителя возможно отнести:

- высокую функциональность;

- компактность;

- возможность применения электронного управления.

Что позволяет разрабатывать автоматические установки по обслуживанию системы охлаждения.

Изготовление гидрораспределителя требует высокой точности и дорогих металлов для получения определенных свойств. К недостаткам конструкции современных гидрораспределителя следует отнести:

- высокую стоимость;

- сложность конструкции;

- высокая трудоемкость изготовления.

Стоимость гидрораспределителя может достигать до половины от стоимости всей установки, для снижения стоимости при соблюдении функциональности выполним проектирование 3-х секционного гидрораспределителя. Аналог же имел 5-ти секционный гидрораспределитель, но стоимость его была значительно выше.

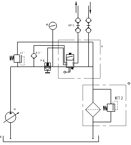
Гидравлическая схема установки представлена на рисунке 5.4.

Б - резервуар 60 л; П-поплавок; Ф - фильтр; Н - насос 5,0 л/мин.-12 В; В-выключатель; Р- гидрораспределитель РД - регулятор давления; И-индикатор тока жидкости; М-манометр 2,5 кПа; БРС-соединение давления; КП1,2 – гидроклапан предохранительный СР-сливной разъем.

Рисунок 5.1 — Гидравлическая схема установки для очистки системы охлаждения двигателя автомобиля