Материал: Судовые паровые, водогрейные и термомасляные котлы (термобойлеры)

Внимание! Если размещение файла нарушает Ваши авторские права, то обязательно сообщите нам

При разрыве трубки следует немедленно вывести котёл из действия, осуществить расхолаживание и заглушить трубку; свищи устраняют при первой возможности.

Изменение температуры перегретого пара наблюдается вследствие неисправности регулятора температуры, сепарирующих устройств пароохладителя, загрязнения поверхностей нагрева, снижения качества распыла топлива форсунками, изменения коэффициента избытка воздуха.

При попадании воды в мазут необходимо спустить воду из расходной цистерны или перейти на другую цистерну, т.к. сгорание обводненного мазута сопровождается вибрацией фронта котла и взрывным горением. Перегрев мазута снижают уменьшением подачи пара на топливный подогреватель.

Перегрев топочных фронтов возможен при разрушении обмуровки и прогорании изоляции котла. В этом случае котёл нужно вывести из действия и устранить дефекты.

Взрывы газов в топке при розжиге котла могут сопровождаться выбросом топочных газов, разрывом обшивки и газоходов котла, повреждением кирпичной кладки. Поэтому перед розжигом котла необходимо тщательно провентилировать его топку. Пропуски пара и воды через сальники арматуры и фланцевые соединения устраняют поджатием или заменой сальниковой набивки и прокладок. Давление пара перед обжатием обязательно снижают до 0,5 МПа. Загорание сажи в хвостовых поверхностях нагрева возможно в результате её интенсивного отложения при малых нагрузках и последующем переходе на номинальный режим работы. В этом случае необходимо прекратить подачу воздуха и топлива в топку и включить сажеобдувочное устройство для непрерывной обдувки труб, усилить подачу воды в водяной экономайзер, а при наличии установки углекислого тушения, пустить в газоход углекислый газ.

12. Техника безопасности при обслуживании паровых котлов


Правила техники безопасности предъявляют высокие требования к обслуживающему котёл персоналу.

К работе в котельном отделении (КО) допускаются лица, достигшие 18-летнего возраста, прошедшие медосмотр, и имеющие свидетельство на право обслуживать паровые котлы. Во время вахты они должны носить спецодежду и безопасную обувь. Персонал КО обязан поддерживать чистоту и порядок. Настил КО должен быть выполнен из рифлёных стальных листов, всегда прочно закрепленных, а все вырезы в них должны быть закрыты. Масло или мазут, пролитые на палубу, следует немедленно убрать. Техническую эксплуатацию действующего котла необходимо осуществлять с соблюдением Правил технической эксплуатации и инструкций завода-изготовителя. Подготовку котла к действию следует начинать с осмотра всех элементов котла и топочной камеры, чтобы убедиться в отсутствии каких-либо повреждений.

Для удаления взрывоопасной газовоздушной смеси топку нужно вентилировать в течение не менее 3 минут.

При выведении котла из действия для осмотра и проведения работ внутри него необходимо надёжно разобщить его с действующим котлом, для чего следует поставить разобщительные заглушки между фланцами всех присоединённых к котлу паропроводов и трубопроводов. Котёл открывают только под руководством ответственного лица.

Запрещается: затягивать гайки на элементах котлов и паропроводах под давлением; выполнять ремонтные работы с ударами и сверлением; открывать люки и лазы на котле, не отключенном от действующих котлов; проникать в котёл, если на всех трубах, соединяющих его с другими котлами, нет заглушек, замков, на разобщительных клапанах - плакатов "В котле люди"; использовать в пароводяном коллекторе или топке котла электрические лампы напряжением выше 24В; работать во внутреннем пространстве котла при температуре выше 50°С без предварительной вентиляции и без вахтенного у люка котла, наблюдающего за теми, кто работает внутри.

Все ремонтные работы следует производить при участии и под руководством механика, ответственного за состояние котла. Котёл запрещено вводить в действие, если обнаружены: течь в коллекторах, камерах или в трубах; неисправность питательных средств, отсутствие или неисправность хотя бы одного предохранительного клапана, водоуказательного прибора или манометра; неисправность клапана нижнего продувания, а так же если число заглушенных труб превышает 10% их общего числа. Для предохранения от ожогов и уменьшения тепловых потерь котла дымоходы и паропроводы обязательно изолируют. Температура на поверхности изоляции должна быть не более 60°С. Необходимо строго следить за плотностью топливных трубопроводов, арматуры, насосов, содержать льяла чистыми и сухими, не допускать скоплений мазута в топке и под насосами. Котельное отделение должно быть оборудовано противопожарными средствами.

13. Термомасляные котлы (термобойлеры)


На судах последней постройки малого и среднего тоннажа вместо паровых и водогрейных котлов прменяют термомасляные котлы (термобойлеры)

В термомасляных котлах для передачи тепла используется органический теплоноситель с температурой нагрева до +350oС. В качестве теплоносителя используют специальные масла с присадками.

Преимущества термомасляной системы:

не требуется дорогостоящее оборудование для водоподготовки, поскольку не используется вода в качестве теплоносителя;

теплоноситель в ней не замерзает;

эксплуатация котла осуществляется автоматически;

исключена коррозия трубопроводов;

точное регулирование температурного графика.

Использование термического масла в качестве теплоносителя является более предпочтительным нагреву паром, так как позволяет получить высокие температуры при низких давлениях, что удешевляет стоимость основного оборудования.

При низком давлении, малой вязкости и высокой термической устойчивости термическое масло обеспечивает быстрое и легкое управление температурой.

Термомасляные котлы и масляные нагреватели являются новым решением в судостроении, где требуются высокие технологические температуры и высокая надежность работы.

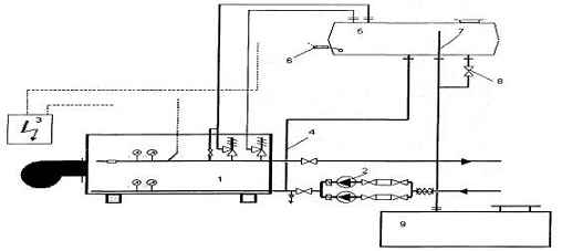
Принципиальная схема термомасляной системы изображена на Рис. 4 общий вид котла термального масла (КТМ) энергетической компании OOO "Прогресс", Россия на Рис. 5

Рис. 4. Принципиальная схема термомасляной системы:

1-термомасляный котел; 2-циркуляционный насос; 3-шкаф управления; 4-линия расширения; 5-расширительный бак; 6-ограничитель минимального уровня; 7-линия перелива; 8-сливной вентиль; 9-дренажный бак.

Рис. 5 Котел термального масла (КТМ) энергетической компании OOO "Прогресс", Россия.

Литература


1.      Фрид Е.Г. Устройство судна: учебник. 5-е изд., стереотип. - Л.: Судостроение, 2010. - 344 с.

2.      Кулагин В.Д. Теория и устройство промысловых судов: учебник. 2-е изд., перераб. и доп. - М.: Судостроение, 2006.

.        Попилов Л.Я. От киля до клотика - всюду химия. Л.: Судостроение, 1977.143 с.

.        Правила классификации и постройки морских судов/Регистр СССР. Л.: Транспорт, 1985.928 с.

.        Пятилетки судостроения /Под ред.А.И. Вознесенского и В.В. Дмитриева. М.: Судостроение, 2008.56 с.

.        Рябчиков П.А. Морские суда. - М.: Морской транспорт. 2009. с.

.        Сенков Г.И. Судовые энергетические установки, их эксплуатация и ремонт. Л.: Судостроение, 2006.

.        Симоненко А.С. Судовые устройства. СПб.: Судостроение. 2006.175 с.

.        Словарь морских и речных терминов.2 т. М.: Речной трансп., 1956. Т.1-2.

.        Смирнов Н.Г., Чихов А.М. Теория и устройство судов. М.: Транспорт, 2001.224 с.

.        Судовые устройства: Справ. /Под ред. М.Н. Александрова. Л.: Судостроение, 2007.653 с.

.        Фрид Е.Г. Устройство судна. Л.: Судостроение, 2010.349 с.

.        Ханке X. Люди, корабли, океаны. Л.: Судостроение, 2006.440 с.