Материал: Средства и способы автоматизации производственных процессов

Внимание! Если размещение файла нарушает Ваши авторские права, то обязательно сообщите нам

Пропарочные камеры и кассеты обладают, как уже указывалось, большой тепловой инерцией, т. е. изменения температуры не могут протекать быстро. Поэтому в данном случае нет надобности вести измерения непрерывно, а достаточно периодически производить измерения и регулирующее воздействие. В этом случае большое число камер и кассет может быть обслужено одним регулятором при условии, что он имеет обегающее устройство, которое поочерёдно подсоединяет к нему камеры и кассеты.

В настоящее время в промышленности внедряются управляющие машины с обегающими устройствами. Эти машины могут производить периодические импульсное регулирование параметров, а также периодическую регистрацию значений параметров на пишущей машинке.

Аналогичные машины начинают предусматриваться и для работы на заводах строительной индустрии.

Выпускаются управляющие машины различных типов и ёмкостей. Наиболее простой и малоёмкой (25 точек) является система МИР (многоканального импульсного регулирования). Эта система может быть приспособлена для управления тепловыми процессами в камерах и кассетах при тепловлажностной обработке железобетонных изделий.

Система МИР должна питаться стабилизированным напряжением 120 в.

Система состоит из отдельно выполненных блоков: одного обегающего устройства, одного электронного усилителя и 25 измерительных блоков с датчиками, пульта управления и указателей положения выходных валов исполнительных механизмов. Обегающее устройство представляет собой блок размером 300×175×410 мм, весом 14 кг. Обегающее устройство обеспечивает последовательное подключение к регулятору до 25 отдельных измерителей. Диапазон цикла облегания может быть изменён в пределах от 2,5 до 25 мин, т. е. диапазон времени связи системы с каждым каналом регулирования может изменяться в пределах от 6 до 60 сек. Так как связь усилителя с исполнительным механизмом должна устанавливаться только после того, как измерительное устройство и усилитель войдут в установившийся режим после подключения, то в обегающем устройстве есть элементы времени, позволяющие по каждому каналу устанавливать от руки диапазон воздействия на исполнительный механизм в пределах от 0,5 до 40±20% сек, а также вводит автоматическую коррекцию времени воздействия в зависимости от величины отклонения параметра в пределах от 0 до 60±20% сек.

3. Схема контроля и регулирования температуры в камере ямного типа

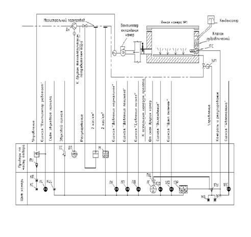
Рис.2. Схема контроля и регулирования температуры в камере ямного типа.

На рис.2 приведена схема контроля и авторегулирования температуры в ямной камере. Из этой схемы видно, какими характеристиками должно обладать оборудование этой установки и какие должны быть предусмотрены функциональные зависимости между отдельными элементами.

Как видно из рис.1, нагрев ямной камеры с деталями производится впуском пара через трубу, расположенную на дне камеры. Подачей пара управляет моторный исполнительный механизм 1ИМ, получающий импульсы от астатического программного регулятора 1ЭР. Измеритель температуры (датчик) расположен в ямной камере. Прежде чем попасть в ямную камеру, пар проходит через измерительную диафрагму ДН с конденсационным сосудом. К диафрагме подключен измерительный регистрирующий прибор ДП - расходомер с интегратором. Вслед за диафрагмой расходомера установлен регулятор давления прямого действия «после себя», а затем прибор, показывающий и сигнализирующий давление, т.е. контактный манометр, дающий сигналы: норма, выше, ниже.

Камера имеет шибер с ручным приводом, который открывается при охлаждении камеры, соединяя её с каналом, из которого отсасывается воздух вентилятором охлаждения.

На щите установлен многополюсный переключатель ПЩ, при помощи которого можно поочерёдно во всех камерах, управляемых с данного щита, отключить датчики от регулятора и подключить их прибору ЛГ, показывающему температуру (в данном случае к логометру).

На рис.1 указано, что на щите должна быть сигнализация: величина давления пара - лампы ЛН, ЛП, ЛД, которые включаются контактным манометром, протекание процесса «Охлаждение» и «Цикл окончен» - лампы 1ЛСО и 1ЛО, которые включаются регулятором, включение соответственно контактами универсального переключателя и магнитного пускателя.

На щите также установлены кнопки управления и универсальный переключатель. Остальные приборы: магнитный пускатель с переключателем ПД , звуковой сигнал, расходомер с интегратором, регулятор давления и манометр стоят около камеры в местах отбора контролируемых величин. Как видно из рис.1, для регулирования температуры применён астатический программный регулятор. Выбран серийный регулятор типа ЭРП - 61.

.1 Измерители расхода

При производстве ж/б изделий применяются приборы для учёта расхода воды, пара, энергии и различных сыпучих материалов. Эти приборы ведут учёт расхода материала и энергии, потребляемой цехом или заводом, необходимый для межцеховых расчётов с внешними поставщиками и дозируют материалы, чтобы выдержать заданную рецептуру составления бетонных смесей.

В соответствии с вышеуказанным эти приборы разделены на приборы учёта и дозаторы.

Приборы для учёта жидкостей, паров, и газов разделяются:

)        На приборы, называемые счётчиками количества, измеряющие количества вещества, т.е. суммарный объём или вес вещества, прошедший по трубопроводу за определённое время;

)        На приборы, измеряющие расход вещества в единицу времени, называемые расходомерами.

По принципу действия рассматриваемые приборы разделяются на:

а) на скоростные; б) объёмные проборы; в) дроссельные измерительные приборы с дифференциальным манометром.

3.2 Аппаратура для измерения давлений и разрежений

На современных заводах наряду с приборами для измерения температур широко применяются приборы для измерения давлений и разрежений, перепадов (разности) давлений (разрежений). Эти приборы контролируют:

а)давления и разрежения воздушных и газовых потоков в обжигательных печах, угольных, сырьевых (при сухом способе производства) и цементных мельницах, сушильных агрегатах, котельных установках, аспирационных устройствах;

б)давления в системах сжатого воздуха и пневматического транспорта;

в)давление воды для приготовления сырьевой смеси;

г)давление масла в смазочных системах.

Приборы для измерения давления или перепадов используются также при измерении расхода газов и жидкостей и уровня в емкостях, котлах, резервуарах для воды, мазута и т. д.

Для местного контроля и сигнализации предельных значений давления широко применяются электроконтактные манометры: отечественные (ЭКМ-1), а также импортные, поставляемые комплектно с оборудованием. Эти приборы отличаются от обычных технических манометров наличием электроконтактного устройства, контакты которого, связанные с двумя указателями, могут быть установлены посредством ключа на два любых заданных значения в пределах всей шкалы. Контакты включаются в цепи автоматизированного управления электроприводами и в цепи сигнализации (рис.1).

При резко изменяющихся пульсирующих давлениях, а также при толчках и вибрации в месте установки контактного манометра устройство применять нельзя, ибо вибрация корпуса и стрелки прибора может привести к ложным срабатываниям контактов и к их подгоранию. В импортных манометрах, предназначенных для работы при наличии вибраций, используется устройство, снабженное постоянным магнитом. Последний укреплен на указателе и после замыкания удерживает сообщенный со стрелкой контакт в замкнутом положении, противодействуя вибрации контактов при сотрясениях корпуса и стрелки. При этом, однако, несколько уменьшается чувствительность манометра к изменениям давления. Контактные манометры могут иметь любую из четырех контактов.

Контактные манометры используются для контроля и сигнализации давления в системах смазки агрегатов, в системах подачи сжатого воздуха к пневмовинтовым насосам, для автоматического управления работой камерных насосов и т. п.

Мембранные тягомеры и напоромеры с круговой шкалой типа ТМК, профильные с горизонтальной шкалой типа ТМ-890, НМ-890 и ТНМ-890 широко применяются для измерения разрежений и напоров во всех цехах цементных заводов и, но принципу действия мало отличаются друг от друга.

Чувствительными элементами приборов служат мембранные коробки, внутрь которых подводится разрежение или давление. Сжатие или расширение коробки при изменении давления измеряемой среды передается плоской пружине и вызывает перемещение кинематически связанной с ней стрелки прибора.

Чувствительным элементом одного из таких приборов являются мембраны; между ними помещена металлическая подушка, профиль которой соответствует профилю мембраны. Пространство между мембранами и подушкой заполнено дистиллированной водой (через капилляр). Давления Р1 и Р2 разность которых измеряется, подводятся в камеры, образовавшиеся между мембранами и крышками. Под воздействием разности давлений нижняя мембрана перемещается по направлению к подушке, и жидкость через отверстия в подушке перетекает под верхнюю мембрану, перемещая ее вверх. Перемещение верхней мембраны посредством передаточного механизма, состоящего из системы тяг и рычагов, передается стрелке или перу прибора. Если расчетный перепад давлений превышен, мембрана прижимается к подушке и этим предотвращает поломку измерительного устройства.

Шкала показывающих и диаграмма записывающих приборов - круглые, привод диаграммы - от синхронного электродвигателя или от часового механизма; приборы могут быть снабжены интегратором или электрическим датчиком для дистанционной передачи показаний.

В настоящее время все более широкое распространение находят сильфонные манометры, имеющие в качестве измерительного элемента гармониковую мембрану (сильфон), жестко закрепленную с одного конца. Гармониковая мембрана под действием давления, подведенного в корпус, легко деформируется в осевом направлении (рис.3).

С помощью рычажного механизма перемещение сильфона системой штоков и тяг преобразуется в поворот стрелки показывающего прибора и в перемещение сердечника индукционной катушки для дистанционной передачи показаний. Уравновешивание усилия, создаваемого давлением среды внутри сильфона, и возврат системы в исходное положение осуществляются пружиной. Манометры и вакуумметры с гармониковой мембраной служат как для измерения и записи давления жидкостей, паров и газов, так и в качестве вторичных приборов в системах, снабженных устройством для пневматической передачи показаний на расстояние.

Рис.3 Контактные устройства электроконтактных манометров: а)- контактное устройство; б)- возможные комбинации контактов (залитые части окружностей соответствуют замкнутому контакту): 1-указатель; 2-стрелка; 3-штифт из изоляционного материала; 4-контактные рычаги; 5-спиральные пружины; 6-контакты

.3 Устройство контроля расхода топливной смеси (пара)

Серийно изготавливаемые расходомеры для контроля поступления такой смеси отсутствуют. Поэтому было разработано устройство для косвенного контроля расхода топлива по изменению мощности генератора, питающего двигатели шнековых транспортеров, подающих топливо к форсунке. Схема контроля представлена на рис. 4.

В устройстве контроля расхода топливной смеси предусмотрено использование двух потенциометров. Потенциометр 1 измеряет ток, потребляемый двигателями шнеков (I). Реостатный промежуточный преобразователь потенциометра 2 подключен через делитель 3 в схему измерения напряжения генератора II. Напряжение, снимаемое с движка реостатного промежуточного преобразователя и с одного из его концов, подается на вход второго потенциометра 4, который измеряет сигнал, пропорциональный произведению тока на напряжение, т. е. мощности генератора. Шкала этого потенциометра может быть отградуирована в единицах расхода топлива.

В схеме использован ЯС-фильтр 5 для сглаживания высокочастотных колебаний тока и резистор 6.

Рис. 4. Схема косвенного контроля расхода топлива. 1,4 - потенциометр, 2 - преобразователь потенциометра, 3 - делитель, 5 - КС-фильтр.

3.4 Устройство контроля мощности (тока)

В тех случаях, когда контроль температуры в зоне спекания с помощью пирометров исключен ввиду предельной и постоянной запыленности зоны, в качестве косвенных параметров состояния материала в горячих зонах используются такие характеристики работы электропривода печи, как ток статора, мощность и момент на валу.

Мощность, потребляемая двигателем печи, пропорциональна моменту М на его валу:

= ω М,

В настоящее время все шахтные печи снабжены амперметрами для контроля нагрузки двигателей приводов.

Рис. 5. Структурная схема устройства контроля нагрузки двигателей приводов

Однако использовать непосредственно эти показания для целей управления не представляется возможным из-за наличия в сигнале тока существенных высокочастотных помех в результате малой амплитуды изменения низкочастотной части сигнала относительно среднего значения.

Разработано устройство, блок-схема которого представлена на рис. 5. Оно предусматривает детектирование и фильтрацию высокочастотных составляющих тока, а также регулируемую компенсацию постоянной составляющей колебаний тока, обеспечивающую возможность сдвигать положение записи на самопишущем приборе, что необходимо для компенсации изменения трения в опорных роликах, а также больших изменений расхода сырья, которые вызывают изменение тока нагрузки.

3.5 Устройство контроля температуры воздуха

Одним из наиболее важных показателей работы является температура воздуха. Трудность измерения этой температуры объясняется наличием помех от посторонних излучателей (раскаленный клинкер на обрезе печи, раскаленная футеровка печи, запыленность вторичного воздуха).

Контроль температуры вторичного воздуха производителя с помощью отсасывающего термоэлектрического преобразователя. Принцип его работы состоит в следующем. Воздух из шахты холодильника просасывается со скоростью 50-70 м/с мимо спая электродов. Двойное экранирование спая от излучателя и большая скорость просасывания воздуха практически исключают влияние лучистого теплового потока на сигналы термоэлектрического преобразователя.

Конструкция разработанного устройства приведена на рис. 6. Как видно из рисунка, термоэлектроды в месте спая защищены двумя концентрическими экранами. Материал экранов - жаропрочная сталь марки Х20Н80Т (ЭИ-435). Для просасывания воздуха мимо спая наружная труба термоэлектрического преобразователя присоединена к источнику, создающему разрежение. Для получения скорости протекания воздуха в отсасывающем термоэлектрическом преобразователе 50-70 м/с достаточно, чтобы падение разрежения на нем составляло 250- 300 кгс/м2 (25-30 МПа).

Рис. 6. Отсасывающая термопара ТГОС-2 I - первый экран; 2 - второй экран: 3 - защитная трубка; 4 - патрубок; 5 - соединительные ребра; 6 - отросток для измерения разрежения; 7 - спай термоэлектродов

Периодический контроль величины разрежения во всасывающем патрубке осуществляется по 11-образному манометру. Измерение разрежения производится при работе термоэлектрического преобразователя, когда через него просасывается воздух.

В качестве источника разрежения может быть использован всасывающий патрубок вентилятора «острого» дутья, если он может создать нужное разрежение. Для этого патрубок термоэлектрического преобразователя с помощью переходника подключается к всасывающему патрубку вентилятора и измерительному прибору. Если вентилятор «острого» дутья не обеспечивает нужного разрежения, то следует использовать эжектор, работающий от сжатого воздуха.