Материал: Розрахунок ректифікаційної колони періодичної дії для розділення суміші бензол–толуол

Внимание! Если размещение файла нарушает Ваши авторские права, то обязательно сообщите нам

Розрахунок ректифікаційної колони періодичної дії для розділення суміші бензол–толуол

Зміст

ВСТУП

1. ЗАГАЛЬНІ ПОЛОЖЕННЯ

1.1 Вибір тиску

.2 Температурний режим

2. ТЕХНОЛОГІЧНИЙ РОЗРАХУНОК

2.1 Матеріальний розрахунок

2.2 Тепловий розрахунок установки

2.3 Гідравлічний розрахунок тарілок

ВИСНОВОК

СПИСОК ЛІТЕРАТУРИ

ВСТУП

Одним з найбільш розповсюджених методів розділення рідких однорідних сумішей, які складаються з двох або більшого числа компонентів є перегонка, що включає в себе дистиляцію та ректифікацію.

Ректифікація - процес розділення однорідних рідких сумішей на складові компоненти або групи складових компонентів шляхом багаторазового часткового випарювання рідини з подальшою конденсацією утвореної пари, які не знаходяться в термодинамічній рівновазі та рухаються протитечією. В результаті масообміну пара збагачується низькокиплячим (легколетким) компонентом, а рідина - висококиплячим (важколетким) компонентом.

При певному числі контактів можна отримати пару, яка складається в основному з низькокиплячого та рідину - з висококиплячого компонента.

Процеси ректифікації здійснюються в апаратах, конструкція яких визначається способом організації контакту фаз. Контакт фаз може здійснюватися ступінчасто (барботажні колони) або безперервно.

Сучасні ректифікаційні апарати класифікують у залежності від технологічного призначення, тиску та внутрішнього обладнання, яке забезпечує контакт між парою та рідиною.

За технологічним призначенням ректифікаційні апарати поділяються на: колони атмосферно-вакуумних установок, термічного та каталітичного крекінгу вторинної перегонки нафтопродуктів, а також на колони для ректифікації зріджених газів, стабілізації легких нафтових фракцій та інші.

В залежності від робочого тиску апарати поділяються на вакуумні, атмосферні та ті, що працюють під тиском. Ректифікаційні апарати в залежності від будови пристроїв поділяють на: барботажні, насадкові, плівкові та роторні.

До ректифікаційних апаратів ставлять такі вимоги: висока поділяюча здатність та продуктивність, достатня надійність та гнучкість у роботі, низькі експлуатаційні витрати, невелика вага, простота та технологічність конструкції.

Насадкові колони застосовуються, головним чином, для розділення високоагресивних сумішей або продуктів із значною в'язкістю, також при необхідності мати невеликий перепад тиску або малий запас рідини в колоні. Крім того, перевагою колон такого типу є: простота пристроїв та ефективність для розділення сумішей, компоненти яких мають невелику різницю температур кипіння. Проте насадкові колони мало придатні для роботи з забрудненими рідинами, а у разі малої кількості зрошуючої рідини не дають задовільних результатів, оскільки при малій густині зрошення не досягає змочування насадки. Крім того, нерівномірний розподіл рідини по поперечному перерізу колони, може призвести до малого ступеня розділення компонентів, особливо при значному діаметрі колони.

Періодична ректифікація використовується, в основному, на малотоннажних . Виробництвах, які переробляють невеликі кількості та великий асортимент продуктів.

1. ЗАГАЛЬНІ ПОЛОЖЕННЯ

РЕФЕРАТ

Розглянемо періодичний процес ректифікації на прикладі роботи сітчасті колони. Ректифікаційна установка періодичної дії може працювати з повною або частковою конденсацією пари. Крім того куб колони може бути виносний або вбудований.

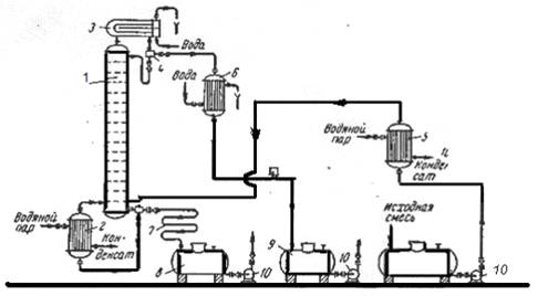
Принципова схема ректифікаційної установки періодичної дії з повною конденсацією пари та виносним кубом зображена на рис. 1.

Рис. 1. Схема ректифікаційної установки періодичної дії:

- колона ректифікації;

- кип'ятильник;

- дефлегматор;

- дільник флегми;

- підігрівач початкової суміші;

- холодильник дистиляту (або холодильник-конденсатор);

- холодильник кубового залишку (або нижнього продукту);

,9 - збірники;

- насоси

У деяких випадках в дефлегматорі відбувається конденсація частини пари. Пара та конденсат, проходячи крізь дільник, де розділяються. Одна частина конденсату (флегма) повертається до колони, а друга частина - пара, що надходить до холодильника-конденсатора, де конденсуються та охолоджуються до заданої температури дистиляту.

1.1 Вибір тиску

Атмосферний тиск або незначне перевищення тиску над атмосферним застосовується, якщо пара дистиляту при цьому тиску може бути сконденсована за допомогою найдешевшого та доступного холодоагенту, наприклад, води або атмосферного повітря.

При першому наближенні, обираючи тиск, температуру конденсації пари дистиляту можна прийняти не менше, ніж на 15 - 20 К вищою від температури охолоджуючого агента на виході з дефлегматора. Для розташованих після ректифікаційної колони, необхідно тиск у верхній частині колони дещо підвищити в порівнянні з розрахунковим. Тиск внизу колони слід збільшити на величину гідравлічного опору, створеного насадкою.

Підвищення тиску верха колони при відповідному підвищенні в ній температури, призводить до зменшення поверхні конденсатора, внаслідок збільшення середньої різниці температур між парами ректифікату, що конденсується, та охолоджуючим агентом. Підвищення тиску у колоні застосовують при розділенні сумішей з низькими температурами кипіння та для розділення сумішей, які при нормальних температурах будуть газоподібними. Разом з тим, при підвищенні тиску колони, збільшується і температура залишку, що відбирається з низу колони. Це призводить до збільшення поверхні куба - кип'ятильника внаслідок зменшення середньої різниці температур між теплоносієм та нижнім продуктом (кубовим залишком) або до необхідності використовування більш високотемпературного та більш дорогого теплоносія.

Зниження тиску в колоні за відношенням до атмосферного дозволяє знизити температуру в колоні, що буває необхідним при розділенні суміші, створеної з компонентів, які мають високі температури кипіння або термічну нестабільність. У випадку ректифікації з водяною парою використання вакууму дозволяє суттєво скоротити витрату водяної пари.

Тиск системи, крім того, впливає на коефіцієнт відносної леткості компонентів у суміші. Для більшості сумішей ця характеристика зі збільшенням тиску збільшується. В деяких випадках може спостерігатися і протилежна залежність. Збільшення коефіцієнта відносної леткості сприятливо позначається на процесі ректифікації, дозволяючи знизити кількість зрошення, зменшити висоту колони або підвищити чіткість розділення компонентів.

Більш значно погіршуються умови ректифікації в області високих тисків, близьких до критичного. В цьому випадку крива розподілу фаз стає пологою, тому що величина коефіцієнта відносної леткості наближається до одиниці.

Тиск у колоні впливає також на її продуктивність. При збільшенні тиску питома продуктивність колони зростає. Однак при цьому необхідна більша товщина стінки корпусу колони, крім того, зростають витрати на перекачування сировини, зрошення та інше.

При виборі тиску слід враховувати складну залежність цілого ряду факторів, одні з яких збільшують, а інші зменшують капіталовкладення та експлуатаційні витрати. Тому при виборі тиску в колоні в кожному конкретному випадку необхідно проводити всебічний аналіз. Однак основним критерієм, як правило, є забезпечення сприятливого температурного режиму.

Зараз ще немає достатнього досвіду з визначення оптимального тиску в різних колонах, тому наведемо деякі дослідні рекомендації до вибору оптимального режиму.

При ректифікації під атмосферним та підвищеним тиском рекомендується приймати такий мінімальний тиск у колоні, при якому ще можливо проводити конденсацію верхнього продукту при нормальній температурі за допомогою дешевих хладоагентів, тобто віддавати перевагу більш низьким температурам верху колони. Вважаючи, що цей тиск буде близький до оптимального, що відповідає оптимальним витратам.

У вакуумних колонах оптимальним вважається тиск, що відповідає максимально припустимій температурі для сировини.

1.2 Температурний режим

При ректифікації бінарних сумішей температура пари дистиляту, температура кипіння вихідної суміші (початку процесу) та кубового залишку (кінця процесу) визначається за діаграмою І - х,у (рис.2.5), яка будується для конкретної суміші при різних тисках. Температура кипіння рідини відповідного складу знаходиться за нижньою кривою, а температура пари - за верхньою кривою.

Розрахунок колони розглянемо на прикладі сітчастої колони.

Метою розрахунку колони є визначення основних геометричних розмірів апарата, які забезпечують задану продуктивність при необхідному технологічному режимові.

Розрахунок складається з таких розділів:

Технологічний розрахунок, до якого входять матеріальний та тепловий розрахунки;

Конструктивний розрахунок, який включає визначення основних геометричних розмірів апарата (діаметр, висота), його внутрішніх обладнань; гідравлічний розрахунок - визначення гідравлічного опору апарата; Розрахунки ректифікаційних колон базуються на загальних фізико-хімічьних закономірностей. До нашого часу в достатньому для практичного тасування об'ємі розроблено графоаналітичний метод кінетичного сум ректифікаційного апарата для розділення бінарних систем.

2. ТЕХНОЛОГІЧНИЙ РОЗРАХУНОК

2.1 Матеріальний розрахунок

Розрахунок масової кількості вихідної суміші, дистиляту та кубового залишку, кг/опер.

Gp кг/ч - масова витрата дистиляту;w кг/ч - масова витрата кубового залишку;

З рівняння матеріального балансу:

 

 


де GP, GW, GF - масові кількості вихідної суміші, дистиляту та кубового залишку, кг/опер;

 - концентрація легколеткого компоненту у вихідній суміші, дистиляті та кубовому залишку, відповідно, в масових частках або масових процентах.

Для подальших розрахунків виразимо концентрації живлення, дистиляту і кубового залишку в молярних частках:


Дистилят:


Кубової залишок:


де xW, xF, xP - мольна частка легколеткого компонента у бінарній суміші;

Мб, в - молярна маса даного компоненту у суміші, кг/кмоль.

Побудова графіків рівноваги у координатах t - х,у та у* - х

У технічних розрахунках, за звичаєм, використовують експериментальні дані фазової рівноваги . Для сумішей, близьких до ідеальних, дані фазової рівноваги можливо розрахувати на підставі законів Рауля та Дальтона.

Схема розрахунку: знаходимо температури кипіння легколеткого та важколеткого компонентів при двох довільно вибраних тисках. У координатах ln Р ~ 1/Т будуємо графічну залежність у вигляді двох прямих ліній. Температурний інтервал розбиваємо в діапазоні температур кипіння чистих компонентів при атмосферному тиску на рівні проміжки. Для кожної температури у цьому інтервалі за графіком знаходимо пружність парів чистих компонентів, а потім розраховуємо молярні частки легколеткого компонента у рідині та парі. За допомогою розрахунку будують графіки рівноваги.

Таблиця 1 - Обчислення рівноважного складу фаз

t oC

Рб, мм.рт.ст.

Рт, мм.рт.ст.

П, мм.рт.ст.


80

760

330,0

760

1

1

84

852

333,0

760


88

957

379,5

760


92

1078

432,0

760


96

1204

492,5

760


100

1344

559,0

760


104

1495

625,5

760


108

1659

704,5

760

110

1748

760,0

760

0

0


Рис. 2 - Діаграма рівноваги в координатах t - х


Рис. 3 - Діаграма рівноваги в координатах у* - х

Визначення флегмового числа

Флегмове число є основним параметром, який визначає заданий ступінь розділення в процесі ректифікації та залежить від багатьох величин, які по різному впливають на розміри апарата та експлуатаційні витрати.

При періодичному процесі ректифікації склад рідини в кубі колони під час процесу розділення безперервно змінюється, частка легколеткого компонента зменшується від хF на початку процесу до хW в кінці. Відповідно безперервно змінюються і умови розділення по всій колоні.

Процес періодичної ректифікації можна проводити двома способами:

1)   3 постійним складом дистиляту (флегмове число при цьому постійно змінюється);

2)   3 постійним флегмовим числом (склад дистиляту при цьому постійно змінюється).

Робота з постійним складом дистиляту

У початковий момент перегонки, коли склад рідини в кубі дорівнює початковому складу хf мінімальне флегмове число розраховується як і для безперервної ректифікації.


де Y*F - мольна частка легколеткого компоненту у парі рівноважному зрідиною живлення.

У ході процесу вміст легколеткого компоненту суміші у куоі зменшується і для збереження постійного складу дистиляту флегмове число повинне безперервно збільшуватися. Найбільше значення Rmin буде в кінцевий момент перегонки, коли склад рідини в кубі досягає заданої величини Xw. Для цього моменту значення мінімального флегмового числа розраховується згідно виразу.


де Y*w - мольна частка легколеткого компонента у парі, рівноважному з кубовим залишком (див. рис. 2).

Робоче флегмове число для кінцевого моменту перегонки:


Де (1,4 - 5) -коефіцієнт надлишку флегми.

Середнє значення мінімального флегмового числа для всього процесу визначається згідно з формулою:

 - середня відносна леткість по колоні;

тут Фнх та Фвк - пружність пари, відповідно низько - та висококиплячого компонентів для ряду температур в інтервалі від температури кипіння легколеткого компонента до температури кипіння важколеткого компонента;

п - кількість значень температур.

Розрахункове флегмове число розраховується за формулою


Значення Rср повинне знаходитися в інтервалі між Rк та Rn. Обов'язково повинна виконуватися наступна умова: