Материал: Расчёт воздухоразделительной установки

Внимание! Если размещение файла нарушает Ваши авторские права, то обязательно сообщите нам

Расчёт воздухоразделительной установки














РАСЧЕТ ВОЗДУХОРАЗДЕЛИТЕЛЬНОЙ УСТАНОВКИ

Содержание

Введение

. Описание схемы установки

. Технологический расчет

.1 Расчетная схема установки

.2 Данные для расчета

.3 Материальные и энергетические балансы блока разделения

.3.1 Давления в колоннах

.3.2 Определение количества перерабатываемого воздуха и доли продуктов разделения

.4 Материальные балансы установки и аппаратов

.4.1 Уравнение материального баланса

.4.2 Материальный баланс нижней колонны

.5 Энергетические балансы аппаратов

.5.1 Охладитель азотной флегмы

.5.2 Охладитель кубовой жидкости

.5.3 Охладитель жидкого кислорода

.5.4 Энергетический баланс установки

.5.5 Энергетический баланс азотного ожижителя

.5.6 Энергетический баланс фракционного ожижителя

.5.7 Энергетический баланс фракционного теплообменника

.5.8 Энергетический баланс азотного теплообменника

.5.9 Параметры воздуха после дросселя

.5.10 Энергетический баланс узла ректификации

.5.11 Параметры воздуха на входе в нижнюю колонну

.5.12 Энергобаланс нижней колонны

.6 Расчет процесса ректификации

2.7 Определение удельного расхода энергии

.7.1 Определение производительности установки по условному газу

.7.2 Определение суммарной потребляемой мощности

.7.3 Мощность, потребляемая электроподогревателем

.7.4 Удельные расходы электроэнергии на производство продуктов разделения

3. Проектный расчет теплообменника основного

. Обоснование выбора материалов

. Прочностной расчет

Заключение

Список литературы

 

 

Введение

На современном этапе научно-технического прогресса возрастает потребность в продуктах криогенной техники. Расширяются области их применения в народном хозяйстве, и особенно растет необходимость в продуктах разделения воздуха: кислороде, азоте, инертных газах. Ежегодный прирост производства продуктов разделения воздуха составляет примерно 12-15%. Основными потребителями кислорода и азота остаются черная и цветная металлургия, химия, нефтепереработка, ракетная техника.

В связи с этим на современном уровне развития криогенной техники проблемы снижения затрат на производство продуктов разделения воздуха, энергозатрат и материалоёмкости, а также повышение надёжности установок следует рассматривать как комплексную межотраслевую проблему.

Всё большее распространение получил метод обеспечения потребителей промышленными газами, доставляемыми в жидком состоянии, поэтому становится актуальным вопрос увеличения доли продуктов разделения, извлекаемых в виде жидкости, а также их хранение и транспортировка.

Всё интенсивнее развивается производство продуктов разделения воздуха в сжатом газообразном состоянии при давлении 0.5-20 МПа. Получение сжатых газов позволяет отказаться от компрессоров на стадии их использования.

Большие изменения произошли за последние годы в практике разработки ВРУ, созданы информационные системы на базе ЭВМ, разработаны унифицированные узлы и аппараты, внедрены системы автоматизированного проектирования.

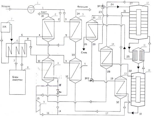
1. Описание схемы установки

Установки этого типа предназначены для одновременного получения технического кислорода при давлении до 16.0 МПа и чистого азота.

Через узел теплообмена и очистки газа проходят 4 потока: воздух под давлением (после компрессора), кислород под давлением (после насоса), азот низкого давления и отбросной поток (фракция) низкого давления.

Схема (рис. 4.1) включает узел теплообменников-ожижителей 1 и 2 (азотный и кислородно-фракционный), блок осушки и очистки воздуха 3, узел теплообменников основных 4 и 5 (азотный и кислородно-фракционный).

Воздух после воздушного компрессора при давлении 4.0-7.0 Мпа поступает в азотный 1 и кислородно-фракционный 2 теплообменники-ожижители, где охлаждается до температуры 278-281 К. Далее воздух проходит влагоотделитель и поступает в блок очистки 3, где из него удаляются остатки влаги, диоксид углерода и углеводороды.

Очищенный воздух направляется в азотный 4 и кислородно-фракционный 5 основные теплообменники. В средней части теплообменника 4 воздух разделяется на две части: одна часть отбирается на воздушный детандер 6, а остальной воздух охлаждается в нижней зоне теплообменника, смешивается с потоком воздуха после кислородно-фракционного основного теплообменника 5, дросселируется и поступает в узел ректификации.

Отбросной азот снизу вверх последовательно проходит азотный и кислородно-фракционный основные теплообменники, азотный и кислородно-фракционный теплообменники-ожижители и далее направляется на регенерацию блока очистки либо выбрасывается в атмосферу.

2. Технологический расчет

.1 Расчетная схема установки

Рис. 4.1. Схема установки

2.2 Данные для расчета

Концентрации, О   2%:

продукционного кислорода   xк=99.7;

продукционного азота   уа=0.0001;

кубовой жидкости   xR=32;

азотной флегмы   xN=0.0001;

Доли продуктивного разделения,

продукционного кислорода. К=0.082

Температуры и разности температур,   К

воздуха перед ожижителем Т1=Т2= Т3=310;

воздуха на входе в блок очистки Т6= Т7=281;

воздуха после блока очистки Т8=Т9=Т10=283;

воздуха перед детандеромТ15=160;

фракции после основного теплообменника Т33=275;

охладителя азотной флегмы   ТN=10;

охладителя кубовой жидкости   ТR =2.2;

охладитель кислорода ТК=6;

тепловой насос в конденсаторе ∆Тк-и =3

Давление, МПа

продукционного азота Р30=0.125;

продукционного кислорода =0.160;

фракции из колонны Р31=0.154

в кубе нижней колонны Р=0.69;

в кубе верхней колонны Р=0,145;

Сопротивление, МПа

Ожижителя  ∆Р =0,005;

азотного ожижителя ∆Р=0,005;

блока комплексной очистки   ∆Р=0,02;

фракционного теплообменника ∆Р=0,01;

азотного теплообменника   ∆Р=0,01;

нижней колонны   ∆Р=0,01;

верхней колонны ∆Р=0,02;

охладителей ∆Р=0,005;

Теплопритоки, кДж/кмоль

в блок разделения через изоляцию   qб.р=150;

к верхней колонне   qв.к=70;

к нижней колонне   qн.к=30;

к конденсатору-испарителю qк-и=30;

к охладителям qохл=5;

к теплообменникамqт-о=25;

к ожижителям qож=5;

к блоку очистки qбо=60;

Адиабатический КПД турбодетандера h=0,72.

2.3 Материальные и энергетические балансы блока разделения

.3.1 Давления в колоннах

Давление газообразного азота на выходе из установки

Р=0.125 МПа.

Общее сопротивление на линии выходящего азота

Р =0.02 МПа.

Давление газообразного азота на выходе из верхней колонны

Р=0.145 МПа.

Давление в кубе верхней колонны

Р=0.145+0.02=0.165 МПа.

При давлении 0.165 МПа температура кипения жидкого кислорода Т=91.5 К. Зная температурный напор в конденсаторе-испарителе Т=3 К, находим температуру конденсации азота

Т=91.5+3=98.1 К

Находим давление конденсации азота в конденсаторе-испарителе

Р=0.68 МПа.

Давление в кубе нижней колонны Р=0.68+0.01=0.69

Сопротивлением на линии поступления воздуха в нижнюю колонну пренебрегаем.

2.3.2 Определение количества перерабатываемого воздуха и доли продуктов разделения

Производительность установки ПК =300 кг/ч технического кислорода.

ПК =300 кг/ч = 300/ О2 =300/1.314=228 м3/ч ,

Где возд =1.314 кг/ м3 = 0.041 кмоль/ м3 -плотность кислорода при температуре 293 К и давление 760 мм.рт.ст.

Минимальное количество перерабатываемого воздуха, необходимое для обеспечения данной производительности составляет:

Вmin= ПК /К =228/0.082 =2780 м3/ч. (4.1)

Расчетное количество перерабатываемого воздуха с учетом 5%потерь в коммуникациях, на продувки и 5% потерь на колебания производительности компрессора :

В= Вmin /0.9 =2780/0.9=3089 м3/ч. (4.2)

Для обеспечения требуемой производительности выбираем компрессор типа 4 ВМ - 55/71 ,производительность компрессора 3300 м3/ч.

Минимальное количество перерабатываемого воздуха с учетом потерь его в коммуникациях, на продувку и колебания производительности компрессора принимается равным 90% от номинального количества

В'=0.9*3300=2970 м3/ч.=(2970*0.041)/3600=0.0338 кмоль/с.

Максимальная производительность установки по жидкому кислороду

KL =К*В*1.314

KL=0.082*2970*1.314=320 кг/ч. ( 4.3)

Доля продукционного азота при расчетном количестве перерабатываемого воздуха

А=Па/В, (4.4)

Где Па=1470 м3/ч -производительность установки по азоту;

А=1470/2970=0.4949

Доля фракции

=Ф+К+А;(4.5)

Ф=1-К-А;

Ф=1-0.082-0.4949=0.4231.

.4 Материальные балансы установки и аппаратов

2.4.1 Уравнение материального баланса

В=К+Ф+А;

По кислороду:

Ву=Кx+Фу+Ау;(4.6)

По азоту:

Ву=Кx+Фу+Ау(4.7)

Содержание кислорода во фракции

у=( Ву- Кx-Ау)/Ф,(4.8)

где у=20,95 %О2 -доля кислорода в воздухе;

у=1*20.95-0.082*99.7-0.4949*0.0001/0.4231=30.19%

Содержание азота во фракции

у =( Ву- Кx-Ау)/Ф, (4.9)

Где у =74.09 %N2- доля азота в воздухе;

x=0.3% N2-доля азота в продукционном кислороде;

у=99.9999% N2 -доля азота в продукционном азоте;

у=1*78.09-0.082*0.3-0.4949*99.9999/0.4231=67.53 % N2

Содержание азота во фракции

у =100- у ; .(4.10)

у =100-30.19-65.53=2.28 Ar

2.4.2 Материальный баланс нижней колонны

В=N+R.(4.11)

По кислороду:

Ву=Nx+Rx(4.12)

Ву=(1-R)x+Rx(4.13)

R=( у - x)/( x- x)(4.14)

Где у=20.95 % О2 ;

R=(20.95-0.0001)/(32-0.0001)=0.6457 кмоль/кмоль.

По аргону:

Ву=Nx+Rx,(4.15)

Где принимаем x=0 -содержание аргона в азоте;

у=0.93 Ar-доля аргона в воздухе;

x= Ву/R;(4.16)

x=1*0.93/0.6547=1.42 Ar.

Содержание азота в кубовой жидкости:

x=100- x- x;(4.17)

x=100-32-1.42=66.58 % N2.

N=1-0/6457=0.3453 кмоль/кмоль.

2.5 Энергетические балансы аппаратов

2.5.1 Охладитель азотной флегмы


Из энергобаланса охладителя азотной флегмы

Определяются параметры продукционного азота

после аппарата ,точка 28

А(i28 - i27) = N(i22 - i23) + qохл /3,(4.18)

Где i27=2256.8 кДж/кмоль -энтальпия азота в

Состоянии насыщенного пара при Р27=0.145 Мпа и Т27=80.531 К;

i22=-2186.8 кДж/кмоль -энтальпия азотной флегмы в состоянии насыщения жидкость при Р22=0.68 Мпа и Т22=98.106 К;

Охлаждение азотной флегмы ΔТМ =10К;

Т23 =Т22 - ΔТМ =98.106-10=88.106 К;(4.19)

i23=-2836.4 кДж/кмоль -энтальпия азотной флегмы после охладителя при Р23=0.675Мпа и Т23 =88.106 К;

i28= i27+N(i22- i23)+ qохл /3)/А;(4.20)

28=2256.8+(0.3453(-2186.8+2834.4)+5/3)/0.4949=2712.0 кДж/к моль.

Т28=95.4 К -температура азота при Р28 =0.140 Мпа и i28=2712.0 кДж/кмоль.

.5.2 Охладитель кубовой жидкости


Из уравнения энергетического баланса охладителя

Кубовой жидкости определяются параметры

Фракции -точка 32.

Ф(i32 - i31) = R(i18 - i19) + qохл /3,(4.21)

Где i18 -энтальпия кубовой жидкости, определяется по уравнению смешения при Р=0.69 Мпа.

Состав кубовой жидкости: 32 % О2; 1.42 % Ar; 66.58 % N2

i18=0.32*(-3020.8)+0.0142*(-3688)+0.6658*(-2172.8)=-2465.67 кДж/кмоль.

Т18=0.32*113.565+0.0142*110.563+0.6658*98.309=103.36 К.

Мольная теплоёмкость кубовой жидкости при Р=0.69 МПа определяем по уравнению смешения:

µ*Ср=0.32*63.52+0.0142*53.28+0.6658*69.272=67.2 кДж/кмоль

Изменение энтальпий кубовой жидкости: