Материал: Расчет электрической передачи тепловоза

Внимание! Если размещение файла нарушает Ваши авторские права, то обязательно сообщите нам

Степень регулирования электрической передачи по скорости тепловоза характеризуется коэффициентом регулирования, представляющего собой отношение максимальной (конструкционной) скорости тепловоза к скорости продолжительного режима (расчетной),

                                                                                   (29)

Ослабление возбуждения тяговых электродвигателей является наиболее простым и распространенным методом повышения диапазона регулирования электрической передачи по скорости тепловоза.

Первоначально определяем минимальное значение коэффициента ослабления возбуждения тяговых электродвигателей, необходимое для обеспечения работы электрической передачи во всем диапазоне скоростей движения, вплоть до конструкционной скорости. Величина этого коэффициента определяется по формуле

                                                                         (30)

Подставляя численные значения, получаем

Коэффициент промежуточной ступени определяем по формуле

                                                                                         (31)

Скорость, до которой действует ограничение по сцеплению, а соответственно и ограничение по максимальному току рассчитываем по формуле

                                                                             (32)

Скорости переходов можно найти по формулам:

ослабления поля первой ступени

                                                                               (33)

ослабления поля второй ступени

                                                                          (34)


Задаваясь значениями скорости в диапазоне от 0 до V.max , строим регулировочные характеристики по формулам:

режим полного поля (ПП):

                                                                               (35)

                                                                                       (36)

где V - текущая скорость тепловоза, км/ч;

режим первой ступени ослабления возбуждения (ОП1):

                                                                       (37)

                                                                      (38)

режим второй ступени ослабления возбуждения (ОП2):

                                                                       (39)

                                                                     (40)

Регулировочные характеристики электрической передачи изображены на рисунке 3.

Рисунок 3 - Регулировочные характеристики электрической передачи при постоянном соединении тяговых двигателей с двумя ступенями ослабления поля


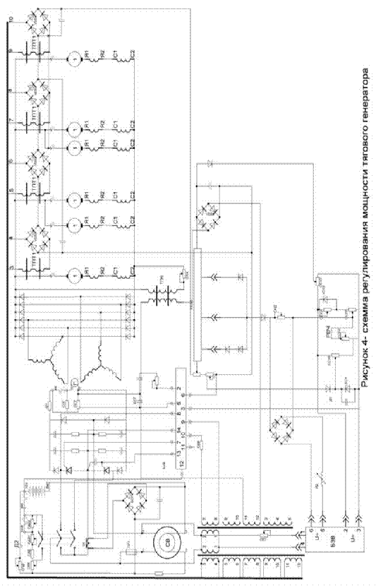
6. Разработка схемы регулирования мощности тягового генератора


Скорость тепловоза и тяговое усилие регулируется возбуждением тягового генератора и изменением частоты вращения вала дизеля. В качестве источника возбуждения тягового генератора применен однофазный синхронный генератор переменного тока СВ, напряжение которого выпрямляется в управляемом выпрямительном мосте УВВ и подается на обмотку возбуждения тягового генератора. Выпрямленное напряжение регулируется в управляемом выпрямительном мосте УВВ изменением момента открытия управляемых тиристоров, установленных в двух плечах моста.

Регулированием тока возбуждения тягового генератора предусматривается автоматическое поддержание постоянной мощности в рабочем диапазоне внешней характеристики, а также ограничения тока и напряжения тягового генератора при превышении максимально допустимых величин. Осуществляется это совместной объединенного регулятора дизеля, тахометрического блока задания БЗВ, узла обратной связи по току и напряжению выпрямителя ВУ генератора, селективного узла СУ и блока управления возбуждением БУВ.

Объединенный регулятор дизеля поддерживает установленную частоту вращения вала дизеля и совместно с индуктивным датчиком ИД и тахометрическим блоком БЗВ поддерживает заданную по позициям контроллера машиниста уровень мощности. Узел обратной связи по току и напряжению выпрямителя генератора состоит из трансформаторов постоянного тока ТПТ1 - ТПТ4 и напряжения ТПН с выпрямительными мостами на выходе.

При выходе из строя системы автоматического регулирования возбуждения в электрической схеме предусмотрен аварийный режим, при котором переключателем шунтируются тиристоры управляемого моста УВВ и он работает как обычный неуправляемый выпрямительный мост. На рисунке 4 представлена схема регулирования мощности тягового генератора.


7. Определение передаточного числа тягового редуктора


На современных тепловозах применяется индивидуальный привод колёсных пар, при котором каждая движущая ось имеет свой отдельный тяговый электродвигатель.

Применяем опорно-рамный способ подвешивания тяговых электродвигателей

Рисунок 5 - Опорно-осевое подвешивание ТЭД

Передаточное отношение зубчатой передачи определяют из условия получения конструкционной скорости тепловоза при максимально возможной окружной скорости якоря электродвигателя,

                                                                       (41)

где nд - частота вращения якоря электродвигателя, об/мин;- частота вращения оси колёсной пары, об/мин;

Vа max - максимально допустимая окружная скорость якоря, м/с;

Vamax = 70 м/с [1];

Da - диаметр якоря тягового электродвигателя, м; Da= 560 мм [1].

Частота вращения якоря тягового электродвигателя в номинальном (продолжительном) режиме работы nн, об/мин, и соответствующая ей скорость тепловоза Vр, км/ч, связаны соотношением

                                                                    (42)

где Dк - диаметр бандажей колесной пары по кругу катания, мм;

m - передаточное число тягового редуктора,

Предварительно полученное передаточное отношение проверяем на возможность размещения зубчатой передачи.

Максимально возможное по условиям размещения передаточное число

                                                                     (44)

где Dз и dз - диаметры делительных окружностей большого и малого зубчатых колес, мм; Zmax и zmin - соответственно их числа зубьев.

Минимальное число зубьев малой шестерни

                                                                                (45)

где dз min - минимальный диаметр делительной окружности шестерни, мм;

m - модуль зубчатой передачи;

Модуль зубчатой передачи m определяется из табл. 3, [1], в зависимости от величины номинального момента на валу электродвигателя.

Минимальный диаметр делительной окружности шестерни, мм

                                                                              (46)

где Dз max - максимально возможный диаметр делительной окружности большого зубчатого колеса, мм.

Номинальный момент определяем по расчетному значению силы тяги и предварительно полученному передаточному отношению тягового редуктора

                                                                      (47)

Таким образом, m = 10мм.

Максимально возможное число зубьев большого зубчатого колеса

                                                                                   (48)

где D3max - максимально возможный диаметр делительной окружности большого зубчатого колеса.

Dз max = Dк - 2×(h’+h”)                                                                     (49)

где h’ - расстояние между нижней точкой кожуха зубчатой передачи

и головкой рельса, мм; h’ = 130 мм;

h” - минимальное расстояние между делительной окружностью большого зубчатого колеса и нижней поверхностью кожуха; h” = 20мм.

Тогда

Dз max = 1250 - 2×(130+20) = 950мм.

Таким образом,

8. Определение основных размеров тягового электродвигателя


Централь передачи

    (50)

где Z и z - подобранные ранее числа зубьев зубчатого колеса и шестерни соответственно.

Централь опорно-рамной подвески должна быть увязана с диаметром якоря электродвигателя, который предварительно определяют в мм по формуле

   (51)

где Кя - коэффициент пропорциональности для с изоляцией класса F принимаем Кя = 600;

Рдн - мощность электродвигателя в номинальном режиме работы;

    (52)

Максимально возможный диаметр якоря

  (53)

где КD - коэффициент пропорциональности принимаем КD = 1,5[1];

do - диаметр оси колесной пары, do = 315 мм [2].

Выбираем нормализованную величину диаметра якоря, обеспечивающую минимальные отходы при штамповке листов железа якоря, а также вписывание двигателя в габариты. Принимаем Da = 560 [1].

Правильность выбора диаметра якоря тягового двигателя проверяем по допустимой максимальной окружной скорости V a max

   (54)

где nmax - максимальное число оборотов тягового электродвигателя, соответствующее конструкционной скорости тепловоза, об/мин

     (55)

Таким образом,

Ширина (диаметр) остова тягового электродвигателя связана с диаметром якоря соотношением

B = КD Dа                                                                                           (56)

B = 1,5×0,56=0,84

Максимально возможная ширина (диаметр) остова ограничивается величиной централи передачи и необходимостью размещения оси колесной пары.

         (57)

Высота остова обычно равна ширине и не должна быть больше

Нmax = Dк - 2×(а - x)                                                                           (58)

где а - расстояние от нижней части станины двигателя до головки рельса, а = 150 мм [1];

x - превышение оси вала электродвигателя над осью колёсной пары, x = 20 мм [1];

Нmax = 1250 - 2×(150 -20) = 990 мм.

Приведенный объём якоря равен

                                                      (59)

где Da - диаметр якоря генератора, м;

La - длина якоря, м;

at - расчётный коэффициент полюсного перекрытия, at = 0,68 [1];

А - линейная нагрузка якоря, А = 500 А/см [1];

Вd - магнитная индукция в воздушном зазоре, Вd = 0,9 Тл [1].

Таким образом,

Длина сердечника якоря, см

                                                                                           (60)

Таким образом,

Полюсное деление якоря, см,

                                                                                         (61)

где р - число пар полюсов электродвигателя.

Тогда

Принимаем простую петлевую двухслойную обмотку. В этом случае число параллельных ветвей обмотки 2а = 2р, а ток параллельной ветви определится по формуле

                                                                                (62)

Число проводников обмотки якоря

                                                                                    (62)

Тогда

Так как при двухслойной обмотке с каждой коллекторной пластиной связаны два проводника обмотки якоря, то число коллекторных пластин