Материал: Проект строительства наклонно направленной эксплуатационной скважины глубиной 2972 м на Фаинском нефтяном месторождении

Внимание! Если размещение файла нарушает Ваши авторские права, то обязательно сообщите нам


Расчет для других интервалов ведется аналогично, результаты сведем в табл. 2.25.

Таблица 2.25

Вес колонны, класс стали, критические силы, допустимые страгивающие нагрузки

Интервал

Количество труб, шт.

Вес колонны (Р), кН

Класс стали

,кН

, кН

Направление

5

52,55

Д

2040

выполняется

7700

выполняется

Кондуктор

69

443,77

Д

1870

выполняется

4700

выполняется

Экспл.

271

956,27

Д

1000

выполняется

2585

выполняется


2.8.2 Расчет избыточных давлений

Направление и кондуктор цементируются до устья. Обсадная колонна цементируется в одну ступень.

Перед началом расчета цементирования эксплуатационной колонны убедимся, что при прокачке цемента не произойдёт его поглощение в продуктивный пласт. Для этого должно соблюдаться следующее условие:

, (2.70)

где - давление поглощения пласта, МПа;

- плотность цементного раствора = 1800 кг/м3;

- высота столба цементного раствора.

Наружное давление в зацементированной зоне определяется по формуле:

, (2.71)

После ОЗЦ колонна испытывает гидростатическое давление поровой воды плотностью , находящейся внутри цементного камня. Определим это давление по формуле:

, (2.72)

Перейдем к расчету внутренних давлений. Определим устьевое давление по формуле:

, (2.73)

где - устьевое давление, МПа;

- пластовое давление, МПа;

- плотность пластовой нефти = 734 кг/м3;

- длина столба пластовой нефти, м.

Если Ру равно нормативному давлению (Рнорм=12,5 МПа), принимаем давление опрессовки на устье () 12,5 МПа. Если Ру больше нормативного,  определяется по формуле:

, (2.74)

Суммарное давление опрессовки в скважине определяется по формуле:

, (2.75)

где - суммарное давление опрессовки, МПа;

- плотность жидкости для опрессовки = 1050 кг/м3;

- длина столба жидкости, м.

В конце эксплуатации пласт истощается, давление на устье равно нулю, тогда уровень нефти определяется по уравнению:

, (2.76)

где - пластовое давление в конце эксплуатации, принимаем его равно 3,5 МПа.

Внутренние избыточные давления принимаем равными разности давлений после окончания цементирования и давлений при опрессовке:

, (2.77)

где - избыточное внутреннее давление, МПа;

 - давление после окончания цементирования, МПа.

Наружные избыточные давления принимаем равными разности давлений после ОЗЦ и давлений в конце эксплуатации:

, (2.78)

где - избыточное наружное давление, МПа;

 - давление после ОЗЦ, МПа.

- давление в конце эксплуатации, МПа.

Приведем пример расчета по формулам (2.70)-(2.78) , где  на глубине 3220 м =45,49 МПа:


Наружное давление в зацементированной зоне 0-3220 м:

.

Определим давление во время ОЗЦ:


Определим устьевое давление:


Поскольку Ру равно нормативному(Рнорм=12,5 МПа ), то при расчете давления принимаем Ропр у =12,5 МПа.


В конце эксплуатации пласт истощается, давление на устье равно нулю, тогда уровень нефти определяется по уравнению:



Определим внутреннее избыточное давление:


Определим наружные избыточные давления:


После всех необходимых расчётов построим график избыточных давлений от глубины:

Рис. 2.7 - График избыточных давлений от глубины

2.8.3 Расчёт секций обсадных колонн по избыточным давлениям

Этот расчёт выполняется с использованием графиков избыточных наружных и внутренних давлений. В нижней части наибольшее нагружение колонны возникает от избыточного наружного давления, поэтому оно и принимается, прежде всего, во внимание. Для первой секции колонны рекомендуется использовать трубы с большей толщиной из стали самой низкой группы прочности.

Подбор компоновки эксплуатационной колонны ведется по графику избыточных давлений, с учетом страгивающих давлений.

. Первая (нижняя секция) должна перекрывать продуктивный горизонт в интервале 3060-3010 м + 50м:

По графику избыточных давлений (2.) определяем величину давления на глубине 2910 м:

Критическое давление обсадных труб определяется по формуле:

, (2.70)

где - критическое давление, МПа;

- избыточное наружное давление, МПа;

- коэффициент запаса прочности на смятие, принимаем равно 1,2.

Для первой секции, критическое давление равно:


По спутнику буровика [5], находим критическое давление обсадных труб. Такое давление выдерживает труба, диаметра 146 мм, исполнения Б, группы прочности Д с толщиной стенки .

Количество труб первой секции:


Соответственно длина первой секции будет равно:


С учетом толщины стенки определяем вес 1-й секции:


Для второй секции выбираем трубы с толщиной стенки , имеющие , критическое давление определяется по формуле:

. (2.71)

где - растягивающая нагрузка при которой напряжение в теле труб достигают предела текучести из табл. 9.7 [3], кН.

По графику эти трубы могут быть установлены на любой глубине, а толщиной 7.7 мм от 2500м поэтому дальнейший расчет ведем по страгивающей нагрузке из табл.7.4 [5]. Длина второй секции определяется по формуле:

, (2.72)

где - допустимая нагрузка растяжения для труб, кН;

- удельный вес 1 м труб, Н/м.

Допустимая нагрузка растяжения для труб определяется по формуле:

, (2.73)

где - страгивающая нагрузка из табл.7.4 [5];

- коэффициент запаса прочности на смятие, принимаем равно 1,2.


Количество труб второй секции:


Соответственно длина второй секции будет равно:

.

Вес второй секции:


Для третьей секции выбираем трубы с толщиной стенки . Допустимая длина третьей секции:

геологический стратиграфический гидравлический скважина


Вес третьей секции:


До устья осталось l=3060-150-2508=402 м, тогда принимаем =319 м.

Для четвертой секции выбираем трубы с толщиной стенки . Допустимая длина третьей секции:


До устья осталось l=3060-150-2508-319=83 м, тогда принимаем =77 м.

Вес четвертой секции:


Таблица 2.24

Характеристики секций обсадных труб эксплуатационной колонны

Марка стали

Толщина стенки, мм

Длина секции, м

масса 1м труб, кг

Вес секции, Н

1

Д

9,2

150

32,8

49553

2

Д

8,5

2508

29,6

728263

3

Д

9,2

319

32,8

102643

4

Д

10,7

77

36,5

27571


2.9 Расчет одноступенчатого цементирования обсадных колонн


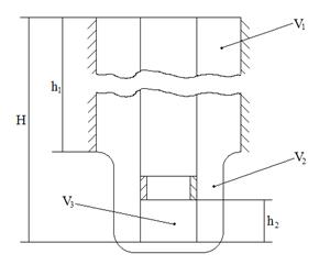
Рис. 2.8 - Расчётная схема

1) Определение необходимого объёма буферной жидкости:

В случае применения буферной жидкости с меньшей плотностью, чем у бурового раствора, объем этой жидкости выбирается из условия, чтобы гидростатическое давление столба в заколонном пространстве несколько превышало пластовое. Из этого условия находят, что высота столба буферной жидкости описывается соотношением:

, (2.74)

где - высота столба буферной жидкости, м;

,  ,- плотность соответственно бурового раствора, пресной воды и буферной жидкости, кг/м3;

-коэффициент аномальности;

- расстояние от поверхности до продуктивного пласта, м.

Объём буферной жидкости рассчитаем по формуле:

, (2.75)

где dскв - диаметр скважины, м; dн. - наружный диаметр обсадной колонны, м;  - высота подъёма буферной жидкости в кольцевом пространстве (h = 200 м).

Приведем пример расчета цементирования эксплуатационной колонны, в качестве буферной жидкости принимаем водный раствор солей NaCl плотностью 1080 кг/м3, тогда


Так как 1486 м, мы можем выбирать высоту столба буферной жидкости в большом диапазоне. Принимаем