Материал: Д6888 Верболоз ЕИ Лабораторные работы по маш и оборуд биотехнологий Ч2

Внимание! Если размещение файла нарушает Ваши авторские права, то обязательно сообщите нам

На базе тестоделителя А2-ХТН разработано 5 модификаций тестоделительных машин: А2-ХТ1Н, А2-ХТ1Н-01, А2-ХТ1Н-02, А2-ХТ1Н-03, А2-ХТ2Н для деления теста из пшеничной, ржано-пше- ничной и ржаной муки. В этих машинах использованы сменные делительные головки (однокарманные и двухкарманные), упрочнена и улучшена конструкция привода, использованы для рабочих органов новые материалы, обеспечивающие работу трущихся частей без смазки, улучшена конструкция уплотнений подшипников.

Тестоделительная машина РТ-2М

Тестоделительная машина с валковым нагнетанием теста РТ-2М серийно выпускается машиностроительными заводами и ре- монтно-механическими комбинатами страны и предназначена для деления на куски теста из пшеничной сортовой муки. Машина (рис. 15) состоит из приемной воронки 10 с нагнетающими валками 9 и 11, ротора 15, станины 6 и привода.

Делительный механизм машины представляет собой непрерывно вращающийся ротор 15 с четырьмя или шестью цилиндрическими мерными карманами 13. В каждый карман вставлен поршень 16 с роликом 14, который при вращении ротора обкатывается по профилю неподвижного кулачка 17 и кулачка 18. Кулачок 17 служит для регулирования массы кусков теста, а кулачок 18 – для выталкивания поршней 16.

Тесто подается в воронку 10, откуда закатывается двумя рифлеными вращающимися навстречу друг другу валками 9 и 11 и нагнетается через тестовую камеру 12 в мерные карманы 13.

Каждый поршень под давлением теста перемещается к центру ротора до тех пор, пока ролик 14 не достигнет профиля кулачка 17. При дальнейшем вращении ротора ролики, накатываясь на профиль кулачка 18, перемещают поршни от центра барабана, в результате чего происходит выталкивание кусков теста из мерных карманов. При этом вращающийся рифленый валик 19 отбрасывает куски теста на ленточный транспортер 20. Для предупреждения прилипания теста рифленая поверхность валика выполнена из фторопласта.

Регулирование массы кусков теста производится изменением объема мерного кармана путем поворота кулачка 17. На валике этого кулачка с наружной стороны ротора укреплено червячное колесо, которое поворачивается от червяка вращением штурвала, укрепленного на червячном валу.

21

Рис. 15. Общий вид тестоделительной машины РТ-2М:

1 – клиноременная передача; 2 – вариаторный шкив; 3 – электродвигатель; 4 – блок звездочек; 5 – главный вал; 6 – станина; 7 – зубчатая передача;

8, 22, 23 – цепные передачи; 9, 11 – нагнетающие валки; 10 – приемная воронка; 12 – тестовая камера; 13 – мерный карман; 14 – ролик; 15 – ротор;

16 – поршень; 17, 18 – кулачки; 19 – рифленый валик; 20 – транспортер; 21 – вал; 24 – редуктор; 25 – постамент

22

Машина приводится в движение от электродвигателя 3, который через вариаторный шкив 2, клиноременную передачу 1, редуктор 24 и цепную передачу 23 вращает главный вал машины 5. От этого вала через зубчатую передачу 7 вращается ротор 15, а с помощью цепной передачи 8 вращение передается нагнетающему валку 11. С помощью зубчатой передачи вращение от валка 11 передается нагнетающему валку 9. Цепная передача 23 вращает блок 4 из двух звездочек, одна из которых с помощью цепной передачи 22 передает вращение валу 21 приводного барабана ленточного транспортера 20. От вала 21 с помощью цепной передачи приводится во вращение рифленый валик 19.

Все элементы машины смонтированы на станине 6, которая установлена на постаменте 25. Производительность машины регулируется с помощью вариаторного шкива 2.

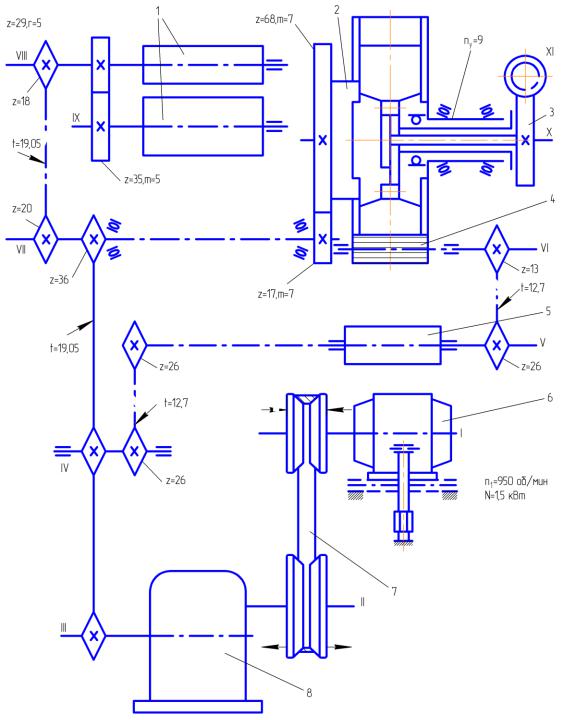
Кинематическая принципиальная схема тестоделительной машины РТ-2М представлена на рис. 16. Машина выпускается с четырех- и шестикарманным ротором: первый применяется для деления теста на куски массой от 0,4 до 0,55 кг; второй – от 0,15 до 0,4 кг.

В настоящее время выпускаются различные модификации тестоделителя РТ-2М, предназначенные для деления теста на куски самой различной массы, в частности для деления теста при выработке мелкоштучных сдобных и булочных изделий. К таким тестоделителям относятся РТ-2МА, РТ-2.01, РЗ-ХДП, РЗ-ХМД. В этих модификациях машин снижена металлоемкость, упрощена конструкция системы привода, применены новые эффективные материалы для рабочих органов, исключающие необходимость смазки.

Делительно-округлительный автомат А2-ХЛ2-С9

Делительно-округлительный автомат А2-ХЛ2-С9 серийно выпускается с 1989 г. Он предназначен для деления теста из пшеничной сортовой муки на заготовки и их округления при выработке мелкоштучных булочных изделий.

Автомат (рис. 17) состоит из основания 12 с установленным на нем приводом 13 регулировочного маховика 1, бункера 2, тестовой камеры 3 с нагнетательными валками 14, делительного барабана 4 с раздвижными поршнями 5, сбрасывателя 6, механизма направления 7, округлительного устройства, содержащего коническую чашу 8, неподвижную спираль 9, привод 10 и корпус 11.

23

Рис. 16. Кинематическая принципиальная схема тестоделительной машины РТ-2М:

1 – нагнетающие валки; 2 – делительная головка; 3 – механизм регулирования массы заготовки;

4 – сбрасывающий валик; 5 – барабан ленточного транспортера; 6 – электродвигатель; 7 – вариатор; 8 – редуктор

24

Рис. 17. Общий вид делительно-округлительного автомата А2-ХЛ2-С9:

1 – регулировочный маховик; 2 – бункер; 3 – тестовая камера; 4 – делительный барабан; 5 – поршни; 6 – сбрасыватель; 7 – механизм направления; 8 – коническая чаша; 9 – спираль; 10 – привод; 11 – корпус; 12 – основание; 13 – привод; 14 – нагнетательные валки

Поступающее из бункера в тестовую камеру тесто нагнетательными валками под давлением подается в два мерных кармана, находящихся в делительном барабане. После поворота делительного барабана тесто выталкивается из мерных карманов принудительно перемещающимися в них раздвижными поршнями. Одновременно тесто заполняет мерные карманы с противоположной стороны делительного барабана. Тестовые заготовки специальным валиком сбрасывателя опрокидываются в округлителъное устройство, при этом механизм направления преобразует двухрядный поток заготовок в однорядный. С помощью вращающейся конической чаши заготовки обкатываются по прилегающей к ней изнутри спирали и округляются.

Возможны следующие варианты работы: работает автомат полностью; работает только тестоделительное устройство;

работает только тестоокруглительное устройство.

25