Материал: 2015 [Тынчеров] Основы автоматизации ТПНП

Внимание! Если размещение файла нарушает Ваши авторские права, то обязательно сообщите нам

Глава 4. МЕТОДЫ И СРЕДСТВА ИЗМЕРЕНИЯ ОСНОВНЫХ ТЕХНОЛОГИЧЕСКИХ ПАРАМЕТРОВ

4.1. Методы электрических измерений

Существующие методы электрических измерений можно в основном разделить на два класса: непосредственной оценки и сравнения.

При непосредственной оценке измерительная схема выполняет лишь функции преобразования выходного сигнала датчика, например, усиливает его или согласует выходное сопротивление датчика с входным сопротивлением прибора. Этот метод прост, но применяется редко, так как ему свойственны значительные погрешности (особенно при изменении напряжения питания датчика).

Метод сравнения обеспечивает более высокие точность и чувствительность. При этом используются:

мостовые,

дифференциальные,

компенсационные схемы измерения.

Мостовые измерительные схемы применяют постоянного и переменного тока. Существуют мостовые схемы уравновешенные и неуравновешенные. Уравновешенные мосты требуют ручной или автоматической балансировки, в то время как неуравновешенные мосты балансировки не требуют. Уравновешенный мост представляет собой схему (рис. 4.1, а), состоящую из ромба, образуемого четырьмя сопротивлениями R1, R2, R3, Rt. Резисторы в схеме называют ветвями или плечами моста. Помимо этого в мостовую схему включены источник тока со своим сопротивлением RE и измерительный прибор с сопротивлением Rnp. В четырехугольнике также есть две диагонали, в одну из которых включен миллиамперметр, а в другую — источник тока. Для подстройки моста одно плечо (R3) является переменным сопротивлением.

а)

б)

Рис. 4.1 — Мостовые измерительные схемы: а) уравновешенная; б) неуравновешенная

Закон уравновешенного моста: произведения сопротивлений противолежащих плеч должны быть равны.

R1/R2 = R3/Rt или R1·Rt = R2·R3.

(4.1)

Если необходимо вычислить неизвестное сопротивление датчика, то можно включить его в одно из плеч моста вместо резистора R4

и воспользоваться формулой:

 

Rt = R2·R3/R1.

(4.2)

Ток в диагонали моста, содержащей измерительный прибор, че-

рез напряжение питания:

 

Inp = U(R1Rt–R2R3)/M.

(4.3)

Основной характеристикой любой схемы является ее чувствительность. Она определяется как отношение приращения тока в измерительной диагонали ∆Inp к вызвавшему его изменению сопротивления одного из плеч моста:

Sсх = ∆Inp /∆R,

(4.4)

∆Inp = U∆RRt/M ,

(4.5)

где ∆Inp

— результирующий ток в диагонали моста, содержащей измерительный прибор, A; U — напряжение питания, В; М — входное напряжение, В.

Неуравновешенный мост представляет собой схему (рис. 4.1, б), состоящую из ромба, образуемого четырьмя сопротивлениями R1, R2, R3, R5, Rt. Помимо этого, в мостовую схему включены источник тока со своим сопротивлением RE и измерительный прибор с сопротивлением Rnp. Для подстройки моста одно плечо (R5) является переменным сопротивлением.

В качестве измерительного прибора в неуравновешенных мостах используются амперметры (так как токи невелики, то обычно мили- и микроамперметры). Неуравновешенный мост подчиняется тем же законам, что и уравновешенный.

Компенсационные схемы используют для измерения неэлектрических величин, которые преобразуются датчиками в ЭДС или напряжение. Сигнал датчика сравнивается с компенсирующим напряжением, вырабатываемым потенциометром. Подбор компенсирующего напряжения выполняется вручную или автоматически.

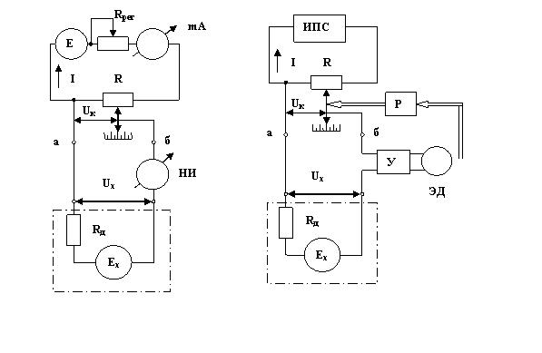
Компенсационная схема с ручным уравновешиванием представлена на рисунке 4.2, а. Измеряемая ЭДС Ех или напряжение Uх уравновешивается напряжением Uк, снимаемым с резистора Rк, представляющего собой часть резистора R. Все сопротивление резистора R включено в цепь источника питания с ЭДС Е. Схема состоит из двух прямоугольников. В нижней части находится датчик, имеющий сопротивление Rд. Резисторы в схеме называют ветвями или плечами моста. В состав схемы включен прибор, называемый нуль-индика- тором (НИ), который служит для определения нулевого значения тока после компенсации.

Для поддержания стабильного тока питания I можно использовать регулировочный резистор Rрег и миллиамперметр или применить источник стабилизированного напряжения как в автоматическом потенциометре (рис. 4.2, б).

Рис. 4.2 — Компенсационные измерительные схемы: а — с ручным уравновешиванием, б — с автоматическим уравновешиванием

Ток прибора:

 

Iпр = (Uх – Uк )/(Rд + Rк + Rпр ),

(4.6)

где Rд — сопротивление датчика, Rк — сопротивление резистора, Rпр

— сопротивление прибора, Uк — компенсирующее напряжение, Uх — измеряемое напряжение.

Чувствительность компенсационной схемы можно определить как отношение приращение тока через прибор к вызывающему его

изменению измеряемого напряжения:

 

Sсх = ∆Inp /∆Uх

(4.7)

∆Inp = ∆Uх/(Rаб+Rпр+Rд),

(4.8)

Rаб — внутреннее сопротивление электрической цепи питания,

 

Rаб = ((Rк(R–Rк+Rрег))/(Rк+Rрег).

(4.9)

Компенсационный метод измерения применяется в цепях как постоянного, так и переменного тока.

Дифференциальная схема — это гибрид мостовой и компенсационной схем. Состоит из двух смежных контуров с источником питания, а измерительный прибор включен в общую ветвь контуров и реагирует на разность контурных токов. В дифференциальной схеме

могут быть использованы параметрические (с изменяющимся сопротивлением) и генераторные (с изменяющейся ЭДС) датчики.

Дифференциальная схема включения параметрических датчиков показана на рисунке 4.3, а (датчик включен в один контур). Дифференциальная схема включения генераторного датчика показана на рисунке 4.3, б. В этой схеме датчиком является так называемый дифференциальный трансформатор.

Для расчета токов в дифференциальной схеме используют метод наложения: сначала определяют токи от одной ЭДС, а затем от другой.

а)

б)

 

Рис. 4.3 — Дифференциальная схема включения датчиков: а) параметрических б) генераторных

Изменение тока через прибор будет рассчитываться:

= ,

,,

=

 

+ ∆

 

 

 

 

 

 

пр

+

( + ∆ )/(

+ + ∆ )

пр

пр

пр

 

 

 

 

 

 

 

 

пр

 

+ ∆ +

 

 

 

пр

пр

 

 

 

 

 

 

 

 

+

 

 

 

 

 

 

 

 

 

 

 

 

 

 

 

 

 

 

 

 

 

 

пр

 

 

 

 

 

(4.10)

где пр, — ток через прибор при включении параметрических датчиков в один контур;

пр,, — ток через прибор при включении параметрических датчиков в оба контура.

4.2. Методы и средства измерения температуры

Одним из параметров, наиболее часто подлежащих контролю и регулированию для корректного протекания технологического процесса, является температура. Температурой называют величину, характеризующую степень нагретости вещества. Это понятие связано