Материал: 1760

Внимание! Если размещение файла нарушает Ваши авторские права, то обязательно сообщите нам

пар полюсов;в последнем поле – начальные условия.

Универсальный блок измерения Machines Measurements Demax позволяет измерять выбранные в окне настройки этого блока перменные состояния электрической машины (рис. 10.10).

Рис. 10.10. Окно настройки блока Machines Measurements Demax

10.1.7. Расширенная библиотека Powerlib Extras

Библиотека Powerlib Extras представлена на рис. 10.11. Эта библиотека содержит шесть дополнительных библиотек:

Measurement – библиотека дополнительных блоков измерения;

Discrete Measurement – дискретные блоки измерений;

Control Blocks – блоки управления;

Discrete Control Blocks – дискретные блоки управления;

151

Three-Phase Library – библиотеки трехфазных цепей;

Additional Mfchines – библиотека дополнительных машин.

Рис. 10.11. Библиотека Powerlib Extras

Многие дополнительные библиотеки содержат блоки, раширяющие возможности основной библиотеки Power System Blockset. Особый интерес представляет блок Three-Phase Library, содержащий трехфазнае цепи различного назначения (рис. 10.12).

Рис. 10.12. Библиотека Three-Phase Library

152

В этой библиотеке имеется набор последовательных и параллельных трехфазных нагрузок, заданных либо пассивными параметрами, либо значениями активной и реактивной мощности; блок источника питания; трехфазная индуктивно-связанная цепь; трехфазный трансформатор; блок, моделирующий повреждения в трехфазной сети ( блок 3-Phase Fault).

10.2. Пример расчета электрических цепей постоянного тока

Для примера рассмотрим многоконтурную электрическую схему, содержащую три контура, шесть сопротивлений и два источника постоянного напряжения (рис. 10.13).

 

 

e

 

 

I3

 

I5

R3

 

R4

R5

 

 

I4

 

 

E1

R6

 

 

 

c

 

a

b

R1

I1

 

DC

I6

 

 

 

R2

 

 

DC E2

 

 

I2

 

Рис. 10.13. Трехконтурная электрическая схема

Для расчета подобных электрических цепей обычно применяют различные методы: преобразования, уравнений Кирхгоффа, контурных токов, узловых потенциалов, активного двухполюсника (эквивалентного генератора, формулы Тэвеннена) и наложения.

При использовании пакета расширения Power System Blockset расчет трехконтурной схемы значительно упрощается и сводится к составлению электрической схемы с помощью библиотек пакета Power System Blockset и задания параметров элементов схемы.

Для примера пусть заданы следующие значения элементов схемы:

R1 = 20 Ом,

R2

= 80 Ом, R3

= 100

Ом,

Е1 = 100 В,

R4 = 35 Ом,

R5

= 150 Ом, R6

= 100

Ом,

Е2 = 150 В.

Порядок составления расчетной схемы для расчета параметров цепей постоянного тока в среде Simulink будет следующий.

Осуществляется запуск системы MATLAB 6.0 из главного меню опе-

153

рационной системы либо двойным щелчком левой кнопки мыши на иконке MATLAB на рабочем столе. После запуска появляется основное окно системы MATLAB. Это обычное окно приложений Windows, его можно перемещать, изменять его размер, открывать на весь экран и т. д.

Для запуска пакета Simulink необходимо нажать кнопку Simulink в панели инструментов главного окна системы MATLAB (см. рис.1.4, поз.8). При нажатии этой кнопки открывается окно браузера библиотек (см.

рис.2.1).

Создание модели осуществляется в соответствии с п. 2.2 и использова-

нием библиотек Simulink – Sincks, Sources и библиотек Power System Blockset – Elements, Electrical Sources.

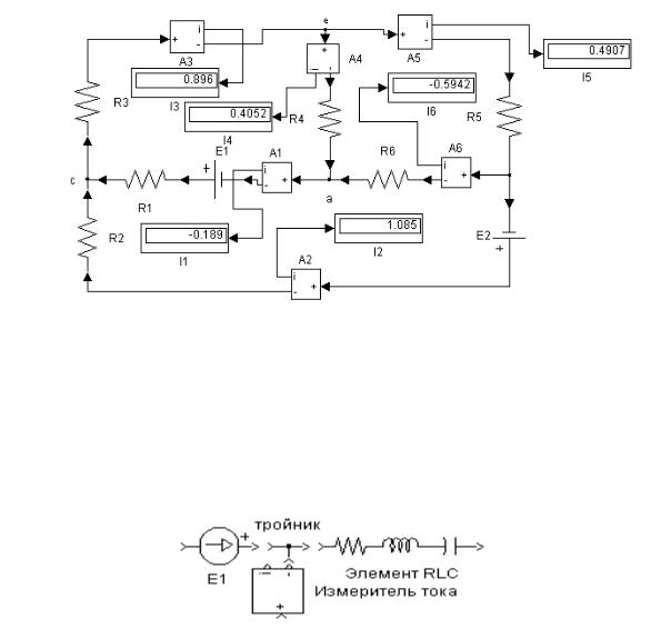
Составленная модель электрической схемы постоянного тока (см. рис. 10.13), имеет следующий вид – рис. 10.14:

Рис.10.14. Модель электрической схемы с результатами расчета токов в ветвях схемы

При составлении схемы следует помнить, что все элементы библиотек Simulink являются элементами направленного действия, т. е. у каждого элемента есть вход и выход. Поэтому необходимо следить за тем, чтобы выход предыдущего элемента был направлен ко входу последующего (рис. 10.15).

Рис. 10.15. Пример соединения элемнтов

Модель запускается на просчет нажатием на кнопку «►» на панели

154

управления модели. Результаты значений рассчитанных токов указаны на виртуальных дисплеях.

10.3. Пример расчета однофазных электрических цепей синусоидального тока

Порядок составления модели электрической цепи синусоидального тока аналогичен порядку составления модели цепи постоянного тока. Для примера рассмотрим электрическую схему синусоидального тока

(рис 10.16).

XL1

R1

 

 

I

R3

R2

U

I3

I2

R4

XL3

XC2

 

 

 

Рис. 10.16. Однофазная разветвленная электрическая цепь синусоидального тока

Модель однофазной разветвленной цепи синусоидального тока , составленная с помощью пакетов расширения Power System Blockset – Elements, Electrical Sources, приведена на рис. 10.17.

На примере этой модели можно показать настройки элементов схемы. На рис. 10.18 показана иконка настройки измерителя напряжения. Основными параметрами настройки являются:

Cut – удалить;

Copy – копировать в буфер;

Clear – очистить;

Mask parametrs..., Block parametr... и Block properties – при выборе этих команд активизируются окна настроек значений основных параметров и свойств устройства;

Real-Time Workshop – позволяет создать подсистему или генерировать S – функцию;

Look under mask – позволяет просмотреть внутреннюю модель устройтва, т.е. из каких подсистем состоит устройство;

Format – открывает возможность работать с изображением элемента схемы: изменять шрифты надписей элемента (Font), перемещать надписьназвание элемента относительно самого элемента (Flip name), убирать над-

155